TOP
|
特許
|
意匠
|
商標
特許ウォッチ
Twitter
他の特許を見る
10個以上の画像は省略されています。
公開番号
2025152327
公報種別
公開特許公報(A)
公開日
2025-10-09
出願番号
2024054162
出願日
2024-03-28
発明の名称
装置、方法およびプログラム
出願人
横河電機株式会社
代理人
弁理士法人RYUKA国際特許事務所
主分類
G06N
20/00 20190101AFI20251002BHJP(計算;計数)
要約
【課題】学習処理装置に対象の特徴量を選定して学習を行わせる装置、方法及びプログラムを提供する。
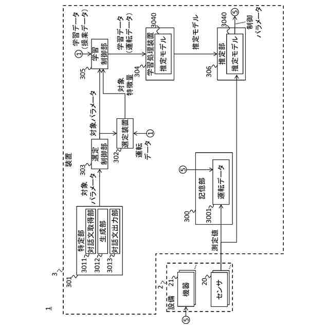
【解決手段】システム1において、装置は、ユーザとの対話内容に応じて推定の対象パラメータを特定する特定部と、パラメータの値を推定するために使用されるべき特徴量を、当該パラメータに応じて選定する選定装置に対し、前記対象パラメータに応じた特徴量である対象特徴量を選定させる選定制御部と、前記対象パラメータが示す値と、前記対象パラメータが当該値を示す場合に前記対象特徴量が示す値とを含む学習データを用いて、前記対象特徴量の値が入力されることに応じて、前記対象パラメータの推定値を出力する推定モデルの学習処理を学習処理装置に行わせる学習制御部と、を備える。
【選択図】図1
特許請求の範囲
【請求項1】
ユーザとの対話内容に応じて推定の対象パラメータを特定する特定部と、
パラメータの値を推定するために使用されるべき特徴量を、当該パラメータに応じて選定する選定装置に対し、前記対象パラメータに応じた特徴量である対象特徴量を選定させる選定制御部と、
前記対象パラメータが示す値と、前記対象パラメータが当該値を示す場合に前記対象特徴量が示す値とを含む学習データを用いて、前記対象特徴量の値が入力されることに応じて、前記対象パラメータの推定値を出力する推定モデルの学習処理を学習処理装置に行わせる学習制御部と、
を備える装置。
続きを表示(約 1,400 文字)
【請求項2】
前記学習制御部は、それぞれ前記対象パラメータが示す値、および、前記対象特徴量が示す値を含む複数のデータセットから一部のデータセットを抽出し、前記学習データとして用いる、請求項1に記載の装置。
【請求項3】
前記特定部は、
自然言語による入力文をユーザから取得する対話文取得部と、
前記入力文に応じた出力文を自然言語で生成する生成部と、
前記出力文を出力する対話文出力部と、
を有する、請求項1に記載の装置。
【請求項4】
前記特定部は、前記対象パラメータの特定に必要な、予め登録された複数の項目のうち、対話によって未だ情報が取得されていない項目についてユーザに質問する、請求項1に記載の装置。
【請求項5】
前記選定装置は、ユーザ操作に応じて前記対象パラメータを特定するユーザインタフェースを有し、
当該装置は、
前記選定装置のユーザインタフェースに表示される、入力すべき内容を案内するテキストと、当該ユーザインタフェースに入力されたテキストとを含む学習データを用いて前記特定部の学習処理を行う第1学習処理部をさらに備える、請求項1に記載の装置。
【請求項6】
前記第1学習処理部は、前記特定部による対話内容を含む学習データと、前記対象特徴量、または、前記推定モデルに対してユーザから入力される評価に応じた報酬値とを用いて前記特定部に対してさらに強化学習を行う、請求項5に記載の装置。
【請求項7】
前記特定部による特定、または、前記選定装置による選定が完了する毎に、前記特定部によるユーザとの対話内容と、当該対話内容に応じて特定された前記対象パラメータ、または、当該対象パラメータに応じて選定された前記対象特徴量の少なくとも一方と、を対応付けて記憶する記憶部と、
前記記憶部に記憶された過去の複数の対話内容のそれぞれと、今回の対話内容との類似度を算出する類似度算出部と、
前記記憶部において今回の対話内容に対する類似度が最も大きい過去の対話内容に対応付けて記憶された前記対象パラメータまたは前記対象特徴量の前記少なくとも一方を出力する第1出力部と、
をさらに備える、請求項1に記載の装置。
【請求項8】
前記対象パラメータは、設備に含まれる複数の機器のうち、何れかの機器に対して適用されるべき制御パラメータである、請求項1に記載の装置。
【請求項9】
前記推定モデルに前記対象特徴量を供給したことに応じて当該推定モデルから出力される前記対象パラメータの値を用いて前記設備を運転した結果を、前記設備のシミュレーション、または、前記設備の実運転の少なくとも一方により取得する運転結果取得部と、
前記運転結果取得部により取得した結果を評価した評価値を算出する評価部と、
前記評価値が基準値を超えることを条件として、前記対象パラメータ、前記対象特徴量、または、学習処理装置で学習された推定モデルのうちの少なくとも1つを出力する第2出力部と、
をさらに備える、請求項8に記載の装置。
【請求項10】
前記運転結果取得部は、前記設備が基準回数、または、基準期間だけ実運転された場合の結果を取得する、請求項9に記載の装置。
(【請求項11】以降は省略されています)
発明の詳細な説明
【技術分野】
【0001】
本発明は、装置、方法およびプログラムに関する。
続きを表示(約 1,800 文字)
【背景技術】
【0002】
特許文献1等には「機械学習モデルを構築する際に、特徴量選択は、モデルの精度および有用性に重大な影響を及ぼし得る。しかし、主題の専門知識および機械学習問題の深い理解なしにモデルの精度を改善する特徴量を適切に選択することは、難題であり得る。」(特許文献1の段落0016)と記載されている。
[先行技術文献]
[特許文献]
[特許文献1] 特表2023-534475号公報
[特許文献2] 特表2017-529583号公報
[特許文献3] 特開2021-149138号公報
[特許文献4] 特開2009-30476号公報
[特許文献5] 特開2022-115643号公報
[特許文献6] 特開2015-230576号公報
[特許文献7] 特開2019-220226号公報
[特許文献8] 特開2022-169291号公報
【発明の概要】
【0003】
本発明の第1の態様においては、ユーザとの対話内容に応じて推定の対象パラメータを特定する特定部と、パラメータの値を推定するために使用されるべき特徴量を、当該パラメータに応じて選定する選定装置に対し、前記対象パラメータに応じた特徴量である対象特徴量を選定させる選定制御部と、前記対象パラメータが示す値と、前記対象パラメータが当該値を示す場合に前記対象特徴量が示す値とを含む学習データを用いて、前記対象特徴量の値が入力されることに応じて、前記対象パラメータの推定値を出力する推定モデルの学習処理を学習処理装置に行わせる学習制御部と、を備える装置が提供される。
【0004】
上記の装置においては、前記学習制御部は、それぞれ前記対象パラメータが示す値、および、前記対象特徴量が示す値を含む複数のデータセットから一部のデータセットを抽出し、前記学習データとして用いてよい。
【0005】
上記何れかの装置においては、前記特定部は、自然言語による入力文をユーザから取得する対話文取得部と、前記入力文に応じた出力文を自然言語で生成する生成部と、前記出力文を出力する対話文出力部と、を有してよい。
【0006】
上記何れかの装置においては、前記特定部は、前記対象パラメータの特定に必要な、予め登録された複数の項目のうち、対話によって未だ情報が取得されていない項目についてユーザに質問してよい。
【0007】
上記何れかの装置においては、前記選定装置は、ユーザ操作に応じて前記対象パラメータを特定するユーザインタフェースを有し、当該装置は、前記選定装置のユーザインタフェースに表示される、入力すべき内容を案内するテキストと、当該ユーザインタフェースに入力されたテキストとを含む学習データを用いて前記特定部の学習処理を行う第1学習処理部をさらに備えてよい。
【0008】
上記の装置においては、前記第1学習処理部は、前記特定部による対話内容を含む学習データと、前記対象特徴量、または、前記推定モデルに対してユーザから入力される評価に応じた報酬値とを用いて前記特定部に対してさらに強化学習を行ってよい。
【0009】
上記何れかの装置は、前記特定部による特定、または、前記選定装置による選定が完了する毎に、前記特定部によるユーザとの対話内容と、当該対話内容に応じて特定された前記対象パラメータ、または、当該対象パラメータに応じて選定された前記対象特徴量の少なくとも一方と、を対応付けて記憶する記憶部と、前記記憶部に記憶された過去の複数の対話内容のそれぞれと、今回の対話内容との類似度を算出する類似度算出部と、前記記憶部において今回の対話内容に対する類似度が最も大きい過去の対話内容に対応付けて記憶された前記対象パラメータまたは前記対象特徴量の前記少なくとも一方を出力する第1出力部と、をさらに備えてよい。
【0010】
上記何れかの装置においては、前記対象パラメータは、設備に含まれる複数の機器のうち、何れかの機器に対して適用されるべき制御パラメータであってよい。
(【0011】以降は省略されています)
この特許をJ-PlatPat(特許庁公式サイト)で参照する
関連特許
横河電機株式会社
磁気コア
1か月前
横河電機株式会社
コントローラ
1か月前
横河電機株式会社
情報プログラム
1か月前
横河電機株式会社
適応方法及び情報処理装置
1か月前
横河電機株式会社
装置、方法およびプログラム
3日前
横河電機株式会社
装置、方法およびプログラム
1か月前
横河電機株式会社
装置、方法、およびプログラム
1か月前
横河電機株式会社
制御プログラム及びコントローラ
1か月前
横河電機株式会社
細胞穿刺装置及び顕微鏡システム
1か月前
横河電機株式会社
細胞穿刺装置及び顕微鏡システム
1か月前
横河電機株式会社
クランプ式電流計及び電流測定方法
1か月前
横河電機株式会社
測定装置、測定方法、及びプログラム
1か月前
横河電機株式会社
メタン製造システム及びメタン製造方法
1か月前
横河電機株式会社
設備状態検出装置及び設備状態検出方法
1日前
横河電機株式会社
測定装置、測定方法、及び、プログラム
23日前
横河電機株式会社
更新されたエイリアス情報のフィルタ処理
11日前
横河電機株式会社
データ管理支援装置及びデータ管理支援方法
1か月前
横河電機株式会社
センタリングデバイスおよび流量計ユニット
22日前
横河電機株式会社
情報処理装置、表示方法および表示プログラム
22日前
横河電機株式会社
支援システム、支援方法および支援プログラム
1か月前
横河電機株式会社
回路モジュール、細胞穿刺装置、及び顕微鏡システム
1か月前
横河電機株式会社
情報生成装置、情報生成システムおよび情報生成方法
1か月前
横河電機株式会社
記録計、バックアップ方法及びバックアッププログラム
22日前
横河電機株式会社
固体電解質組成物、固体電解質膜、積層体、電池、固体電解質組成物の製造方法
1か月前
横河電機株式会社
液体サンプルバルブ、ガスクロマトグラフ装置、洗浄方法、および洗浄プログラム
25日前
横河電機株式会社
光スペクトル測定プログラム、光スペクトル測定方法、及び光スペクトラムアナライザ
1か月前
横河電機株式会社
設備を保守するための装置、方法、およびプログラム
1か月前
個人
詐欺保険
1か月前
個人
縁伊達ポイン
1か月前
個人
5掛けポイント
22日前
個人
職業自動販売機
15日前
個人
RFタグシート
1か月前
個人
地球保全システム
1か月前
個人
QRコードの彩色
1か月前
個人
ペルソナ認証方式
1か月前
個人
自動調理装置
1か月前
続きを見る
他の特許を見る