TOP
|
特許
|
意匠
|
商標
特許ウォッチ
Twitter
他の特許を見る
公開番号
2025152548
公報種別
公開特許公報(A)
公開日
2025-10-10
出願番号
2024054482
出願日
2024-03-28
発明の名称
測定装置、測定方法、及びプログラム
出願人
横河電機株式会社
代理人
個人
,
個人
,
個人
,
個人
主分類
G01N
21/3504 20140101AFI20251002BHJP(測定;試験)
要約
【課題】干渉ガスによる影響を軽減して被測定ガスの状態を正確に測定可能な測定装置を提供する。
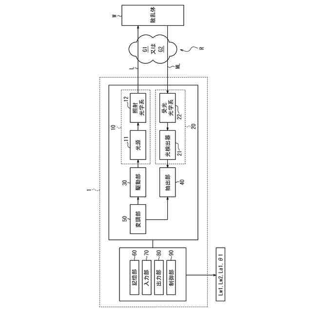
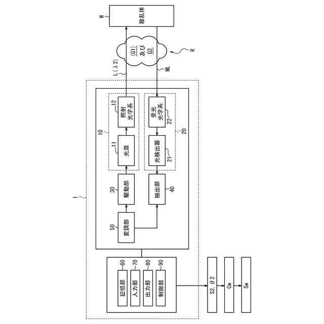
【解決手段】本開示に係る測定装置1は、照射光Lを照射する照射部10と、照射部10により被測定領域Rに照射された照射光Lに基づく被測定光MLを受光する受光部20と、被測定ガスG1の第1中心波長λ1で取得された被測定ガスG1の第1参照情報と、干渉ガスG2の第2中心波長λ2及び第1中心波長λ1で取得された干渉ガスG2の第2参照情報と、受光部20で受光した被測定光MLの第1中心波長λ1及び第2中心波長λ2での受光信号と、に基づいて被測定領域Rに含まれる被測定ガスG1の状態を算出する制御部90と、を備える。
【選択図】図4
特許請求の範囲
【請求項1】
照射光を照射する照射部と、
前記照射部により被測定領域に照射された前記照射光に基づく被測定光を受光する受光部と、
被測定ガスの第1中心波長で取得された前記被測定ガスの第1参照情報と、干渉ガスの第2中心波長及び前記第1中心波長で取得された前記干渉ガスの第2参照情報と、前記受光部で受光した前記被測定光の前記第1中心波長及び前記第2中心波長での受光信号と、に基づいて前記被測定領域に含まれる前記被測定ガスの状態を算出する制御部と、
を備える、
測定装置。
続きを表示(約 1,100 文字)
【請求項2】
請求項1に記載の測定装置であって、
前記制御部は、変調周波数で前記照射光の波長を変調し、
前記第1参照情報は、前記被測定ガスの濃度と前記変調周波数の2倍の周波数成分での前記受光信号の強度とが互いに関連付けられた第1検量線を第1相関データとして含む、
測定装置。
【請求項3】
請求項2に記載の測定装置であって、
前記第1参照情報は、前記被測定ガスの前記受光信号の第1位相を含む、
測定装置。
【請求項4】
請求項3に記載の測定装置であって、
前記第2参照情報は、前記干渉ガスの濃度と前記変調周波数の2倍の周波数成分での前記受光信号の強度とが互いに関連付けられた第2検量線を第2相関データとして含む、
測定装置。
【請求項5】
請求項4に記載の測定装置であって、
前記第2検量線は、前記第1中心波長での検量線及び前記第2中心波長での検量線の両方を含む、
測定装置。
【請求項6】
請求項4に記載の測定装置であって、
前記制御部は、前記第2中心波長で取得した、前記周波数成分での前記受光信号の第1強度を、前記第2中心波長での前記第2検量線と比較することで、前記干渉ガスの濃度を算出する、
測定装置。
【請求項7】
請求項6に記載の測定装置であって、
前記制御部は、算出された前記干渉ガスの濃度を前記第1中心波長での前記第2検量線と比較することで、前記周波数成分での前記受光信号の第2強度を前記第1中心波長で前記干渉ガスに対し算出する、
測定装置。
【請求項8】
請求項7に記載の測定装置であって、
前記制御部は、前記第1中心波長で取得した、前記周波数成分での前記受光信号の第3強度における前記第2強度の寄与分を打ち消すことで、前記周波数成分での前記受光信号の第4強度を前記第1中心波長で前記被測定ガスに対し算出する、
測定装置。
【請求項9】
請求項8に記載の測定装置であって、
前記制御部は、前記第3強度に関連する前記受光信号の位相と前記第1位相との一致又は不一致に応じて前記第4強度の算出式を変える、
測定装置。
【請求項10】
請求項8に記載の測定装置であって、
前記制御部は、算出された前記第4強度を前記第1検量線と比較することで、前記被測定ガスの濃度を前記被測定ガスの状態として算出する、
測定装置。
(【請求項11】以降は省略されています)
発明の詳細な説明
【技術分野】
【0001】
本開示は、測定装置、測定方法、及びプログラムに関する。
続きを表示(約 1,700 文字)
【背景技術】
【0002】
従来、被測定ガスの濃度などを含む被測定ガスの状態を測定する技術が知られている。例えば、特許文献1には、簡易な分析ロジックを追加することで、干渉の影響を排除し、濃度を正確に算出できるようにしたレーザー式ガス分析計が開示されている。
【先行技術文献】
【特許文献】
【0003】
特開2011-191246号公報
【発明の概要】
【発明が解決しようとする課題】
【0004】
しかしながら、特許文献1に記載の従来技術では、被測定ガスの状態の測定における干渉ガスによる影響の軽減について改善の余地があった。
【0005】
本開示は、干渉ガスによる影響を軽減して被測定ガスの状態を正確に測定可能な測定装置、測定方法、及びプログラムを提供することを目的とする。
【課題を解決するための手段】
【0006】
幾つかの実施形態に係る測定装置は、照射光を照射する照射部と、前記照射部により被測定領域に照射された前記照射光に基づく被測定光を受光する受光部と、被測定ガスの第1中心波長で取得された前記被測定ガスの第1参照情報と、干渉ガスの第2中心波長及び前記第1中心波長で取得された前記干渉ガスの第2参照情報と、前記受光部で受光した前記被測定光の前記第1中心波長及び前記第2中心波長での受光信号と、に基づいて前記被測定領域に含まれる前記被測定ガスの状態を算出する制御部と、を備える。
【0007】
これにより、測定装置は、干渉ガスによる影響を軽減して被測定ガスの状態を正確に測定可能である。測定装置は、干渉ガスの第2参照情報を含む参照情報を用いながら、干渉ガスに起因する誤差を補正し、被測定ガスの状態を正確に測定可能である。例えば、測定装置は、測定処理において、被測定領域に含まれる干渉ガスの情報を取得して補正するため、散乱体までの距離が変化したり干渉ガスの濃度が変化したりしても、変化に応じて受光信号に基づく測定値を補正可能である。例えば、測定装置は、WMS(Wavelength Modulation Spectroscopy)測定により被測定ガスの状態を測定するとき、干渉ガスの誤差を軽減した測定値を容易に取得可能である。測定装置は、一例として、被測定ガスとしてのNH3のみに起因するカラム濃度を推定することが可能である。
【0008】
一実施形態における測定装置では、前記制御部は、変調周波数で前記照射光の波長を変調し、前記第1参照情報は、前記被測定ガスの濃度と前記変調周波数の2倍の周波数成分での前記受光信号の強度とが互いに関連付けられた第1検量線を第1相関データとして含んでもよい。これにより、測定装置は、第1中心波長での受光信号から得られる2f成分の大きさを予め取得された第1検量線と比較し、対応する濃度を精度良く算出可能である。
【0009】
一実施形態における測定装置では、前記第1参照情報は、前記被測定ガスの前記受光信号の第1位相を含んでもよい。これにより、測定装置は、図5に示されるとおり、第1中心波長で被測定ガスに対し2f成分の大きさを第1算出式及び第2算出式のいずれで算出するかの判断基準を設定することが可能である。例えば、測定装置は、位相と第1位相との関係性を判断基準として設定することが可能である。測定装置は、当該関係性に応じて適切な算出式を選択することが可能である。
【0010】
一実施形態における測定装置では、前記第2参照情報は、前記干渉ガスの濃度と前記変調周波数の2倍の周波数成分での前記受光信号の強度とが互いに関連付けられた第2検量線を第2相関データとして含んでもよい。これにより、測定装置は、第2中心波長での受光信号から得られる2f成分の大きさを予め取得された第2検量線と比較し、対応する濃度を精度良く算出可能である。
(【0011】以降は省略されています)
この特許をJ-PlatPat(特許庁公式サイト)で参照する
関連特許
横河電機株式会社
測定器
15日前
横河電機株式会社
温度測定装置
15日前
横河電機株式会社
コントローラ
4日前
横河電機株式会社
情報プログラム
4日前
横河電機株式会社
測定装置及び測定方法
12日前
横河電機株式会社
装置、方法及びプログラム
15日前
横河電機株式会社
測定方法及び測定システム
15日前
横河電機株式会社
フィールド機器及び診断方法
11日前
横河電機株式会社
装置、方法およびプログラム
5日前
横河電機株式会社
光パルス試験器及び測定方法
11日前
横河電機株式会社
菌体培養槽および菌体培養方法
13日前
横河電機株式会社
装置、方法、およびプログラム
12日前
横河電機株式会社
装置、方法、およびプログラム
5日前
横河電機株式会社
蛍光読取装置および蛍光読取方法
13日前
横河電機株式会社
細胞穿刺装置及び顕微鏡システム
4日前
横河電機株式会社
分散制御ノード(DCN)冗長性
11日前
横河電機株式会社
制御プログラム及びコントローラ
4日前
横河電機株式会社
細胞穿刺装置及び顕微鏡システム
4日前
横河電機株式会社
メタン生成装置及びメタン生成方法
15日前
横河電機株式会社
表面散乱型濁度計及び濁度測定方法
13日前
横河電機株式会社
解析装置、訓練装置およびプログラム
13日前
横河電機株式会社
測定装置、測定方法、及びプログラム
18日前
横河電機株式会社
測定装置、測定方法、及びプログラム
4日前
横河電機株式会社
測定装置、測定方法、及びプログラム
12日前
横河電機株式会社
測定装置、測定方法、及びプログラム
12日前
横河電機株式会社
メタン製造システム及びメタン製造方法
5日前
横河電機株式会社
一液型組成物、フラン樹脂硬化物及びキット
12日前
横河電機株式会社
データ管理支援装置及びデータ管理支援方法
4日前
横河電機株式会社
情報処理装置、更新方法及び更新プログラム
12日前
横河電機株式会社
情報処理装置、情報処理方法及びプログラム
11日前
横河電機株式会社
センサ装置、端末装置、及び、センサシステム
7日前
横河電機株式会社
支援システム、支援方法および支援プログラム
6日前
横河電機株式会社
情報処理装置、情報処理方法、及び、プログラム
12日前
横河電機株式会社
取付具、光学素子組立体、及び共焦点光スキャナ
15日前
横河電機株式会社
情報処理装置、可視化方法および可視化プログラム
18日前
横河電機株式会社
回路モジュール、細胞穿刺装置、及び顕微鏡システム
4日前
続きを見る
他の特許を見る