TOP
|
特許
|
意匠
|
商標
特許ウォッチ
Twitter
他の特許を見る
公開番号
2025154770
公報種別
公開特許公報(A)
公開日
2025-10-10
出願番号
2024057956
出願日
2024-03-29
発明の名称
回路モジュール、細胞穿刺装置、及び顕微鏡システム
出願人
横河電機株式会社
代理人
個人
,
個人
,
個人
,
個人
主分類
C12M
1/00 20060101AFI20251002BHJP(生化学;ビール;酒精;ぶどう酒;酢;微生物学;酵素学;突然変異または遺伝子工学)
要約
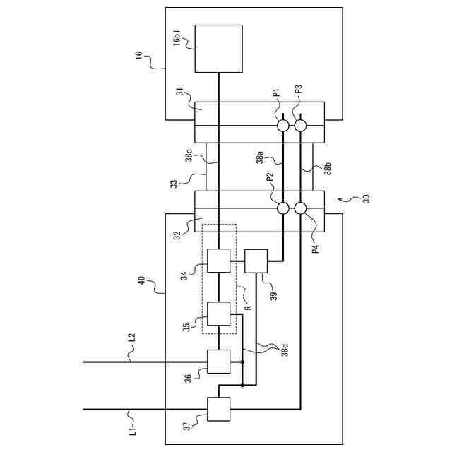
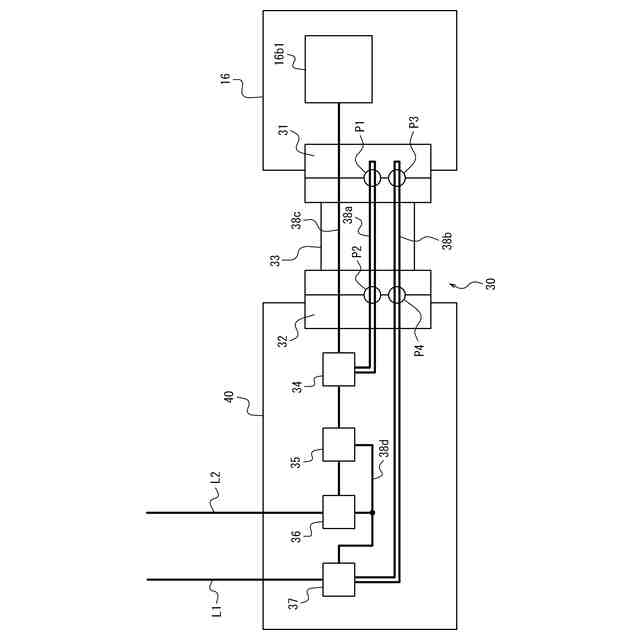
【課題】回路素子に対して電圧を供給するときの安全性が向上する回路モジュールを提供する。
【解決手段】本開示に係る回路モジュール30は、回路素子16b1に対して電圧を出力する回路モジュール30であって、回路素子16b1側に配置されている第1コネクタ31と、第1コネクタ31と反対側に配置されている第2コネクタ32と、第1コネクタ31と第2コネクタ32とを接続するケーブル33と、第1コネクタ31又は第2コネクタ32とケーブル33とが非接続状態になると状態を変化させる第1確認部と、第1コネクタ31又は第2コネクタ32とケーブル33とが非接続状態になると状態を変化させる第2確認部と、第1確認部の状態の変化に応じて電圧の遮断に寄与する第1遮断部34と、第2確認部の状態の変化に応じて電圧の遮断に寄与する第2遮断部37と、を備える。
【選択図】図2
特許請求の範囲
【請求項1】
回路素子に対して電圧を出力する回路モジュールであって、
前記回路素子側に配置されている第1コネクタと、
前記第1コネクタと反対側に配置されている第2コネクタと、
前記第1コネクタと前記第2コネクタとを接続するケーブルと、
前記第1コネクタ又は前記第2コネクタと前記ケーブルとが非接続状態になると状態を変化させる第1確認部と、
前記第1コネクタ又は前記第2コネクタと前記ケーブルとが非接続状態になると状態を変化させる第2確認部と、
前記第1確認部の前記状態の変化に応じて前記電圧の遮断に寄与する第1遮断部と、
前記第2確認部の前記状態の変化に応じて前記電圧の遮断に寄与する第2遮断部と、
を備える、
回路モジュール。
続きを表示(約 1,400 文字)
【請求項2】
請求項1に記載の回路モジュールであって、
前記第1確認部は、前記第1遮断部と前記第1コネクタとの間で、前記第2コネクタ及び前記ケーブルを介してループする第1配線を含む、
回路モジュール。
【請求項3】
請求項1又は2に記載の回路モジュールであって、
前記第2確認部は、前記第2遮断部と前記第1コネクタとの間で、前記第2コネクタ及び前記ケーブルを介してループする第2配線を含む、
回路モジュール。
【請求項4】
請求項1又は2に記載の回路モジュールであって、
前記第1確認部は、
前記ケーブルと前記第1コネクタとの第1接続部に配置され、前記第1コネクタと前記ケーブルとの間の前記非接続状態を検知して第1通信信号を前記第1遮断部に出力する第1通信素子と、
前記ケーブルと前記第2コネクタとの第2接続部に配置され、前記第2コネクタと前記ケーブルとの間の前記非接続状態を検知して第2通信信号を前記第1遮断部に出力する第2通信素子と、
を含む、
回路モジュール。
【請求項5】
請求項1又は2に記載の回路モジュールであって、
前記第2確認部は、
前記ケーブルと前記第1コネクタとの第3接続部に配置され、前記第1コネクタと前記ケーブルとの間の前記非接続状態を検知して第3通信信号を前記第2遮断部に出力する第3通信素子と、
前記ケーブルと前記第2コネクタとの第4接続部に配置され、前記第2コネクタと前記ケーブルとの間の前記非接続状態を検知して第4通信信号を前記第2遮断部に出力する第4通信素子と、
を含む、
回路モジュール。
【請求項6】
請求項1又は2に記載の回路モジュールであって、
前記第2コネクタ側に配置され、前記回路モジュールに入力される低電圧信号を、前記回路素子を駆動する高電圧信号に変換する変換部をさらに備える、
回路モジュール。
【請求項7】
請求項6に記載の回路モジュールであって、
前記第1遮断部は、前記変換部と前記第2コネクタとの間に配置され、前記変換部から出力される前記高電圧信号を遮断する、
回路モジュール。
【請求項8】
請求項6に記載の回路モジュールであって、
前記第2遮断部は、前記回路モジュールの外部からの電源線と前記変換部との間に配置され、前記変換部への電源供給を遮断する、
回路モジュール。
【請求項9】
請求項6に記載の回路モジュールであって、
前記第2遮断部は、前記回路モジュールの外部からの信号線と前記変換部との間に配置され、前記変換部へ入力される前記低電圧信号を遮断する、
回路モジュール。
【請求項10】
請求項1又は2に記載の回路モジュールであって、
前記第1確認部の前記状態の変化に応じて前記電圧の遮断に寄与する第3遮断部をさらに備え、
前記第3遮断部は、前記回路モジュールの外部からの電源線と前記第1遮断部との間に配置され、前記第1遮断部への電源供給であって、前記第1遮断部を遮断する、又は遮断を解除する前記電源供給を遮断する、
回路モジュール。
(【請求項11】以降は省略されています)
発明の詳細な説明
【技術分野】
【0001】
本開示は、回路モジュール、細胞穿刺装置、及び顕微鏡システムに関する。
続きを表示(約 1,800 文字)
【背景技術】
【0002】
従来、細胞に関する研究及び応用開発において、サンプルとなる特定の細胞へ薬液などを正確に注入したり、細胞内部の物質を吸引したりするために、細胞へ針を穿刺するための技術が知られている。例えば、特許文献1には、マルチバレル式ナノピペットを複数のバレル内の少なくとも2個の電極と共に用いた装置において、1つのバレルが細胞含有物を引き出し、もう1つのバレルが細胞内に物質を注入することが開示されている。
【先行技術文献】
【特許文献】
【0003】
特許第6453300号公報
【発明の概要】
【発明が解決しようとする課題】
【0004】
従来の細胞穿刺装置では、細胞へ針を穿刺するために圧電素子などの回路素子が用いられているが、当該回路素子に対して電圧を供給するときの安全性について、特許文献1においても十分に検討されていなかった。
【0005】
本開示は、回路素子に対して電圧を供給するときの安全性が向上する回路モジュール、細胞穿刺装置、及び顕微鏡システムを提供することを目的とする。
【課題を解決するための手段】
【0006】
幾つかの実施形態に係る回路モジュールは、回路素子に対して電圧を出力する回路モジュールであって、前記回路素子側に配置されている第1コネクタと、前記第1コネクタと反対側に配置されている第2コネクタと、前記第1コネクタと前記第2コネクタとを接続するケーブルと、前記第1コネクタ又は前記第2コネクタと前記ケーブルとが非接続状態になると状態を変化させる第1確認部と、前記第1コネクタ又は前記第2コネクタと前記ケーブルとが非接続状態になると状態を変化させる第2確認部と、前記第1確認部の前記状態の変化に応じて前記電圧の遮断に寄与する第1遮断部と、前記第2確認部の前記状態の変化に応じて前記電圧の遮断に寄与する第2遮断部と、を備える。
【0007】
これにより、回路素子に対して電圧を供給するときの安全性が向上する。回路モジュールは、第1確認部及び第1遮断部を有することで、ケーブルが第1コネクタ及び第2コネクタの少なくとも一方に接続されていない場合に、回路素子に対する電圧の遮断に一の箇所で寄与することができる。回路モジュールは、第2確認部及び第2遮断部を有することで、ケーブルが第1コネクタ及び第2コネクタの少なくとも一方に接続されていない場合に、回路素子に対する電圧の遮断に他の箇所で寄与することができる。以上により、回路モジュールは、ケーブルが非接続状態にあるときに複数箇所で電圧の遮断に寄与することができ、電圧の出力をより確実に抑制可能である。
【0008】
一実施形態における回路モジュールでは、前記第1確認部は、前記第1遮断部と前記第1コネクタとの間で、前記第2コネクタ及び前記ケーブルを介してループする第1配線を含んでもよい。これにより、回路モジュールは、第1配線の導通状態の変化に応じて、回路素子に対する電圧を直接的に遮断することができる。したがって、回路モジュールは、ケーブルが非接続状態にあるときに、電圧の出力をより確実に抑制可能である。
【0009】
一実施形態における回路モジュールでは、前記第2確認部は、前記第2遮断部と前記第1コネクタとの間で、前記第2コネクタ及び前記ケーブルを介してループする第2配線を含んでもよい。これにより、回路モジュールは、第2配線の導通状態の変化に応じて、回路素子に対する電圧を間接的に遮断することができる。したがって、回路モジュールは、ケーブルが非接続状態にあるときに、電圧の出力をより確実に抑制可能である。
【0010】
一実施形態における回路モジュールでは、前記第1確認部は、前記ケーブルと前記第1コネクタとの第1接続部に配置され、前記第1コネクタと前記ケーブルとの間の前記非接続状態を検知して第1通信信号を前記第1遮断部に出力する第1通信素子と、前記ケーブルと前記第2コネクタとの第2接続部に配置され、前記第2コネクタと前記ケーブルとの間の前記非接続状態を検知して第2通信信号を前記第1遮断部に出力する第2通信素子と、を含んでもよい。
(【0011】以降は省略されています)
この特許をJ-PlatPat(特許庁公式サイト)で参照する
関連特許
横河電機株式会社
測定器
1か月前
横河電機株式会社
磁気コア
10日前
横河電機株式会社
コントローラ
24日前
横河電機株式会社
温度測定装置
1か月前
横河電機株式会社
情報プログラム
24日前
横河電機株式会社
測定装置及び測定方法
1か月前
横河電機株式会社
適応方法及び情報処理装置
17日前
横河電機株式会社
装置、方法及びプログラム
1か月前
横河電機株式会社
測定方法及び測定システム
1か月前
横河電機株式会社
装置、方法およびプログラム
25日前
横河電機株式会社
光パルス試験器及び測定方法
1か月前
横河電機株式会社
フィールド機器及び診断方法
1か月前
横河電機株式会社
装置、方法、およびプログラム
25日前
横河電機株式会社
装置、方法、およびプログラム
1か月前
横河電機株式会社
菌体培養槽および菌体培養方法
1か月前
横河電機株式会社
分散制御ノード(DCN)冗長性
1か月前
横河電機株式会社
細胞穿刺装置及び顕微鏡システム
24日前
横河電機株式会社
蛍光読取装置および蛍光読取方法
1か月前
横河電機株式会社
制御プログラム及びコントローラ
24日前
横河電機株式会社
細胞穿刺装置及び顕微鏡システム
24日前
横河電機株式会社
表面散乱型濁度計及び濁度測定方法
1か月前
横河電機株式会社
メタン生成装置及びメタン生成方法
1か月前
横河電機株式会社
クランプ式電流計及び電流測定方法
4日前
横河電機株式会社
解析装置、訓練装置およびプログラム
1か月前
横河電機株式会社
測定装置、測定方法、及びプログラム
1か月前
横河電機株式会社
測定装置、測定方法、及びプログラム
1か月前
横河電機株式会社
測定装置、測定方法、及びプログラム
24日前
横河電機株式会社
メタン製造システム及びメタン製造方法
25日前
横河電機株式会社
情報処理装置、更新方法及び更新プログラム
1か月前
横河電機株式会社
情報処理装置、情報処理方法及びプログラム
1か月前
横河電機株式会社
一液型組成物、フラン樹脂硬化物及びキット
1か月前
横河電機株式会社
データ管理支援装置及びデータ管理支援方法
24日前
横河電機株式会社
センサ装置、端末装置、及び、センサシステム
27日前
横河電機株式会社
支援システム、支援方法および支援プログラム
26日前
横河電機株式会社
情報処理装置、情報処理方法、及び、プログラム
1か月前
横河電機株式会社
取付具、光学素子組立体、及び共焦点光スキャナ
1か月前
続きを見る
他の特許を見る