TOP
|
特許
|
意匠
|
商標
特許ウォッチ
Twitter
他の特許を見る
公開番号
2025144361
公報種別
公開特許公報(A)
公開日
2025-10-02
出願番号
2024044102
出願日
2024-03-19
発明の名称
測定装置、測定方法、及びプログラム
出願人
横河電機株式会社
代理人
個人
,
個人
,
個人
,
個人
主分類
G01N
21/3504 20140101AFI20250925BHJP(測定;試験)
要約
【課題】干渉ガスによる影響を軽減して被測定ガスの状態を正確に測定可能な測定装置を提供する。
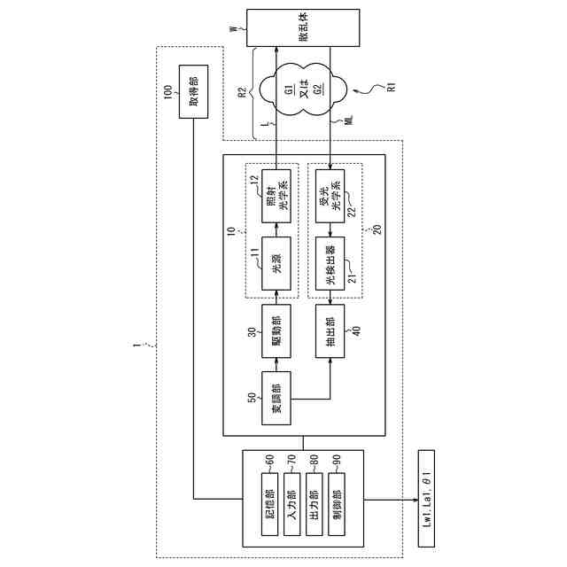
【解決手段】本開示に係る測定装置1は、照射光Lを照射する照射部10と、照射部10により被測定領域R1に照射された照射光Lに基づく被測定光MLを受光する受光部20と、被測定領域R1を少なくとも一部に含む照射光Lの照射領域R2の距離と照射領域R2に含まれる干渉ガスG2の量とを含むパラメータを取得する取得部100と、被測定ガスG1の中心波長λ0で取得された被測定ガスG1の第1参照情報と、中心波長λ0で取得された干渉ガスG2の第2参照情報と、受光部20で受光した被測定光MLの中心波長λ0での受光信号と、取得部100により取得されたパラメータと、に基づいて被測定領域R1に含まれる被測定ガスG1の状態を算出する制御部90と、を備える。
【選択図】図4
特許請求の範囲
【請求項1】
照射光を照射する照射部と、
前記照射部により被測定領域に照射された前記照射光に基づく被測定光を受光する受光部と、
前記被測定領域を少なくとも一部に含む前記照射光の照射領域の距離と前記照射領域に含まれる干渉ガスの量とを含むパラメータを取得する取得部と、
被測定ガスの中心波長で取得された前記被測定ガスの第1参照情報と、前記中心波長で取得された前記干渉ガスの第2参照情報と、前記受光部で受光した前記被測定光の前記中心波長での受光信号と、前記取得部により取得された前記パラメータと、に基づいて前記被測定領域に含まれる前記被測定ガスの状態を算出する制御部と、
を備える、
測定装置。
続きを表示(約 1,100 文字)
【請求項2】
請求項1に記載の測定装置であって、
前記制御部は、変調周波数で前記照射光の波長を変調し、
前記第1参照情報は、前記被測定ガスの濃度と前記変調周波数の2倍の周波数成分における前記受光信号の強度とが互いに関連付けられた第1検量線を第1相関データとして含む、
測定装置。
【請求項3】
請求項2に記載の測定装置であって、
前記第1参照情報は、前記被測定ガスの前記受光信号の第1位相を含む、
測定装置。
【請求項4】
請求項3に記載の測定装置であって、
前記第2参照情報は、前記干渉ガスの濃度と前記変調周波数の2倍の周波数成分における前記受光信号の強度とが互いに関連付けられた第2検量線を第2相関データとして含む、
測定装置。
【請求項5】
請求項4に記載の測定装置であって、
前記制御部は、前記取得部により取得された前記パラメータに基づいて前記干渉ガスの濃度を算出する、
測定装置。
【請求項6】
請求項5に記載の測定装置であって、
前記制御部は、前記干渉ガスの濃度の時間的な変動が閾値よりも小さい場合、予め定められた測定頻度で前記干渉ガスの濃度を算出する、
測定装置。
【請求項7】
請求項5又は6に記載の測定装置であって、
前記制御部は、算出された前記干渉ガスの濃度を前記中心波長での前記第2検量線と比較することで、前記周波数成分における前記受光信号の第1強度を前記中心波長で前記干渉ガスに対し算出する、
測定装置。
【請求項8】
請求項7に記載の測定装置であって、
前記制御部は、前記中心波長で取得した、前記周波数成分における前記受光信号の第2強度における前記第1強度の寄与分を打ち消すことで、前記周波数成分における前記受光信号の第3強度を前記中心波長で前記被測定ガスに対し算出する、
測定装置。
【請求項9】
請求項8に記載の測定装置であって、
前記制御部は、前記第2強度に関連する前記受光信号の第2位相と前記第1位相との一致又は不一致に応じて前記第3強度の算出式を変える、
測定装置。
【請求項10】
請求項8に記載の測定装置であって、
前記制御部は、算出された前記第3強度を前記第1検量線と比較することで、前記被測定ガスの濃度を前記被測定ガスの状態として算出する、
測定装置。
(【請求項11】以降は省略されています)
発明の詳細な説明
【技術分野】
【0001】
本開示は、測定装置、測定方法、及びプログラムに関する。
続きを表示(約 1,700 文字)
【背景技術】
【0002】
従来、被測定ガスの濃度などを含む被測定ガスの状態を測定する技術が知られている。例えば、特許文献1には、簡易な分析ロジックを追加することで、干渉の影響を排除し、濃度を正確に算出できるようにしたレーザー式ガス分析計が開示されている。
【先行技術文献】
【特許文献】
【0003】
特開2011-191246号公報
【発明の概要】
【発明が解決しようとする課題】
【0004】
しかしながら、特許文献1に記載の従来技術では、被測定ガスの状態の測定における干渉ガスによる影響の軽減について改善の余地があった。
【0005】
本開示は、干渉ガスによる影響を軽減して被測定ガスの状態を正確に測定可能な測定装置、測定方法、及びプログラムを提供することを目的とする。
【課題を解決するための手段】
【0006】
幾つかの実施形態に係る測定装置は、照射光を照射する照射部と、前記照射部により被測定領域に照射された前記照射光に基づく被測定光を受光する受光部と、前記被測定領域を少なくとも一部に含む前記照射光の照射領域の距離と前記照射領域に含まれる干渉ガスの量とを含むパラメータを取得する取得部と、被測定ガスの中心波長で取得された前記被測定ガスの第1参照情報と、前記中心波長で取得された前記干渉ガスの第2参照情報と、前記受光部で受光した前記被測定光の前記中心波長での受光信号と、前記取得部により取得された前記パラメータと、に基づいて前記被測定領域に含まれる前記被測定ガスの状態を算出する制御部と、を備える。
【0007】
これにより、測定装置は、干渉ガスによる影響を軽減して被測定ガスの状態を正確に測定可能である。測定装置は、干渉ガスの第2参照情報を含む参照情報を用いながら、干渉ガスに起因する誤差を補正し、被測定ガスの状態を正確に測定可能である。例えば、測定装置は、測定処理において、被測定領域に含まれる干渉ガスの情報を取得して補正するため、散乱体までの距離が変化したり干渉ガスの濃度が変化したりしても、変化に応じて受光信号に基づく測定値を補正可能である。例えば、測定装置は、WMS(Wavelength Modulation Spectroscopy)測定により被測定ガスの状態を測定するとき、干渉ガスの誤差を軽減した測定値を容易に取得可能である。測定装置は、一例として、被測定ガスとしてのNH3のみに起因するカラム濃度を推定することが可能である。
【0008】
一実施形態における測定装置では、前記制御部は、変調周波数で前記照射光の波長を変調し、前記第1参照情報は、前記被測定ガスの濃度と前記変調周波数の2倍の周波数成分における前記受光信号の強度とが互いに関連付けられた第1検量線を第1相関データとして含んでもよい。これにより、測定装置は、中心波長での受光信号から得られる2f成分の大きさを予め取得された第1検量線と比較し、対応する濃度を精度良く算出可能である。
【0009】
一実施形態における測定装置では、前記第1参照情報は、前記被測定ガスの前記受光信号の第1位相を含んでもよい。これにより、測定装置は、図5に示されるとおり、中心波長で被測定ガスに対し2f成分の大きさを第1算出式及び第2算出式のいずれで算出するかの判断基準を設定することが可能である。例えば、測定装置は、第2位相と第1位相との関係性を判断基準として設定することが可能である。測定装置は、当該関係性に応じて適切な算出式を選択することが可能である。
【0010】
一実施形態における測定装置では、前記第2参照情報は、前記干渉ガスの濃度と前記変調周波数の2倍の周波数成分における前記受光信号の強度とが互いに関連付けられた第2検量線を第2相関データとして含んでもよい。これにより、測定装置は、取得部を用いて算出された干渉ガスの濃度を予め取得された第2検量線と比較し、中心波長での対応する2f成分の大きさを精度良く算出可能である。
(【0011】以降は省略されています)
この特許をJ-PlatPat(特許庁公式サイト)で参照する
関連特許
横河電機株式会社
測定器
1か月前
横河電機株式会社
磁気コア
11日前
横河電機株式会社
コントローラ
25日前
横河電機株式会社
藻類培養装置
1か月前
横河電機株式会社
温度測定装置
1か月前
横河電機株式会社
情報プログラム
25日前
横河電機株式会社
測定装置及び測定方法
1か月前
横河電機株式会社
適応方法及び情報処理装置
18日前
横河電機株式会社
測定方法及び測定システム
1か月前
横河電機株式会社
研磨用治具および研磨方法
1か月前
横河電機株式会社
装置、方法及びプログラム
1か月前
横河電機株式会社
フィールド機器及び診断方法
1か月前
横河電機株式会社
装置、方法およびプログラム
26日前
横河電機株式会社
装置、方法およびプログラム
1か月前
横河電機株式会社
光パルス試験器及び測定方法
1か月前
横河電機株式会社
菌体培養槽および菌体培養方法
1か月前
横河電機株式会社
装置、方法、およびプログラム
1か月前
横河電機株式会社
装置、方法、およびプログラム
26日前
横河電機株式会社
制御プログラム及びコントローラ
25日前
横河電機株式会社
蛍光読取装置および蛍光読取方法
1か月前
横河電機株式会社
細胞穿刺装置及び顕微鏡システム
25日前
横河電機株式会社
細胞穿刺装置及び顕微鏡システム
25日前
横河電機株式会社
分散制御ノード(DCN)冗長性
1か月前
横河電機株式会社
クランプ式電流計及び電流測定方法
5日前
横河電機株式会社
表面散乱型濁度計及び濁度測定方法
1か月前
横河電機株式会社
メタン生成装置及びメタン生成方法
1か月前
横河電機株式会社
測定装置、測定方法、及びプログラム
25日前
横河電機株式会社
解析装置、訓練装置およびプログラム
1か月前
横河電機株式会社
測定装置、測定方法、及びプログラム
1か月前
横河電機株式会社
測定装置、測定方法、及びプログラム
1か月前
横河電機株式会社
測定装置、測定方法、及びプログラム
1か月前
横河電機株式会社
メタン製造システム及びメタン製造方法
26日前
横河電機株式会社
一液型組成物、フラン樹脂硬化物及びキット
1か月前
横河電機株式会社
照射装置、照射方法、および照射プログラム
1か月前
横河電機株式会社
データ管理支援装置及びデータ管理支援方法
25日前
横河電機株式会社
情報処理装置、情報処理方法及びプログラム
1か月前
続きを見る
他の特許を見る