TOP
|
特許
|
意匠
|
商標
特許ウォッチ
Twitter
他の特許を見る
10個以上の画像は省略されています。
公開番号
2025149352
公報種別
公開特許公報(A)
公開日
2025-10-08
出願番号
2024049946
出願日
2024-03-26
発明の名称
排気システム
出願人
マツダ株式会社
代理人
弁理士法人前田特許事務所
主分類
F01N
3/20 20060101AFI20251001BHJP(機械または機関一般;機関設備一般;蒸気機関)
要約
【課題】排気触媒の暖機効率を向上させるとともに、ノッキングを抑制する。
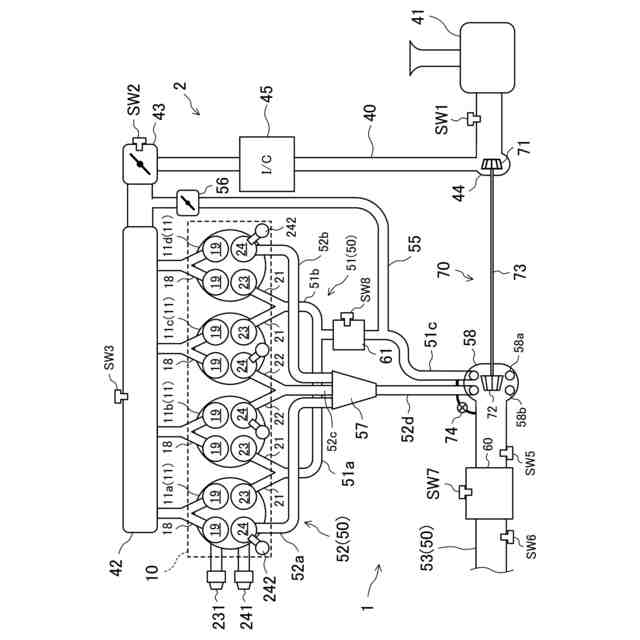
【解決手段】排気通路50は、第1排気バルブ23により開閉される第1排気通路51と、第1排気通路51とは独立して排気ガスを流通させ、第2排気バルブ24により開閉される第2排気通路52と、第1排気通路51と第2排気通路52とが合流した第3排気通路53と、を含み、排気触媒は、第3排気通路53に設けられた主排気触媒60と、第1排気通路51に配置されかつ主排気触媒60よりも容量が小さい副排気触媒61と、を含み、EGR通路55は、第1排気通路51における副排気触媒61よりも下流側の部分に接続されている。
【選択図】図1
特許請求の範囲
【請求項1】
排気ガスが流通する排気通路と、
エンジンの燃焼室と前記排気通路との間を開閉する第1排気バルブ及び第2排気バルブと、
前記排気通路を流通する排気ガスの一部を吸気通路に還流させるEGR通路と、
前記排気通路に設けられ、排気ガスを浄化する複数の排気触媒と、を備え、
前記排気通路は、
前記第1排気バルブにより開閉される第1排気通路と、
前記第1排気通路とは独立して排気ガスを流通させ、前記第2排気バルブにより開閉される第2排気通路と、
前記第1排気通路と前記第2排気通路とが合流した第3排気通路と、
を含み、
前記排気触媒は、
前記第3排気通路に設けられた主排気触媒と、
前記第1排気通路に配置されかつ前記主排気触媒よりも容量が小さい副排気触媒と、
を含み、
前記EGR通路は、前記第1排気通路における前記副排気触媒よりも下流側の部分に接続されている排気システム。
続きを表示(約 830 文字)
【請求項2】
請求項1に記載の排気システムにおいて、
前記第2排気通路は、エジェクタを有する排気システム。
【請求項3】
請求項1に記載の排気システムにおいて、
前記第1排気通路及び前記第2排気通路と、前記第3排気通路との間には、ツインスクロールターボチャージャのタービンが配置されるタービンハウジングが配置され、
前記第1排気通路と前記第2排気通路とは、前記タービンハウジングで結合される排気システム。
【請求項4】
請求項1に記載の排気システムにおいて、
前記第3排気通路における前記主排気触媒よりも上流側の部分には、ターボチャージャのタービンが配置されるタービンハウジングが配置され、
前記第1排気通路と前記第2排気通路とは、前記タービンハウジングよりも上流側で、互いに平行になるよう前記第3排気通路に結合される排気システム。
【請求項5】
請求項1~4のいずれか1つに記載の排気システムにおいて、
前記第2排気通路から前記第3排気通路への排気ガスの流量を調整する流量調整部と、
前記流量調整部を作動させるコントローラと、を更に備え、
前記コントローラは、前記エンジンの運転状態が所定負荷未満でかつ所定回転数未満である第1運転領域に属するときには、前記第2排気通路から前記第3排気通路への排気ガスの流通を停止させるよう前記流量調整部を作動させる排気システム。
【請求項6】
請求項1~4のいずれか1つに記載の排気システムにおいて、
前記第1排気バルブ及び前記第2排気バルブを作動させるコントローラを更に備え、
前記コントローラは、前記エンジンの運転状態が所定負荷以上でかつ所定回転数以上である第2運転領域に属するときには、前記第1排気バルブの開弁時期を前記第2排気バルブの開弁時期よりも遅角させる排気システム。
発明の詳細な説明
【技術分野】
【0001】
ここに開示された技術は、排気システムに関する技術分野に属する。
続きを表示(約 1,400 文字)
【背景技術】
【0002】
従来より、排気通路に排気触媒を複数配置した排気システムが知られている。
【0003】
特許文献1には、排気マニホルド集合部から排気ターボチャージャの排気タービンに至る排気通路内に酸化機能を有する第1の触媒(副排気触媒)を配置し、排気タービン下流の排気通路内に該第1の触媒よりも容量の大きい第2の触媒(主排気触媒)を配置した内燃機関の排気浄化装置が開示されている。特許文献1の排気浄化装置では、第1の触媒は、排気通路におけるEGR通路よりも下流側の部分に接続されている。
【先行技術文献】
【特許文献】
【0004】
特開2005-113803号公報
【発明の概要】
【発明が解決しようとする課題】
【0005】
しかしながら、特許文献1のように、排気通路における排気触媒よりも上流側の部分とEGR通路とを接続すると、高温の排気ガスがEGR通路に流れてしまい、排気触媒の暖気効率が低下してしまう。また、エンジンの温間時において、排気触媒を通過せずに排気ガスを還流させるため、NOが燃焼室に侵入してしまいノッキングが生じるおそれがある。
【0006】
ここに開示された技術は斯かる点に鑑みてなされたものであり、その目的とするところは、排気触媒の暖機効率を向上させるとともに、ノッキングを抑制することにある。
【課題を解決するための手段】
【0007】
前記課題を解決するために、ここに開示された技術の第1の態様は、排気システムを対象とする。排気システムは、排気ガスが排出される排気通路と、前記エンジンの燃焼室と前記排気通路との間を開閉する第1排気バルブ及び第2排気バルブと、前記排気通路を流通する排気ガスの一部を吸気通路に還流させるEGR通路と、前記排気通路に設けられ、排気ガスを浄化する複数の排気触媒と、を備え、前記排気通路は、前記第1排気バルブにより開閉される第1排気通路と、前記第1排気通路とは独立して排気ガスを流通させ、前記第2排気バルブにより開閉される第2排気通路と、前記第1排気通路と前記第2排気通路とが合流した第3排気通路と、を含み、前記排気触媒は、前記第3排気通路に設けられた主排気触媒と、前記第1排気通路に配置されかつ前記主排気触媒よりも容量が小さい副排気触媒と、を含み、前記EGR通路は、前記第1排気通路における前記副排気触媒よりも下流側の部分に接続されている。
【0008】
第1の態様では、EGR通路が第1排気通路における副排気触媒よりも下流側の部分と接続されているため、第1排気通路を通る排気ガスは、副排気触媒を通過してからEGR通路に導入される。これにより、排気システムは、副排気触媒を効率的に暖機できる。また、NOが還流させることを抑制できるため、排気システムは、ノッキングを抑制できる。
【0009】
また、第2排気通路には、副排気触媒が設けられておらずかつEGR通路も接続されていない。このため、第2排気通路を通る排気ガスは、そのまま第3排気通路に導入されて、主排気触媒を通過する。排気ガス量が多いときには、第2排気通路に排気ガスを流通させることで、排気システムは、主排気触媒を効率良く暖機できる。
【0010】
したがって、排気システムは、ノッキングを抑制しつつ排気触媒の暖機効率を向上できる。
(【0011】以降は省略されています)
この特許をJ-PlatPat(特許庁公式サイト)で参照する
関連特許
マツダ株式会社
エンジン
29日前
マツダ株式会社
車載機器
28日前
マツダ株式会社
二次電池
28日前
マツダ株式会社
二次電池
28日前
マツダ株式会社
運転支援装置
28日前
マツダ株式会社
車体後部構造
1日前
マツダ株式会社
運転支援装置
28日前
マツダ株式会社
運転支援装置
28日前
マツダ株式会社
車両の前部構造
28日前
マツダ株式会社
インバータ装置
29日前
マツダ株式会社
車両の上部構造
8日前
マツダ株式会社
インバータ装置
29日前
マツダ株式会社
バッテリユニット
今日
マツダ株式会社
バッテリユニット
今日
マツダ株式会社
二次電池の制御装置
28日前
マツダ株式会社
エンジンの制御装置
29日前
マツダ株式会社
エンジンの燃焼室構造
29日前
マツダ株式会社
被覆金属材の試験方法
29日前
マツダ株式会社
エンジンの燃焼室構造
29日前
マツダ株式会社
車両のパワートレイン構造
29日前
マツダ株式会社
車両のパワートレイン構造
29日前
マツダ株式会社
車両のパワートレイン構造
29日前
マツダ株式会社
バッテリ温度制御システム
28日前
マツダ株式会社
車両のパワートレイン構造
28日前
マツダ株式会社
車両の合流位置評価装置及び方法
28日前
マツダ株式会社
車両の合流位置評価装置及び方法
28日前
マツダ株式会社
車両の合流位置評価装置及び方法
28日前
マツダ株式会社
車両の合流位置評価装置及び方法
28日前
マツダ株式会社
車載エンジンのCO2回収システム
28日前
マツダ株式会社
車両のドア構造およびその製造方法
8日前
マツダ株式会社
車載エンジンのCO2回収システム
28日前
マツダ株式会社
電動自動車のバッテリマネジメント装置
28日前
マツダ株式会社
バッテリユニットを搭載した車両の前部車体構造
今日
マツダ株式会社
車両の上部構造、および車両の上部構造の製造方法
8日前
マツダ株式会社
バッテリユニット及びバッテリユニットの製造方法。
今日
マツダ株式会社
樹脂成形品の解析方法、解析装置、解析用プログラム及び記録媒体
28日前
続きを見る
他の特許を見る