TOP
|
特許
|
意匠
|
商標
特許ウォッチ
Twitter
他の特許を見る
公開番号
2025148013
公報種別
公開特許公報(A)
公開日
2025-10-07
出願番号
2024048576
出願日
2024-03-25
発明の名称
二次電池検査装置
出願人
ニチコン株式会社
代理人
弁理士法人ATEN
主分類
H02J
7/00 20060101AFI20250930BHJP(電力の発電,変換,配電)
要約
【課題】電力コストを抑制することが可能な二次電池検査装置を提供する。
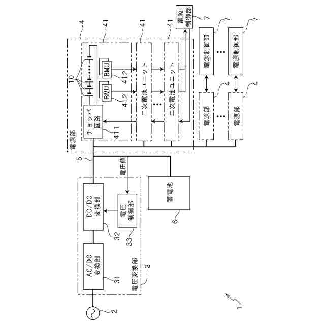
【解決手段】二次電池検査装置1は、電圧変換部3と、複数の二次電池ユニット41と、リンク部5と、蓄電池6と、を有している。電圧変換部3は、系統電源2に接続され、系統電圧と所定の直流電圧との間で電圧を変換する。二次電池ユニット41は、複数の二次電池を直列に接続可能である。二次電池ユニット41は、複数の二次電池10を充放電可能なチョッパ回路411をそれぞれ有している。リンク部5は、電圧変換部3に対して複数の二次電池ユニット41をそれぞれ接続する。蓄電池6は、リンク部5に接続され、複数の二次電池ユニット41に対して充放電を行う。電圧変換部3は、リンク部5に生じる直流電圧(リンク電圧)を検出するとともに、当該リンク電圧を目標電圧に維持するように系統電源2に対して力行および回生を行う。
【選択図】図1
特許請求の範囲
【請求項1】
系統電源に接続され、系統電圧と所定の直流電圧との間で電圧を変換する電圧変換部と、
複数の二次電池を直列に接続可能であり、前記複数の二次電池を充放電可能なチョッパ回路をそれぞれ有した複数の二次電池ユニットと、
前記電圧変換部に対して複数の二次電池ユニットをそれぞれ接続するリンク部と、
前記リンク部に接続され、前記複数の二次電池ユニットに対して充放電を行う蓄電池と、
前記電圧変換部を制御する電圧制御部と
を有し、
前記電圧制御部は、前記リンク部に生じる前記直流電圧を検出するとともに、前記直流電圧を目標電圧に維持するように前記系統電源に対して力行および回生を行うことを特徴とする二次電池検査装置。
続きを表示(約 460 文字)
【請求項2】
請求項1に記載の二次電池検査装置であって、
前記電圧変換部は、双方向AC/DC変換部、双方向DC/DC変換部を有し、
前記電圧制御部は検出した前記直流電圧に基づいて前記双方向DC/DC変換部を制御することを特徴とする二次電池検査装置。
【請求項3】
請求項2に記載の二次電池検査装置であって、
前記目標電圧が、直列に接続された複数の二次電池の電池電圧の総電圧よりも高く、かつ前記双方向AC/DC変換部の出力電圧よりも低い値に設定されていることを特徴とする二次電池検査装置。
【請求項4】
請求項1ないし3のいずれかに記載の二次電池検査装置であって、
前記チョッパ回路に対して、接続される複数の二次電池の充放電を指示する電源制御部をさらに有し、
前記電源制御部は、充電が行われる二次電池ユニットの充電電力値と放電を行う二次電池ユニットの放電電力値が均等となるように、前記チョッパ回路を制御することを特徴とする二次電池検査装置。
発明の詳細な説明
【技術分野】
【0001】
本発明は、二次電池検査装置に関する。
続きを表示(約 1,600 文字)
【背景技術】
【0002】
従来、複数個の二次電池を充放電させることにより該複数個の二次電池を同時並行的に検査する二次電池検査装置が知られている。
【0003】
例えば、特許文献1には、系統電源に接続される双方向AC/DC変換部と、これに接続された絶縁型双方向DC/DC変換部と、これに接続されたチョッパ回路群と、これを制御する制御部とを備えた二次電池検査装置が開示されている。検査対象である二次電池が各チョッパ回路に複数接続され、チョッパ回路等が制御されることにより、二次電池が充放電される。
【先行技術文献】
【特許文献】
【0004】
特開2022-54075号公報
【発明の概要】
【発明が解決しようとする課題】
【0005】
一般的に、上記従来のような二次電池検査装置では、双方向AC/DC変換部、絶縁型双方向DC/DC変換部、および、チョッパ回路群を介して、系統電源からの電力が二次電池へ充電され、二次電池から放電された電力が系統電源へ回生される。しかしながら、双方向AC/DC変換部や絶縁型双方向DC/DC変換部では電力損失が発生するため、電力コストをより抑制できることの要求が高まってきている。
【0006】
そこで、本発明の目的は、電力コストを抑制することが可能な二次電池検査装置を提供することである。
【課題を解決するための手段】
【0007】
本発明の二次電池検査装置は、
系統電源に接続され、系統電圧と所定の直流電圧との間で電圧を変換して出力する電圧変換部と、
複数の二次電池を直列に接続可能であり、前記複数の二次電池を充放電可能なチョッパ回路をそれぞれ有した複数の二次電池ユニットと、
前記電圧変換部に対して複数の二次電池ユニットをそれぞれ接続するリンク部と、
前記リンク部に接続され、前記複数の二次電池ユニットに対して充放電を行う蓄電池と、
前記電圧変換部を制御する電圧制御部と
を有し、
前記電圧制御部は、前記リンク部に生じる前記直流電圧を検出するとともに、当該直流電圧を目標電圧に維持するように前記系統電源に対して力行および回生を行うことを特徴とする。
上記構成によれば、複数の二次電池からの放電電力は蓄電池に充電され、複数の二次電池への充電は蓄電池からの電力が利用される。足りない電力や余った電力は電圧制御部がリンク部に生じる直流電圧を検出するとともに、当該直流電圧を目標電圧に維持することによって、系統電源に対して力行および回生が行われる。これにより、複数の二次電池への充放電は、先ずはリンク部に接続される蓄電池に対して行われるので、系統電源から受電する電力を抑制することが可能となる。
【0008】
ここで、本発明の二次電池検査装置において、
前記電圧変換部は、双方向AC/DC変換部、双方向DC/DC変換部を有し、
前記電圧制御部は検出した前記直流電圧に基づいて前記双方向DC/DC変換部を制御してもよい。
【0009】
また、本発明の二次電池検査装置において、
前記目標電圧が、直列に接続された複数の二次電池の電池電圧の総電圧よりも高く、かつ前記双方向AC/DC変換部の出力電圧よりも低い値に設定されていてもよい。
【0010】
また、本発明の二次電池検査装置において、
前記チョッパ回路に対して、接続される複数の二次電池の充放電を指示する電源制御部をさらに有し、
前記電源制御部は、充電が行われる二次電池ユニットの充電電力値と放電を行う二次電池ユニットの放電電力値が均等となるように、前記チョッパ回路を制御してもよい。
(【0011】以降は省略されています)
この特許をJ-PlatPat(特許庁公式サイト)で参照する
関連特許
ニチコン株式会社
信号伝送システム
1日前
ニチコン株式会社
スイッチング電源装置
1日前
ニチコン株式会社
金属化フィルムコンデンサ
3日前
個人
単極モータ
1か月前
個人
電気を重力で発電装置
9日前
キヤノン電子株式会社
モータ
8日前
キヤノン電子株式会社
モータ
16日前
株式会社アイシン
ロータ
1か月前
株式会社アイシン
ロータ
1か月前
日星電気株式会社
ケーブル組立体
24日前
コーセル株式会社
電源装置
17日前
トヨタ自動車株式会社
固定子
1か月前
トヨタ自動車株式会社
モータ
8日前
株式会社デンソー
回転機
1か月前
トヨタ自動車株式会社
製造装置
1か月前
株式会社アイシン
ステータ
1か月前
株式会社ダイヘン
充電装置
1か月前
株式会社ダイヘン
充電装置
1か月前
株式会社アイシン
ステータ
1か月前
株式会社ダイヘン
充電装置
1か月前
株式会社ダイヘン
充電装置
1か月前
株式会社アイシン
ステータ
1か月前
株式会社アイシン
ステータ
1か月前
個人
二次電池繰返パルス放電器用印刷基板
22日前
株式会社kaisei
発電システム
1か月前
株式会社デンソー
電力変換装置
23日前
株式会社デンソー
電力変換装置
1か月前
株式会社ミツバ
回転電機
1か月前
株式会社ミツバ
回転電機
29日前
トヨタ自動車株式会社
固定子の加熱装置
19日前
シャープ株式会社
表示装置
1か月前
株式会社デンソー
非接触受電装置
25日前
株式会社ダイヘン
インバータ装置
1か月前
トヨタ自動車株式会社
ステータの製造装置
9日前
日産自動車株式会社
ロータシャフト
3日前
日産自動車株式会社
ロータシャフト
3日前
続きを見る
他の特許を見る