TOP
|
特許
|
意匠
|
商標
特許ウォッチ
Twitter
他の特許を見る
公開番号
2025169484
公報種別
公開特許公報(A)
公開日
2025-11-14
出願番号
2024074175
出願日
2024-05-01
発明の名称
スイッチング電源装置
出願人
ニチコン株式会社
代理人
弁理士法人みのり特許事務所
主分類
H02M
3/28 20060101AFI20251107BHJP(電力の発電,変換,配電)
要約
【課題】製造コストおよび部品実装スペースの増大が最小限に抑えられた構成でありながら、二次側において検出した異常の発生を一次側に確実に伝達することが可能なスイッチング電源装置を提供する。
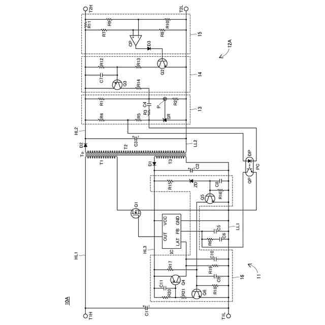
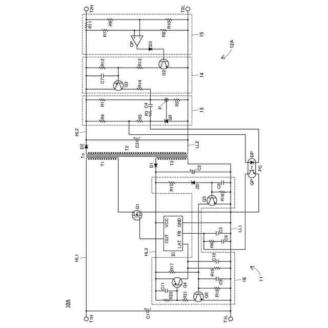
【解決手段】スイッチング電源装置10Aの二次側回路12Aは、予め設定された目標レベルに対する出力電圧に対応したレベルの不一致の程度を検出する不一致検出部13と、検出された不一致の程度を制御部ICにフィードバックするフォトカプラPCと、過電流の発生を検出する過電流検出部15と、過電流の発生が検出されたときに、不一致検出部13が不一致の程度を検出する際に参照する出力電圧に対応したレベルを強制的に上昇させるレベル変更部14とを備えている。制御部ICは、フォトカプラPCによってフィードバックされた不一致の程度に基づいて、不一致が少なくなるようにトランジスタQ1のスイッチング動作を制御する。
【選択図】図1
特許請求の範囲
【請求項1】
トランスの一次巻線に接続されたスイッチング素子および該素子のスイッチング動作を制御する制御部を含む一次側回路と、前記スイッチング動作により前記トランスの二次巻線に誘起される電圧を整流平滑して出力電圧を生成する二次側整流平滑部を含む二次側回路とを備えたスイッチング電源装置であって、
前記二次側回路は、
予め設定された目標レベルに対する前記出力電圧に対応したレベルの不一致の程度を検出する不一致検出部と、
前記不一致検出部によって検出された前記不一致の程度を前記制御部にフィードバックするフィードバック部と、
異常の発生を検出する異常検出部と、
前記異常検出部によって前記異常の発生が検出されたときに、前記不一致検出部が前記不一致の程度を検出する際に参照する前記出力電圧に対応したレベルを強制的に上昇させるレベル変更部と
を備え、
前記制御部は、前記フィードバック部によってフィードバックされた前記不一致の程度に基づいて、前記不一致が少なくなるように前記スイッチング動作を制御する
ことを特徴とするスイッチング電源装置。
続きを表示(約 850 文字)
【請求項2】
前記一次側回路は、
前記トランスの三次巻線に誘起される電圧を整流平滑して前記制御部のための電源電圧を生成する制御電源用整流平滑部と、
前記電源電圧と予め設定された閾値電圧との大小関係に基づいて前記異常の発生が検出されたか否かを判定する異常検出判定部と
を備え、
前記異常検出判定部は、前記電源電圧が前記閾値電圧を下回ったときに前記異常の発生が検出されたとの判定をし、
前記制御部は、前記異常検出判定部が前記異常の発生が検出されたとの判定をしたときに所定の異常発生時制御を実行する
ことを特徴とする請求項1に記載のスイッチング電源装置。
【請求項3】
前記フィードバック部は、1つのフォトカプラを含む
ことを特徴とする請求項1または請求項2に記載のスイッチング電源装置。
【請求項4】
前記異常検出部は、第1異常の発生を検出する第1異常検出部と、前記第1異常とは異なる第2異常の発生を検出する第2異常検出部とを含み、
前記レベル変更部は、前記第1異常および前記第2異常のうちの少なくとも一方の発生が検出されたときに、前記レベルを強制的に上昇させる
ことを特徴とする請求項1または請求項2に記載のスイッチング電源装置。
【請求項5】
前記不一致検出部は、抵抗分圧により前記出力電圧に応じたレベルを生成する抵抗分圧部と、前記抵抗分圧部の分圧点にリファレンス端子が接続されたシャントレギュレータとを含み、
前記レベル変更部は、前記抵抗分圧部を構成する複数の抵抗素子のうちの一部に並列接続された、抵抗素子およびスイッチ素子を直列接続してなる可変抵抗部を含み、
前記スイッチ素子は、前記異常検出部によって前記異常の発生が検出されたときと検出されていないときとで導通状態が変化する
ことを特徴とする請求項1または請求項2に記載のスイッチング電源装置。
発明の詳細な説明
【技術分野】
【0001】
本発明は、トランスの一次巻線に接続されたスイッチング素子および該素子のスイッチング動作を制御する制御部を含む一次側回路と、トランスの二次巻線に誘起される電圧を整流平滑して出力電圧を生成する二次側整流平滑部を含む二次側回路とを備えたスイッチング電源装置に関する。
続きを表示(約 1,800 文字)
【背景技術】
【0002】
従来、トランスの一次巻線に接続されたスイッチング素子および該素子のスイッチング動作を制御する制御部を含む一次側回路と、トランスの二次巻線に誘起される電圧を整流平滑して出力電圧を生成する二次側整流平滑部を含む二次側回路とを備えた様々なスイッチング電源装置が使用されている。典型的には、一次側回路の制御部は、二次側回路から伝達される出力電圧のレベルに関する情報に基づいてスイッチング素子のスイッチング動作を適切に制御することにより、出力電圧を目標電圧に維持する。また、この出力電圧のレベルに関する情報の伝達は、フォトカプラを介して行われることが多い。
【0003】
使用者のニーズに応じて、二次側回路に過電流等の各種異常が発生したことを検出するための異常検出部が設けられる場合もある(例えば、特許文献1参照)。この場合、異常発生の有無に関する情報は、通常、上記フォトカプラとは別のフォトカプラを介して一次側回路の制御部に伝達される。
【先行技術文献】
【特許文献】
【0004】
特開2016-144243号公報
【発明の概要】
【発明が解決しようとする課題】
【0005】
二次側において各種異常が発生したことを一次側に伝達するためにフォトカプラを追加すると、製造コストおよび部品実装スペースが増大する。
【0006】
本発明は、このような事情に鑑みてなされものであって、製造コストおよび部品実装スペースの増大が最小限に抑えられた構成でありながら、二次側において検出した異常の発生を一次側に確実に伝達することが可能なスイッチング電源装置を提供することを課題とする。
【課題を解決するための手段】
【0007】
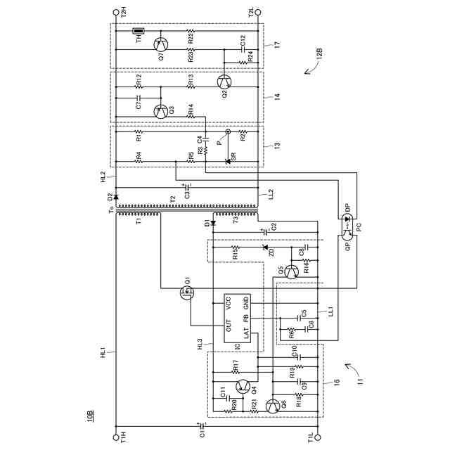
上記課題を解決するために、本発明に係るスイッチング電源装置は、トランスの一次巻線に接続されたスイッチング素子および該素子のスイッチング動作を制御する制御部を含む一次側回路と、スイッチング動作によりトランスの二次巻線に誘起される電圧を整流平滑して出力電圧を生成する二次側整流平滑部を含む二次側回路とを備えた装置であって、二次側回路は、予め設定された目標レベルに対する出力電圧に対応したレベルの不一致の程度を検出する不一致検出部と、不一致検出部によって検出された不一致の程度を制御部にフィードバックするフィードバック部と、異常の発生を検出する異常検出部と、異常検出部によって異常の発生が検出されたときに、不一致検出部が不一致の程度を検出する際に参照する出力電圧に対応したレベルを強制的に上昇させるレベル変更部とを備え、制御部は、フィードバック部によってフィードバックされた不一致の程度に基づいて、不一致が少なくなるようにスイッチング動作を制御する、ことを特徴としている。
【0008】
この構成では、出力電圧を一定に維持するために、予め設定された目標レベルに対する出力電圧に対応したレベルの不一致の程度がフィードバック部によって制御部にフィードバックされる。また、この構成では、異常検出部によって異常の発生が検出されると、上記不一致の程度がレベル変更部によって強制的に上昇させられ、上昇後の不一致の程度がフィードバック部によって制御部にフィードバックされる。したがって、この構成によれば、異常の発生を制御部に伝達するためのフィードバック部を追加する必要がなくなる。
【0009】
上記スイッチング電源装置の一次側回路は、トランスの三次巻線に誘起される電圧を整流平滑して制御部のための電源電圧を生成する制御電源用整流平滑部と、生成された電源電圧と予め設定された閾値電圧との大小関係に基づいて異常の発生が検出されたか否かを判定する異常検出判定部とを備え、異常検出判定部は、電源電圧が閾値電圧を下回ったときに異常の発生が検出されたとの判定をし、制御部は、異常検出判定部が異常の発生が検出されたとの判定をしたときに所定の異常発生時制御を実行する、との構成を有していてもよい。
【0010】
この構成によれば、異常が発生したまま各部が動作し続けるのを異常発生時制御により防ぐことができる。なお、典型的な異常発生時制御は、スイッチング素子のスイッチング動作を停止させることである。
(【0011】以降は省略されています)
この特許をJ-PlatPat(特許庁公式サイト)で参照する
関連特許
ニチコン株式会社
信号伝送システム
今日
ニチコン株式会社
電力供給システム
28日前
ニチコン株式会社
スイッチング電源装置
今日
ニチコン株式会社
金属化フィルムコンデンサ
2日前
個人
単極モータ
1か月前
個人
電気を重力で発電装置
8日前
キヤノン電子株式会社
モータ
7日前
キヤノン電子株式会社
モータ
15日前
株式会社アイシン
ロータ
1か月前
株式会社アイシン
ロータ
1か月前
日星電気株式会社
ケーブル組立体
23日前
コーセル株式会社
電源装置
16日前
トヨタ自動車株式会社
モータ
7日前
トヨタ自動車株式会社
固定子
1か月前
株式会社デンソー
回転機
29日前
トヨタ自動車株式会社
製造装置
1か月前
株式会社ダイヘン
充電装置
1か月前
株式会社ダイヘン
充電装置
1か月前
株式会社ダイヘン
充電装置
1か月前
個人
太陽エネルギー収集システム
1か月前
株式会社ダイヘン
充電装置
1か月前
株式会社アイシン
ステータ
1か月前
株式会社アイシン
ステータ
1か月前
株式会社アイシン
ステータ
1か月前
株式会社アイシン
ステータ
1か月前
トヨタ自動車株式会社
被膜形成装置
1か月前
株式会社kaisei
発電システム
1か月前
個人
二次電池繰返パルス放電器用印刷基板
21日前
株式会社ミツバ
回転電機
28日前
株式会社ミツバ
回転電機
1か月前
株式会社デンソー
電力変換装置
22日前
株式会社デンソー
電力変換装置
1か月前
ASTI株式会社
電力変換装置
1か月前
トヨタ自動車株式会社
固定子の加熱装置
18日前
株式会社ダイヘン
インバータ装置
1か月前
シャープ株式会社
表示装置
1か月前
続きを見る
他の特許を見る