TOP
|
特許
|
意匠
|
商標
特許ウォッチ
Twitter
他の特許を見る
公開番号
2025141199
公報種別
公開特許公報(A)
公開日
2025-09-29
出願番号
2024041026
出願日
2024-03-15
発明の名称
電力変換装置
出願人
株式会社TMEIC
代理人
弁理士法人高田・高橋国際特許事務所
主分類
H02M
3/00 20060101AFI20250919BHJP(電力の発電,変換,配電)
要約
【課題】冷媒の抵抗率が低下した場合、電食の進行を抑制しつつ、電力変換器を計画された停止時期まで連続運転させることができる技術を提供する。
【解決手段】電力変換装置100は、冷却装置6から供給される冷媒を用いて電力変換器4を冷却する冷却機構を有している。電力変換器4は、コンバータ42と、インバータ45と、を含んでいる。電力変換装置100は、コンバータ42から出力される直流電圧を直流電圧基準値に追従させるように制御する。電力変換装置100は、冷媒の抵抗率が第1閾値未満の場合、当該抵抗率に基づいて、直流電圧基準値よりも小さい別の直流電圧基準値を算出する。更に、電力変換装置100は、直流電圧を別の直流電圧基準値に近づけるようにコンバータを制御する。
【選択図】図1
特許請求の範囲
【請求項1】
冷却装置から供給される冷媒を用いて電力変換器を冷却する冷却機構を有する電力変換装置であって、
前記電力変換器は、コンバータと、インバータと、を含み、
前記電力変換装置は、前記コンバータから出力される直流電圧を直流電圧基準値に追従させるように制御する制御装置を備え、
前記制御装置は、
前記冷媒の抵抗率が第1閾値未満の場合、前記抵抗率に基づいて、前記直流電圧基準値よりも小さい別の直流電圧基準値を算出し、
前記直流電圧を前記別の直流電圧基準値に追従させるように前記コンバータを制御するように構成された
ことを特徴とする電力変換装置。
続きを表示(約 870 文字)
【請求項2】
請求項1に記載の電力変換装置であって、
前記制御装置は、前記別の直流電圧基準値の算出後において、
前記電力変換器に入力される交流電圧と、前記直流電圧と前記別の直流電圧基準値とを差分した差分電圧と、前記直流電圧とに基づいて、前記直流電圧を前記別の直流電圧基準値に追従させるための電流基準値を算出し、
前記コンバータが所定の動作条件を満たし、且つ、前記電流基準値が前記コンバータの許容電流以下である場合、前記電流基準値を電流指令値として前記コンバータを制御するように構成された
ことを特徴とする電力変換装置。
【請求項3】
請求項2に記載の電力変換装置であって、
前記所定の動作条件は、前記コンバータの力率を1に近づけるように制御することを含む
ことを特徴とする電力変換装置。
【請求項4】
請求項2に記載の電力変換装置であって、
前記電力変換装置は、電動機の回転速度が上位装置からの回転速度指令値に追従するように前記電動機を駆動するように構成され、
前記制御装置は、前記回転速度と前記回転速度指令値とを差分した差分回転速度が所定の範囲外である場合、前記上位装置に対し、前記電動機の回転速度が異常である旨の異常通知を出すように構成された
ことを特徴とする電力変換装置。
【請求項5】
冷却装置から供給される冷媒を用いて電力変換器を冷却する冷却機構を有する電力変換装置であって、
前記電力変換器は、複数のセル変換器の出力を直列に接続した変換器であり、
前記電力変換装置は、制御装置を備え、
前記制御装置は、
前記冷媒の抵抗率が閾値以下の場合、前記抵抗率に基づいて、前記複数のセル変換器のうち有効にするセル変換器の直列数を決定し、
前記直列数に対応するセル変換器の出力を有効にするように前記変換器を制御するように構成された
ことを特徴とする電力変換装置。
発明の詳細な説明
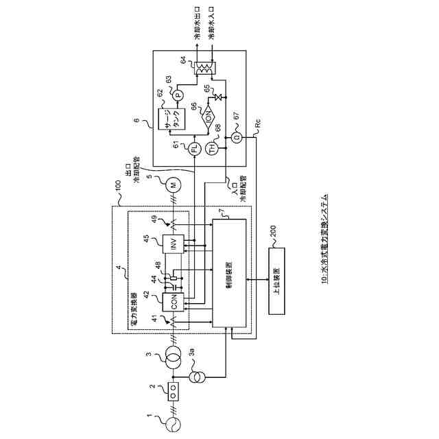
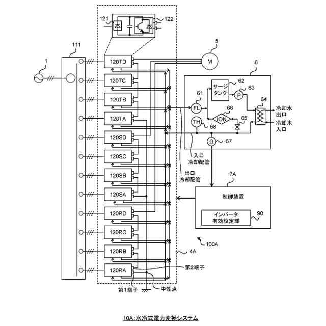
【技術分野】
【0001】
本開示は、冷却装置から供給される冷媒を用いて電力変換器を冷却する冷却機構を有する電力変換装置に関する。
続きを表示(約 1,800 文字)
【背景技術】
【0002】
特許文献1は、半導体装置を純水で冷却する半導体冷却装置を開示している。具体的には、半導体冷却装置は、純水を循環させるポンプを断続運転させて純水の導電度を規定値以内に維持するように制御する。
【先行技術文献】
【特許文献】
【0003】
特開平10-339537号公報
【発明の概要】
【発明が解決しようとする課題】
【0004】
冷却装置から供給される純水(冷媒)を断続運転させた場合、インバータとコンバータを含む電力変換器に対する冷却を十分に行えないおそれがある。一方で、冷媒を循環させるように冷却装置を連続運転させた場合、冷媒の導電率が規定値を超えて冷媒の漏れ電流が増加し、半導体を冷却するための金属製のヒートシンクに電食が急速に進行することが想定される。この場合、電力変換器に設けられた冷却機構がピンホール等で冷媒漏れを起こし、電力変換器の故障を招くおそれがある。そのため、通常、冷媒中のイオンはイオン交換樹脂等により除去され、冷媒の導電率は所定値以下に保たれる。
【0005】
更に、工場等の生産設備に使用される電力変換器の運転中において、電力変換器をすぐに停止することはできない。電力変換器は、計画された停止時期まで連続運転することが望まれる。
【0006】
本開示の1つの目的は、何らかの原因で冷媒の抵抗率(導電率の逆数)が低下した場合においても、電食の進行を抑制しつつ、電力変換器を計画された停止時期まで連続運転させることができる技術を提供することにある。
【課題を解決するための手段】
【0007】
本開示の第1の観点は、冷却装置から供給される冷媒を用いて電力変換器を冷却する冷却機構を有する電力変換装置に関連する。電力変換器は、コンバータと、インバータと、を含んでいる。電力変換装置は、コンバータから出力される直流電圧を直流電圧基準値に追従させるように制御する制御装置を備えている。制御装置は、冷媒の抵抗率が第1閾値未満の場合、当該抵抗率に基づいて、直流電圧基準値よりも小さい別の直流電圧基準値を算出する。更に、制御装置は、直流電圧を別の直流電圧基準値に追従させるようにコンバータを制御する。
【0008】
本開示の第2の観点は、冷却装置から供給される冷媒を用いて電力変換器を冷却する冷却機構を有する電力変換装置に関連する。電力変換器は、複数のセル変換器の出力を直列に接続した変換器である。電力変換装置は、制御装置を備えている。制御装置は、冷媒の抵抗率が閾値以下の場合、当該抵抗率に基づいて、複数のセル変換器のうち有効にするセル変換器の直列数を決定する。更に、制御装置は、その直列数に対応するセル変換器の出力を有効にするように変換器を制御する。
【発明の効果】
【0009】
本開示の第1の観点によれば、冷媒の抵抗率が第1閾値未満の場合、直流電圧基準値よりも小さい別の直流電圧基準値が算出される。更に、コンバータから出力される直流電圧を別の直流電圧基準値に追従させるようにコンバータの制御がなされる。これにより、冷媒の抵抗率が低下した場合、直流電圧を下げることで冷媒の漏れ電流を減少することができる。従って、電食の進行を抑制しつつ、電力変換器を連続運転させることが可能となる。ゆえに、電力変換器は、計画された停止時期まで、電食の進行を抑制しつつ、連続運転することが期待される。
【0010】
本開示の第2の観点によれば、電力変換器は、複数のセル変換器の出力を直列に接続した変換器であり、冷媒の抵抗率が閾値以下の場合、複数のセル変換器のうち有効にするセル変換器の直列数が決定される。更に、その直列数に対応するセル変換器の出力を有効にするように当該変換器が制御される。これにより、冷媒の抵抗率が低下した場合、有効にするセル変換器の直列数を減らして電力変換器の出力電圧を下げることで冷媒の漏れ電流を減少することができる。従って、電食の進行を抑制しつつ、電力変換器を連続運転させることが可能となる。ゆえに、電力変換器は、計画された停止時期まで、電食の進行を抑制しつつ、連続運転することが期待される。
【図面の簡単な説明】
(【0011】以降は省略されています)
この特許をJ-PlatPat(特許庁公式サイト)で参照する
関連特許
株式会社TMEIC
電極昇降装置
4日前
株式会社TMEIC
電力変換装置
4日前
株式会社TMEIC
回転電機用端子箱
2日前
株式会社TMEIC
絶縁テープ及び回転電機
2日前
株式会社TMEIC
通信伝文データ照合装置
3日前
株式会社アイシン
ロータ
2日前
西部電機株式会社
充電装置
5日前
日本精機株式会社
サージ保護回路
5日前
西部電機株式会社
充電装置
5日前
トヨタ自動車株式会社
固定子
3日前
トヨタ自動車株式会社
製造装置
3日前
個人
連続ガウス加速器形磁力増幅装置
5日前
株式会社ダイヘン
充電装置
2日前
株式会社ダイヘン
充電装置
2日前
株式会社ダイヘン
充電装置
2日前
株式会社アイシン
ステータ
2日前
株式会社アイシン
ステータ
2日前
株式会社アイシン
ステータ
2日前
株式会社ダイヘン
充電装置
2日前
個人
太陽エネルギー収集システム
3日前
株式会社アイシン
ステータ
2日前
株式会社ミツバ
ブラシレスモータ
4日前
カヤバ株式会社
筒型リニアモータ
4日前
東京瓦斯株式会社
通信装置
4日前
トヨタ自動車株式会社
被膜形成装置
3日前
株式会社ダイヘン
電力システム
5日前
株式会社ミツバ
回転電機
2日前
東京瓦斯株式会社
給電システム
4日前
株式会社ダイヘン
電力変換装置
5日前
ASTI株式会社
電力変換装置
3日前
大和ハウス工業株式会社
システム
4日前
株式会社アイシン
回転電機
5日前
株式会社アイシン
回転電機
5日前
株式会社アイシン
保護装置
3日前
シャープ株式会社
表示装置
3日前
株式会社アイシン
駆動装置
3日前
続きを見る
他の特許を見る