TOP
|
特許
|
意匠
|
商標
特許ウォッチ
Twitter
他の特許を見る
公開番号
2025139317
公報種別
公開特許公報(A)
公開日
2025-09-26
出願番号
2024038177
出願日
2024-03-12
発明の名称
給湯システム
出願人
三菱電機株式会社
代理人
弁理士法人高田・高橋国際特許事務所
主分類
F24H
15/196 20220101AFI20250918BHJP(加熱;レンジ;換気)
要約
【課題】微細気泡を供給可能な給湯システムであって、ユーザーにとって利便性がより高く汎用性に優れた給湯システムを得る。
【解決手段】本開示に係る給湯システムは、浴室外に設置され、湯水を加熱する熱源ユニット7と、浴室外に設置され、熱源ユニット7によって加熱された湯水を貯める貯湯タンク8を内蔵するタンクユニット33と、を備える。タンクユニット33内には、浴室外の給湯端末34へ湯水を供給する経路および貯湯タンク8へ湯水を供給する経路の少なくとも一方に配置され、ナノオーダーの微細気泡を発生させる微細気泡発生装置48が設けられている。
【選択図】図1
特許請求の範囲
【請求項1】
浴室外に設置され、湯水を加熱する熱源ユニットと、
浴室外に設置され、前記熱源ユニットによって加熱された湯水を貯める貯湯タンクを内蔵するタンクユニットと、
を備え、
前記タンクユニット内には、浴室外の給湯端末へ湯水を供給する経路および前記貯湯タンクへ湯水を供給する経路の少なくとも一方に配置され、ナノオーダーの微細気泡を発生させる微細気泡発生装置が設けられていることを特徴とする給湯システム。
続きを表示(約 810 文字)
【請求項2】
前記微細気泡発生装置は、前記貯湯タンクから取り出された湯水を浴室内の浴槽および前記給湯端末へと導く出湯配管に設けられていることを特徴とする請求項1に記載の給湯システム。
【請求項3】
前記タンクユニット内には、水源から供給された水と前記貯湯タンクから供給された湯水とを混合して混合した湯水を浴室内の浴槽および前記給湯端末へ供給する混合手段が設けられ、
前記微細気泡発生装置は、水源から供給された水を前記混合手段へ導く給水配管に設けられていることを特徴とする請求項1に記載の給湯システム。
【請求項4】
前記微細気泡発生装置は、水源から供給された水を前記貯湯タンクへ導く給水配管に設けられていることを特徴とする請求項1に記載の給湯システム。
【請求項5】
前記タンクユニット内には、水源から供給された水と前記貯湯タンクから供給された湯水とを混合して混合した湯水を浴室内の浴槽および前記給湯端末へ供給する混合手段が設けられ、
前記微細気泡発生装置は、水源から供給された水を前記貯湯タンクおよび前記混合手段へ導く給水配管に設けられていることを特徴とする請求項1に記載の給湯システム。
【請求項6】
ナノオーダーの微細気泡を発生させる前記微細気泡発生装置に加えて、微細気泡を発生させる別の微細気泡発生装置を前記タンクユニット内に更に備えたことを特徴とする請求項1から請求項5の何れか1項に記載の給湯システム。
【請求項7】
前記微細気泡発生装置を制御する制御手段を備え、
前記微細気泡発生装置は、発生させる微細気泡のサイズを可変に構成され、
前記制御手段は、前記微細気泡発生装置に、微細気泡の供給先に応じて発生させる微細気泡のサイズを変更させる請求項1から請求項5の何れか1項に記載の給湯システム。
発明の詳細な説明
【技術分野】
【0001】
本開示は、給湯システムに関する。
続きを表示(約 2,000 文字)
【背景技術】
【0002】
従来、微細気泡発生装置によって発生させた気泡を含む湯水を供給することができる給湯システムがある。このような給湯システムに関連する技術として、例えば、特許文献1には、浴槽に微細気泡発生装置を設置する構造が開示されている。
【先行技術文献】
【特許文献】
【0003】
特開2006-167371号公報
【発明の概要】
【発明が解決しようとする課題】
【0004】
従来の微細気泡発生装置を備えた給湯システムにおいては、微細気泡発生装置は、直径が1μmから100μm程度のマイクロバブルと呼ばれるマイクロオーダーの微細気泡を発生させる。マイクロオーダーの微細気泡は、湯水への混合後の生存時間が短い。このため、従来の微細気泡発生装置を備えた給湯システムにおいては、微細気泡の供給先の近傍に微細気泡発生装置を設置する必要がある。例えば、浴槽へ微細気泡を供給する場合には、特許文献1のように浴槽に微細気泡発生装置を設置する、あるいは、浴槽近傍に微細気泡発生装置を設置する必要がある。このように、従来の微細気泡発生装置を備えた給湯システムにおいては、微細気泡の供給先に応じて、微細気泡発生装置の設置箇所が限定されてしまう。また、施工上の制限等によって微細気泡発生装置を設置できる箇所が限定された場合には、ユーザーが望む任意の供給先へ微細気泡を供給することが難しい。このように、従来の微細気泡発生装置を備えた給湯システムにおいては、ユーザーにとっての利便性および汎用性が乏しいという課題があった。
【0005】
本開示は、上述のような課題を解決するためのものである。本開示の目的は、微細気泡を供給可能な給湯システムであって、ユーザーにとって利便性がより高く汎用性に優れた給湯システムを得ることである。
【課題を解決するための手段】
【0006】
本開示に係る給湯システムは、浴室外に設置され、湯水を加熱する熱源ユニットと、
浴室外に設置され、前記熱源ユニットによって加熱された湯水を貯める貯湯タンクを内蔵するタンクユニットと、を備える。前記タンクユニット内には、浴室外の給湯端末へ湯水を供給する経路および前記貯湯タンクへ湯水を供給する経路の少なくとも一方に配置され、ナノオーダーの微細気泡を発生させる微細気泡発生装置が設けられている。
【発明の効果】
【0007】
本開示によれば、微細気泡を供給可能な給湯システムであって、ユーザーにとって利便性がより高く汎用性に優れた給湯システムを得ることである。
【図面の簡単な説明】
【0008】
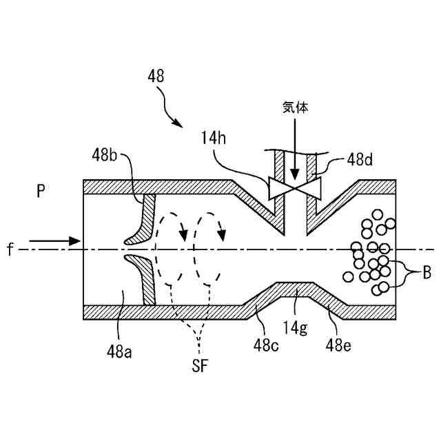
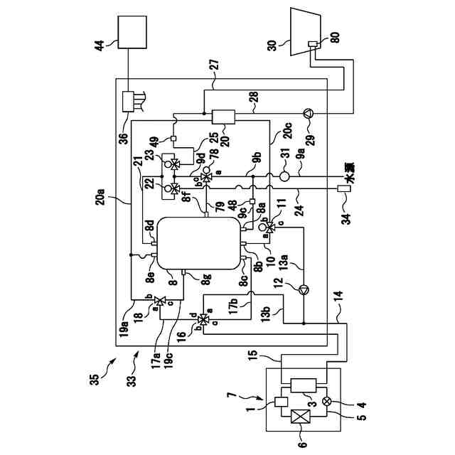
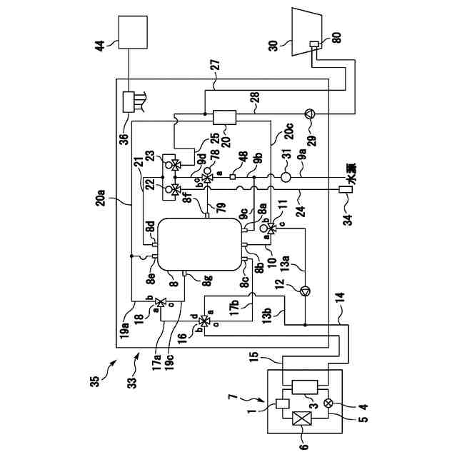
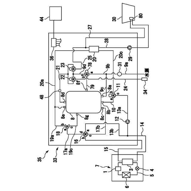
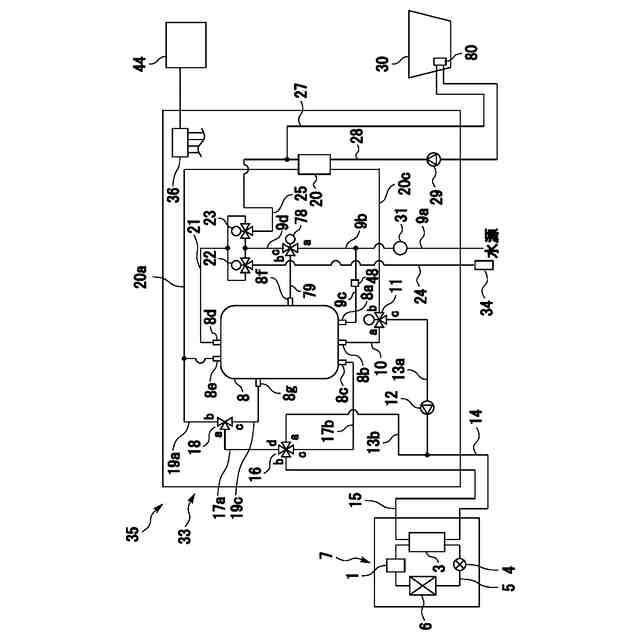
実施の形態1による給湯装置の全体構成を示す図である。
実施の形態1における微細気泡発生装置の構造を示す縦断面図である。
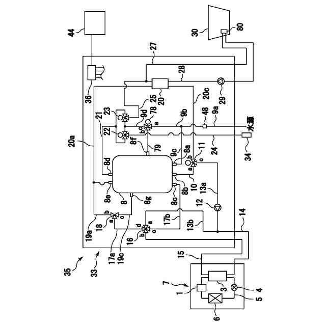
実施の形態1による給湯装置の第1変形例を示す図である。
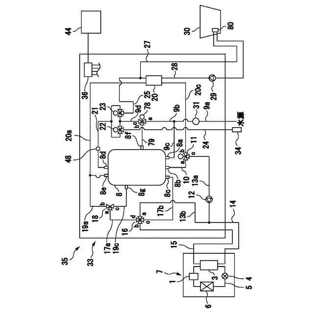
実施の形態1による給湯装置の第2変形例を示す図である。
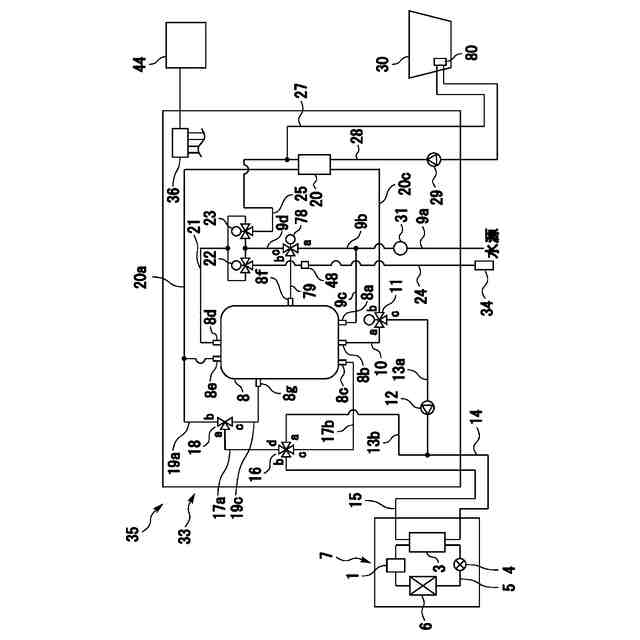
実施の形態1による給湯装置の第3変形例を示す図である。
実施の形態1による給湯装置の第4変形例を示す図である。
実施の形態1による給湯装置の第5変形例を示す図である。
実施の形態1の微細気泡発生装置が微細気泡の供給先に応じて発生させる微細気泡のサイズを変更させる動作例を示すフローチャートである。
【発明を実施するための形態】
【0009】
以下、添付の図面を参照して実施の形態について説明する。各図において、同一または相当する要素には同一の符号を付して、重複する説明は簡略化または省略する。以下の実施の形態は、本開示の趣旨を逸脱しない範囲で種々変形することが可能である。本開示には、以下の実施の形態によって開示される構成のあらゆる組み合わせおよび変形例が含まれ得る。なお、本開示において、「水」あるいは「湯水」との記載は、原則として、液体の水を意味し、低温の水から高温の湯までが含まれ得るものとする。
【0010】
実施の形態1.
図1は、実施の形態1による給湯装置35の全体構成を示す図である。図1に示すように、給湯装置35は、タンクユニット33、熱源ユニット7およびリモコン44を備える。熱源ユニット7とタンクユニット33との間は、熱源往き配管14と熱源戻り配管15と図示しない電気配線とを介して接続されている。タンクユニット33には、制御手段に相当する制御装置36が内蔵されている。タンクユニット33および熱源ユニット7が備える各種弁類、ポンプ類等の作動は、これらと電気的に接続された制御装置36により制御される。
(【0011】以降は省略されています)
この特許をJ-PlatPat(特許庁公式サイト)で参照する
関連特許
三菱電機株式会社
換気扇
8日前
三菱電機株式会社
換気扇
8日前
三菱電機株式会社
換気扇
8日前
三菱電機株式会社
収集装置
6日前
三菱電機株式会社
電子機器
9日前
三菱電機株式会社
半導体装置
14日前
三菱電機株式会社
空気調和機
1日前
三菱電機株式会社
照明システム
14日前
三菱電機株式会社
誘導加熱調理器
8日前
三菱電機株式会社
全館空調システム
6日前
三菱電機株式会社
道路情報補正装置
1日前
三菱電機株式会社
ヒートポンプ装置
2日前
三菱電機株式会社
電流切替型DAC
14日前
三菱電機株式会社
レンズモジュール
6日前
三菱電機株式会社
電池パック及び電池
1日前
三菱電機株式会社
保護継電器及び配電盤
8日前
三菱電機株式会社
点灯装置および照明器具
6日前
三菱電機株式会社
車両空調機用診断システム
9日前
三菱電機株式会社
測位システムおよび固定局
7日前
三菱電機株式会社
半導体ウェハの外観検査装置
7日前
三菱電機株式会社
監視装置、および監視システム
15日前
三菱電機株式会社
半導体装置および電力変換装置
2日前
三菱電機株式会社
加熱調理器及び加熱調理システム
15日前
三菱電機株式会社
満空検知システム、および、判定機
2日前
三菱電機株式会社
換気装置、送風装置および制御装置
14日前
三菱電機株式会社
選択支援装置、方法、及びプログラム
13日前
三菱電機株式会社
ゲート制御型ダイオードおよび電子回路
6日前
三菱電機株式会社
設計支援システム及び設計支援プログラム
14日前
三菱電機株式会社
制御装置、制御方法、および、プログラム
6日前
三菱電機株式会社
冷凍装置を備えた機器およびショーケース
13日前
三菱電機株式会社
コンタクトプローブおよび半導体検査装置
2日前
三菱電機株式会社
学習環境提案装置および学習環境提案方法
6日前
三菱電機株式会社
情報処理装置、プログラム及び情報処理方法
14日前
三菱電機株式会社
温度調節機能付き換気装置及び換気システム
14日前
三菱電機株式会社
監視システム、監視方法及び監視プログラム
14日前
三菱電機株式会社
データ取得装置および照明装置の点検システム
15日前
続きを見る
他の特許を見る