TOP
|
特許
|
意匠
|
商標
特許ウォッチ
Twitter
他の特許を見る
公開番号
2025138170
公報種別
公開特許公報(A)
公開日
2025-09-25
出願番号
2024037093
出願日
2024-03-11
発明の名称
電源回路
出願人
オムロン株式会社
代理人
個人
主分類
H02M
3/155 20060101AFI20250917BHJP(電力の発電,変換,配電)
要約
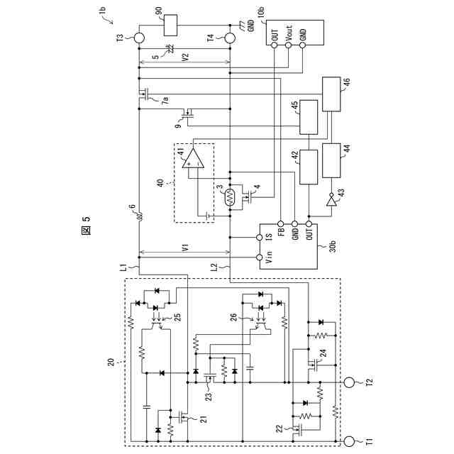
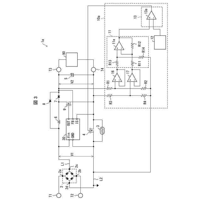
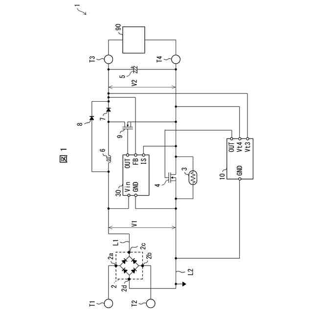
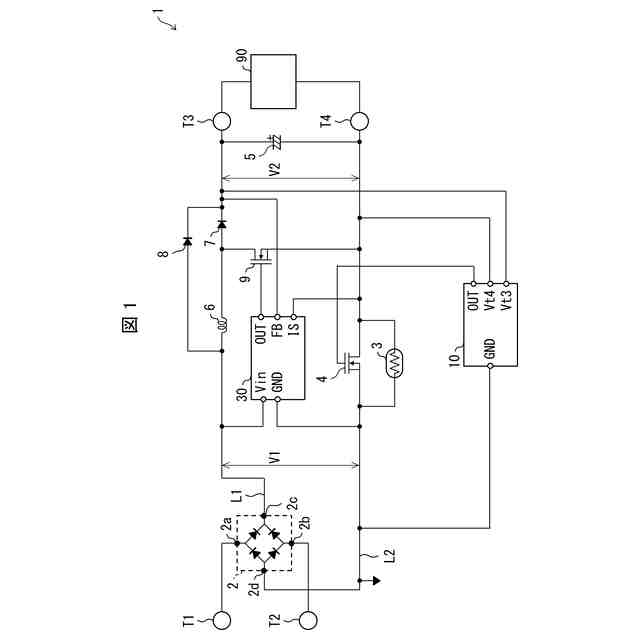
【課題】突入電流の抑制と力率改善とを適切に行うことができる電源回路を実現する。
【解決手段】電源回路(1)は、PFCトランジスタ(9)と、第2入力配線(L2)と第2出力端子(T4)との間に接続された突入抵抗素子(3)と、突入抵抗素子に対して並列に接続された突入制御トランジスタ(4)と、オン状態の突入制御トランジスタの両端の電圧を検出し、検出された電圧に基づいて、PFCトランジスタ(9)を制御するPFC制御回路(30)と、を備える。
【選択図】図1
特許請求の範囲
【請求項1】
正側の第1出力端子および負側の第2出力端子と、
正側の第1入力配線および負側の第2入力配線と、
前記第1入力配線に、一端が接続されたコイルと、
前記コイルの他端と、前記第2出力端子との間に接続された力率改善トランジスタと、
前記第2入力配線と前記第2出力端子との間に接続された突入抵抗素子と、
前記突入抵抗素子に対して並列に接続された突入制御トランジスタと、
オン状態の前記突入制御トランジスタの両端の電圧を検出し、検出された前記電圧に基づいて、前記力率改善トランジスタを制御する力率改善制御回路と、を備える、電源回路。
続きを表示(約 920 文字)
【請求項2】
前記突入抵抗素子は、サーミスタである、請求項1に記載の電源回路。
【請求項3】
前記突入制御トランジスタは、n型電界効果トランジスタである、請求項1に記載の電源回路。
【請求項4】
前記コイルの他端と、前記第1出力端子との間に接続された逆流防止トランジスタと、
オン状態の前記突入制御トランジスタの両端の電圧を検出し、検出された前記電圧が閾値未満の期間は、前記逆流防止トランジスタを強制的にオフ状態に維持する強制遮断回路と、を備える、請求項1に記載の電源回路。
【請求項5】
入力電圧が投入された後、期間を空けてから、前記突入制御トランジスタをオン状態に切り替える突入制御回路を備える、請求項1に記載の電源回路。
【請求項6】
前記突入制御回路は、前記突入制御トランジスタをオン状態にした後、前記突入制御トランジスタをオフ状態にし、さらにその後、前記突入制御トランジスタをオン状態にする、請求項5に記載の電源回路。
【請求項7】
前記突入制御回路は、前記突入制御トランジスタをオン状態にするオン期間と、前記突入制御トランジスタをオフ状態にするオフ期間とを繰り返し、オン/オフの1サイクルにおける前記オン期間の割合を、徐々に増加させる、請求項5に記載の電源回路。
【請求項8】
前記突入制御回路は、前記オン期間の長さを徐々に増加させる、請求項7に記載の電源回路。
【請求項9】
前記突入制御回路は、前記オフ期間の長さを徐々に減少させる、請求項7に記載の電源回路。
【請求項10】
前記突入制御回路は、
増減を繰り返す電圧波形を有する参照電圧を生成する参照生成回路と、
前記第1出力端子と前記第2出力端子との間の出力電圧を検出する検出回路と、
前記参照電圧と、前記出力電圧に相当する第1電圧とを比較することで、前記突入制御トランジスタを制御する制御信号を生成する制御信号生成回路とを備える、請求項8に記載の電源回路。
(【請求項11】以降は省略されています)
発明の詳細な説明
【技術分野】
【0001】
本発明は電源回路に関する。
続きを表示(約 1,300 文字)
【背景技術】
【0002】
特許文献1には、突入電流抑制回路が開示されている。この突入電流抑制回路は、電圧検出回路で検出した端子間電圧に応じて、第一の抵抗に並列に接続された切り替えスイッチング素子を切り替える。
【先行技術文献】
【特許文献】
【0003】
特開2019-122158号公報
【発明の概要】
【発明が解決しようとする課題】
【0004】
ところで、交流を直流に変換して供給する電源回路においては、突入電流の抑制に加えて、力率改善(PFC)が必要になる。力率改善のためにインダクタ電流を検出する目的で、電流経路に抵抗素子を設けて、抵抗素子の両端の電圧を検出することが考えられる。しかしながら、この抵抗素子が追加される分、当然ながら損失が増えるため、好ましくない。
【0005】
本発明の一態様は、突入電流の抑制と力率改善とを適切に行うことができる電源回路を実現することを目的とする。
【課題を解決するための手段】
【0006】
本発明の態様1に係る電源回路は、正側の第1出力端子および負側の第2出力端子と、正側の第1入力配線および負側の第2入力配線と、前記第1入力配線に、一端が接続されたコイルと、前記コイルの他端と、前記第2出力端子との間に接続された力率改善トランジスタと、前記第2入力配線と前記第2出力端子との間に接続された突入抵抗素子と、前記突入抵抗素子に対して並列に接続された突入制御トランジスタと、オン状態の前記突入制御トランジスタの両端の電圧を検出し、検出された前記電圧に基づいて、前記力率改善トランジスタを制御する力率改善制御回路と、を備える、構成である。
【0007】
上記の構成によれば、突入電流を抑制する制御を行うための突入制御トランジスタのオン抵抗を利用して、力率改善のための力率改善トランジスタの制御を行うことができる。そのため、力率改善のためのインダクタ電流の測定用の抵抗素子を省略することができる。それゆえ、インダクタ電流の測定用の抵抗素子の分だけ損失を低減することができる。よって、突入電流の抑制と力率改善とを適切に行うことができる。
【0008】
本発明の態様2に係る電源回路は、上記の態様1において、前記突入抵抗素子は、サーミスタである構成としてもよい。
【0009】
上記の構成によれば、発熱(温度)に応じて抵抗値が変化するサーミスタによって、突入電流を適切に抑制することができる。サーミスタは抵抗値が変化するので、力率改善のための電流測定には適しない。しかしながら、上記電源回路では、サーミスタに並列に接続された突入制御トランジスタのオン抵抗を利用して、インダクタ電流を検出することができる。
【0010】
本発明の態様3に係る電源回路は、上記の態様1において、前記突入制御トランジスタは、n型電界効果トランジスタである構成としてもよい。
(【0011】以降は省略されています)
この特許をJ-PlatPat(特許庁公式サイト)で参照する
関連特許
オムロン株式会社
電磁継電器
1か月前
オムロン株式会社
発光エンブレム
1か月前
オムロン株式会社
サーボドライバ
1か月前
オムロン株式会社
センサシステム
1か月前
オムロン株式会社
センサシステム
1か月前
オムロン株式会社
センサシステム
1か月前
オムロン株式会社
システム及び方法
1か月前
オムロン株式会社
システム及び方法
1か月前
オムロン株式会社
パワーコンディショナ
2日前
オムロン株式会社
検出システム及び検出方法
2日前
オムロン株式会社
監視装置、監視方法及びプログラム
1か月前
オムロン株式会社
情報処理システムおよび情報処理方法
1か月前
オムロン株式会社
制御装置、制御方法、及び制御プログラム
1か月前
オムロン株式会社
画像処理装置、画像処理方法及びプログラム
1か月前
オムロン株式会社
処理装置、処理方法、および処理プログラム
1か月前
オムロン株式会社
処理装置、処理方法、および処理プログラム
1か月前
オムロン株式会社
管理システム、管理方法及び管理プログラム
1か月前
オムロン株式会社
サポート装置、サポート方法およびプログラム
2日前
オムロン株式会社
サポート装置、サポート方法およびプログラム
2日前
オムロン株式会社
変換装置、変換方法、および、変換プログラム
23日前
オムロン株式会社
モデル生成方法、推論プログラム及び推論装置
1か月前
オムロン株式会社
制御装置、情報処理方法および情報処理プログラム
1か月前
オムロン株式会社
感震センサおよび地震検知方法、地震検知プログラム
1か月前
オムロン株式会社
物体検出装置、物体検出方法、および制御プログラム
1か月前
オムロン株式会社
感震センサおよび地震検知方法、地震検知プログラム
1か月前
オムロン株式会社
情報処理装置、情報処理方法及び情報処理プログラム
1か月前
オムロン株式会社
感震センサおよび地震検知方法、地震検知プログラム
1か月前
オムロン株式会社
情報処理装置、情報処理方法及び情報処理プログラム
1か月前
オムロン株式会社
感震センサおよび地震検知方法、地震検知プログラム
1か月前
オムロン株式会社
感震センサおよび地震検知方法、地震検知プログラム
1か月前
オムロン株式会社
オドメトリパラメータ較正装置、方法、及びプログラム
1か月前
オムロン株式会社
表示制御装置、表示制御方法および表示制御プログラム
1か月前
オムロン株式会社
設計支援方法、設計支援装置、プログラム、及び記録媒体
1か月前
オムロン株式会社
混雑制御システム、混雑制御方法及び混雑制御プログラム
1か月前
オムロン株式会社
入出場管理システム、入出場管理方法、及び入出場管理プログラム
1か月前
オムロン株式会社
信頼度マップ作成方法、自己位置決定方法、装置、及びプログラム
1か月前
続きを見る
他の特許を見る