TOP
|
特許
|
意匠
|
商標
特許ウォッチ
Twitter
他の特許を見る
公開番号
2025128712
公報種別
公開特許公報(A)
公開日
2025-09-03
出願番号
2024025560
出願日
2024-02-22
発明の名称
水処理システムおよびその運転方法
出願人
オルガノ株式会社
代理人
個人
,
個人
主分類
C02F
1/44 20230101AFI20250827BHJP(水,廃水,下水または汚泥の処理)
要約
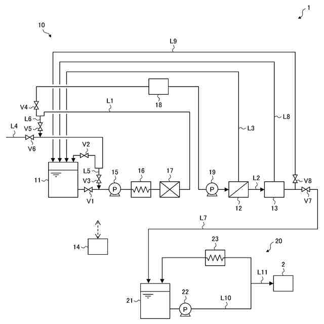
【課題】生菌が繁殖しやすい領域に対してより高い頻度で熱水殺菌処理を実行する。
【解決手段】水処理システム1は、被処理水を貯留するタンク11と、被処理水を処理して処理水を生成する水処理手段12,13と、活性炭ろ過器17を少なくとも含み、水処理手段に供給される被処理水の前処理を行う前処理手段と、タンク11および活性炭ろ過器17を経由して水処理手段12,13に至る供給ラインL1,L4と、タンク11の下流側かつ活性炭ろ過器17の下流側で供給ラインL1,L4から分岐してタンク11の上流側かつ活性炭ろ過器17の上流側に戻る還流ラインL6と、供給ラインL1,L4のうちタンク11および還流ラインL6との分岐部の間に設けられ、供給ラインL1,L4を流れる被処理水を加熱する加熱手段16と、を有している。
【選択図】図1
特許請求の範囲
【請求項1】
被処理水を貯留するタンクと、
被処理水を処理して処理水を生成する水処理手段と、
活性炭ろ過器を少なくとも含み、前記水処理手段に供給される被処理水の前処理を行う前処理手段と、
前記タンクおよび前記活性炭ろ過器を経由して前記水処理手段に至る供給ラインと、
前記タンクの下流側かつ前記活性炭ろ過器の下流側で前記供給ラインから分岐して前記タンクの上流側かつ前記活性炭ろ過器の上流側に戻る還流ラインと、
前記供給ラインのうち前記タンクおよび前記還流ラインとの分岐部の間に設けられ、前記供給ラインを流れる被処理水を加熱する加熱手段と、を有する水処理システム。
続きを表示(約 1,400 文字)
【請求項2】
前記水処理システムの運転を制御する制御手段を有し、
前記制御手段は、前記加熱手段により前記供給ラインを流れる被処理水が加熱されて熱水が生成されたときに、前記熱水の少なくとも一部を前記還流ラインに流入させる第1の処理を実行する、請求項1に記載の水処理システム。
【請求項3】
前記制御手段は、前記第1の処理において、前記熱水の全部を前記還流ラインに流入させる、請求項2に記載の水処理システム。
【請求項4】
前記水処理手段からの処理水を前記タンクに返送する返送ラインを有し、
前記活性炭ろ過器は、前記供給ラインのうち前記タンクの上流側に設けられ、
前記制御手段は、前記第1の処理において、前記熱水の一部を前記供給ラインから前記水処理手段を通じて前記返送ラインに流通させ、残りを前記還流ラインに流入させる、請求項2に記載の水処理システム。
【請求項5】
前記水処理手段からの処理水を前記タンクに返送する返送ラインを有し、
前記活性炭ろ過器は、前記供給ラインのうち前記タンクの下流側に設けられ、
前記制御手段は、前記熱水の少なくとも一部を前記供給ラインから前記水処理手段を通じて前記返送ラインに流通させる第2の処理を実行する、請求項2または3に記載の水処理システム。
【請求項6】
前記前処理手段が、前記活性炭ろ過器以外の他の前処理手段を含み、
前記他の前処理手段は、前記供給ラインのうち前記還流ラインとの分岐部の下流側に設けられ、該分岐部の上流側には設けられていない、請求項1から3のいずれか1項に記載の水処理システム。
【請求項7】
医薬品製造に使用される純水を製造する用途に用いられる、請求項1から3のいずれか1項に記載の水処理システム。
【請求項8】
被処理水を貯留するタンクと、被処理水を処理して処理水を生成する水処理手段と、活性炭ろ過器を少なくとも含み、前記水処理手段に供給される被処理水の前処理を行う前処理手段と、前記タンクおよび前記活性炭ろ過器を経由して前記水処理手段に至る供給ラインと、を有する水処理システムの運転方法であって、
前記タンク内の被処理水を前記供給ラインに流通させ、該流通する被処理水を加熱して熱水を生成する工程と、
前記熱水の少なくとも一部を、前記タンクの下流側かつ前記活性炭ろ過器の下流側で前記供給ラインから分岐した還流ラインを通じて、前記タンクおよび前記活性炭ろ過器に還流させる工程と、を含む、水処理システムの運転方法。
【請求項9】
前記熱水の少なくとも一部を還流させる工程が、前記熱水の全部を前記タンクおよび前記活性炭ろ過器に還流させることで、前記タンクおよび前記活性炭ろ過器を殺菌することを含む、請求項8に記載の水処理システムの運転方法。
【請求項10】
前記活性炭ろ過器は、前記供給ラインのうち前記タンクの上流側に設けられ、
前記熱水の少なくとも一部を還流させる工程が、前記熱水の一部を前記活性炭ろ過器から前記タンクに還流させ、残りを前記水処理手段に供給した後、前記タンクに返送することで、前記タンクおよび前記活性炭ろ過器に加えて前記水処理手段を殺菌することをさらに含む、請求項9に記載の水処理システムの運転方法。
(【請求項11】以降は省略されています)
発明の詳細な説明
【技術分野】
【0001】
本発明は、水処理システムおよびその運転方法に関する。
続きを表示(約 1,800 文字)
【背景技術】
【0002】
従来から、医薬品製造などに使用される純水(精製水や注射用水など)を製造する装置として、工業用水、井水、市水などの原水を透過水と濃縮水とに分離する膜分離装置と、膜分離装置からの透過水をイオン交換体に通水することで脱イオン水(純水)を製造する電気式脱イオン水製造装置とを組み合わせたものが知られている。このような純水製造装置では、医薬品製造などに使用される純水を製造するという性質上、日本薬局方の要求を担保するために、例えば60℃以上の熱水を系内に通水することで系内の生菌数を低減させる殺菌処理が定期的に行われている。
【0003】
上述した純水製造装置の殺菌方法として、膜分離装置と電気式脱イオン水製造装置に一括して熱水を通水して殺菌する方法が知られている(例えば、特許文献1参照)。この方法では、熱水を膜分離装置と電気式脱イオン水製造装置に順次供給した後に原水タンクに還流させることで、循環する熱水により系全体が一括して殺菌される。これにより、膜分離装置と電気式脱イオン水製造装置を個別に殺菌する場合に比べて、水使用量や工程数が削減され、より効率的な殺菌処理が可能になる。
【先行技術文献】
【特許文献】
【0004】
特開2019-107617号公報
【発明の概要】
【発明が解決しようとする課題】
【0005】
ところで、純水製造装置には、多くの場合、膜分離装置に供給される原水の前処理を行う前処理手段として、原水中の残留塩素を除去する活性炭ろ過器が設けられているが、活性炭ろ過器内では生菌が発生しやすくなるため、より高頻度で殺菌処理を実行することが求められる。しかしながら、上述したように系全体を一括して殺菌する方法では、殺菌処理を実行するタイミングを決定するにあたり、熱や圧力によるダメージを受けやすい膜分離装置や電気式脱イオン水製造装置の都合が優先されるのが一般的である。そのため、活性炭ろ過器にとっては、殺菌処理の頻度が十分ではない可能性があり、その場合、活性炭ろ過器内に生菌が繁殖する可能性がある。同様のことは、原水が滞留する原水タンクにも該当する。
【0006】
そこで、本発明の目的は、生菌が繁殖しやすい場所に対してより高頻度で熱水による殺菌処理を実行可能な水処理システムおよびその運転方法を提供することである。
【課題を解決するための手段】
【0007】
上述した目的を達成するために、本発明の水処理システムは、被処理水を貯留するタンクと、被処理水を処理して処理水を生成する水処理手段と、活性炭ろ過器を少なくとも含み、水処理手段に供給される被処理水の前処理を行う前処理手段と、タンクおよび活性炭ろ過器を経由して水処理手段に至る供給ラインと、タンクの下流側かつ活性炭ろ過器の下流側で供給ラインから分岐してタンクの上流側かつ活性炭ろ過器の上流側に戻る還流ラインと、供給ラインのうちタンクおよび還流ラインとの分岐部の間に設けられ、供給ラインを流れる被処理水を加熱する加熱手段と、を有している。
【0008】
また、本発明の水処理システムの運転方法は、被処理水を貯留するタンクと、被処理水を処理して処理水を生成する水処理手段と、活性炭ろ過器を少なくとも含み、水処理手段に供給される被処理水の前処理を行う前処理手段と、タンクおよび活性炭ろ過器を経由して水処理手段に至る供給ラインと、を有する水処理システムの運転方法であって、タンク内の被処理水を供給ラインに流通させ、流通する被処理水を加熱して熱水を生成する工程と、熱水の少なくとも一部を、タンクの下流側かつ活性炭ろ過器の下流側で供給ラインから分岐した還流ラインを通じて、タンクおよび活性炭ろ過器に還流させる工程と、を含んでいる。
【発明の効果】
【0009】
本発明によれば、生菌が繁殖しやすい場所に対してより高い頻度で熱水殺菌処理を実行することができる。
【図面の簡単な説明】
【0010】
本発明の第1の実施形態に係る水処理システムの概略構成図である。
本発明の第2の実施形態に係る水処理システムの概略構成図である。
【発明を実施するための形態】
(【0011】以降は省略されています)
この特許をJ-PlatPat(特許庁公式サイト)で参照する
関連特許
オルガノ株式会社
UV照射装置
22日前
オルガノ株式会社
薬液精製システム
1か月前
オルガノ株式会社
電気式脱イオン水製造装置
3か月前
オルガノ株式会社
水処理装置および水処理方法
1か月前
オルガノ株式会社
水処理装置および水処理方法
1か月前
オルガノ株式会社
ろ過膜の洗浄方法及び洗浄装置
15日前
オルガノ株式会社
水処理装置およびその運転方法
2か月前
オルガノ株式会社
尿素処理装置および尿素処理方法
1か月前
オルガノ株式会社
水処理システムおよびその運転方法
2か月前
オルガノ株式会社
水処理システムおよびその運転方法
2か月前
オルガノ株式会社
水処理システムおよびその運転方法
1か月前
オルガノ株式会社
気体の処理方法および気体の処理装置
1か月前
オルガノ株式会社
冷却水系制御方法および冷却水系制御装置
2か月前
オルガノ株式会社
タンパク質洗浄剤およびタンパク質洗浄方法
1か月前
オルガノ株式会社
情報処理装置、判定方法および水処理システム
1か月前
オルガノ株式会社
不純物の検出方法、検査プレート及び検出装置
20日前
オルガノ株式会社
電池収容体、電池モジュール、および電池パック
1か月前
オルガノ株式会社
電池収容体、電池モジュール、および電池パック
23日前
オルガノ株式会社
情報処理装置、情報処理方法および水処理システム
3か月前
オルガノ株式会社
水処理設備、制御装置、運転方法およびプログラム
1か月前
オルガノ株式会社
液体処理システム、情報処理装置および情報処理方法
2か月前
オルガノ株式会社
冷却水系の薬注制御方法および冷却水系の薬注制御装置
2か月前
オルガノ株式会社
純水製造システム、回収処理水供給装置および純水製造方法
2か月前
オルガノ株式会社
汚泥処理システム、制御装置、汚泥処理方法およびプログラム
3か月前
オルガノ株式会社
水処理システム
7日前
オルガノ株式会社
水処理装置、溶存ガス測定装置の設置方法、および溶存ガス測定方法
13日前
オルガノ株式会社
非粒子状有機多孔質吸収体、および非粒子状有機多孔質吸収体の製造方法
2か月前
オルガノ株式会社
水処理装置、水処理システム、水処理方法、及び水処理システムの水処理方法
2か月前
オルガノ株式会社
イオン交換装置および超純水製造装置
3か月前
オルガノ株式会社
純水製造システムおよび純水製造方法
7日前
オルガノ株式会社
懸濁物質濃度の測定装置、懸濁物質濃度の測定方法、晶析反応システム、および晶析反応方法
2か月前
オルガノ株式会社
強酸性カチオン交換樹脂の製造方法および製造設備、ならびに該強酸性カチオン交換樹脂の再利用方法
1か月前
オルガノ株式会社
強塩基性アニオン交換樹脂の製造方法および製造設備、ならびに該強塩基性アニオン交換樹脂の再利用方法
1か月前
オルガノ株式会社
使用済み非再生型混床イオン交換樹脂の分離方法および再利用方法ならびに単床イオン交換樹脂の製造方法
3か月前
株式会社げんき
液体活性化装置
23日前
株式会社ウィズアクア
水質浄化装置
1か月前
続きを見る
他の特許を見る