TOP
|
特許
|
意匠
|
商標
特許ウォッチ
Twitter
他の特許を見る
公開番号
2025142374
公報種別
公開特許公報(A)
公開日
2025-10-01
出願番号
2024035869
出願日
2024-03-08
発明の名称
水処理システムおよびその運転方法
出願人
オルガノ株式会社
代理人
個人
,
個人
主分類
C02F
1/44 20230101AFI20250924BHJP(水,廃水,下水または汚泥の処理)
要約
【課題】処理水の水質悪化を抑制する。
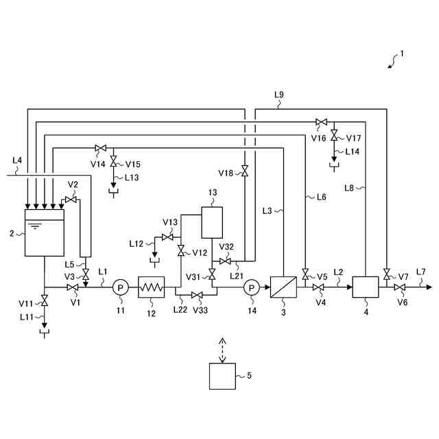
【解決手段】水処理システム1は、被処理水を貯留するタンク2と、膜分離装置3とイオン交換装置4とを含む水処理手段3,4と、水処理手段3,4に供給される被処理水の前処理を行う前処理手段13と、タンク2から前処理手段13を経由して水処理手段3,4に至る給水ラインL1と、水処理手段3,4で得られた処理水を流通させてタンク2に還流させる第1の還流ラインL9と、第1の還流ラインL9から分岐して前処理手段13の下流側で給水ラインL1に接続し、第1の還流ラインL9を流れる処理水を前処理手段13に還流させる第2の還流ラインL21と、前処理手段13に対して第2の還流ラインL21が接続された側と反対側で給水ラインL21に接続し、前処理手段13に還流される処理水を外部に排出させる排出ラインL12と、を有している。
【選択図】図1
特許請求の範囲
【請求項1】
被処理水を貯留するタンクと、
膜分離装置とイオン交換装置とを含む水処理手段と、
前記水処理手段に供給される被処理水の前処理を行う前処理手段と、
前記タンクから前記前処理手段を経由して前記水処理手段に至る給水ラインと、
前記水処理手段で得られた処理水を流通させて前記タンクに還流させる第1の還流ラインと、
前記第1の還流ラインから分岐して前記前処理手段の上流側または下流側で前記給水ラインに接続し、前記第1の還流ラインを流れる処理水を前記前処理手段に還流させる第2の還流ラインと、
前記前処理手段に対して前記第2の還流ラインが接続された側と反対側で前記給水ラインに接続し、前記前処理手段に還流される処理水を外部に排出させる排出ラインと、を有する水処理システム。
続きを表示(約 1,800 文字)
【請求項2】
前記前処理手段と、前記給水ラインと前記第2の還流ラインとの接続部と、前記給水ラインと前記排出ラインとの接続部とをバイパスするように、前記給水ラインに接続されたバイパスラインと、
前記給水ラインと前記前処理手段とを連通させ、前記給水ラインと前記バイパスラインとの連通を遮断し、前記前処理手段と前記第2の還流ラインとの連通を遮断し、前記前処理手段と前記排出ラインとの連通を遮断する第1の連通状態と、前記給水ラインと前記前処理手段との連通を遮断し、前記給水ラインと前記バイパスラインとを連通させ、前記前処理手段と前記第2の還流ラインとを連通させ、前記前処理手段と前記排出ラインとを連通させる第2の連通状態と、前記給水ラインと前記前処理手段との連通を遮断し、前記給水ラインと前記バイパスラインとを連通させ、前記前処理手段と前記第2の還流ラインとの連通を遮断する第3の連通状態とを選択的に切り替える流路切替手段と、を有する、請求項1に記載の水処理システム。
【請求項3】
前記給水ラインと前記第1の還流ラインとを介して前記タンクと前記水処理手段との間を循環する処理水を加熱し、該加熱した処理水により、前記タンク、前記前処理手段を含む前記給水ライン、前記水処理手段、および前記第1の還流ラインを殺菌する殺菌処理を実行する制御手段を有し、
前記制御手段は、前記殺菌処理を実行する前に、前記流路切替手段を制御して前記第1の連通状態または前記第3の連通状態に切り替えた状態で、前記給水ラインに供給される被処理水を前記水処理手段で処理する第1の処理と、前記流路切替手段を制御して前記第2の連通状態に切り替えた状態で、前記給水ラインに供給される被処理水を前記水処理手段で処理する第2の処理とを実行する、請求項2に記載の水処理システム。
【請求項4】
前記制御手段は、前記殺菌処理を実行する前に、前記流路切替手段を制御して前記第1の連通状態に切り替えた状態で前記第1の処理を実行した後、前記流路切替手段を制御して前記第2の連通状態に切り替えた状態で前記第2の処理を実行するか、または、前記流路切替手段を制御して前記第2の連通状態に切り替えた状態で前記第2の処理を実行した後、前記流路切替手段を前記第3の連通状態に切り替えた状態で前記第1の処理を実行する、請求項3に記載の水処理システム。
【請求項5】
前記前処理手段が複数設けられている、請求項4に記載の水処理システム。
【請求項6】
前記第2の還流ラインと前記排出ラインと前記バイパスラインは、前記前処理手段の数に応じてそれぞれ複数設けられ、
前記制御手段は、前記前処理手段ごとに前記第2の処理を実行する、請求項5に記載の水処理システム。
【請求項7】
前記複数の前処理手段は、前記給水ラインに直列に配置され、
前記第2の還流ラインは、前記複数の前処理手段の下流側で前記給水ラインに接続され、前記排出ラインは、前記複数の前処理手段の上流側で前記給水ラインに接続され、
前記制御手段は、前記複数の前処理手段に対してまとめて前記第2の処理を実行する、請求項5に記載の水処理システム。
【請求項8】
前記給水ラインに設けられ、前記第2の処理の実行中に前記水処理手段に供給される被処理水の温度を所定の温度に調整する温度調整手段を有する、請求項3から7のいずれか1項に記載の水処理システム。
【請求項9】
医薬品製造に使用される純水を製造する用途に用いられる、請求項1から7のいずれか1項に記載の水処理システム。
【請求項10】
被処理水を貯留するタンクと、膜分離装置とイオン交換装置とを含む水処理手段と、前記水処理手段に供給される被処理水の前処理を行う前処理手段と、を有する水処理システムの運転方法であって、
前記タンクとは別の供給源から前記前処理手段と前記水処理手段とに被処理水を供給し、該水処理手段で得られた処理水を前記タンクに還流させる工程と、
前記処理水を前記タンクに貯留する前または貯留した後に、前記タンクとは別の供給源から前記前処理手段を介さずに前記水処理手段に被処理水を供給し、該水処理手段で得られた処理水を前記前処理手段に流通させる工程と、を含む、水処理システムの運転方法。
発明の詳細な説明
【技術分野】
【0001】
本発明は、水処理システムおよびその運転方法に関する。
続きを表示(約 2,100 文字)
【背景技術】
【0002】
従来から、医薬品製造などに使用される純水(精製水や注射用水など)を製造する装置として、工業用水、井水、市水などの原水を透過水と濃縮水とに分離する膜分離装置と、膜分離装置からの透過水をイオン交換体に通水することで脱イオン水(純水)を製造する電気式脱イオン水製造装置とを組み合わせたものが知られている。このような純水製造装置では、医薬品製造などに使用される純水を製造するという性質上、日本薬局方の要求を担保するために、例えば60℃以上の熱水を系内に通水することで系内の生菌数を低減させる殺菌処理が定期的に行われている。
【0003】
上述した純水製造装置の殺菌方法として、膜分離装置と電気式脱イオン水製造装置に一括して熱水を通水して殺菌する方法がある。この方法には、膜分離装置と電気式脱イオン水製造装置を個別に殺菌する場合に比べて、水使用量や工程数を削減することでより効率的な殺菌処理が可能になるというメリットがある一方、次のようなデメリットもある。すなわち、殺菌処理中に膜分離装置に対して通常運転時と同等の供給圧力で熱水を供給することができず、したがって、通常運転時と同様の膜分離処理が行えないため、電気式脱イオン水製造装置に対する給水の水質基準を満たさなくおそれがある。そこで、特許文献1には、純水製造装置で製造された純水を加熱して系内に通水する方法が記載されている。具体的には、純水製造装置で製造された純水を原水タンクに一旦貯留し、その純水を加熱して膜分離装置と電気式脱イオン水製造装置に順次供給した後に原水タンクに還流させることで、熱水を系内で循環させる方法が記載されている。この方法によれば、加熱殺菌用の熱水として純水製造装置で製造される純水が用いられるため、殺菌処理中の電気式脱イオン水製造装置へのイオン負荷を軽減することが期待される。
【先行技術文献】
【特許文献】
【0004】
特開2004-74109号公報
【発明の概要】
【発明が解決しようとする課題】
【0005】
しかしながら、特許文献1に記載された方法では、原水タンクに純水を貯留する過程で、原水タンクから膜分離装置までの給水ラインには原水が流れるため、その内部にはイオン負荷の高い原水が滞留することになる。したがって、給水ラインに、軟水器、活性炭ろ過器、フィルタなど、保有水量が比較的大きい前処理装置が設けられていると、その内部にイオン負荷の高い原水が滞留することになり、系内のイオン総量が大きくなってしまう。その結果、殺菌処理中に電気式脱イオン水製造装置へのイオン負荷が増大し、殺菌処理後の純水製造時の処理水質に悪影響を及ぼすおそれがある。このような水質悪化は、同じくイオン交換樹脂を備えたイオン交換装置においても同様に発生する可能性がある。
【0006】
そこで、本発明の目的は、処理水の水質悪化を抑制する水処理システムおよびその運転方法を提供することである。
【課題を解決するための手段】
【0007】
上述した目的を達成するために、本発明の水処理システムは、被処理水を貯留するタンクと、膜分離装置とイオン交換装置とを含む水処理手段と、水処理手段に供給される被処理水の前処理を行う前処理手段と、タンクから前処理手段を経由して水処理手段に至る給水ラインと、水処理手段で得られた処理水を流通させてタンクに還流させる第1の還流ラインと、第1の還流ラインから分岐して前処理手段の上流側または下流側で給水ラインに接続し、第1の還流ラインを流れる処理水を前処理手段に還流させる第2の還流ラインと、前処理手段に対して第2の還流ラインが接続された側と反対側で給水ラインに接続し、前処理手段に還流される処理水を外部に排出させる排出ラインと、を有している。
【0008】
また、本発明の水処理システムの運転方法は、被処理水を貯留するタンクと、膜分離装置とイオン交換装置とを含む水処理手段と、水処理手段に供給される被処理水の前処理を行う前処理手段と、を有する水処理システムの運転方法であり、タンクとは別の供給源から前処理手段と水処理手段とに被処理水を供給し、水処理手段で得られた処理水をタンクに還流させる工程と、処理水をタンクに貯留する前または貯留した後に、タンクとは別の供給源から前処理手段を介さずに水処理手段に被処理水を供給し、水処理手段で得られた処理水を前処理手段に流通させる工程と、を含んでいる。
【発明の効果】
【0009】
本発明によれば、処理水の水質悪化を抑制することができる。
【図面の簡単な説明】
【0010】
本発明の第1の実施形態に係る純水製造装置の概略構成図である。
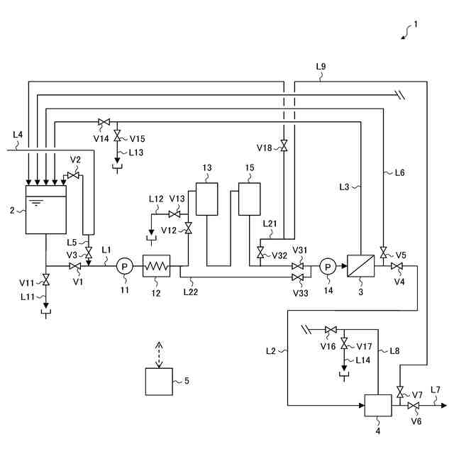
本発明の第2の実施形態に係る純水製造装置の概略構成図である。
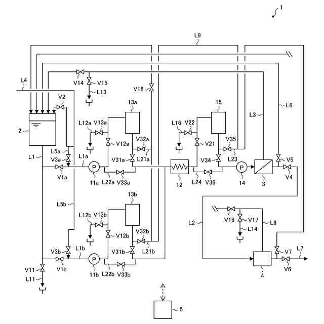
本発明の第3の実施形態に係る純水製造装置の概略構成図である。
【発明を実施するための形態】
(【0011】以降は省略されています)
この特許をJ-PlatPat(特許庁公式サイト)で参照する
関連特許
オルガノ株式会社
水処理方法及び水処理装置
2か月前
オルガノ株式会社
電気式脱イオン水製造装置
1か月前
オルガノ株式会社
水処理方法および水処理装置
1か月前
オルガノ株式会社
水処理装置およびその運転方法
27日前
オルガノ株式会社
水処理装置およびその運転方法
1か月前
オルガノ株式会社
水処理装置およびその運転方法
1か月前
オルガノ株式会社
尿素処理装置および尿素処理方法
今日
オルガノ株式会社
水処理システムおよびその運転方法
29日前
オルガノ株式会社
水処理システムおよびその運転方法
1日前
オルガノ株式会社
水処理システムおよびその運転方法
1か月前
オルガノ株式会社
冷却水系制御方法および冷却水系制御装置
13日前
オルガノ株式会社
電気式脱イオン水製造装置及びその運転方法
1か月前
オルガノ株式会社
情報処理装置、判定方法および水処理システム
1日前
オルガノ株式会社
情報処理装置、情報処理方法および水処理システム
1か月前
オルガノ株式会社
液体処理システム、情報処理装置および情報処理方法
14日前
オルガノ株式会社
冷却水系の薬注制御方法および冷却水系の薬注制御装置
13日前
オルガノ株式会社
純水製造システム、回収処理水供給装置および純水製造方法
13日前
オルガノ株式会社
汚泥処理システム、制御装置、汚泥処理方法およびプログラム
1か月前
オルガノ株式会社
非粒子状有機多孔質吸収体、および非粒子状有機多孔質吸収体の製造方法
22日前
オルガノ株式会社
水処理装置、水処理システム、水処理方法、及び水処理システムの水処理方法
1か月前
オルガノ株式会社
イオン交換装置および超純水製造装置
1か月前
オルガノ株式会社
懸濁物質濃度の測定装置、懸濁物質濃度の測定方法、晶析反応システム、および晶析反応方法
21日前
オルガノ株式会社
使用済み非再生型混床イオン交換樹脂の分離方法および再利用方法ならびに単床イオン交換樹脂の製造方法
1か月前
東レ株式会社
浄水器
13日前
日本ソリッド株式会社
ダム湖の取水方法
22日前
三浦工業株式会社
汚泥減容方法
今日
個人
浄水装置
13日前
株式会社エム・アイ・エス
汚泥乾燥装置
14日前
個人
浄水処理システムおよび浄水処理方法
15日前
栗田工業株式会社
電気脱イオン装置
15日前
個人
浄化処理装置
22日前
株式会社バンブーケミカル研究所
流体除菌機器
22日前
栗田工業株式会社
有機物含有排水の処理方法
23日前
株式会社石垣
汚泥性状予測方法及び汚泥性状一定制御方法
3日前
栗田工業株式会社
有機性排水の生物処理方法
6日前
WOTA株式会社
排水処理システム及び排水処理方法
21日前
続きを見る
他の特許を見る