TOP
|
特許
|
意匠
|
商標
特許ウォッチ
Twitter
他の特許を見る
公開番号
2025169223
公報種別
公開特許公報(A)
公開日
2025-11-12
出願番号
2025075176
出願日
2025-04-30
発明の名称
電界ろ過装置及び電界ろ過装置のろ材の製造方法
出願人
三菱化工機株式会社
代理人
個人
主分類
C02F
1/469 20230101AFI20251105BHJP(水,廃水,下水または汚泥の処理)
要約
【課題】分離効率を向上させるとともに、低電圧領域で十分機能を発揮し、高機能化を図った電界ろ過装置及び電界ろ過装置のろ材の製造方法を提供する。
【解決手段】
プラス帯電成分を含む供給液11を供給する供給室12と、供給室12の両側に配置され、プラス帯電成分を分離する細孔13aを有するろ材13を備えたカソードろ板電極14と、平板のアノード電極15と、プラス帯電成分を分離したろ液が流入するろ液室17と、を備えてなり、ろ材が高誘電率材料からなる。
【選択図】図1
特許請求の範囲
【請求項1】
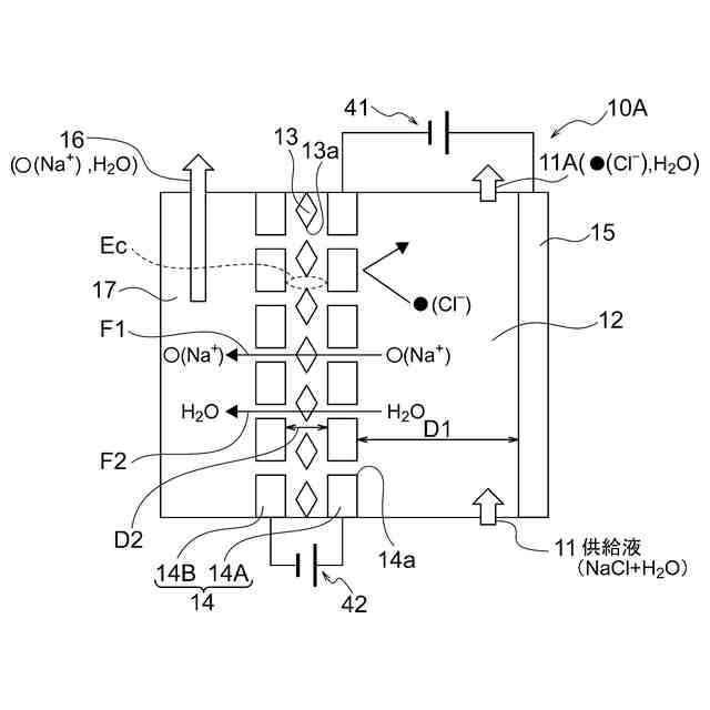
プラス帯電成分を含む供給液を供給する供給室と、
前記供給室の両側に配置され、プラス帯電成分を分離する細孔を有するろ材を備えたカソードろ板電極と、平板のアノード電極と、
前記プラス帯電成分を分離したろ液が流入するろ液室と、を備えてなり、
前記ろ材が高誘電率材料からなることを特徴とする電界ろ過装置。
続きを表示(約 1,100 文字)
【請求項2】
マイナス帯電成分を含む供給液を供給する供給室と、
前記供給室の両側に配置され、マイナス帯電成分を分離する細孔を有するろ材を備えたアノードろ板電極と、平板のカソード電極と、
前記マイナス帯電成分を分離したろ液が流入するろ液室と、を備えてなり、
前記ろ材が高誘電率材料からなることを特徴とする電界ろ過装置。
【請求項3】
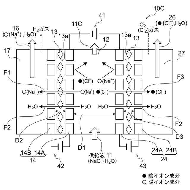
プラス帯電成分及びマイナス帯電成分を含む供給液を供給する供給室と、
前記供給室の両側に配置され、プラス帯電成分を分離する細孔を有するろ材を備えたカソードろ板電極と、マイナス帯電成分を分離する細孔を有するろ材を備えたアノードろ板電極と、
分離したプラス帯電成分が水と共に陽イオン液として流入する陽イオン室と、
分離したマイナス帯電成分が水と共に陰イオン液として流入する陰イオン室と、を備えたなり、
前記ろ材が高誘電率材料からなることを特徴とする電界ろ過装置。
【請求項4】
前記ろ材は、
ナノファイバー原料の樹脂ポリマー液中に、
高誘電率材料を分散・混錬してなることを特徴とする請求項1乃至請求項3のいずれかに記載の電界ろ過装置。
【請求項5】
前記ろ材は、
ナノファイバー糸の表面に、高誘電率材料粉末を付着してなることを特徴とする請求項1乃至請求項3のいずれかに記載の電界ろ過装置。
【請求項6】
前記ろ材は、
ナノファイバー糸の織物又はナノファイバー糸の不織布で成形したナノファイバーシートのろ過面側に、
高誘電率材料の微粒子粉末を、媒体を用いて薄膜として積層してなることを特徴とする請求項1乃至請求項3のいずれかに記載の電界ろ過装置。
【請求項7】
前記ろ材の表面に、フッ素ガスを用いた表面処理層を形成することを特徴とする請求項1乃至請求項3のいずれかに記載の電界ろ過装置。
【請求項8】
前記ろ材を備えたカソードろ板電極と、平板のアノード電極の表面に、
高比誘電率の被覆層を形成することを特徴とする請求項1に記載の電界ろ過装置。
【請求項9】
前記ろ材を備えたアノードろ板電極と、平板のカソード電極の表面に、
高比誘電率の被覆層を形成することを特徴とする請求項2に記載の電界ろ過装置。
【請求項10】
前記ろ材を備えたカソードろ板電極と、前記ろ材を備えたアノードろ板電極との表面に、
高比誘電率の被覆層を形成することを特徴とする請求項3に記載の電界ろ過装置。
(【請求項11】以降は省略されています)
発明の詳細な説明
【技術分野】
【0001】
本発明は、電界ろ過装置及び電界ろ過装置のろ材の製造方法に関する。
続きを表示(約 1,400 文字)
【背景技術】
【0002】
従来のろ過法は、ろ材が微粒子を濾し取る直接ろ過方式であり、ろ過に際して目詰まりによる性能が低下する。この課題を解消するため、本発明者等は、電界ろ過装置として、積層構造の電極ろ板に形成された電界バリアの電気的反発作用を利用した非接触ろ過方法を先に提案した(特許文献1)。
【先行技術文献】
【非特許文献】
【0003】
特許第7399604号公報
【発明の概要】
【発明が解決しようとする課題】
【0004】
しかしながら、電界ろ過装置では、電極の間に挟む隔膜のろ材としてろ紙を用いているが、さらなる分離効率を向上させること、低電圧領域で十分機能すること、および高流速条件においては阻止率が低下しないような材料の出現が希求されている。
【0005】
以上の問題に鑑み、本発明は、電界ろ過特性として、分離効率を向上させるとともに、低電圧領域で十分機能を発揮し、高機能化を図った電界ろ過装置及び電界ろ過装置のろ材の製造方法を提供する。
【課題を解決するための手段】
【0006】
上記課題を達成するために、第1の本発明がなした技術的手段は、プラス帯電成分を含む供給液を供給する供給室と、
前記供給室の両側に配置され、プラス帯電成分を分離する細孔を有するろ材を備えたカソードろ板電極と、平板のアノード電極と、
前記プラス帯電成分を分離したろ液が流入するろ液室と、を備えてなり、
前記ろ材が高誘電率材料からなることを特徴とする電界ろ過装置としたことである。
【0007】
第2の本発明がなした技術的手段は、マイナス帯電成分を含む供給液を供給する供給室と、
前記供給室の両側に配置され、マイナス帯電成分を分離する細孔を有するろ材を備えたアノードろ板電極と、平板のカソード電極と、
前記マイナス帯電成分を分離したろ液が流入するろ液室と、を備えてなり、
前記ろ材が高誘電率材料からなることを特徴とする電界ろ過装置としたことである。
【0008】
第3の本発明がなした技術的手段は、プラス帯電成分及びマイナス帯電成分を含む供給液を供給する供給室と、
前記供給室の両側に配置され、プラス帯電成分を分離する細孔を有するろ材を備えたカソードろ板電極と、マイナス帯電成分を分離する細孔を有するろ材を備えたアノードろ板電極と、
分離したプラス帯電成分が水と共に陽イオン液として流入する陽イオン室と、
分離したマイナス帯電成分が水と共に陰イオン液として流入する陰イオン室と、を備えてなり、
前記ろ材が高誘電率材料からなることを特徴とする電界ろ過装置としたことである。
【0009】
第4の本発明は、第1の本発明乃至第3の本発明のいずれかにおいて、前記ろ材は、
ナノファイバー(NF)原料の樹脂ポリマー液中に、
高誘電率材料を分散・混錬してなることを特徴とする電界ろ過装置としたことである。
【0010】
第5の本発明は、第1の本発明乃至第3の本発明のいずれかにおいて、前記ろ材は、
ナノファイバー(NF)糸の表面に、高誘電率材料粉末を付着してなることを特徴とする電界ろ過装置としたことである。
(【0011】以降は省略されています)
この特許をJ-PlatPat(特許庁公式サイト)で参照する
関連特許
三菱化工機株式会社
高速沈殿装置及び高速沈殿装置の製造方法
1か月前
三菱化工機株式会社
電界ろ過装置及び電界ろ過装置のろ材の製造方法
3日前
三菱化工機株式会社
遠心分離装置および分離板
1か月前
株式会社げんき
液体活性化装置
11日前
株式会社ウィズアクア
水質浄化装置
1か月前
三浦工業株式会社
汚泥乾燥加熱釜
24日前
株式会社ライトアース
水循環式水質浄化システム
18日前
スタンレー電気株式会社
流体除菌装置
16日前
三浦工業株式会社
精製水供給システム
24日前
栗田工業株式会社
電気イオン濃縮装置
22日前
名古屋メッキ工業株式会社
溶存金属析出装置
22日前
栗田工業株式会社
逆浸透膜装置の運転方法
11日前
栗田工業株式会社
超純水製造装置の制御方法
1か月前
オルガノ株式会社
UV照射装置
10日前
有限会社フリーウェー
浄水装置
10日前
栗田工業株式会社
電気脱イオン装置の運転方法
23日前
WOTA株式会社
液性判定システム及び液性判定方法
22日前
株式会社神鋼環境ソリューション
貯留槽
1か月前
水ing株式会社
廃溶液の処理方法
1か月前
パナソニックIPマネジメント株式会社
軟水化装置
1か月前
パナソニックIPマネジメント株式会社
軟水化装置
1か月前
パナソニックIPマネジメント株式会社
電解水生成装置
1か月前
三浦工業株式会社
汚泥減容システム
1か月前
竹鶴油業株式会社
残渣処理プラント及び成形物の製造方法
10日前
パナソニックIPマネジメント株式会社
水処理装置
1か月前
株式会社ヘルスカンパニー
浴用剤の使用方法
22日前
パナソニックIPマネジメント株式会社
水処理装置
1か月前
パナソニックIPマネジメント株式会社
水処理装置
1か月前
パナソニックIPマネジメント株式会社
水処理装置
1か月前
パナソニックIPマネジメント株式会社
水処理装置
1か月前
パナソニックIPマネジメント株式会社
水処理装置
1か月前
株式会社医道メディカル
水素及び水素溶解エクソソーム液発生装置
9日前
有限会社エコルネサンス・エンテック
環境負荷の低減化を図る方法
1か月前
三菱化工機株式会社
電界ろ過装置及び電界ろ過装置のろ材の製造方法
3日前
王子ホールディングス株式会社
排水処理方法
19日前
Daigasエナジー株式会社
廃液処理装置および運転方法
1か月前
続きを見る
他の特許を見る