TOP
|
特許
|
意匠
|
商標
特許ウォッチ
Twitter
他の特許を見る
10個以上の画像は省略されています。
公開番号
2025160764
公報種別
公開特許公報(A)
公開日
2025-10-23
出願番号
2024063535
出願日
2024-04-10
発明の名称
電気脱イオン装置の運転方法
出願人
栗田工業株式会社
代理人
個人
,
個人
主分類
C02F
1/469 20230101AFI20251016BHJP(水,廃水,下水または汚泥の処理)
要約
【課題】 ホウ素などの弱電解物質の除去率を高め、高水質の処理水を得ることを可能とする電気脱イオン装置の運転方法を提供する。
【解決手段】 陽極と陰極との間に複数のアニオン交換膜とカチオン交換膜とを配列して濃縮室と脱塩室とを形成し、脱塩室にイオン交換体を充填してなる電気脱イオン装置の運転方法であって、下記式(1)
及び
(2
)を
充足する条件で運転する。
50<A<200 ・・・(1)
(式(1)中、A:電気脱イオン装置の操作電流密度〔A/m
2
〕)
AA/CDout<0.2 ・・・(2)
(式(2)中、AA:拡散によって濃縮室から脱塩室に移動するホウ素の濃度〔ng/L〕、CDout:電気脱イオン装置の処理水のホウ素濃度〔ng/L〕)
【選択図】 図1
特許請求の範囲
【請求項1】
陽極と陰極との間に複数のアニオン交換膜とカチオン交換膜とを配列して濃縮室と脱塩室とを形成し、脱塩室にイオン交換体を充填してなる電気脱イオン装置の運転方法であって、下記式(1)、(2)及び(3)を充足する条件で運転する、電気脱イオン装置の運転方法。
50<A<200 ・・・(1)
(式(1)中、A:電気脱イオン装置の操作電流密度〔A/m
2
〕)
AA/CDout<0.2 ・・・(2)
(式(2)中、AA:下記式(3)で算出される電気脱イオン装置の運転条件、
CDout:電気脱イオン装置の処理水のホウ素濃度〔ng/L〕)
AA=D×(C
C
×A/dx)×Q×10
3
〔ng/L〕 ・・・(3)
(式(3)中、D:拡散係数〔m
2
/秒〕、
C
C
:脱塩室の処理水出口に隣接する濃縮水の入口または出口のホウ素濃度〔ng/L〕、
A:電気脱イオン装置の操作電流値〔A/m
2
〕、
dx:イオン交換膜の厚み〔m〕、
Q:電気脱イオン装置の脱塩室のセルの流量〔L/秒〕)
続きを表示(約 99 文字)
【請求項2】
式(2)が、AA/CDout<0.1 ・・・(2)
である、請求項1に記載の電気脱イオン装置の運転方法。
発明の詳細な説明
【技術分野】
【0001】
本発明は、ホウ素などの弱電解物質の除去率を高め、高水質の処理水を得ることを可能とする電気脱イオン装置の運転方法に関する。
続きを表示(約 2,600 文字)
【背景技術】
【0002】
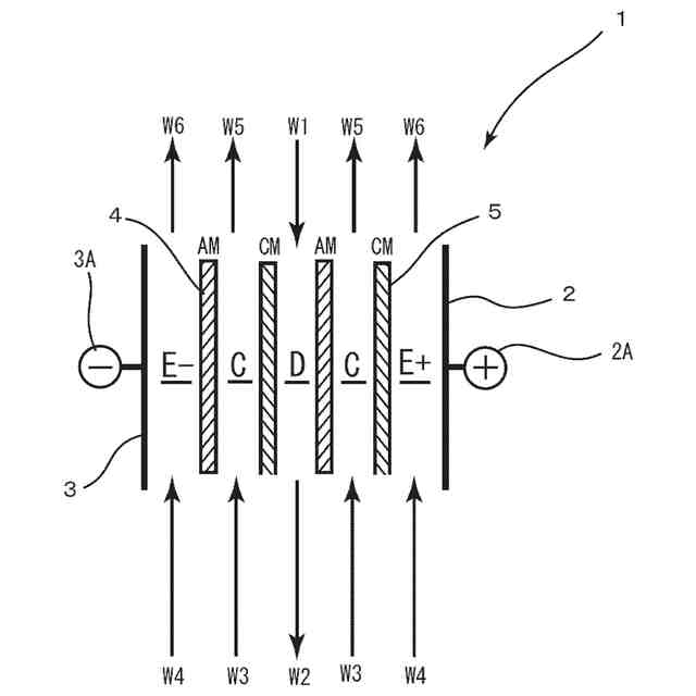
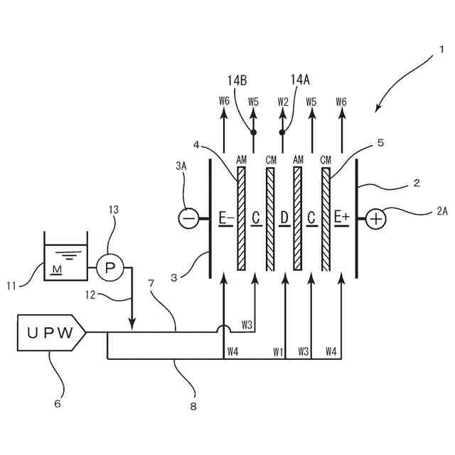
半導体製造工場、液晶製造工場、製薬工業、食品工業、電力工業等の各種の産業又は民生用ないし研究施設等において使用される脱イオン水の製造には、電気脱イオン装置が多用されている。図1に示すようにこの電気脱イオン装置1は、電極(陽極2A,陰極3A)と接続した電極板2,3の間に複数のアニオン交換膜4及びカチオン交換膜5を配列して濃縮室Cと脱塩室Dとを形成し、脱塩室Dにイオン交換樹脂などのアニオン交換体及びカチオン交換体を混合、複層状、あるいは単独で充填した構造を有する。なお、E+は陽極室、E-は陰極室である。そして、被処理水(例えば、逆浸透膜の処理水)W1を電気脱イオン装置1の脱塩室Dに供給して処理水W2を得る一方、濃縮室Cに脱塩室とは逆方向に濃縮水W3を供給して濃縮排水W5を排出する。さらに、陽極室E+及び陰極室E-に電極水W4を供給して電極排水W6を排出する。
【0003】
近年、半導体工場などにおける超純水の要求水質がますます高まってきており、超純水中の弱電解物質であるホウ素要求濃度は1ppt以下レベルまで下がってきているが、ホウ素を高度に除去するためには、下記式によるイオン化を促進する必要がある。
H
3
BO
3
+OH
-
→ B(OH)
4-
(pKa=9.24)
【0004】
従来、このようなイオン化反応の促進のためには、電気脱イオン装置の電流密度を高めて運転することが有効であるとされており、電流密度を上げることによりホウ素除去率高めることができることが行われている・
【発明の概要】
【発明が解決しようとする課題】
【0005】
しかしながら、電気脱イオン装置のホウ素除去率は、濃縮水のホウ素濃度や給水(被処理水)のホウ素濃度等の他の因子の変動も大きく影響し、単に電気脱イオン装置の運転条件のうち電流密度を高く設定するのみでは、ホウ素などの弱電解物質を確実に除去することはできず、弱電解物質を確実に除去し得る運転条件の設定指標が強く望まれているのが現状である。
【0006】
本発明は、上記課題に鑑みてなされたものであり、ホウ素などの弱電解物質の除去率を高め、高水質の処理水を得ることを可能とする電気脱イオン装置の運転方法を提供することを目的とする。
【課題を解決するための手段】
【0007】
上記目的を達成するために本発明は、陽極と陰極との間に複数のアニオン交換膜とカチオン交換膜とを配列して濃縮室と脱塩室とを形成し、脱塩室にイオン交換体を充填してなる電気脱イオン装置の運転方法であって、下記式(1)、(2)及び(3)を充足する条件で運転する、電気脱イオン装置の運転方法を提供する(発明1)。
50<A<200 ・・・(1)
(式(1)中、A:電気脱イオン装置の操作電流密度〔A/m
2
〕)
AA/CDout<0.2 ・・・(2)
(式(2)中、AA:下記式(3)で算出される電気脱イオン装置の運転条件、
CDout:電気脱イオン装置の処理水のホウ素濃度〔ng/L〕)
AA=D×(C
C
×A/dx)×Q×10
3
〔ng/L〕 ・・・(3)
(式(3)中、D:拡散係数〔m
2
/秒〕、
C
C
:脱塩室の処理水出口に隣接する濃縮水の入口または出口のホウ素濃度〔ng/L〕、
A:電気脱イオン装置の操作電流値〔A/m
2
〕、
dx:イオン交換膜の厚み〔m〕、
Q:電気脱イオン装置の脱塩室のセルの流量〔L/秒〕)
【0008】
特に上記発明(発明1)においては、
式(2)が、AA/CDout<0.1 ・・・(2)
であることが好ましい(発明2)。
【0009】
かかる発明(発明1,2)によれば、ホウ素を確実かつ効率的に除去して高水質の処理水を得ることができる。これは、以下のような理由による。すなわち、本発明者は、電気脱イオン装置の運転時の電流(電流密度)を上げてもホウ素などの弱電解物質の除去率が上がりにくくなることを知得し、その原因について検討した結果、電気脱イオン装置において、脱塩室の処理水水質に関しては、脱塩室内における電流(電流密度)を上げることによるホウ素などの弱電解物質の除去が促進されるファクターと、イオン交換膜を介して濃縮室から脱塩室に透過する拡散のファクターとを考慮する必要があり、拡散の影響が大きくなると、電流(電流密度)を上げてもホウ素などの弱電解物質の除去が進まないことがわかった。そこで、本発明者が種々の検証をすすめた結果、所定の関係式を満たすように電気脱イオン装置を運転することで、ホウ素を確実かつ効率的に除去して高水質の処理水を得ることができることが判明した。これらに基づき本発明に想到した。
【図面の簡単な説明】
【0010】
本発明を適用可能な電気脱イオン装置を示す概略図である。
実施例1で用いた電気脱イオン装置を示す概略図である。
比較例1で用いた電気脱イオン装置を示す概略図である。
実測値と数式AAでの算出値の濃縮水のホウ素濃度と処理水ホウ素濃度との関係を示すグラフである。
実施例6で用いた電気脱イオン装置を示す概略図である。
数式AA/CDoutの算出値とホウ素除去率との関係を示すグラフである。
電流密度とホウ素除去率との関係を示すグラフである。
電流密度と処理水のホウ素濃度との関係を示すグラフである。
AA/CDoutの算出値と処理水のホウ素濃度との関係を示すグラフである。
実施例15で用いた電気脱イオン装置を示す概略図である。
【発明を実施するための形態】
(【0011】以降は省略されています)
この特許をJ-PlatPat(特許庁公式サイト)で参照する
関連特許
栗田工業株式会社
排水回収装置
2か月前
栗田工業株式会社
ギ酸の回収方法
20日前
栗田工業株式会社
ギ酸の回収方法
2か月前
栗田工業株式会社
用水の水質予測方法
2か月前
栗田工業株式会社
電気イオン濃縮装置
1か月前
栗田工業株式会社
畜糞造粒物の製造方法
2か月前
栗田工業株式会社
生物処理水の利用方法
1か月前
栗田工業株式会社
逆浸透膜装置の運転方法
1か月前
栗田工業株式会社
リチウム含有物の濃縮方法
19日前
栗田工業株式会社
超純水製造装置の制御方法
1か月前
栗田工業株式会社
有機物含有水の脱泡処理装置
27日前
栗田工業株式会社
電気脱イオン装置の運転方法
1か月前
栗田工業株式会社
方法、システム及びプログラム
11日前
栗田工業株式会社
水質予測方法及び水質制御方法
2か月前
栗田工業株式会社
管内面の洗浄用プラグ及び洗浄方法
2か月前
栗田工業株式会社
リチウム二次電池正極材の処理方法
19日前
栗田工業株式会社
水処理拠点の状況診断支援システム
4日前
栗田工業株式会社
洗浄水製造装置及び洗浄水製造方法
4日前
栗田工業株式会社
水処理拠点の状況診断支援システム
4日前
栗田工業株式会社
洗浄水製造装置及び洗浄水製造方法
11日前
栗田工業株式会社
微生物発電装置および微生物発電方法
1か月前
株式会社デンソー
液体分離システム
19日前
栗田工業株式会社
超純水製造装置の立ち上げ時の洗浄方法
27日前
栗田工業株式会社
有機物含有排水からの水回収装置及び方法
1か月前
日本製紙クレシア株式会社
パンツ型紙おむつ
1か月前
栗田工業株式会社
熱交換器内のかき取り板の移動装置及び熱交換器
1か月前
栗田工業株式会社
水・蒸気サイクル中の有機系溶存物質の除去方法
1か月前
栗田工業株式会社
フッ化物イオン及びカチオン含有水の処理方法及び装置
6日前
栗田工業株式会社
ベルトコンベアの監視方法、粉体の搬送方法及びプログラム
2か月前
栗田工業株式会社
排水の水質測定システム、排水処理設備及び排水の水質測定方法
今日
栗田工業株式会社
蓄電デバイス輸送容器、及びこれを用いた蓄電デバイスの輸送方法
4日前
栗田工業株式会社
ベルトコンベアの監視方法、ベルトコンベアの制御方法及びプログラム
2か月前
栗田工業株式会社
混合イオン交換樹脂におけるアニオン交換樹脂とカチオン交換樹脂との分離方法
27日前
栗田工業株式会社
ベルトコンベアの監視方法、粉体の搬送方法、ベルトコンベアの監視システム及びプログラム
2か月前
株式会社げんき
液体活性化装置
1か月前
新・産業洗浄株式会社
曝気装置
11日前
続きを見る
他の特許を見る