TOP
|
特許
|
意匠
|
商標
特許ウォッチ
Twitter
他の特許を見る
公開番号
2025170627
公報種別
公開特許公報(A)
公開日
2025-11-19
出願番号
2024075371
出願日
2024-05-07
発明の名称
ギ酸の回収方法
出願人
栗田工業株式会社
代理人
個人
,
個人
主分類
B01D
61/02 20060101AFI20251112BHJP(物理的または化学的方法または装置一般)
要約
【課題】ギ酸やギ酸塩を含むギ酸水溶液から、簡便な操作で塩が除去されたギ酸水溶液を回収する方法を提供する。
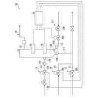
【解決手段】ギ酸またはギ酸塩を含む水溶液を、pH調整した後、逆浸透膜処理するギ酸の回収方法。好ましくは、ギ酸またはギ酸塩を含む水溶液を、pH4未満にpH調整した後、逆浸透膜処理し、透過水側に脱塩されたギ酸水溶液を得る。或いは、前記ギ酸またはギ酸塩を含む水溶液を、必要に応じてpH4以上にpH調整した後、逆浸透膜処理し、得られた濃縮液をpH4未満にpH調整した後、逆浸透膜処理し、透過水側に脱塩されたギ酸水溶液を得る。
【選択図】図1
特許請求の範囲
【請求項1】
ギ酸またはギ酸塩を含む水溶液を、pH調整した後、逆浸透膜処理するギ酸の回収方法。
続きを表示(約 350 文字)
【請求項2】
前記ギ酸またはギ酸塩を含む水溶液を、pH4未満にpH調整した後、逆浸透膜処理し、透過水側に脱塩されたギ酸水溶液を得る、請求項1に記載のギ酸の回収方法。
【請求項3】
前記ギ酸またはギ酸塩を含む水溶液を、必要に応じてpH4以上にpH調整した後、逆浸透膜処理し、得られた濃縮液をpH4未満にpH調整した後、逆浸透膜処理し、透過水側に脱塩されたギ酸水溶液を得る、請求項1に記載のギ酸の回収方法。
【請求項4】
前記pH4未満のpH調整を、pH調整する液をイオン交換樹脂と接触させる方法で行う、請求項2又は3に記載のギ酸の回収方法。
【請求項5】
前記pH調整する液を陽イオン交換樹脂と接触させる、請求項4に記載のギ酸の回収方法。
発明の詳細な説明
【技術分野】
【0001】
本発明は、ギ酸の回収方法に関する。詳しくは、本発明は、ギ酸またはギ酸塩を含む水溶液から塩を分離してギ酸水溶液として回収する方法に関する。
続きを表示(約 1,800 文字)
【背景技術】
【0002】
ギ酸は、例えば、水素製造プロセスにおけるシフト反応のドレン水中に含まれる。また、ギ酸は、石炭をガス化して燃料となる一酸化炭素ガスや水素ガスを得る際、ガス精製に伴って発生する排水に含まれる。また、ギ酸は、シアン化合物含有排水をアルカリ熱加水分解処理した中間処理水に含まれる。
ギ酸含有水が排水として処理される場合、中和や他の排水との混合により、一般的には塩化ナトリウムなどのギ酸塩以外の塩との混合物の状態となっている。
【0003】
ギ酸はCOD原因物質となるため、従来、排水中のギ酸はCODの排水基準値を満足するように触媒湿式酸化法や生物処理により、二酸化炭素に分解処理されている。
【0004】
ギ酸は、サイレージでの防腐剤や抗菌剤、繊維工業、皮なめし、ギ酸ナトリウムなどの融雪剤、ギ酸エステルなどの香料の原料、水素キャリア等、工業的な用途があることから、排水中のギ酸は資源として回収、循環利用することが望ましい。
排水からギ酸を回収利用できれば、排水処理負荷の低減や、排水処理に伴うCO
2
排出量の削減を図ることができる。また、化石燃料を原料としたギ酸製造では化石燃料消費量削減などのメリットが期待できる。
【0005】
融雪剤用途以外の利用では、ギ酸ナトリウムやギ酸カリウムといったギ酸塩が用いられる。一方、防腐剤、抗菌剤、化学品原料、または水素キャリアで用いる場合、塩を含まないギ酸またはギ酸水溶液が利用されており、ギ酸水溶液で回収する方が用途が広い。ギ酸含有排水からのギ酸の回収利用を進めるため、前述の通り、塩化ナトリウムなどのギ酸塩以外の塩との混合物の状態となっている排水から塩を除去する必要がある。
【0006】
また、CO
2
ガスやCOガスなどからギ酸を合成する方法の一例では、一次合成液としてギ酸、水および塩の混合液が生成する場合もあり、ギ酸を精製するためのより簡便な脱塩法が望まれている。
【0007】
ギ酸含有水からギ酸を回収する方法としてギ酸含有排水中の水を蒸発させて濃縮分離する蒸発濃縮法がある。
しかし、排水由来のギ酸含有水は、前述の通り、通常、ギ酸の他に塩を含み、また、中性~アルカリ性では、水中のギ酸はほとんどがギ酸イオンの状態で存在する。この状態では、ギ酸含有排水を蒸留しても、ギ酸イオンは揮発しないため、留出液に移動しない。すなわち、ギ酸含有排水を蒸留しても、ギ酸イオンは塩と共に濃縮されて缶出液中に残留する。そのため、ギ酸と塩とを分離してギ酸水溶液を得ることはできない。
【0008】
特許文献1には、ギ酸を含有する塩基性溶液を、まず陽イオン交換樹脂と接触させて酸性にした後、陰イオン交換樹脂と接触させることで液中のギ酸を陰イオン交換樹脂に吸着させ、吸着後の陰イオン交換樹脂を塩酸などの酸で再生することで、ギ酸が濃縮した溶離液を得る方法が示されている。この方法では、ギ酸と共存するアニオンが炭酸イオンや重炭酸イオンの場合は酸性としてこれらを遊離炭酸(CO
2
またはH
2
CO
3
)とすることで陰イオン交換樹脂へのギ酸の吸着量を相対的に高くできるが、液中に高濃度で塩化物イオンや硫酸イオンなどの強酸が共存する場合は、陰イオン交換樹脂へのギ酸の吸着量は少なくなる。また、ギ酸が陰イオン交換樹脂に吸着した場合も、ギ酸が吸着した陰イオン交換樹脂に対し、塩酸などの酸を再生剤としてギ酸を溶出させる工程で、脱離に使われなかった再生剤中の塩(塩化物イオンや硫酸イオン)がギ酸濃縮液に混入する。このため、ギ酸以外の塩を含まないギ酸水溶液として回収することは困難で後段で蒸留などによる脱塩が必要となる。また、ギ酸を高濃度で含む再生液のみを分取する場合は残りの部分が排液となるため、ギ酸回収効率が悪い。
【先行技術文献】
【特許文献】
【0009】
特開2020-15684号公報
【発明の概要】
【発明が解決しようとする課題】
【0010】
本発明は、ギ酸またはギ酸塩を含む水溶液から、簡便な操作で塩が除去されたギ酸水溶液を回収する方法を提供することを課題とする。
【課題を解決するための手段】
(【0011】以降は省略されています)
この特許をJ-PlatPat(特許庁公式サイト)で参照する
関連特許
栗田工業株式会社
ギ酸の回収方法
22日前
栗田工業株式会社
電気イオン濃縮装置
1か月前
栗田工業株式会社
生物処理水の利用方法
1か月前
栗田工業株式会社
逆浸透膜装置の運転方法
1か月前
栗田工業株式会社
超純水製造装置の制御方法
1か月前
栗田工業株式会社
リチウム含有物の濃縮方法
21日前
栗田工業株式会社
電気脱イオン装置の運転方法
1か月前
栗田工業株式会社
有機物含有水の脱泡処理装置
29日前
栗田工業株式会社
方法、システム及びプログラム
13日前
栗田工業株式会社
リチウム二次電池正極材の処理方法
21日前
栗田工業株式会社
洗浄水製造装置及び洗浄水製造方法
13日前
栗田工業株式会社
水処理拠点の状況診断支援システム
6日前
栗田工業株式会社
洗浄水製造装置及び洗浄水製造方法
6日前
栗田工業株式会社
水処理拠点の状況診断支援システム
6日前
株式会社デンソー
液体分離システム
21日前
栗田工業株式会社
微生物発電装置および微生物発電方法
1か月前
栗田工業株式会社
超純水製造装置の立ち上げ時の洗浄方法
29日前
栗田工業株式会社
有機物含有排水からの水回収装置及び方法
1か月前
日本製紙クレシア株式会社
パンツ型紙おむつ
1か月前
栗田工業株式会社
熱交換器内のかき取り板の移動装置及び熱交換器
1か月前
栗田工業株式会社
水・蒸気サイクル中の有機系溶存物質の除去方法
1か月前
栗田工業株式会社
フッ化物イオン及びカチオン含有水の処理方法及び装置
8日前
栗田工業株式会社
排水の水質測定システム、排水処理設備及び排水の水質測定方法
2日前
栗田工業株式会社
蓄電デバイス輸送容器、及びこれを用いた蓄電デバイスの輸送方法
6日前
栗田工業株式会社
ベルトコンベアの監視方法、ベルトコンベアの制御方法及びプログラム
2か月前
栗田工業株式会社
混合イオン交換樹脂におけるアニオン交換樹脂とカチオン交換樹脂との分離方法
29日前
株式会社西部技研
除湿装置
1か月前
株式会社日本触媒
ドロー溶質
1か月前
プライミクス株式会社
攪拌装置
21日前
日本バイリーン株式会社
フィルタ
1か月前
サンノプコ株式会社
消泡剤
1か月前
東レ株式会社
遠心ポッティング方法
1か月前
トヨタ自動車株式会社
濾過装置
1か月前
株式会社切川物産
撹拌装置
22日前
株式会社高垣製作所
粉粒体加工装置
6日前
トヨタ紡織株式会社
フィルタ
15日前
続きを見る
他の特許を見る