TOP
|
特許
|
意匠
|
商標
特許ウォッチ
Twitter
他の特許を見る
10個以上の画像は省略されています。
公開番号
2025155238
公報種別
公開特許公報(A)
公開日
2025-10-14
出願番号
2024058944
出願日
2024-04-01
発明の名称
超純水製造装置の制御方法
出願人
栗田工業株式会社
代理人
個人
,
個人
主分類
C02F
1/00 20230101AFI20251006BHJP(水,廃水,下水または汚泥の処理)
要約
【課題】 後段システムやユースポインでの使用水量に応じて、送水ポンプの稼働電力を調整して、送水量を制御可能な純水製造装置の制御方法を提供する。
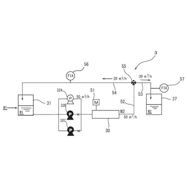
【解決手段】 循環水の水量を20m
3
/hに固定し、送水ポンプ32A,32B,32Cの設計最大吐出量が60m
3
/hで、サブシステムでの一次純水W2の使用量が80m
3
/hの場合、ポンプの稼働台数は1.67≦2(台)となる。そこで、送水ポンプの稼働台数を2台として、送水ポンプ32A,32Bを稼働する。この際、送水ポンプ32A,32Bの出力をインバータ制御により83%として運転して100m
3
/hの一次純水W2を製造する。そして、コントロール弁55により80m
3
/hをサブタンク37に送水し、余剰分の20m
3
/hを被処理水タンク31に連通する循環路54に送水する。
【選択図】 図4
特許請求の範囲
【請求項1】
被処理水の貯留槽と、この貯留槽に貯留された被処理水を送水する3系列以上の送水ポンプと、前記送水ポンプの後段に設けられた一以上の水処理装置とを備え、該水処理装置により製造された純水を、後段システム又はユ-スポイントに送水する送水路と、この送水路から分岐した余剰分の純水を貯留槽に返送する循環路とを有する純水装置の制御方法であって、
前記後段システム又はユ-スポイントの純水の要求量に応じて、送水ポンプの稼働台数の制御及び/または前記送水ポンプの出力の制御を行う、純水製造装置の制御方法。
続きを表示(約 520 文字)
【請求項2】
前記循環路に循環させる水量が前記送水ポンプの設計最大吐出量の総和の20%以下となるように送水ポンプの稼働台数の制御及び/または前記送水ポンプの出力の制御を行う、請求項1に記載の純水製造装置の制御方法。
【請求項3】
前記送水ポンプの出力の制御が、該送水ポンプの設計最大吐出量の60~100%である、請求項2に記載の純水製造装置の制御方法。
【請求項4】
前記ポンプの稼働台数を、純水の送水量を1台あたりのポンプの設計最大吐出量で除した値を、切り上げて自然数とした台数となるように制御する、請求項3に記載の純水製造装置の制御方法。
【請求項5】
前記一次純水装置で製造される純水の送水路に薬注装置を供え、該一次純水装置で製造される純水の送水量に応じて、前記薬注装置からの薬品の添加量の調整を行う、請求項1~4のいずれか1項に記載の純水製造装置の制御方法。
【請求項6】
前記一次純水装置で製造される純水を後段システムに送水し、該後段システムの送水量に応じて、前記後段システムの調整運転を行う、請求項1~4のいずれか1項に記載の純水製造装置の制御方法。
発明の詳細な説明
【技術分野】
【0001】
本発明は半導体、液晶等の電子産業分野で利用される超純水を製造するのに好適な純水製造装置の制御方法に関し、特に後段システムやユースポインでの使用水量に応じて送水量を制御可能な純水製造装置の制御方法に関する。
続きを表示(約 2,200 文字)
【背景技術】
【0002】
従来、半導体等の電子産業分野で用いられている超純水は、例えば、図6に示すような超純水製造装置により製造される。図6において、超純水製造装置1は、前処理装置2、一次純水装置(純水製造装置)3、及び二次純水製造装置(サブシステム)4といった3段の装置で構成されている。
【0003】
前処理装置2は、凝集処理装置21と除濁UF膜装置22とからなり、この前処理装置2では、原水Wの凝集沈殿、膜ろ過などによる前処理が施され、主に懸濁物質が除去される。
【0004】
一次純水装置3は、前処理水(被処理水)W1を貯留する被処理水タンク31と、この前処理水W1を送水する送水ポンプ32と、逆浸透膜装置33と、膜式脱気装置34と、紫外線酸化装置35と、電気脱イオン装置36とを有する。この一次純水装置3では、逆浸透膜装置33により前処理水W1中の微粒子・イオン類を除去し、膜式脱気装置34で溶存酸素を低減し、紫外線酸化装置35で有機物(TOC成分)を分解する。続いて電気脱イオン装置36により金属イオン、炭酸イオン、有機酸類などを除去して一次純水(純水)W2を製造する。製造された一次純水W2は、サブシステム4に供給するためのサブタンク37に貯水される。
【0005】
超純水製造の最終工程を担うサブシステム(二次純水装置)4は、サブタンク37から一次純水W2を送給するポンプ41と、この一次純水W2を処理する紫外線酸化装置42と膜式脱気装置43と非再生型混床式イオン交換装置44と膜濾過装置としての限外濾過(UF)膜45とで構成され、さらに必要に応じRO膜分離装置等が設けられている場合もある。このサブシステム4では、紫外線酸化装置42により一次純水W2中に含まれる微量の有機物(TOC成分)を酸化分解し脱気した後、続いて非再生型混床式イオン交換装置44で処理することで残留した炭酸イオン、有機酸類、アニオン性物質、さらには金属イオンやカチオン性物質をイオン交換によって除去する。そして、限外濾過(UF)膜45で微粒子を除去して超純水W3とし、これをユースポイント5に供給する。
【0006】
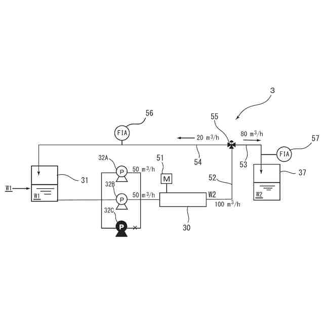
上述したような超純水製造装置1における一次純水製造装置3は、図7に示すように複数系列(図7においては3系列)の送水ポンプ32A,32B,32Cを有するのが一般的であり、この送水ポンプの後段には送水ポンプ後段の一次純水装置、すなわち図6に示す一次純水装置3では、逆浸透膜装置と膜式脱気装置と紫外線酸化装置と電気脱イオン装置とからなる水処理装置30が配置されている。なお、51は、逆浸透膜の被処理水のpH調整剤などの薬注装置である。そして、水処理装置30に接続した送水路52は、サブタンク37に連通する供給路53と被処理水タンク31に連通する循環路54とに分岐していて、この分岐部には流量調整部としてのコントロール弁55が設けられている。
【0007】
そして、サブシステム4に一次純水W2を安定して供給するために、送水ポンプ32A,32B,32Cを設計最大吐出量で駆動して一次純水W2を過剰量に製造し、供給路53からサブタンク37にサブシステム4の必要量を送給し、余剰分はコントロール弁55によりで循環路54から被処理水タンク31に返送して循環する制御を行っている。
【0008】
図7に示すようにサブシステム4での一次純水W2の使用量(要求量)が140m
3
/h、送水ポンプ32A,32B,32Cの設計最大吐出量が60m
3
/hの場合、送水ポンプ32A,32B,32Cを設計最大吐出量で運転して180m
3
/hの一次純水W2を製造する。そして、コントロール弁55により140m
3
/hをサブタンク37に送水し、余剰分の40m
3
/hを被処理水タンク31に連通する循環路54に送水し、サブシステム4での一次純水W2の使用量に応じて、返送する一次純水W2の量を増減させていた。
【発明の概要】
【発明が解決しようとする課題】
【0009】
しかしながら、上述したような従来の超純水製造装置の制御方法では、送水ポンプ32A,32B,32Cを設計最大吐出量で運転しているので、例えば、図8に示すようにサブシステム4での一次純水W2の使用量が100m
3
/hと大幅に低下した場合には、80m
3
/hの水量を循環路54から返送することになる。すなわち、必要以上の一次純水W2を製造している。そのため、送水ポンプ32A,32B,32Cや紫外線酸化装置、電気脱イオン装置などの装置が余剰に稼働しており、エネルギーの削減の余地が大きい、という問題がある。特に、超純水製造装置1においてポンプの消費電力は約6割程度を占めることから、送水ポンプ32A,32B,32Cの消費電力削減できれば、省エネルギーに対する貢献が大きい。
【0010】
本発明は、上記課題に鑑みてなされたものであり、後段システムやユースポインでの使用水量に応じて、送水ポンプの稼働電力を調整して、送水量を制御可能な純水製造装置の制御方法を提供することを目的とする。
【課題を解決するための手段】
(【0011】以降は省略されています)
この特許をJ-PlatPat(特許庁公式サイト)で参照する
関連特許
栗田工業株式会社
排水回収装置
1か月前
栗田工業株式会社
ギ酸の回収方法
10日前
栗田工業株式会社
ギ酸の回収方法
1か月前
栗田工業株式会社
電気脱イオン装置
2か月前
栗田工業株式会社
用水の水質予測方法
1か月前
栗田工業株式会社
電気イオン濃縮装置
1か月前
栗田工業株式会社
生物処理水の利用方法
22日前
栗田工業株式会社
畜糞造粒物の製造方法
1か月前
栗田工業株式会社
放射性廃液の処理方法
2か月前
栗田工業株式会社
逆浸透膜装置の運転方法
25日前
栗田工業株式会社
有機物含有排水の処理方法
2か月前
栗田工業株式会社
リチウム含有物の濃縮方法
9日前
栗田工業株式会社
有機性排水の生物処理方法
2か月前
栗田工業株式会社
超純水製造装置の制御方法
1か月前
栗田工業株式会社
有機物含有水の脱泡処理装置
17日前
栗田工業株式会社
電気脱イオン装置の運転方法
1か月前
栗田工業株式会社
水質予測方法及び水質制御方法
1か月前
栗田工業株式会社
方法、システム及びプログラム
1日前
栗田工業株式会社
管内面の洗浄用プラグ及び洗浄方法
1か月前
栗田工業株式会社
洗浄水製造装置及び洗浄水製造方法
1日前
栗田工業株式会社
リチウム二次電池正極材の処理方法
9日前
栗田工業株式会社
微生物発電装置および微生物発電方法
1か月前
株式会社デンソー
液体分離システム
9日前
栗田工業株式会社
超純水製造装置の立ち上げ時の洗浄方法
17日前
栗田工業株式会社
有機物含有排水からの水回収装置及び方法
1か月前
日本製紙クレシア株式会社
パンツ型紙おむつ
22日前
栗田工業株式会社
水・蒸気サイクル中の有機系溶存物質の除去方法
1か月前
栗田工業株式会社
熱交換器内のかき取り板の移動装置及び熱交換器
1か月前
栗田工業株式会社
純水製造システム、及び純水製造システムの運転方法
2か月前
栗田工業株式会社
推定システム、推定方法及びコンピュータープログラム
2か月前
栗田工業株式会社
ベルトコンベアの監視方法、粉体の搬送方法及びプログラム
1か月前
栗田工業株式会社
ベルトコンベアの監視方法、ベルトコンベアの制御方法及びプログラム
1か月前
栗田工業株式会社
混合イオン交換樹脂におけるアニオン交換樹脂とカチオン交換樹脂との分離方法
17日前
栗田工業株式会社
ベルトコンベアの監視方法、粉体の搬送方法、ベルトコンベアの監視システム及びプログラム
1か月前
株式会社げんき
液体活性化装置
25日前
新・産業洗浄株式会社
曝気装置
1日前
続きを見る
他の特許を見る