TOP
|
特許
|
意匠
|
商標
特許ウォッチ
Twitter
他の特許を見る
10個以上の画像は省略されています。
公開番号
2025178208
公報種別
公開特許公報(A)
公開日
2025-12-05
出願番号
2025086136
出願日
2025-05-23
発明の名称
粒子の分級装置及び粒子の分級方法
出願人
三菱化工機株式会社
代理人
個人
主分類
B01D
35/06 20060101AFI20251128BHJP(物理的または化学的方法または装置一般)
要約
【課題】粒子の分級装置及び粒子の分級方法を提供する。
【解決手段】
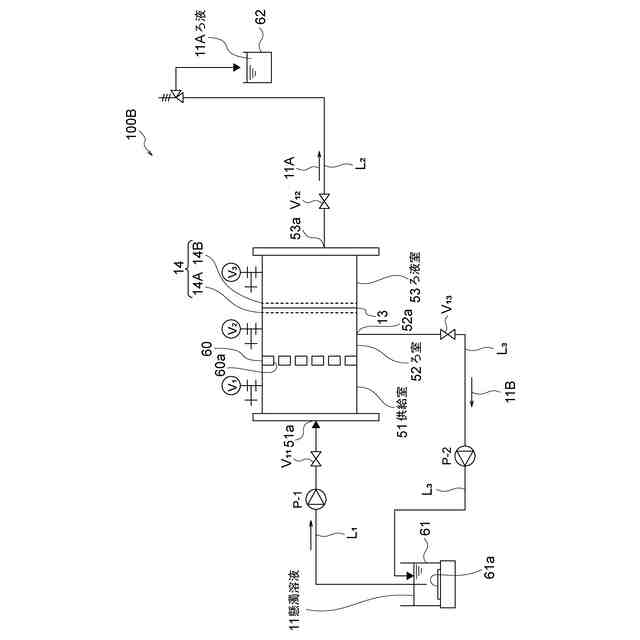
粒子が分散された懸濁溶液11を供給する供給51と、電界ろ過作用により溶液中の微粒子成分を透過し、粗粒子成分の濃縮液を保留するろ室52と、透過した微粒子成分を含むろ液として外部に排出するろ液室53と、を備え、ろ室52は、供給室側に配置された貫通穴を有する平板のアノード電極14と、ろ液室53側に配置され、マイナス帯電成分の粗粒子成分を阻止する細孔を有する隔膜13を備えると共に、細孔を有するカソードろ板電極14と、を備えてなる。
【選択図】図1
特許請求の範囲
【請求項1】
粒子が分散された懸濁溶液を供給する供給室と、
電界ろ過作用により溶液中の微粒子成分を透過し、粗粒子成分の濃縮液を保留するろ室と、
透過した微粒子成分を含むろ液として外部に排出するろ液室と、を備え、
前記ろ室は、
前記供給室側に配置された貫通穴を有する平板のアノード電極と、
前記ろ液室側に配置され、前記マイナス帯電成分の粗粒子成分を阻止する細孔を有する隔膜を備えると共に、細孔を有するカソードろ板電極と、
を備えてなることを特徴とする粒子の分級装置。
続きを表示(約 1,000 文字)
【請求項2】
前記懸濁溶液を供給する供給タンクと、
前記供給室に前記懸濁溶液を前記供給タンクから供給する供給ラインと、
前記ろ液室のろ液排出部からろ液を外部に排出する第一排出ラインと、
前記ろ室の排出部から前記粗粒子成分を含む濃縮液を外部に排出する第二排出ラインと、
を備えることを特徴とする請求項1記載の粒子の分級装置。
【請求項3】
前記ろ室の前記排出部から粗粒子成分を含む濃縮液を排出する第二排出ラインが前記供給タンクに接続され、排出された前記粗粒子成分を含む濃縮液を供給タンク側に戻すことを特徴とする請求項2記載の粒子の分級装置。
【請求項4】
前記隔膜の表面に、フッ素ガスを用いた表面処理層を形成することを特徴とする請求項1記載の粒子の分級装置。
【請求項5】
前記カソードろ板電極と前記平板のアノード電極の各々の表面に、高比誘電率の被覆層を形成することを特徴とする請求項1に記載の粒子の分級装置。
【請求項6】
前記高比誘電率の被覆層がポーリング処理されていることを特徴とする請求項5に記載の粒子の分級装置。
【請求項7】
懸濁溶液を供給する供給室と、
電界ろ過作用により懸濁溶液中の微粒子成分を透過し、粗粒子成分の濃縮液を保留するろ室と、
透過した微粒子を含むろ液として外部に排出するろ液室と、を備え、
前記ろ室が、
前記供給室F側に配置された貫通穴を有する平板のアノード電極と、
前記ろ液室側に配置され、前記マイナス帯電成分の粒子を分離する細孔を有する隔膜を備えると共に、細孔を有するカソードろ板電極と、
を備えてなる電界ろ過装置を用い、
前記懸濁溶液中の微粒子と粗粒子を分級することを特徴とする粒子の分級方法。
【請求項8】
懸濁溶液を供給する供給液の流量を可変して、
電界ろ過作用により懸濁溶液中の微粒子と粗粒子を分級する割合を変化させることを特徴とする請求項4記載の粒子の分級方法。
【請求項9】
前記ろ室に印加する電圧と前記カソードろ板電極に印加する電圧とを可変して、
電界ろ過作用により懸濁溶液中の微粒子と粗粒子を分級する割合を変化させることを特徴とする請求項4記載の粒子の分級方法。
発明の詳細な説明
【技術分野】
【0001】
本発明は、粒子流体系スラリー溶液(懸濁溶液)中の粒子の粒子径の大小をクラス別に分離する、所謂、分級する粒子の分級装置及び分級方法に関する。
続きを表示(約 1,700 文字)
【背景技術】
【0002】
生体バイオマスが生産する主な有機物質は、例えば、糖質、蛋白質、脂質(例えばレシチン)に大分類される。糖質、蛋白質、脂質は、粒子径の大小や分離量の大小によって、その物性や効能が変化する。
コロイダルシリカやアルミナなど、無機物質のコロイド微粒子も粒子径の大小のクラス分けによって工業的利用方法や工業的利用価値、品質評価が変化する。
【0003】
ここで、レシチンは、医薬部外品表示名では「大豆リン脂質、卵黄レシチン」、部外品表示別名では、「卵黄リン脂質」とされ、例えば、乳化、分散、保湿、持続性向上など薬剤として利用されている(化粧品配合成分「レシチン」の総合レポート:非特許文献1参照)。細粒(微粒)レシチンは人体における吸収性が良好であり、医薬品の各種用途の原料とされている。
【先行技術文献】
【特許文献】
【0004】
「レシチンの利用の現状及び食餌性 レシチンの実際的な機能」https://www.jstage.jst.go.jp/article/jos1956/40/10/40_10_951/_pdf
【発明の概要】
【発明が解決しようとする課題】
【0005】
一般的な従来技術は、懸濁溶液スラリーから所定の粒径範囲の粒子群を分級するには、例えば、ろ材平均細孔径が200nmのろ材を用いてろ過分離し、ろ材平均細孔径を透過するか、透過しないかの物理的なろ過の分別を用いて粒子の大小のクラスに分離、つまり分級している。
【0006】
しかしながら、ろ材細孔の物理的な透過を用いて粒子を分級操作する場合、長時間に亙って分級操作を行うと、ろ材の表面側にケーキ層が形成され、さらには、ろ材細孔の目詰まりが発生し、ろ材の細孔径が変化してしまう課題がある。
この結果、従来技術では、ろ材の細孔径を透過するか、透過しないかの濾しとる物理的な分別ろ過法では安定した分級ができない、という問題がある。
【0007】
ここで、例えば粒子の一例であるレシチンの粒径分布としては、例えば、40~4000μmとされている。
例えば、1000nm以下(好ましくは800nm以下)の微粒レシチンは、人体における吸収性が良好であるとされ、粒径分布が揃ったレシチン原料が切望されている。そこで、粗粒と微粒レシチンとを良好に分級したいという課題がある。
【0008】
以上の問題に鑑み、本発明は、電界ろ過法により分画分級が可能であり、高品位の微粒子を効率良く生産できることが期待できる粒子の分級装置及び粒子の分級方法を提供することを課題とする。
【課題を解決するための手段】
【0009】
本発明に係る粒子の分級装置は、
粒子が分散された懸濁溶液を供給する供給室と、
電界ろ過作用により溶液中の微粒子成分を透過し、粗粒子成分の濃縮液を保留するろ室と、
透過した微粒子成分を含むろ液として外部に排出するろ液室と、を備え、
前記ろ室は、
前記供給室側に配置された貫通穴を有する平板のアノード電極と、
前記ろ液室側に配置され、前記マイナス帯電成分の粗粒子成分を阻止する細孔を有する隔膜を備えると共に、細孔を有するカソードろ板電極と、
を備えてなることを特徴とする。
【0010】
本発明に係る粒子の分級方法は、
懸濁溶液を供給する供給室と、
電界ろ過作用により懸濁溶液中の微粒子成分を透過し、粗粒子成分の濃縮液を保留するろ室と、
透過した微粒子を含むろ液として外部に排出するろ液室と、を備え、
前記ろ室が、
前記供給室側に配置された貫通穴を有する平板のアノード電極と、
前記ろ液室側に配置され、前記マイナス帯電成分の粒子を分離する細孔を有する隔膜を備えると共に、細孔を有するカソードろ板電極と、
を備えてなる電界ろ過装置を用い、
前記懸濁溶液中の微粒子と粗粒子を分級することを特徴とする
【発明の効果】
(【0011】以降は省略されています)
この特許をJ-PlatPat(特許庁公式サイト)で参照する
関連特許
三菱化工機株式会社
粒子の分級装置及び粒子の分級方法
1日前
三菱化工機株式会社
電界ろ過装置及び電界ろ過装置のろ材の製造方法
24日前
三菱化工機株式会社
豆乳の分離装置、豆乳の分離方法、無臭豆乳の製造方法、無臭豆乳凝固物の製造方法及び代用肉の製造方法
1日前
株式会社西部技研
除湿装置
1か月前
株式会社日本触媒
ドロー溶質
1か月前
プライミクス株式会社
攪拌装置
16日前
サンノプコ株式会社
消泡剤
1か月前
日本バイリーン株式会社
フィルタ
1か月前
東レ株式会社
遠心ポッティング方法
1か月前
トヨタ自動車株式会社
濾過装置
1か月前
株式会社切川物産
撹拌装置
17日前
株式会社高垣製作所
粉粒体加工装置
1日前
トヨタ紡織株式会社
フィルタ
10日前
栗田工業株式会社
ギ酸の回収方法
17日前
トヨタ紡織株式会社
水流帯電装置
10日前
松岡紙業 株式会社
油吸着体の製造方法
1か月前
個人
吸着材複合粒子
1日前
大和ハウス工業株式会社
反応装置
1か月前
個人
気液混合装置
1か月前
株式会社フクハラ
圧縮空気圧回路ユニット
1か月前
富士電機株式会社
ガス処理システム
1か月前
本田技研工業株式会社
ガス回収装置
2か月前
東芝ライテック株式会社
光照射装置
1か月前
株式会社明電舎
成膜装置
1か月前
東芝ライテック株式会社
紫外線処理装置
16日前
日本化薬株式会社
直鎖ブテン製造用触媒及びその使用
1か月前
本田技研工業株式会社
二酸化炭素回収装置
1か月前
本田技研工業株式会社
二酸化炭素回収装置
1か月前
株式会社ダイセル
圧力容器
8日前
ノリタケ株式会社
触媒材料およびその利用
1か月前
株式会社HELIX
加熱装置
2日前
ノリタケ株式会社
触媒材料およびその利用
1か月前
本田技研工業株式会社
二酸化炭素回収装置
1か月前
本田技研工業株式会社
二酸化炭素回収装置
1か月前
本田技研工業株式会社
二酸化炭素回収装置
1か月前
ノリタケ株式会社
触媒材料およびその利用
1か月前
続きを見る
他の特許を見る