TOP
|
特許
|
意匠
|
商標
特許ウォッチ
Twitter
他の特許を見る
公開番号
2025179623
公報種別
公開特許公報(A)
公開日
2025-12-10
出願番号
2024086505
出願日
2024-05-28
発明の名称
加工システム
出願人
株式会社ダイヘン
代理人
個人
,
個人
主分類
B23K
9/10 20060101AFI20251203BHJP(工作機械;他に分類されない金属加工)
要約
【課題】加工先端具の付け替えの手間を低減することができる加工システムを提供する。
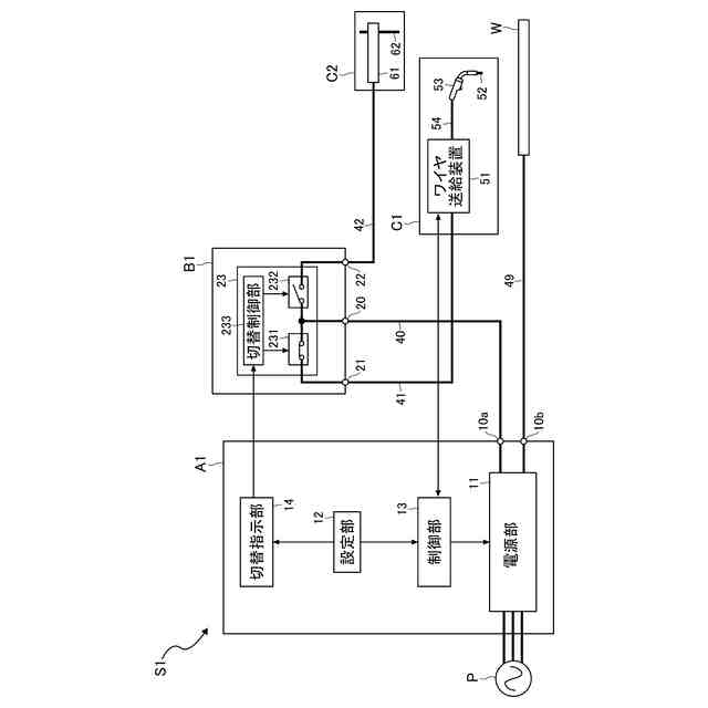
【解決手段】加工システムS1は、複数の加工方法を選択的に切り替え、選択された加工方法に応じた加工電力を出力する電源装置A1と、加工電力を入力される切替装置B1とを備える。切替装置B1は、加工電力の入力端子20と、第1出力端子21および第2出力端子22と、第1出力端子21が入力端子20に電気的に接続された第1接続状態と第2出力端子22が入力端子20に電気的に接続された第2接続状態とを切り替える切替部23とを備える。電源装置A1は、複数の加工方法を選択的に設定する設定部12と、設定された加工方法に応じた加工電力を出力する電源部11とを備える。複数の加工方法は、第1加工方法および第2加工方法を含む。切替部23は、第1加工方法が設定されている場合に第1接続状態にし、第2加工方法が設定されている場合に第2接続状態にする。
【選択図】図1
特許請求の範囲
【請求項1】
互いに異なる複数の加工方法を選択的に切り替え、選択された加工方法に応じた加工電力を出力する電源装置と、
前記電源装置から前記加工電力を入力される切替装置と、
を備え、
前記切替装置は、
前記加工電力の入力端子と、
第1出力端子および第2出力端子と、
前記第1出力端子が前記入力端子に電気的に接続された第1接続状態と、前記第2出力端子が前記入力端子に電気的に接続された第2接続状態とを切り替える切替部と、
を備え、
前記電源装置は、
前記複数の加工方法を選択的に設定する設定部と、
前記設定された加工方法に応じた前記加工電力を出力する電源部と、
を備え、
前記複数の加工方法は、第1加工方法と第2加工方法とを含み、
前記切替部は、前記設定部によって前記第1加工方法が設定されている場合に前記第1接続状態にし、前記第2加工方法が設定されている場合に前記第2接続状態にする、加工システム。
続きを表示(約 620 文字)
【請求項2】
前記電源装置は、前記設定された加工方法に応じて、前記第1接続状態と前記第2接続状態との切り替えを指示する切替信号を出力する切替指示部をさらに備え、
前記切替部は、前記切替指示部から前記切替信号を入力され、入力された前記切替信号に応じて、前記第1接続状態と前記第2接続状態との切り替えを行う、請求項1に記載の加工システム。
【請求項3】
前記電源部から出力される加工電流を検出する検出部をさらに備え、
前記検出部の検出結果により加工作業中であると判断される間は、前記第1接続状態と前記第2接続状態との切り替えが禁止される、請求項1または請求項2に記載の加工システム。
【請求項4】
前記切替部は、前記第1出力端子と前記入力端子との導通状態および遮断状態を切り替える第1接点と、前記第2出力端子と前記入力端子との導通状態および遮断状態を切り替える第2接点と、を含み、
前記第1接点および前記第2接点は、電磁接触器で構成されており、
前記第1接点と前記第2接点との一方が導通状態のとき、前記第1接点と前記第2接点との他方が遮断状態となる、請求項1または請求項2に記載の加工システム。
【請求項5】
前記第1加工方法は、消耗電極式のアーク溶接法であり、
前記第2加工方法は、ガウジング法である、請求項1または請求項2に記載の加工システム。
発明の詳細な説明
【技術分野】
【0001】
本開示は、加工システムに関する。
続きを表示(約 1,800 文字)
【背景技術】
【0002】
従来、トーチの電極の先端と被加工物との間にアークを発生させて、被加工物の溶接または切断などの熱加工を行う加工システムが知られている。熱加工には、様々な種類が存在する。例えば、被加工物をアーク熱によって溶接するアーク溶接においても、消耗電極式の被覆アーク溶接、MAG溶接(Metal Active Gas Welding)およびMIG溶接(Metal Inert Gas Welding)や、非消耗電極式のTIG(Tungsten Inert Gas)溶接などがある。例えば、特許文献1には、消耗電極式の溶接システムの一例が開示されている。また、特許文献2には、非消耗電極式の溶接システムの一例が開示されている。その他、熱加工には、溶接の不良や欠陥が生じた部分を取り除くために溝をつけるガウジングなどもある。
【先行技術文献】
【特許文献】
【0003】
特表2015-528394号公報
特開2023-86950号公報
【発明の概要】
【発明が解決しようとする課題】
【0004】
近年、上記MAG溶接や上記ガウジングなどの複数の加工方法に対応した電源装置があり、これらの加工において、共通の電源装置を用いることが可能である。しかしながら、加工先端具(例えば加工用トーチ)は、各加工方法に対応したものを用いる必要があるため、加工方法に応じた加工先端具に、付け替えなければならない。
【0005】
本開示は、上記事情に鑑みて考え出されたものであり、その目的は、加工先端具の付け替えの手間を低減することができる加工システムを提供することにある。
【課題を解決するための手段】
【0006】
本開示によって提供される加工システムは、互いに異なる複数の加工方法を選択的に切り替え、選択された加工方法に応じた加工電力を出力する電源装置と、前記電源装置から前記加工電力を入力される切替装置と、を備え、前記切替装置は、前記加工電力の入力端子と、第1出力端子および第2出力端子と、前記第1出力端子が前記入力端子に電気的に接続された第1接続状態と、前記第2出力端子が前記入力端子に電気的に接続された第2接続状態とを切り替える切替部と、を備え、前記電源装置は、前記複数の加工方法を選択的に設定する設定部と、前記設定された加工方法に応じた前記加工電力を出力する電源部と、を備え、前記複数の加工方法は、第1加工方法と第2加工方法とを含み、前記切替部は、前記設定部によって前記第1加工方法が設定されている場合に前記第1接続状態にし、前記第2加工方法が設定されている場合に前記第2接続状態にする。
【0007】
前記加工システムの好ましい実施の形態において、前記電源装置は、前記設定された加工方法に応じて、前記第1接続状態と前記第2接続状態との切り替えを指示する切替信号を出力する切替指示部をさらに備え、前記切替部は、前記切替指示部から前記切替信号を入力され、入力された前記切替信号に応じて、前記第1接続状態と前記第2接続状態との切り替えを行う。
【0008】
前記加工システムの好ましい実施の形態において、前記電源部から出力される加工電流を検出する検出部をさらに備え、前記検出部の検出結果により加工作業中であると判断される間は、前記第1接続状態と前記第2接続状態との切り替えが禁止される。
【0009】
前記加工システムの好ましい実施の形態において、前記切替部は、前記第1出力端子と前記入力端子との導通状態および遮断状態を切り替える第1接点と、前記第2出力端子と前記入力端子との導通状態および遮断状態とを切り替える第2接点と、を含み、前記第1接点および前記第2接点は、電磁接触器で構成されており、前記第1接点と前記第2接点との一方が導通状態のとき、前記第1接点と前記第2接点との他方が遮断状態となる。
【0010】
前記加工システムの好ましい実施の形態において、前記第1加工方法は、消耗電極式のアーク溶接法であり、前記第2加工方法は、ガウジング法である。
【発明の効果】
(【0011】以降は省略されています)
この特許をJ-PlatPat(特許庁公式サイト)で参照する
関連特許
株式会社ダイヘン
充電装置
今日
株式会社ダイヘン
制御装置
2か月前
株式会社ダイヘン
充電装置
2か月前
株式会社ダイヘン
搬送装置
2か月前
株式会社ダイヘン
充電装置
2か月前
株式会社ダイヘン
溶接装置
14日前
株式会社ダイヘン
充電装置
2か月前
株式会社ダイヘン
充電装置
2か月前
株式会社ダイヘン
溶接トーチ
1か月前
株式会社ダイヘン
送配電装置
5日前
株式会社ダイヘン
加工システム
今日
株式会社ダイヘン
溶接電源装置
2か月前
株式会社ダイヘン
回生ユニット
2か月前
株式会社ダイヘン
電力システム
2か月前
株式会社ダイヘン
電力変換装置
2か月前
株式会社ダイヘン
研削システム
1か月前
株式会社ダイヘン
固相接合装置
3か月前
株式会社ダイヘン
電力管理装置
3か月前
株式会社ダイヘン
固相接合装置
3か月前
株式会社ダイヘン
固相接合装置
3か月前
株式会社ダイヘン
電圧調整装置
7日前
株式会社ダイヘン
固相接合装置
3か月前
株式会社ダイヘン
電極交換装置
1か月前
株式会社ダイヘン
プラズマ発生器
2か月前
株式会社ダイヘン
絶縁紙巻回装置
2か月前
株式会社ダイヘン
レーザ接合装置
1か月前
株式会社ダイヘン
インバータ装置
1か月前
株式会社ダイヘン
パルス電源装置
2か月前
株式会社ダイヘン
インバータ装置
2か月前
株式会社ダイヘン
変圧器組立装置
2か月前
株式会社ダイヘン
ロボットシステム
2か月前
株式会社ダイヘン
ロボットシステム
2か月前
株式会社ダイヘン
パワーモジュール
2か月前
株式会社ダイヘン
パワーモジュール
2か月前
株式会社ダイヘン
パワーモジュール
2か月前
株式会社ダイヘン
熱加工用電源装置
1か月前
続きを見る
他の特許を見る