TOP
|
特許
|
意匠
|
商標
特許ウォッチ
Twitter
他の特許を見る
公開番号
2025179500
公報種別
公開特許公報(A)
公開日
2025-12-10
出願番号
2024086294
出願日
2024-05-28
発明の名称
小型電動車両の動力伝達装置
出願人
スズキ株式会社
代理人
弁理士法人日誠国際特許事務所
主分類
B60K
23/00 20060101AFI20251203BHJP(車両一般)
要約
【課題】クラッチ機構が切断された状態で小型電動車両の走行速度が上昇する場合に、制動力を発生させて走行速度の上昇を抑制できる小型電動車両の動力伝達装置を提供すること。
【解決手段】小型電動車両1は、クラッチ機構33と同軸上に遠心ブレーキ41が設けられており、遠心ブレーキ41は、後輪4L、4Rの回転に連動して回転し、後輪4L、4Rが高回転速度になると、後輪4L、4Rの回転の抵抗となる制動力を発生する。
【選択図】図2
特許請求の範囲
【請求項1】
電動機から動力が伝達される入力軸と、
前記入力軸の動力を駆動輪に伝達する差動装置と、
前記入力軸と前記差動装置との間に設けられ、前記入力軸の動力を前記差動装置に減速して伝達する減速機構と、
前記電動機と前記駆動輪との間で動力の伝達を断続するクラッチ機構とを備えた小型電動車両の動力伝達装置であって、
前記クラッチ機構と同軸上にブレーキ機構が設けられており、
前記ブレーキ機構は、前記駆動輪の回転に連動して回転し、前記駆動輪が高回転速度になると、前記駆動輪の回転の抵抗となる制動力を発生することを特徴とする小型電動車両の動力伝達装置。
続きを表示(約 960 文字)
【請求項2】
前記動力伝達装置は、前記入力軸、前記差動装置、前記減速機構および前記ブレーキ機構を収容する減速機ケースを有し、
前記減速機構は、カウンタ軸と、前記カウンタ軸に設けられ、前記入力軸に設けられた入力ギヤに噛み合うカウンタギヤとを含んで構成されており、
前記ブレーキ機構は、前記カウンタ軸と同軸に配置され、前記カウンタ軸の回転によって作動する遠心ブレーキから構成されており、
前記カウンタ軸の一端部は、前記減速機ケースの隔壁を貫通して前記隔壁の外方に突出する突出端部を構成しており、
前記カウンタ軸は、軸受を介して前記隔壁に回転自在に支持されており、
前記カウンタ軸の前記突出端部に前記遠心ブレーキが取付けられていることを特徴とする請求項1に記載の小型電動車両の動力伝達装置。
【請求項3】
前記遠心ブレーキは、
径方向に移動自在な複数のブレーキウェイトと、前記ブレーキウェイトの外周部に設けられた摩擦部材と、前記隔壁に取付けられ、前記ブレーキウェイトの径方向外方を覆う円筒部材とを有し、
前記複数のブレーキウェイトが径方向外方に移動したときに、前記摩擦部材が前記円筒部材に摺接することを特徴とする請求項2に記載の小型電動車両の動力伝達装置。
【請求項4】
運転者の操作に応じて前記摩擦部材を前記円筒部材に押し当てるカム部材を有し、
前記カム部材は、前記ブレーキウェイトを径方向外方に移動させて前記摩擦部材を前記円筒部材に押し当てることを特徴とする請求項3に記載の小型電動車両の動力伝達装置。
【請求項5】
前記差動装置は、ファイナルドリブンギヤを有し、
前記クラッチ機構は、前記カウンタ軸の軸方向に移動自在となるように前記カウンタ軸に取付けられたスリーブを有し、前記スリーブの動きに連動して前記カウンタ軸とカウンタギヤが接続または切断されるように構成されており、
前記スリーブは、前記ファイナルドリブンギヤよりも小径に形成され、前記ファイナルドリブンギヤに噛み合うファイナルドライブギヤを有することを特徴とする請求項2から請求項4のいずれか1項に記載の小型電動車両の動力伝達装置。
発明の詳細な説明
【技術分野】
【0001】
本発明は、小型電動車両の動力伝達装置に関する。
続きを表示(約 1,600 文字)
【背景技術】
【0002】
従来から高齢者等のように足腰に不安を抱える人が利用する小型電動車両が知られている。この小型電動車両には駆動源であるモータと駆動輪との間の動力伝達の断接を行うクラッチが設けられたものが知られている(特許文献1参照)。
【0003】
クラッチはクラッチレバーによって操作されるようになっており、クラッチレバーを操作しない通常状態ではクラッチは接続状態となり、モータと駆動輪が連結しモータの動力が駆動輪に伝達されて小型電動車両が走行される。
【0004】
一方、クラッチレバーを操作するとクラッチが切断状態となり、クラッチが切断状態になると、駆動輪がモータから切り離されることによりモータの負荷が無くなり、小型電動車両を容易に手押しで移動可能となる。
【先行技術文献】
【特許文献】
【0005】
特開2001-346833号公報
【発明の概要】
【発明が解決しようとする課題】
【0006】
ところで、小型電動車両においては、クラッチを切断して小型電動車両を手押しで移動させるときに意図に反した速度とならないように、小型電動車両の走行速度の上昇を抑制できれば、小型電動車両の性能をさらに向上させる上で好ましい。
【0007】
本発明は、上記のような事情に着目してなされたものであり、クラッチ機構が切断された状態で小型電動車両の走行速度が上昇する場合に、制動力を発生させて走行速度の上昇を抑制できる小型電動車両の動力伝達装置を提供することを目的とするものである。
【課題を解決するための手段】
【0008】
本発明は、電動機から動力が伝達される入力軸と、前記入力軸の動力を駆動輪に伝達する差動装置と、前記入力軸と前記差動装置との間に設けられ、前記入力軸の動力を前記差動装置に減速して伝達する減速機構と、前記電動機と前記駆動輪との間で動力の伝達を断続するクラッチ機構とを備えた小型電動車両の動力伝達装置であって、前記クラッチ機構と同軸上にブレーキ機構が設けられており、前記ブレーキ機構は、前記駆動輪の回転に連動して回転し、前記駆動輪が高回転速度になると、前記駆動輪の回転の抵抗となる制動力を発生することを特徴とする。
【発明の効果】
【0009】
このように上記の本発明によれば、クラッチ機構が切断された状態で小型電動車両の走行速度が上昇する場合に、制動力を発生させて走行速度の上昇を抑制できる。
【図面の簡単な説明】
【0010】
図1は、本発明の一実施例に係る動力伝達装置を備えた小型電動車両の右側面図である。
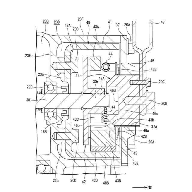
図2は、本発明の一実施例に係る小型電動車両の動力伝達装置の構成図であり、スリーブがクラッチ接続位置に位置した状態を示す。
図3は、本発明の一実施例に係る動力伝達装置を備えた小型電動車両のシートバックの背面図である。
図4は、本発明の一実施例に係る小型電動車両の動力伝達装置の構成図であり、遠心ブレーキの正面図(右方から見た図)である。
図5は、本発明の一実施例に係る小型電動車両の動力伝達装置の構成図であり、スリーブがクラッチ切断位置に位置した状態を示す。
図6は、本発明の一実施例に係る小型電動車両の動力伝達装置の遠心ブレーキの構成図であり、運転者によってブレーキレバーが操作されていないときの状態を示す図である。
図7は、本発明の一実施例に係る小型電動車両の動力伝達装置の遠心ブレーキの構成図であり、運転者によってブレーキレバーが操作されたときの状態を示す図である。
【発明を実施するための形態】
(【0011】以降は省略されています)
この特許をJ-PlatPat(特許庁公式サイト)で参照する
関連特許
スズキ株式会社
開閉機構
1か月前
スズキ株式会社
車体カバー
12日前
スズキ株式会社
シート構造
1か月前
スズキ株式会社
リッド構造
5日前
スズキ株式会社
リッド構造
5日前
スズキ株式会社
シート構造
1か月前
スズキ株式会社
車両制御装置
1か月前
スズキ株式会社
運転支援装置
20日前
スズキ株式会社
動力伝達装置
1か月前
スズキ株式会社
車両用変速機
5日前
スズキ株式会社
車体下部構造
5日前
スズキ株式会社
車体下部構造
5日前
スズキ株式会社
車両制御装置
5日前
スズキ株式会社
電源システム
5日前
スズキ株式会社
車両側部構造
1か月前
スズキ株式会社
車両用制御装置
5日前
スズキ株式会社
パーツボックス
20日前
スズキ株式会社
パーツボックス
20日前
スズキ株式会社
車両の制御装置
1か月前
スズキ株式会社
車両の制御装置
1か月前
スズキ株式会社
車両用制御装置
1か月前
スズキ株式会社
車両の制御装置
14日前
スズキ株式会社
車両用ルーフ構造
1か月前
スズキ株式会社
車両の可動ゲート
1か月前
スズキ株式会社
車両の速度制御装置
1か月前
スズキ株式会社
電動車両の後部構造
1か月前
スズキ株式会社
内燃機関の吸気装置
20日前
スズキ株式会社
車両の制御システム
1か月前
スズキ株式会社
内燃機関の制御装置
12日前
スズキ株式会社
バイフューエル車両
5日前
スズキ株式会社
操作装置の設置構造
5日前
スズキ株式会社
車両の制御システム
1か月前
スズキ株式会社
自動変速機システム
今日
スズキ株式会社
キャブオーバー型車両
1か月前
スズキ株式会社
タイヤ径算出システム
6日前
スズキ株式会社
エンジンの排気浄化装置
28日前
続きを見る
他の特許を見る