TOP
|
特許
|
意匠
|
商標
特許ウォッチ
Twitter
他の特許を見る
公開番号
2025176959
公報種別
公開特許公報(A)
公開日
2025-12-05
出願番号
2024083388
出願日
2024-05-22
発明の名称
車両用制御装置
出願人
スズキ株式会社
代理人
弁理士法人日誠国際特許事務所
主分類
F02M
25/08 20060101AFI20251128BHJP(燃焼機関;熱ガスまたは燃焼生成物を利用する機関設備)
要約
【課題】吸気管へのパージガスの導入開始時のエンジン回転数の変動を抑制できる車両用制御装置を提供すること。
【解決手段】ECUは、スロットルフィードバック制御の実行中(ステップS5でYES)のパージ制御の開始時に、スロットル調整制御におけるパージ流量演算値と実際のパージ流量とのずれに起因してエンジン回転数が目標エンジン回転数から変動した場合、スロットルフィードバック制御によりエンジン回転数を目標エンジン回転数に戻すのに要したスロットル開度の補正量に基づいて、パージ流量演算値を実際のパージ流量に一致させるための補正係数であるパージ流量学習値を学習し(ステップS7)、パージ流量学習値を用いてパージ流量演算値を補正する。ECUは、吸入空気量の所定期間における変化量が所定値以上の場合(ステップS6でNO)、パージ流量学習値の学習を禁止する(ステップS8)。
【選択図】図2
特許請求の範囲
【請求項1】
燃料タンクで発生した蒸発燃料を吸着するキャニスタと、
エンジンの吸気管と前記キャニスタとを接続するパージ配管と、
前記パージ配管を通過して前記キャニスタから前記吸気管に排出される前記蒸発燃料の量であるパージ流量を調整するパージバルブと、を備える車両に搭載される車両用制御装置であって、
前記パージバルブを開弁して前記キャニスタから前記吸気管に前記蒸発燃料を排出するパージ制御と、
前記パージ制御の実行時に、前記パージバルブの開度および前記吸気管の負圧に基づく前記パージ流量の推定値をパージ流量演算値として演算し、前記パージ流量演算値に基づいて目標エンジン回転数を実現する開度にスロットル開度を調整するスロットル調整制御と、
エンジン回転数が前記目標エンジン回転数から変動した場合に前記エンジン回転数を前記目標エンジン回転数に戻すように前記スロットル開度をフィードバック制御により補正するスロットルフィードバック制御と、を実行する制御部を備え、
前記制御部は、
前記スロットルフィードバック制御の実行中の前記パージ制御の開始時に、前記スロットル調整制御における前記パージ流量演算値と実際の前記パージ流量とのずれに起因して前記エンジン回転数が前記目標エンジン回転数から変動した場合、
前記スロットルフィードバック制御により前記エンジン回転数を前記目標エンジン回転数に戻すのに要した前記スロットル開度の補正量に基づいて、前記パージ流量演算値を実際の前記パージ流量に一致させるための補正係数であるパージ流量学習値を学習し、前記パージ流量学習値を用いて前記パージ流量演算値を補正することを特徴とする車両用制御装置。
続きを表示(約 130 文字)
【請求項2】
前記車両は、前記吸気管を通過する吸入空気量を計測するエアフローメータを備え、
前記制御部は、前記吸入空気量の所定期間における変化量が所定値以上の場合、前記パージ流量学習値の学習を禁止することを特徴とする請求項1に記載の車両用制御装置。
発明の詳細な説明
【技術分野】
【0001】
本発明は、車両用制御装置に関する。
続きを表示(約 2,400 文字)
【背景技術】
【0002】
特許文献1には、内燃機関を搭載した車両において、燃料タンク内の蒸発燃料が大気中に流出することを防止するために、蒸発燃料を吸着して吸気系へパージするキャニスタを備えることが記載されている。
【先行技術文献】
【特許文献】
【0003】
特開平8-101087号公報
【発明の概要】
【発明が解決しようとする課題】
【0004】
ところで、キャニスタから吸気系にパージガス(蒸発燃料)が導入されると吸気量が変動する。そこで、パージガスの導入時は、推定により求めたパージガスの流量を勘案してスロットルバルブの開度が調整される。したがって、吸気系に導入されるパージガスの流量を正確に推定しておくことが必要であるが、パージシステムにおける部品の個体差や経年劣化によって、パージガスの流量の推定値と実際の流量との間にずれ(パージ流量ずれ)が生じる可能性がある。このパージ流量ずれにより吸気量が変動すると、アイドリング時やクルーズコントロール制御時のエンジン回転数が目標エンジン回転数から乖離してしまい、ドライバに違和感を与える可能性がある。
【0005】
しかしながら、特許文献1に記載の技術にあっては、パージガスのパージ流量ずれに起因するエンジン回転数の変動について考慮されておらず、検討の余地があった。
【0006】
そこで、本発明は、吸気管へのパージガスの導入開始時のエンジン回転数の変動を抑制できる車両用制御装置を提供することを目的としている。
【課題を解決するための手段】
【0007】
上記課題を解決するため本発明は、燃料タンクで発生した蒸発燃料を吸着するキャニスタと、エンジンの吸気管と前記キャニスタとを接続するパージ配管と、前記パージ配管を通過して前記キャニスタから前記吸気管に排出される前記蒸発燃料の量であるパージ流量を調整するパージバルブと、を備える車両に搭載される車両用制御装置であって、前記パージバルブを開弁して前記キャニスタから前記吸気管に前記蒸発燃料を排出するパージ制御と、前記パージ制御の実行時に、前記パージバルブの開度および前記吸気管の負圧に基づく前記パージ流量の推定値をパージ流量演算値として演算し、前記パージ流量演算値に基づいて目標エンジン回転数を実現する開度にスロットル開度を調整するスロットル調整制御と、エンジン回転数が前記目標エンジン回転数から変動した場合に前記エンジン回転数を前記目標エンジン回転数に戻すように前記スロットル開度をフィードバック制御により補正するスロットルフィードバック制御と、を実行する制御部を備え、前記制御部は、前記スロットルフィードバック制御の実行中の前記パージ制御の開始時に、前記スロットル調整制御における前記パージ流量演算値と実際の前記パージ流量とのずれに起因して前記エンジン回転数が前記目標エンジン回転数から変動した場合、前記スロットルフィードバック制御により前記エンジン回転数を前記目標エンジン回転数に戻すのに要した前記スロットル開度の補正量に基づいて、前記パージ流量演算値を実際の前記パージ流量に一致させるための補正係数であるパージ流量学習値を学習し、前記パージ流量学習値を用いて前記パージ流量演算値を補正することを特徴とする。
【発明の効果】
【0008】
このように本発明によれば、吸気管へのパージガスの導入開始時のエンジン回転数の変動を抑制できる。
【図面の簡単な説明】
【0009】
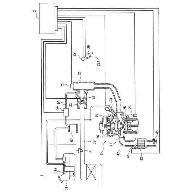
図1は、本発明の一実施例に係る車両用制御装置を搭載する車両の構成図である。
図2は、本発明の一実施例に係る車両用制御装置のパージ流量学習動作を説明するフローチャートである。
図3は、本発明の一実施例に係る車両用制御装置のパージ制御の実行時の車両状態の推移を説明するタイミングチャートである。
【発明を実施するための形態】
【0010】
本発明の一実施の形態に係る車両用制御装置は、燃料タンクで発生した蒸発燃料を吸着するキャニスタと、エンジンの吸気管とキャニスタとを接続するパージ配管と、パージ配管を通過してキャニスタから吸気管に排出される蒸発燃料の量であるパージ流量を調整するパージバルブと、を備える車両に搭載される車両用制御装置であって、パージバルブを開弁してキャニスタから吸気管に蒸発燃料を排出するパージ制御と、パージ制御の実行時に、パージバルブの開度および吸気管の負圧に基づくパージ流量の推定値をパージ流量演算値として演算し、パージ流量演算値に基づいて目標エンジン回転数を実現する開度にスロットル開度を調整するスロットル調整制御と、エンジン回転数が目標エンジン回転数から変動した場合にエンジン回転数を目標エンジン回転数に戻すようにスロットル開度をフィードバック制御により補正するスロットルフィードバック制御と、を実行する制御部を備え、制御部は、スロットルフィードバック制御の実行中のパージ制御の開始時に、スロットル調整制御におけるパージ流量演算値と実際のパージ流量とのずれに起因してエンジン回転数が目標エンジン回転数から変動した場合、スロットルフィードバック制御によりエンジン回転数を目標エンジン回転数に戻すのに要したスロットル開度の補正量に基づいて、パージ流量演算値を実際のパージ流量に一致させるための補正係数であるパージ流量学習値を学習し、パージ流量学習値を用いてパージ流量演算値を補正することを特徴とする。これにより、本発明の一実施の形態に係る車両用制御装置は、吸気管へのパージガスの導入開始時のエンジン回転数の変動を抑制できる。
【実施例】
(【0011】以降は省略されています)
この特許をJ-PlatPat(特許庁公式サイト)で参照する
関連特許
スズキ株式会社
車室構造
1か月前
スズキ株式会社
車両構造
1か月前
スズキ株式会社
開閉機構
1か月前
スズキ株式会社
車両構造
1か月前
スズキ株式会社
車両構造
1か月前
スズキ株式会社
車両構造
1か月前
スズキ株式会社
車両構造
1か月前
スズキ株式会社
車室構造
1か月前
スズキ株式会社
車室構造
1か月前
スズキ株式会社
車両構造
1か月前
スズキ株式会社
車両構造
1か月前
スズキ株式会社
車両構造
1か月前
スズキ株式会社
シート構造
1か月前
スズキ株式会社
シート構造
1か月前
スズキ株式会社
車体カバー
7日前
スズキ株式会社
リッド構造
今日
スズキ株式会社
リッド構造
今日
スズキ株式会社
燃料電池車両
2か月前
スズキ株式会社
車両用変速機
今日
スズキ株式会社
車両側部構造
1か月前
スズキ株式会社
車両制御装置
28日前
スズキ株式会社
動力伝達装置
28日前
スズキ株式会社
車両後部構造
1か月前
スズキ株式会社
車両検査装置
1か月前
スズキ株式会社
燃料電池車両
2か月前
スズキ株式会社
車両制御装置
今日
スズキ株式会社
車体下部構造
今日
スズキ株式会社
車体下部構造
今日
スズキ株式会社
運転支援装置
15日前
スズキ株式会社
電源システム
今日
スズキ株式会社
車両用荷室構造
1か月前
スズキ株式会社
車両用制御装置
1か月前
スズキ株式会社
車両の制御装置
1か月前
スズキ株式会社
車両用制御装置
1か月前
スズキ株式会社
車体ルーフ構造
1か月前
スズキ株式会社
車両の制御装置
1か月前
続きを見る
他の特許を見る