TOP
|
特許
|
意匠
|
商標
特許ウォッチ
Twitter
他の特許を見る
公開番号
2025177668
公報種別
公開特許公報(A)
公開日
2025-12-05
出願番号
2024084704
出願日
2024-05-24
発明の名称
電源システム
出願人
スズキ株式会社
代理人
個人
,
個人
,
個人
主分類
B60L
1/00 20060101AFI20251128BHJP(車両一般)
要約
【課題】簡易かつ安価な構成で、バッテリの電圧低下に起因した走行不能を防止する。
【解決手段】車両には電装品(13)及び電動モータ(11)が搭載されている。この車両の電源システム(1)には、電装品に対して電力を供給する電装品バッテリ(14)と、電動モータに対して電力を供給する駆動バッテリ(12)と、駆動バッテリの電力を降圧して電装品バッテリに出力するコンバータ(16)と、電装品バッテリの電力で駆動してコンバータを制御するコントローラ(21)と、が設けられている。メインスイッチ(22)のON時に電装品バッテリの電圧がコントローラの正常動作電圧未満で、当該メインスイッチのOFF時に電装品バッテリの電圧がコントローラの正常動作電圧以上になった場合に、コントローラがコンバータを制御して駆動バッテリの電力で電装品バッテリを充電する。
【選択図】図1
特許請求の範囲
【請求項1】
電装品及び電動モータが搭載された車両の電源システムであって、
前記電装品に対して電力を供給する電装品バッテリと、
前記電動モータに対して電力を供給する駆動バッテリと、
前記駆動バッテリの電力を降圧して前記電装品バッテリに出力するコンバータと、
前記電装品バッテリの電力で駆動して前記コンバータを制御するコントローラと、を備え、
メインスイッチのON時に前記電装品バッテリの電圧が前記コントローラの正常動作電圧未満で、当該メインスイッチのOFF時に前記電装品バッテリの電圧が前記コントローラの正常動作電圧以上になった場合に、前記コントローラが前記コンバータを制御して前記駆動バッテリの電力で前記電装品バッテリを充電することを特徴とする電源システム。
続きを表示(約 350 文字)
【請求項2】
前記コントローラが前記コンバータを制御して充電開始から一定時間経過後に前記電装品バッテリの充電を停止することを特徴とする請求項1に記載の電源システム。
【請求項3】
前記メインスイッチのON/OFFに前記電装品のON/OFFが連動していることを特徴とする請求項1又は請求項2に記載の電源システム。
【請求項4】
前記メインスイッチのON時に前記電装品及び前記コントローラの消費電流によって前記電装品バッテリの電圧が前記コントローラの正常動作電圧未満になり、当該メインスイッチのOFF時に前記コントローラの消費電流だけになることで前記電装品バッテリの電圧が前記コントローラの正常動作電圧以上になることを特徴とする請求項3に記載の電源システム。
発明の詳細な説明
【技術分野】
【0001】
本発明は、電源システムに関する。
続きを表示(約 1,900 文字)
【背景技術】
【0002】
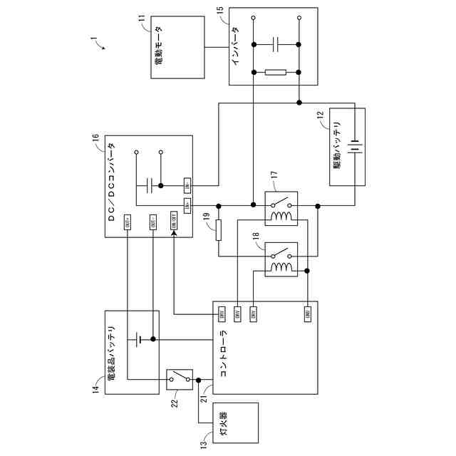
近年では、電動モータを動力源とする鞍乗型車両が開発されており、この鞍乗型車両には電動モータ用の駆動バッテリの他に、灯火器等の電装品用の電装品バッテリ(補機バッテリ)が搭載されている。電装品バッテリには駆動バッテリの電力が充電されるが、駆動バッテリが電装品バッテリよりも高圧であるため、駆動バッテリがDC/DCコンバータを介して電装品バッテリに接続されている。そして、DC/DCコンバータによって駆動バッテリの電圧が降圧されて電装品バッテリが充電されている(例えば、特許文献1参照)。
【先行技術文献】
【特許文献】
【0003】
特開2016-203953号公報
【発明の概要】
【発明が解決しようとする課題】
【0004】
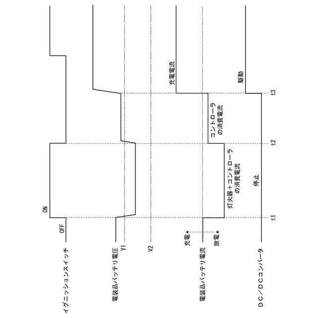
車両が放置された場合には、暗電流や自然放電によって電装品バッテリの電圧が低下し、メインスイッチのON時に電装品バッテリの電圧がコントローラの正常動作電圧未満になると車両走行できない。
【0005】
本発明はかかる点に鑑みてなされたものであり、簡易かつ安価な構成で、バッテリの電圧低下に起因した走行不能を防止することができる電源システムを提供することを目的とする。
【課題を解決するための手段】
【0006】
本発明の一態様の電源システムは、電装品及び電動モータが搭載された車両の電源システムであって、前記電装品に対して電力を供給する電装品バッテリと、前記電動モータに対して電力を供給する駆動バッテリと、前記駆動バッテリの電力を降圧して前記電装品バッテリに出力するコンバータと、前記電装品バッテリの電力で駆動して前記コンバータを制御するコントローラと、を備え、メインスイッチのON時に前記電装品バッテリの電圧が前記コントローラの正常動作電圧未満で、当該メインスイッチのOFF時に前記電装品バッテリの電圧が前記コントローラの正常動作電圧以上になった場合に、前記コントローラが前記コンバータを制御して前記駆動バッテリの電力で前記電装品バッテリを充電することで上記課題を解決する。
【発明の効果】
【0007】
本発明の一態様によれば、メインスイッチがONにされて電装品バッテリの電圧がコントローラの正常動作電圧未満の場合に走行不能になる。しかしながら、メインスイッチがOFFにされて電装品バッテリの電圧がコントローラの正常動作電圧以上になれば、コントローラにコンバータが制御されて電装品バッテリが充電される。このため、次回のメインスイッチのON時には電装品バッテリの電圧がコントローラの正常動作電圧になって走行可能になる。電装品バッテリを常時監視する必要がなく、駆動バッテリの電力消費が抑えられる。専用回路も不要になるため、コストを低減することができる。
【図面の簡単な説明】
【0008】
本実施例の電源システムの結線図である。
一般的な電装品バッテリの充電動作のフローチャートである。
本実施例の電装品バッテリの充電動作のタイムチャートである。
本実施例の電装品バッテリの充電動作のフローチャートである。
【0009】
本発明の一態様の車両は電装品及び電動モータが搭載されている。この車両の電源システムには、電装品に対して電力を供給する電装品バッテリと、電動モータに対して電力を供給する駆動バッテリと、が設けられている。駆動バッテリの電力はコンバータによって降圧されて電装品バッテリに出力され、電装品バッテリの電力でコントローラによってコンバータが制御される。メインスイッチのON時に電装品バッテリの電圧が前記コントローラの正常動作電圧未満の場合には走行不能になる。しかしながら、メインスイッチのOFF時に電装品バッテリの電圧がコントローラの正常動作電圧以上になった場合には、コントローラによってコンバータが制御されて駆動バッテリの電力で電装品バッテリが充電される。このため、次回のメインスイッチのON時には電装品バッテリの電圧がコントローラの正常動作電圧になって走行可能になる。電装品バッテリを常時監視する必要がなく、駆動バッテリの電力消費が抑えられる。専用回路も不要になるため、コストを低減することができる。
【 実施例】
【0010】
以下、添付図面を参照して、実施例の電源システムについて説明する。図1は本実施例の電源システムの結線図である。図2は一般的な電装品バッテリの充電動作のフローチャートである。
(【0011】以降は省略されています)
この特許をJ-PlatPat(特許庁公式サイト)で参照する
関連特許
スズキ株式会社
開閉機構
1か月前
スズキ株式会社
車体カバー
7日前
スズキ株式会社
リッド構造
今日
スズキ株式会社
リッド構造
今日
スズキ株式会社
シート構造
1か月前
スズキ株式会社
シート構造
1か月前
スズキ株式会社
電源システム
今日
スズキ株式会社
動力伝達装置
28日前
スズキ株式会社
運転支援装置
15日前
スズキ株式会社
車両制御装置
28日前
スズキ株式会社
車両用変速機
今日
スズキ株式会社
車両制御装置
今日
スズキ株式会社
車体下部構造
今日
スズキ株式会社
車体下部構造
今日
スズキ株式会社
車両用制御装置
今日
スズキ株式会社
パーツボックス
15日前
スズキ株式会社
パーツボックス
15日前
スズキ株式会社
車両の制御装置
9日前
スズキ株式会社
車両用ルーフ構造
28日前
スズキ株式会社
内燃機関の吸気装置
15日前
スズキ株式会社
車両の速度制御装置
29日前
スズキ株式会社
バイフューエル車両
今日
スズキ株式会社
内燃機関の制御装置
7日前
スズキ株式会社
操作装置の設置構造
今日
スズキ株式会社
タイヤ径算出システム
1日前
スズキ株式会社
エンジンの排気浄化装置
23日前
スズキ株式会社
エンジンの排気浄化装置
23日前
スズキ株式会社
導電性ゴム部材の接続構造
7日前
スズキ株式会社
多気筒エンジンの制御装置
1か月前
スズキ株式会社
車両用ルーフライニング構造
28日前
スズキ株式会社
車両用コンプレッサ制御方法
9日前
スズキ株式会社
車両用スライドボード周辺構造
今日
スズキ株式会社
ハイブリッド車両の動力伝達装置
15日前
スズキ株式会社
ハイブリッド車両の動力伝達装置
28日前
スズキ株式会社
ハイブリッド車両の動力伝達装置
28日前
スズキ株式会社
ハイブリッド車両の動力伝達装置
28日前
続きを見る
他の特許を見る