TOP
|
特許
|
意匠
|
商標
特許ウォッチ
Twitter
他の特許を見る
公開番号
2025176960
公報種別
公開特許公報(A)
公開日
2025-12-05
出願番号
2024083389
出願日
2024-05-22
発明の名称
バイフューエル車両
出願人
スズキ株式会社
代理人
弁理士法人日誠国際特許事務所
主分類
F02D
41/06 20060101AFI20251128BHJP(燃焼機関;熱ガスまたは燃焼生成物を利用する機関設備)
要約
【課題】始動性に劣る燃料の使用時であっても内燃機関の自動停止からの再始動時の始動性を向上させることができるバイフューエル車両を提供すること。
【解決手段】第1燃料の使用時の内燃機関の始動性は、第2燃料の使用時の内燃機関の始動性より劣り、ECUは、再始動条件の成立により第1燃料(CNG)を使用して再始動を行う場合(ステップS1でYES、ステップS2でYES)、再始動の開始時に第2燃料(ガソリン)を所定回数噴射(ステップS6)した後、第1燃料の噴射により再始動を継続する(ステップS7)。ECUは、再始動時のクランキング回転速度を取得し、クランキング回転速度に応じて所定回数を設定する(ステップS5)。ECUは、クランキング回転速度が所定値未満であることを条件として(ステップS4でYES)、再始動の開始時に第2燃料を所定回数噴射する(ステップS7)。
【選択図】図2
特許請求の範囲
【請求項1】
互いに種別の異なる第1燃料と第2燃料とのいずれかの噴射により運転される内燃機関と、
所定の自動停止条件が成立した場合に前記内燃機関を自動停止させ、前記内燃機関の自動停止中に所定の再始動条件が成立した場合に前記内燃機関を再始動させる制御部と、を備えるバイフューエル車両であって、
前記第1燃料の使用時の前記内燃機関の始動性は、前記第2燃料の使用時の前記内燃機関の始動性より劣り、
前記制御部は、前記再始動条件の成立により前記第1燃料を使用して前記再始動を行う場合、前記再始動の開始時に前記第2燃料を所定回数噴射した後、前記第1燃料の噴射により前記再始動を継続することを特徴とするバイフューエル車両。
続きを表示(約 360 文字)
【請求項2】
前記内燃機関の吸気経路に前記第1燃料を噴射する第1インジェクタと、
前記吸気経路に前記第2燃料を噴射する第2インジェクタと、を備え、
前記第1インジェクタは、前記第2インジェクタよりも前記吸気経路の上流に配置されていることを特徴とする請求項1に記載のバイフューエル車両。
【請求項3】
前記制御部は、前記再始動時のクランキング回転速度を取得し、前記クランキング回転速度に応じて前記所定回数を設定することを特徴とする請求項1または請求項2に記載のバイフューエル車両。
【請求項4】
前記制御部は、前記クランキング回転速度が所定値未満であることを条件として、前記再始動の開始時に前記第2燃料を所定回数噴射することを特徴とする請求項3に記載のバイフューエル車両。
発明の詳細な説明
【技術分野】
【0001】
本発明は、バイフューエル車両に関する。
続きを表示(約 1,700 文字)
【背景技術】
【0002】
特許文献1には、2種類の燃料を切替えて使用可能な内燃機関を有するバイフューエル車両が記載されている。このバイフューエル車両は、ガソリンを噴射する液体燃料インジェクタと、CNG(圧縮天然ガス)を噴射する気体燃料インジェクタとを備えており、液体燃料インジェクタは吸気経路における燃焼室の直前の吸気ポートに配置され、気体燃料インジェクタは吸気経路にける液体燃料インジェクタよりも上流の吸気マニホールドに配置されている。
【先行技術文献】
【特許文献】
【0003】
特開2019-138275号公報
【発明の概要】
【発明が解決しようとする課題】
【0004】
特許文献1に記載のバイフューエル車両にあっては、気体燃料インジェクタから燃焼室までの距離が液体燃料インジェクタと比較して長く、気体燃料が燃焼室に到達するまでに要する時間が液体燃料よりも長い。
【0005】
また、一般的に、気体燃料は、液体燃料に比較して質量が小さいため、吸気の慣性力が弱まるタイミングでは流速が低下してしまうという特性がある。さらに、CNGからなる気体燃料は、ガソリンからなる液体燃料と比較して発火点が高いという特性がある。
【0006】
したがって、特許文献1に記載のバイフューエル車両は、燃料インジェクタの配置(燃焼室までの距離)および燃料特性(発火点)に起因して、アイドリングストップからのCNGを使用した内燃機関の再始動時に、クランキングの開始から自立回転の開始までに長時間を要し、内燃機関の始動性が劣るため、ドライバの意図するタイミングで発進することができない可能性がある。
【0007】
本発明は、上述したような事情に鑑みてなされたもので、始動性に劣る燃料の使用時であっても内燃機関の自動停止からの再始動時の始動性を向上させることができるバイフューエル車両を提供することを目的としている。
【課題を解決するための手段】
【0008】
本発明は、上記目的達成のため、互いに種別の異なる第1燃料と第2燃料とのいずれかの噴射により運転される内燃機関と、所定の自動停止条件が成立した場合に前記内燃機関を自動停止させ、前記内燃機関の自動停止中に所定の再始動条件が成立した場合に前記内燃機関を再始動させる制御部と、を備えるバイフューエル車両であって、前記第1燃料の使用時の前記内燃機関の始動性は、前記第2燃料の使用時の前記内燃機関の始動性より劣り、前記制御部は、前記再始動条件の成立により前記第1燃料を使用して前記再始動を行う場合、前記再始動の開始時に前記第2燃料を所定回数噴射した後、前記第1燃料の噴射により前記再始動を継続することを特徴とする。
【発明の効果】
【0009】
本発明によれば、始動性に劣る燃料の使用時であっても内燃機関の自動停止からの再始動時の始動性を向上させることができるバイフューエル車両を提供することができる。
【図面の簡単な説明】
【0010】
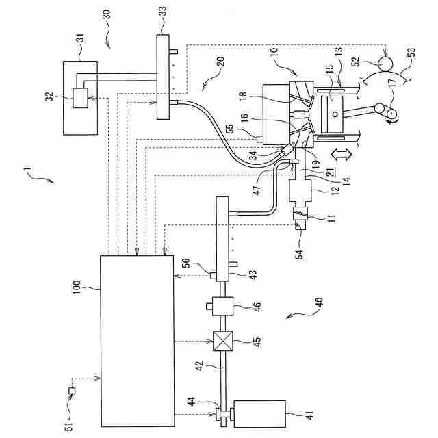
図1は、本発明の一実施例に係るバイフューエル車両の構成図である。
図2は、本発明の一実施例に係るバイフューエル車両における内燃機関の再始動時のECUの動作を説明するフローチャートである。
図3は、本発明の一実施例に係るバイフューエル車両における内燃機関の再始動時の車両状態の推移を示すタイミングチャートである。
図4は、本発明の一実施例に係るバイフューエル車両における内燃機関の再始動時のクランキング回転速度が高い場合の車両状態の推移を示すタイミングチャートである。
図5は、本発明の一実施例に係るバイフューエル車両における内燃機関の再始動時のクランキング回転速度が低い場合の車両状態の推移を示すタイミングチャートである。
【発明を実施するための形態】
(【0011】以降は省略されています)
この特許をJ-PlatPat(特許庁公式サイト)で参照する
関連特許
スズキ株式会社
車両構造
1か月前
スズキ株式会社
車室構造
1か月前
スズキ株式会社
開閉機構
1か月前
スズキ株式会社
車両構造
1か月前
スズキ株式会社
車両構造
1か月前
スズキ株式会社
車両構造
1か月前
スズキ株式会社
車室構造
1か月前
スズキ株式会社
車室構造
1か月前
スズキ株式会社
車両構造
1か月前
スズキ株式会社
車両構造
1か月前
スズキ株式会社
車両構造
1か月前
スズキ株式会社
車両構造
1か月前
スズキ株式会社
シート構造
1か月前
スズキ株式会社
車体カバー
7日前
スズキ株式会社
リッド構造
今日
スズキ株式会社
リッド構造
今日
スズキ株式会社
シート構造
1か月前
スズキ株式会社
車両制御装置
28日前
スズキ株式会社
燃料電池車両
2か月前
スズキ株式会社
電源システム
今日
スズキ株式会社
車両側部構造
1か月前
スズキ株式会社
燃料電池車両
2か月前
スズキ株式会社
車両後部構造
1か月前
スズキ株式会社
車両検査装置
1か月前
スズキ株式会社
動力伝達装置
28日前
スズキ株式会社
車両前部構造
2か月前
スズキ株式会社
車両制御装置
今日
スズキ株式会社
車体下部構造
今日
スズキ株式会社
車体下部構造
今日
スズキ株式会社
車両用変速機
今日
スズキ株式会社
車両用バンパ
2か月前
スズキ株式会社
運転支援装置
15日前
スズキ株式会社
モータケース
2か月前
スズキ株式会社
車両用変速機
2か月前
スズキ株式会社
車両用制御装置
1か月前
スズキ株式会社
車両の制御装置
9日前
続きを見る
他の特許を見る