TOP
|
特許
|
意匠
|
商標
特許ウォッチ
Twitter
他の特許を見る
公開番号
2025162276
公報種別
公開特許公報(A)
公開日
2025-10-27
出願番号
2024065460
出願日
2024-04-15
発明の名称
車両用制御装置
出願人
スズキ株式会社
代理人
弁理士法人日誠国際特許事務所
主分類
B60R
16/04 20060101AFI20251020BHJP(車両一般)
要約
【課題】バッテリの突然の故障によるバッテリ電圧の急激な低下に起因するエンジンストールを防止しながら、バッテリの異常診断を行うことができる車両用制御装置を提供すること。
【解決手段】異常診断部は、エンジンのエンジン回転数が所定回転数より大きいことを条件として(ステップS6でYES)、発電機の発電を停止し(ステップS7)、発電停止後のバッテリの電圧降下率に基づいてバッテリの異常の有無を診断する(ステップS9)。所定回転数は、エンジンが燃料噴射により自立回転可能なエンジン回転数の下限値よりも大きい値に設定されている。異常診断部は、異常診断動作によりバッテリが異常であると診断した場合、発電機の発電を再開し、かつ、発電機の発電が停止されることを禁止する(ステップS10)。異常診断部は、バッテリが異常であると診断した場合、バッテリが異常であることを報知する(ステップS11)。
【選択図】図2
特許請求の範囲
【請求項1】
エンジンと、
電装品に電力を供給するバッテリと、
前記エンジンの動力を用いて発電し、発電した電力を前記電装品および前記バッテリに供給する発電機と、を備える車両に搭載され、
前記発電機の発電を停止し、発電停止後の前記バッテリの電圧降下率に基づいて前記バッテリの異常の有無を診断する異常診断動作を実施する異常診断部を備える車両用制御装置であって、
前記異常診断部は、前記エンジンのエンジン回転数が所定回転数より大きいことを条件として、前記異常診断動作を実施することを特徴とする車両用制御装置。
続きを表示(約 470 文字)
【請求項2】
前記所定回転数は、前記エンジンが燃料噴射により自立回転可能なエンジン回転数の下限値よりも大きい値に設定されていることを特徴とする請求項1に記載の車両用制御装置。
【請求項3】
前記異常診断部は、
前記異常診断動作により前記バッテリが異常であると診断した場合、前記発電機の発電を再開し、かつ、前記発電機の発電が停止されることを禁止することを特徴とする請求項1または請求項2に記載の車両用制御装置。
【請求項4】
前記電装品は、走行に寄与しない非走行用電装品を含み、
前記異常診断部は、
前記異常診断動作により前記バッテリが異常であると診断した場合、前記非走行用電装品への電力供給を停止することを特徴とする請求項1または請求項2に記載の車両用制御装置。
【請求項5】
前記異常診断部は、
前記異常診断動作により前記バッテリが異常であると診断した場合、前記バッテリが異常であることを報知することを特徴とする請求項1または請求項2に記載の車両用制御装置。
発明の詳細な説明
【技術分野】
【0001】
本発明は、車両用制御装置に関する。
続きを表示(約 1,600 文字)
【背景技術】
【0002】
特許文献1には、バッテリを所定時間放置した後の電圧の降下量を測定し、電圧の降下量が所定値以上である場合にバッテリが不良品であると判定する技術が記載されている。
【先行技術文献】
【特許文献】
【0003】
特開2005-251538号公報
【発明の概要】
【発明が解決しようとする課題】
【0004】
しかしながら、特許文献1に記載の従来の技術にあっては、バッテリの製造後の初期段階において異常の有無を判定するようになっており、製造後に車両に搭載されて継続的に使用された後の突然の異常の発生について考慮されていない。バッテリが車両搭載状態で使用され続けると、振動などの要因によりバッテリの部品に負荷がかかって突然故障し、バッテリの電圧が低下する可能性がある。バッテリの電圧が故障により低下した状態では、バッテリの異常診断のために発電機が停止されると、電力供給が不安定となってエンジンストールが発生してしまうおそれがある。そのため、バッテリの異常診断の実行条件を適切に設定する必要があった。
【0005】
本発明は、上記のような事情に着目してなされたものであり、バッテリの突然の故障によるバッテリ電圧の急激な低下に起因するエンジンストールを防止しながら、バッテリの異常診断を行うことができる車両用制御装置を提供することを目的とするものである。
【課題を解決するための手段】
【0006】
本発明は、エンジンと、電装品に電力を供給するバッテリと、前記エンジンの動力を用いて発電し、発電した電力を前記電装品および前記バッテリに供給する発電機と、を備える車両に搭載され、前記発電機の発電を停止し、発電停止後の前記バッテリの電圧降下率に基づいて前記バッテリの異常の有無を診断する異常診断動作を実施する異常診断部を備える車両用制御装置であって、前記異常診断部は、前記エンジンのエンジン回転数が所定回転数より大きいことを条件として、前記異常診断動作を実施することを特徴とする。
【発明の効果】
【0007】
このように上記の本発明によれば、バッテリの突然の故障によるバッテリ電圧の急激な低下に起因するエンジンストールを防止しながら、バッテリの異常診断を行うことができる車両用制御装置を提供することができる。
【図面の簡単な説明】
【0008】
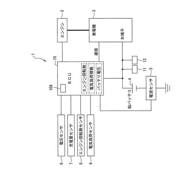
図1は、本発明の一実施例に係る車両用制御装置を備えた車両の構成図である。
図2は、本発明の一実施例に係る車両用制御装置の異常診断動作を説明するフローチャートである。
【発明を実施するための形態】
【0009】
本発明の一実施の形態に係る車両用制御装置は、エンジンと、電装品に電力を供給するバッテリと、エンジンの動力を用いて発電し、発電した電力を電装品およびバッテリに供給する発電機と、を備える車両に搭載され、発電機の発電を停止し、発電停止後のバッテリの電圧降下率に基づいてバッテリの異常の有無を診断する異常診断動作を実施する異常診断部を備える車両用制御装置であって、異常診断部は、エンジンのエンジン回転数が所定回転数より大きいことを条件として、異常診断動作を実施することを特徴とする。これにより、本発明の一実施の形態に係る車両用制御装置は、バッテリの突然の故障によるバッテリ電圧の急激な低下に起因するエンジンストールを防止しながら、バッテリの異常診断を行うことができる。
【実施例】
【0010】
以下、本発明の一実施例に係る車両用制御装置について、図面を用いて説明する。図1、図2は、本発明の一実施例に係る車両用制御装置を説明する図である。
(【0011】以降は省略されています)
この特許をJ-PlatPat(特許庁公式サイト)で参照する
関連特許
スズキ株式会社
車室構造
17日前
スズキ株式会社
車両構造
17日前
スズキ株式会社
車両構造
17日前
スズキ株式会社
車両構造
17日前
スズキ株式会社
車両構造
17日前
スズキ株式会社
車室構造
17日前
スズキ株式会社
車室構造
17日前
スズキ株式会社
車両構造
17日前
スズキ株式会社
車両構造
17日前
スズキ株式会社
車両構造
17日前
スズキ株式会社
車両構造
17日前
スズキ株式会社
車両検査装置
12日前
スズキ株式会社
燃料電池車両
25日前
スズキ株式会社
燃料電池車両
25日前
スズキ株式会社
車両後部構造
11日前
スズキ株式会社
車両用荷室構造
17日前
スズキ株式会社
車体ルーフ構造
17日前
スズキ株式会社
車両用制御装置
今日
スズキ株式会社
車両の制御装置
10日前
スズキ株式会社
車両用制御装置
12日前
スズキ株式会社
車両の制御装置
3日前
スズキ株式会社
車両の可動ゲート
6日前
スズキ株式会社
衝突被害軽減装置
24日前
スズキ株式会社
車両の制御システム
3日前
スズキ株式会社
車両の照明制御装置
25日前
スズキ株式会社
電動車両の後部構造
11日前
スズキ株式会社
電動車両の後部構造
11日前
スズキ株式会社
車両の熱害防止構造
25日前
スズキ株式会社
車両の制御システム
24日前
スズキ株式会社
車両の制御システム
3日前
スズキ株式会社
車両の制御システム
24日前
スズキ株式会社
梱包対象物の緩衝部材
24日前
スズキ株式会社
キャブオーバー型車両
6日前
スズキ株式会社
梱包対象物の緩衝構造
24日前
スズキ株式会社
車両用リアバンパ構造
13日前
スズキ株式会社
梱包対象物の緩衝部材
24日前
続きを見る
他の特許を見る