TOP
|
特許
|
意匠
|
商標
特許ウォッチ
Twitter
他の特許を見る
公開番号
2025177551
公報種別
公開特許公報(A)
公開日
2025-12-05
出願番号
2024084492
出願日
2024-05-24
発明の名称
絶縁抵抗測定装置
出願人
日置電機株式会社
代理人
個人
主分類
G01R
27/08 20060101AFI20251128BHJP(測定;試験)
要約
【課題】絶縁抵抗の測定精度を向上させることが可能な絶縁抵抗測定装置を提供する。
【解決手段】絶縁抵抗測定装置は、第1端子T1と、第2端子T2と、ガード端子Gと、ガード端子の入力抵抗を第1値と記第1値より低い第2値とに設定する設定回路と、第1端子とガード端子との間の第1電圧値が第1閾値以下か否かを判定する電圧判定部13と、第1端子と第2端子との間に印加電圧を印加する電圧印加回路11と、第1端子と第2端子との間の絶縁抵抗を測定する抵抗測定部16と、を備え、設定回路が入力抵抗を第1値に設定した第1状態において、電圧判定部が第1電圧値を第1閾値以下と判定したとき、設定回路が前記入力抵抗を第2値に設定しかつ電圧印加回路が印加電圧を印加する第2状態となり、第2状態において、抵抗測定部は、第1端子と第2端子との間の絶縁抵抗を測定する。
【選択図】図2
特許請求の範囲
【請求項1】
第1端子と、
第2端子と、
ガード端子と、
前記ガード端子の入力抵抗を第1値と前記第1値より低い第2値とに設定する設定回路と、
前記第1端子と前記ガード端子との間の第1電圧値が第1閾値以下か否かを判定する電圧判定部と、
前記第1端子と前記第2端子との間に印加電圧を印加する電圧印加回路と、
前記第1端子と前記第2端子との間の絶縁抵抗を測定する抵抗測定部と、
を備え、
前記設定回路が前記第1値に設定した第1状態において、前記電圧判定部が前記第1電圧値を前記第1閾値以下と判定したとき、前記設定回路が前記入力抵抗を前記第2値に設定しかつ前記電圧印加回路が印加電圧を印加する第2状態となり、
前記第2状態において、前記抵抗測定部は、前記第1端子と前記第2端子との間の絶縁抵抗を測定し、
前記第1状態において、前記電圧判定部が前記第1電圧値を前記第1閾値より大きいと判定したとき、前記設定回路は第1状態を維持し、かつ前記抵抗測定部は前記絶縁抵抗を測定しない、
絶縁抵抗測定装置。
続きを表示(約 1,000 文字)
【請求項2】
前記第1端子と前記第2端子との間における電圧を測定する電圧測定部と、
前記第1端子と前記第2端子との間を流れる電流を測定する電流測定部と、
を備え、
前記抵抗測定部は、前記絶縁抵抗を測定するときに、前記電圧測定部及び前記電流測定部からそれぞれ第2電圧値及び電流値を取得し、前記第2電圧値及び前記電流値に基づき、前記絶縁抵抗を算出する、
請求項1に記載の絶縁抵抗測定装置。
【請求項3】
前記電流測定部は、前記第1端子と前記第2端子との間において前記電圧測定部と直列に接続され、前記ガード端子は、前記電圧測定部と前記電流測定部との間のノードに接続されている、請求項2に記載の絶縁抵抗測定装置。
【請求項4】
前記電圧判定部は、
プログラムと協働し、前記第2状態において、前記第1電圧値が第2閾値より大きくなったときに、前記設定回路に、前記入力抵抗を前記第2値から前記第1値に設定させるプロセッサと、
前記第2状態において、前記第1電圧値が第3閾値より大きくなったときに、前記プロセッサの指示によらずに、前記設定回路に、前記入力抵抗を前記第2値から前記第1値に設定させる専用の回路と、
を備える、請求項1から3のいずれか一項に記載の絶縁抵抗測定装置。
【請求項5】
前記プロセッサは、前記第1電圧値が前記第2閾値以下となっても、条件を満足したときには、前記専用の回路の指示によらずに、前記設定回路に、前記入力抵抗を前記第1値に設定させる、請求項4に記載の絶縁抵抗測定装置。
【請求項6】
前記プロセッサは、前記第1電圧値が前記第2閾値以下となっても、前記第1電圧値が交流電圧値と判定したときには、前記専用の回路の指示によらずに、前記設定回路に、前記入力抵抗を前記第1値に設定させる、請求項4に記載の絶縁抵抗測定装置。
【請求項7】
前記設定回路は、電源が供給されないときには前記入力抵抗を第1値に設定する、請求項1から3のいずれか一項に記載の絶縁抵抗測定装置。
【請求項8】
前記第1状態において、前記電圧判定部が前記第1電圧値を前記第1閾値より大きいと判定したとき、エラー情報を出力する出力部を備える、請求項1から3のいずれか一項に記載の絶縁抵抗測定装置。
発明の詳細な説明
【技術分野】
【0001】
本開示は、絶縁抵抗測定装置に関する。
続きを表示(約 1,500 文字)
【背景技術】
【0002】
アース端子とライン端子とガード端子とを備える絶縁抵抗測定装置が知られている(例えば特許文献1)。
【先行技術文献】
【特許文献】
【0003】
特開平8-82501号公報
【発明の概要】
【発明が解決しようとする課題】
【0004】
ガード端子は、絶縁体の表面を流れる電流を除いて絶縁抵抗を測定するために設けられている。ガード端子に高電圧が加わったときに絶縁抵抗測定装置を保護するために、ガード端子に保護回路を接続すると、絶縁抵抗の測定精度が低下してしまう。
【0005】
本開示は、絶縁抵抗の測定精度を向上させることが可能な絶縁抵抗測定装置を提供することを目的とする。
【課題を解決するための手段】
【0006】
本開示の実施形態によれば、絶縁抵抗測定装置は、第1端子と、第2端子と、ガード端子と、前記ガード端子の入力抵抗を第1値と前記第1値より低い第2値とに設定する設定回路と、前記第1端子と前記ガード端子との間の第1電圧値が第1閾値以下か否かを判定する電圧判定部と、前記第1端子と前記第2端子との間に印加電圧を印加する電圧印加回路と、前記第1端子と前記第2端子との間の絶縁抵抗を測定する抵抗測定部と、を備え、前記設定回路が前記第1値に設定した第1状態において、前記電圧判定部が前記第1電圧値を前記第1閾値以下と判定したとき、前記設定回路が前記入力抵抗を前記第2値に設定しかつ前記電圧印加回路が印加電圧を印加する第2状態となり、前記第2状態において、前記抵抗測定部は、前記第1端子と前記第2端子との間の絶縁抵抗を測定し、前記第1状態において、前記電圧判定部が前記第1電圧値を前記第1閾値より大きいと判定したとき、前記設定回路は第1状態を維持し、かつ前記抵抗測定部は前記絶縁抵抗を測定しない。
【発明の効果】
【0007】
本開示によれば、絶縁抵抗の測定精度を向上できる。
【図面の簡単な説明】
【0008】
図1は、第1実施形態の絶縁抵抗測定装置を用いた測定方法を示す図である。
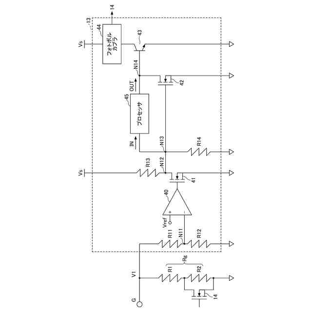
図2は、第1実施形態に係る絶縁抵抗測定装置のブロック図である。
図3は、比較例1に係る絶縁抵抗測定装置のブロック図である。
図4は、第1実施形態に係る絶縁抵抗測定装置における動作を示すフローチャートである。
図5は、第2実施形態に係る絶縁抵抗測定装置の電圧判定部を示す回路図である。
図6は、第2実施形態に係る絶縁抵抗測定装置のプロセッサの動作を示すフローチャートである。
【発明を実施するための形態】
【0009】
以下、図面を参照して本開示を実施するための形態について詳細に説明する。下記の実施形態は、発明の技術思想を具体化するための例示であり、本開示を記載された構成や数値に限定するものではない。なお、各図面において、同一構成部分には同一符号を付し、重複した説明を適宜省略する場合がある。
【0010】
(第1実施形態)
図1は、第1実施形態の絶縁抵抗測定装置を用いた測定方法を示す図である。図1に示すように、高圧ケーブル30は、芯線31、絶縁体32、シールド層33及び絶縁体34を備えている。芯線31を絶縁体32が囲み、絶縁体32をシールド層33が囲み、絶縁体34がシールド層33を囲む。
(【0011】以降は省略されています)
この特許をJ-PlatPat(特許庁公式サイト)で参照する
関連特許
日置電機株式会社
絶縁抵抗測定装置
今日
日置電機株式会社
測定装置及びユニット
今日
日置電機株式会社
絶縁抵抗測定装置及び絶縁抵抗測定方法
9日前
日置電機株式会社
絶縁抵抗測定装置及び絶縁抵抗測定方法
28日前
日置電機株式会社
測定装置、温度ユニット及び電力ユニット
今日
日置電機株式会社
校正方法、測定装置、及びインダクタの検査方法
1か月前
日置電機株式会社
測定装置、認証装置、情報処理装置、および認証方法
1か月前
日置電機株式会社
分圧回路、測定装置及び基板回路、並びに分圧回路の製造方法
1か月前
日置電機株式会社
電流測定装置、インピーダンス測定装置、電流測定方法およびインピーダンス測定方法
28日前
個人
視触覚センサ
今日
個人
採尿及び採便具
1か月前
日本精機株式会社
検出装置
1か月前
個人
高精度同時多点測定装置
1か月前
個人
計量機能付き容器
25日前
株式会社カクマル
境界杭
15日前
株式会社ミツトヨ
測定器
1か月前
日本精機株式会社
発光表示装置
8日前
甲神電機株式会社
電流検出装置
1か月前
ユニパルス株式会社
トルク変換器
今日
ユニパルス株式会社
トルク変換器
今日
ユニパルス株式会社
トルク変換器
今日
株式会社トプコン
測量装置
7日前
アズビル株式会社
電磁流量計
1か月前
大成建設株式会社
風洞実験装置
25日前
大和製衡株式会社
組合せ計量装置
1か月前
日本特殊陶業株式会社
ガスセンサ
7日前
日本特殊陶業株式会社
ガスセンサ
1日前
ローム株式会社
半導体装置
1か月前
ローム株式会社
半導体装置
1か月前
愛知時計電機株式会社
ガスメータ
1か月前
日本特殊陶業株式会社
ガスセンサ
今日
個人
非接触による電磁パルスの測定方法
28日前
大和製衡株式会社
組合せ計量装置
1か月前
愛知電機株式会社
軸部材の外観検査装置
1か月前
日本特殊陶業株式会社
ガスセンサ
23日前
個人
システム、装置及び実験方法
1か月前
続きを見る
他の特許を見る