TOP
|
特許
|
意匠
|
商標
特許ウォッチ
Twitter
他の特許を見る
公開番号
2025176414
公報種別
公開特許公報(A)
公開日
2025-12-04
出願番号
2024082564
出願日
2024-05-21
発明の名称
液体水素システム
出願人
トヨタ自動車株式会社
代理人
弁理士法人YKI国際特許事務所
主分類
H01M
8/04 20160101AFI20251127BHJP(基本的電気素子)
要約
【課題】エネルギ効率をより向上できる液体水素システムを提供する。
【解決手段】液体水素システム10は、車内において液体水素を貯留する水素タンク12と、前記液体水素を前記水素タンク12から取り出した後、水素ガスに変換して、水素エンジン100に供給する供給回路20と、前記水素タンク12内のボイルオフガスをタンク外に導くボイルオフ流路40と、前記ボイルオフ流路40に設けられ、前記ボイルオフガスと空気とで発電する燃料電池50と、を備えることを特徴とする。
【選択図】図1
特許請求の範囲
【請求項1】
車内において液体水素を貯留する水素タンクと、
前記液体水素を前記水素タンクから取り出した後、水素ガスに変換して、水素エンジンに供給する供給回路と、
前記水素タンク内のボイルオフガスをタンク外に導くボイルオフ流路と、
前記ボイルオフ流路に設けられ、前記ボイルオフガスと空気とで発電する燃料電池と、
を備えることを特徴とする液体水素システム。
発明の詳細な説明
【技術分野】
【0001】
本明細書は、水素エンジンを搭載した車両において、液体水素を貯留するための液体水素システムを開示する。
続きを表示(約 1,300 文字)
【背景技術】
【0002】
近年、水素エンジンを搭載した車両が提案されている。かかる車両では、多量の水素を搭載することが求められている。そこで、水素を液体状態のまま車内に貯蔵することが提案されている。例えば、特許文献1には、液体水素を貯留する水素タンクを有する液体水素システムが開示されている。この特許文献1の液体水素システムは、さらに、水素タンクと車外とを連通する第一流路と、第一流路に設けられた安全弁と、を有する。かかる構成とすることで、水素タンクの内部で自然気化したボイルオフガスが、車外に放出されるため、水素タンクの圧力が過度に上昇することが防止できる。
【先行技術文献】
【特許文献】
【0003】
特開2024-006562号公報
【発明の概要】
【発明が解決しようとする課題】
【0004】
しかしながら、特許文献1では、ボイルオフガスを、空気と反応させたうえで、あるいは、そのまま、車外に放出しており、ボイルオフガスを有効に利用していない。そのため、特許文献1の技術では、エネルギ効率について改善の余地があった。
【0005】
そこで、本明細書は、エネルギ効率をより向上できる液体水素システムを開示する。
【課題を解決するための手段】
【0006】
本明細書で開示する液体水素システムは、車内において液体水素を貯留する水素タンクと、前記液体水素を前記水素タンクから取り出した後、水素ガスに変換して、水素エンジンに供給する供給回路と、前記水素タンク内のボイルオフガスをタンク外に導くボイルオフ流路と、前記ボイルオフ流路に設けられ、前記ボイルオフガスと空気とで発電する燃料電池と、を備えることを特徴とする。
【発明の効果】
【0007】
本明細書で開示する液体水素システムによれば、ボイルオフガスを、燃料電池での発電に利用するため、エネルギ効率をより向上できる。
【図面の簡単な説明】
【0008】
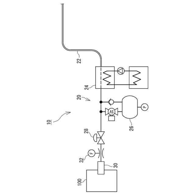
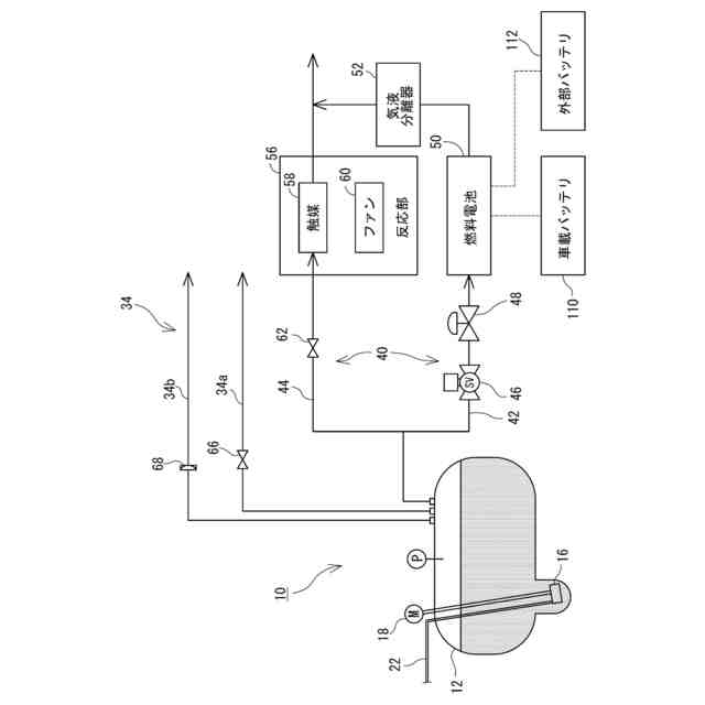
液体水素システムの一部の構成を示す図である。
液体水素システムの他の一部の構成を示す図である。
【発明を実施するための形態】
【0009】
以下、図面を参照して液体水素システム10の構成について説明する。図1および図2は、液体水素システム10の構成を示す模式図である。液体水素システム10は、車両に搭載され、水素を液体状態で貯蔵する。車両は、水素エンジン100を搭載した水素エンジン自動車である。
【0010】
液体水素システム10は、液体水素を貯留する水素タンク12を有している。水素タンク12は、液体水素を断熱して貯留する。かかる水素タンク12としては、例えば、SUSからなる内側タンクと、内側タンクを覆う外側タンクと、の間に真空断熱層が設けられた二重管構造の容器を用いることができる。また、水素タンク12は、内壁にかかる圧力を均一に保つため、球形、または、図1に示すような俵型である。
(【0011】以降は省略されています)
この特許をJ-PlatPat(特許庁公式サイト)で参照する
関連特許
トヨタ自動車株式会社
電池
7日前
トヨタ自動車株式会社
車両
15日前
トヨタ自動車株式会社
車両
16日前
トヨタ自動車株式会社
配管
16日前
トヨタ自動車株式会社
電池
15日前
トヨタ自動車株式会社
電池
21日前
トヨタ自動車株式会社
車両
1日前
トヨタ自動車株式会社
電池
7日前
トヨタ自動車株式会社
電動車
15日前
トヨタ自動車株式会社
電動車
16日前
トヨタ自動車株式会社
ロータ
16日前
トヨタ自動車株式会社
蓄電装置
7日前
トヨタ自動車株式会社
蓄電装置
7日前
トヨタ自動車株式会社
制御装置
16日前
トヨタ自動車株式会社
蓄電装置
7日前
トヨタ自動車株式会社
蓄電装置
7日前
トヨタ自動車株式会社
蓄電装置
7日前
トヨタ自動車株式会社
蓄電装置
7日前
トヨタ自動車株式会社
蓄電装置
7日前
トヨタ自動車株式会社
制御装置
16日前
トヨタ自動車株式会社
車両装置
7日前
トヨタ自動車株式会社
塗工装置
7日前
トヨタ自動車株式会社
学習装置
15日前
トヨタ自動車株式会社
蓄電装置
28日前
トヨタ自動車株式会社
蓄電装置
7日前
トヨタ自動車株式会社
蓄電装置
8日前
トヨタ自動車株式会社
蓄電装置
15日前
トヨタ自動車株式会社
蓄電装置
15日前
トヨタ自動車株式会社
蓄電装置
15日前
トヨタ自動車株式会社
エンジン
15日前
トヨタ自動車株式会社
反応容器
15日前
トヨタ自動車株式会社
制御装置
15日前
トヨタ自動車株式会社
判定装置
15日前
トヨタ自動車株式会社
蓄電装置
8日前
トヨタ自動車株式会社
蓄電装置
7日前
トヨタ自動車株式会社
蓄電装置
7日前
続きを見る
他の特許を見る