TOP
|
特許
|
意匠
|
商標
特許ウォッチ
Twitter
他の特許を見る
10個以上の画像は省略されています。
公開番号
2025171519
公報種別
公開特許公報(A)
公開日
2025-11-20
出願番号
2024076956
出願日
2024-05-10
発明の名称
熱処理装置及び熱処理方法
出願人
東京エレクトロン株式会社
代理人
弁理士法人弥生特許事務所
主分類
H01L
21/027 20060101AFI20251113BHJP(基本的電気素子)
要約
【課題】基板に膜を形成するにあたり、泡による欠陥を低減させること。
【解決手段】熱処理装置は、本開示の熱処理装置は、形成された膜が固化する前の基板が載置される載置部と、前記膜に含まれる溶剤の沸点未満の温度で、前記載置部に載置された前記基板を加熱する加熱部と、を備える。
【選択図】図4
特許請求の範囲
【請求項1】
形成された膜が固化する前の基板が載置される載置部と、
前記膜に含まれる溶剤の沸点未満の温度で、前記載置部に載置された前記基板を加熱する加熱部と、
を備える熱処理装置。
続きを表示(約 1,200 文字)
【請求項2】
前記載置部を囲んで処理空間を形成し、前記加熱部によって前記基板を加熱する加熱期間中に閉じられると共に、排気口を備える処理容器と、
前記加熱期間における第1時点での前記処理空間における前記溶剤の濃度よりも、当該加熱期間における前記第1時点よりも後の第2時点での前記処理空間における前記溶剤の濃度の方が高くなるように、前記排気口から当該処理空間を排気する排気部と、
を備える請求項1記載の熱処理装置。
【請求項3】
前記膜は、前記基板に供給される前の粘度が50cP~10000cPの液体であり、i線露光用レジストであるかまたはポリイミドを含む液体が当該基板に供給されて形成される膜である請求項1または2記載の熱処理装置。
【請求項4】
前記膜は、前記基板に形成された段差を有するパターンに接して形成される請求項3記載の熱処理装置。
【請求項5】
前記膜は、互いに同じ種類の複数の膜が重ねられた積層膜である請求項3記載の熱処理装置。
【請求項6】
前記加熱部を第1加熱部とすると、
前記基板は前記載置部からの搬送先で前記溶剤除去用の第2加熱部によって加熱される基板であり、
前記第1加熱部は、前記第2加熱部による前記基板の加熱温度よりも低い温度で前記基板を加熱する請求項1または2記載の熱処理装置。
【請求項7】
前記載置部を囲んで処理空間を形成し、前記加熱部によって前記基板を加熱する加熱期間中に閉じられると共に、排気口及びガス供給口を備える処理容器と、
前記加熱期間のうちの半分の長さ以上の第1期間における前記排気口からの第1排気量が、前記加熱期間のうちの前記第1期間の後の第2期間の前記排気口からの第2排気量よりも小さくなるように、前記排気口から前記処理空間を排気する排気部と、
前記第2期間に前記ガス供給口から前記処理空間にガスを供給して、前記処理空間の雰囲気を前記溶剤雰囲気から前記ガス雰囲気に置換するガス供給部と、
を備える請求項1または2記載の熱処理装置。
【請求項8】
前記排気部は、前記処理容器内への前記基板の搬入前の期間と、前記第2期間と、を含む期間において前記排気口から排気を行う請求項7記載の熱処理装置。
【請求項9】
前記載置部は、前記加熱部であるヒータを備える熱板であり、
前記ガス供給口は平面視で前記熱板の外側に開口し、
前記排気口は前記ガス供給口よりも前記熱板の中心部寄りに位置して、平面視で前記熱板の周縁部側へ向けて開口する請求項7または8記載の熱処理装置。
【請求項10】
前記ガス供給口に対向する位置に、前記熱板を囲むと共に当該熱板に接続されるサポートリングが設けられる請求項7または8記載の熱処理装置。
(【請求項11】以降は省略されています)
発明の詳細な説明
【技術分野】
【0001】
本開示は、熱処理装置及び熱処理方法に関する。
続きを表示(約 1,600 文字)
【背景技術】
【0002】
半導体デバイスを製造するにあたり、基板である半導体ウエハ(以下、ウエハと記載する)に対して液が供給されることで膜が形成され、膜中の溶剤を除去するために、ウエハの加熱処理が行われる。特許文献1については、この加熱処理について異なる温度で段階的に加熱することが記載されている。
【先行技術文献】
【特許文献】
【0003】
特開2000-91218号公報
【発明の概要】
【発明が解決しようとする課題】
【0004】
本開示は、基板に膜を形成するにあたり、泡による欠陥を低減させる。
【課題を解決するための手段】
【0005】
本開示の熱処理装置は、形成された膜が固化する前の基板が載置される載置部と、
前記膜に含まれる溶剤の沸点未満の温度で、前記載置部に載置された前記基板を加熱する加熱部と、
を備える
【発明の効果】
【0006】
本開示は、基板に膜を形成するにあたり、泡による欠陥を低減させる。
【図面の簡単な説明】
【0007】
本開示の熱処理装置を含むウエハ処理システムの平面図である。
前記ウエハ処理システムの正面図である。
前記ウエハ処理システムの処理のフロー図である。
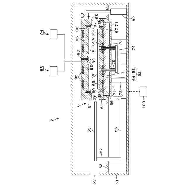
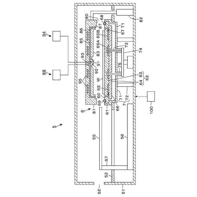
前記熱処理装置の縦断側面図である。
前記熱処理装置における処理容器の部分横断平面図である。
前記処理容器の縦断側面図である。
前記熱処理装置による処理のフロー図である。
前記熱処理装置の動作を示す説明図である。
前記熱処理装置の動作を示す説明図である。
前記熱処理装置の動作を示す説明図である。
前記熱処理装置の動作を示す説明図である。
前記熱処理装置で処理されるウエハの状態を示す模式図である。
前記熱処理装置で処理されるウエハの状態を示す模式図である。
前記熱処理装置で処理されるウエハの状態を示す模式図である。
前記ウエハの状態を示す模式図である。
前記ウエハの状態を示す模式図である。
変形例の熱処理装置を示す縦断側面図である。
【発明を実施するための形態】
【0008】
以下、本実施形態にかかる基板処理装置としてのウエハ処理システムについて、図面を参照しながら説明する。なお、本明細書において、実質的に同一の機能構成を有する要素においては、同一の符号を付することにより重複説明を省略する。
【0009】
<ウエハ処理システム>
先ず、本実施形態にかかるウエハ処理システムの構成について説明する。図1、図2は、それぞれウエハ処理システム1の構成の概略を模式的に示す平面図、正面図である。本実施形態においては、ウエハ処理システム1がウエハWに対してレジスト膜の形成処理および現像処理を行うフォトリソグラフィー処理システムである場合を一例として説明する。
【0010】
ウエハ処理システム1は、図1に示すように複数枚のウエハWを収容したカセットCが搬入出されるカセットステーション2と、ウエハWに所定の処理を施す複数の各種処理装置を備えた処理ステーション3と、を有する。そしてウエハ処理システム1は、カセットステーション2と、処理ステーション3と処理ステーション3とは反対側に隣接する露光装置(図示せず)との間でウエハWの受け渡しを行うインターフェイスステーション4とを一体に接続した構成を有している。なお、処理ステーション3は図1に示すようにカセットステーション2とインターフェイスステーション4の間に2基設置されているが、1基でもよく3基以上設置されてもよい。
(【0011】以降は省略されています)
この特許をJ-PlatPat(特許庁公式サイト)で参照する
関連特許
東京エレクトロン株式会社
基板処理装置
4日前
東京エレクトロン株式会社
成膜方法及び成膜装置
3日前
東京エレクトロン株式会社
熱処理装置及び熱処理方法
3日前
東京エレクトロン株式会社
基板処理装置及び静電チャック
3日前
東京エレクトロン株式会社
液処理装置、液処理方法及び記憶媒体
3日前
東京エレクトロン株式会社
基板処理装置、ガス供給機構及びガス供給方法
9日前
東京エレクトロン株式会社
ハイブリッド接合を用いてダイを積層するためのパッド及びその方法
4日前
東京エレクトロン株式会社
チップ処理システム
9日前
東京エレクトロン株式会社
基板処理装置、およびコイルの周囲にフェライトシールド部を設ける方法
3日前
東京エレクトロン株式会社
基板処理方法及び基板処理装置
9日前
東京エレクトロン株式会社
基板処理方法及び基板処理システム
3日前
東京エレクトロン株式会社
プラズマ処理方法およびプラズマ処理装置
3日前
東ソー株式会社
絶縁電線
1か月前
APB株式会社
蓄電セル
1か月前
個人
フレキシブル電気化学素子
1か月前
株式会社ユーシン
操作装置
1か月前
日新イオン機器株式会社
イオン源
1か月前
株式会社東芝
端子台
24日前
マクセル株式会社
電源装置
24日前
ローム株式会社
半導体装置
1か月前
ローム株式会社
半導体装置
1か月前
株式会社ホロン
冷陰極電子源
1か月前
株式会社GSユアサ
蓄電装置
3日前
オムロン株式会社
電磁継電器
1か月前
富士電機株式会社
電磁接触器
3日前
太陽誘電株式会社
コイル部品
1か月前
株式会社GSユアサ
蓄電設備
1か月前
株式会社GSユアサ
蓄電装置
17日前
三菱電機株式会社
回路遮断器
11日前
株式会社GSユアサ
蓄電設備
1か月前
株式会社GSユアサ
蓄電装置
25日前
株式会社GSユアサ
蓄電装置
25日前
北道電設株式会社
配電具カバー
1か月前
トヨタ自動車株式会社
冷却構造
1か月前
トヨタ自動車株式会社
バッテリ
1か月前
ノリタケ株式会社
熱伝導シート
1か月前
続きを見る
他の特許を見る