TOP
|
特許
|
意匠
|
商標
特許ウォッチ
Twitter
他の特許を見る
10個以上の画像は省略されています。
公開番号
2025171543
公報種別
公開特許公報(A)
公開日
2025-11-20
出願番号
2024076993
出願日
2024-05-10
発明の名称
液処理装置、液処理方法及び記憶媒体
出願人
東京エレクトロン株式会社
代理人
弁理士法人弥生特許事務所
主分類
H01L
21/027 20060101AFI20251113BHJP(基本的電気素子)
要約
【課題】基板を液処理するにあたり、処理液の温度変化による不具合の発生を防止する。
【解決手段】本開示の液処理装置は、処理液供給源から供給される処理液を基板に吐出するノズルと、処理液供給源とノズルとを接続する第1流路と、第1流路における第1接続部、第1接続部よりも下流側の第2接続部に一端、他端が夫々接続され、当該第1流路で第1接続部と第2接続部との間における主流路と共に環状路を形成する第2流路と、主流路に設けられ、貯留した処理液を下流側へ送液する送液部と、送液部から吐出された処理液についてノズルに向うか、第2流路に向かうかを切り替える切り替え部と、処理液の温度を検出するために環状路に設けられる温度センサと、温度センサによる検出結果に応じて、処理液の環状路における移動を制御するために制御信号を出力する制御部と、を備える。
【選択図】図4
特許請求の範囲
【請求項1】
処理液供給源から供給される処理液を基板に吐出するノズルと、
前記処理液供給源と前記ノズルとを接続する第1流路と、
前記第1流路における第1接続部、前記第1接続部よりも下流側の第2接続部に一端、他端が夫々接続され、当該第1流路で前記第1接続部と第2接続部との間における主流路と共に環状路を形成する第2流路と、
前記主流路に設けられ、貯留した前記処理液を下流側へ送液する送液部と、
前記送液部から吐出された前記処理液について前記ノズルに向うか、前記第2流路に向かうかを切り替える切り替え部と、
前記処理液の温度を検出するために前記環状路に設けられる温度センサと、
前記温度センサによる検出結果に応じて、前記処理液の前記環状路における移動を制御するために制御信号を出力する制御部と、
を備える液処理装置。
続きを表示(約 1,200 文字)
【請求項2】
前記ノズルを支持し、前記第1流路の一部が形成される支持部と、
前記第1流路における前記第2接続部の下流側に位置するように前記支持部に設けられて前記切り替え部を構成する第1バルブと、
を備える請求項1記載の液処理装置。
【請求項3】
前記第2接続部は、前記支持部に設けられる請求項2記載の液処理装置。
【請求項4】
前記温度センサは、前記主流路における前記送液部と前記第2接続部との間に設けられる請求項1記載の液処理装置。
【請求項5】
前記環状路に接続されて当該環状路から前記処理液を排出するための排液路が設けられ、
前記切り替え部は、前記排液路へと当該処理液を排出させるか否かの切替えを行い、
前記制御部は、前記温度センサの検出値に基づいて前記排液路への前記処理液の排出が行われるように制御信号を出力する請求項1記載の液処理装置。
【請求項6】
前記温度センサは
第1温度センサと、前記環状路における前記処理液の移動方向において、前記排液路が接続される第3接続部に対して第1温度センサよりも近い第2温度センサと、を含み、
前記第2温度センサによる検出値に基づいて、前記環状路から前記排液路への前記処理液の排出が行われる請求項5記載の液処理装置。
【請求項7】
前記第1温度センサによる検出値が許容範囲から外れると、前記第2温度センサによる検出値に基づいて前記排液路への前記処理液の排出が行われ、
前記第2温度センサによる検出値は、前記第1温度センサによる検出が行われてから予め設定された量の前記処理液が前記環状路を流れた後に得られる検出値である請求項6記載の液処理装置。
【請求項8】
前記環状路には前記処理液を貯留する貯留部が設けられ、
前記制御部は、前記第2温度センサによる検出値に基づいて、前記排液路への前記処理液の排出か、あるいは前記第2温度センサによる検出値が得られた前記処理液を前記貯留部にて貯留させるための前記環状路における当該処理液の移動が行われるように前記制御信号を出力する請求項7記載の液処理装置。
【請求項9】
前記第2温度センサによる検出値が、前記許容範囲から外れた第1異常範囲に含まれる場合に前記処理液は前記貯留部にて貯留され、
前記制御部は、前記第1異常範囲よりも許容範囲からのずれが大きい第2異常範囲に含まれる場合に前記排液路への排出が行われるように前記制御信号を出力する請求項8記載の液処理装置。
【請求項10】
前記環状路には前記処理液を貯留する貯留部が設けられ、
前記制御部は前記温度センサによる検出値に基づいて、当該検出値が得られた前記処理液を前記貯留部にて貯留させるための前記環状路における当該処理液の移動が行われるように前記制御信号を出力する請求項1記載の液処理装置。
(【請求項11】以降は省略されています)
発明の詳細な説明
【技術分野】
【0001】
本開示は、液処理装置、液処理方法及び記憶媒体に関する。
続きを表示(約 2,200 文字)
【背景技術】
【0002】
半導体デバイスを製造するにあたり、基板である半導体ウエハ(以下、ウエハと記載する)には様々な処理液が供給される。特許文献1には、ウエハにレジストを供給して膜を形成する前に、当該レジストのウエハの表面に対する濡れ性を高めるための溶剤を処理液として供給することが示されている。
【先行技術文献】
【特許文献】
【0003】
特開2012-589号公報
【発明の概要】
【発明が解決しようとする課題】
【0004】
本開示は、基板を液処理するにあたり、処理液の温度変化による不具合の発生を防止する。
【課題を解決するための手段】
【0005】
本開示の液処理装置は、処理液供給源から供給される処理液を基板に吐出するノズルと、
前記処理液供給源と前記ノズルとを接続する第1流路と、
前記第1流路における第1接続部、前記第1接続部よりも下流側の第2接続部に一端、他端が夫々接続され、当該第1流路で前記第1接続部と第2接続部との間における主流路と共に環状路を形成する第2流路と、
前記主流路に設けられ、貯留した前記処理液を下流側へ送液する送液部と、
前記送液部から吐出された前記処理液について前記ノズルに向うか、前記第2流路に向かうかを切り替える切り替え部と、
前記処理液の温度を検出するために前記環状路に設けられる温度センサと、
前記温度センサによる検出結果に応じて、前記処理液の前記環状路における移動を制御するために制御信号を出力する制御部と、
を備える。
【発明の効果】
【0006】
本開示は、基板を液処理するにあたり、処理液の温度変化による不具合の発生を防止することができる。
【図面の簡単な説明】
【0007】
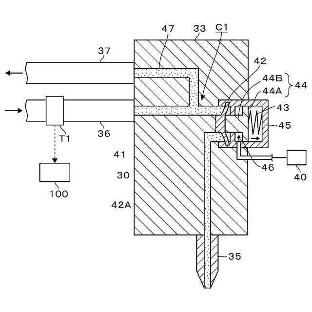
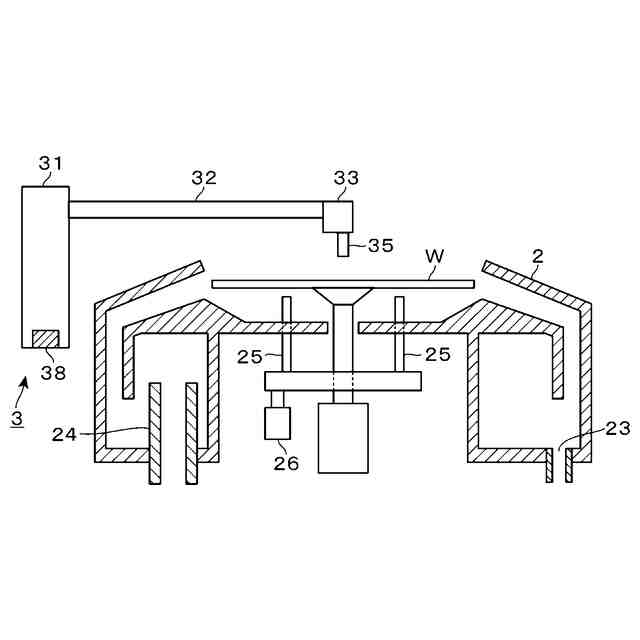
本開示の一実施形態に係る液処理装置の平面図である。
前記液処理装置の側面図である。
前記液処理装置に設けられるシンナー用のノズルの支持部の縦断側面図である。
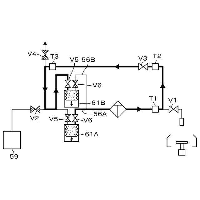
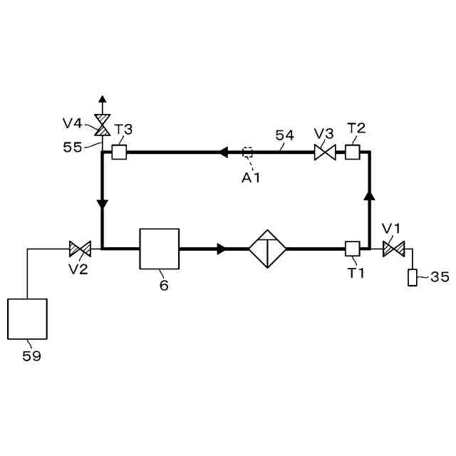
前記液処理装置における流路系の構成図である。
前記ウエハへのシンナー吐出時の動作を示す説明図である。
通常時における前記流路系で行われるシンナーの滞留防止動作の説明図である。
通常時における前記滞留防止動作の説明図である。
第1態様での前記滞留防止動作を示す説明図である。
前記第1態様での前記滞留防止動作の説明図である。
前記第1態様での前記滞留防止動作の説明図である。
前記第1態様での前記滞留防止動作の説明図である。
前記第1態様での前記滞留防止動作の説明図である。
前記第1態様での前記滞留防止動作の説明図である。
前記第1態様での前記滞留防止動作の説明図である。
前記第1態様での前記滞留防止動作のフロー図である。
前記第2態様での前記滞留防止動作の説明図である。
前記第2態様での前記滞留防止動作の説明図である。
前記第2態様での前記滞留防止動作のフロー図である
前記第3態様での前記滞留防止動作の説明図である。
前記第3態様での前記滞留防止動作のフロー図である。
前記シンナーの排出方法を示すための説明図である。
液処理装置の他の流路系の構成図である。
液処理装置のさらに他の流路系の構成図である。
前記他の流路系におけるシンナーの通流を示す説明図である。
前記流路系でのシンナーの通流状態を示す説明図である。
【発明を実施するための形態】
【0008】
〔液処理装置の概要〕
本開示の液処理装置の一実施形態である液処理装置1について、図1の平面図を参照して説明する。この液処理装置1は、ウエハWの表面の中心部に塗布液としてレジストをレジスト用のノズルから吐出し、ウエハWの回転によって当該レジストを広げて当該表面全体にレジスト膜を形成する。
【0009】
また、液処理装置1では上記のウエハWへのレジストの吐出を行う前に、ウエハWの表面の中心部に、有機溶剤であるシンナーをシンナー用のノズルから吐出する。このシンナーについても、ウエハWの回転によってウエハWの表面全体に広げられる。このシンナーは、レジストの濡れ性が高まるようにウエハWの表面を改質する、いわゆるプリウエットと呼ばれる処理を行うための処理液である。
【0010】
ところで一般的に、ウエハWを液処理する液処理装置については、使用する処理液毎に、ノズル及び当該ノズルに処理液を供給するための流路系が設けられる。流路系は例えば、配管などの流路形成部材を組み合わせて構成され、ポンプ、フィルタ、バルブなどの各種の部材及び機器が設けられる。上記の流路系の一部において、処理液が局所的に加熱されるおそれが有る。具体的な一例を挙げておくと、バルブを開閉するための電気機器類がいずれかの流路系を構成する配管の近くに配置されたとする。そして、装置の連続稼働によって当該電気機器類の周囲に蓄熱される。その熱によって配管が局所的に加熱され、内部の処理液も加熱されることが考えられる。
(【0011】以降は省略されています)
この特許をJ-PlatPat(特許庁公式サイト)で参照する
関連特許
東ソー株式会社
絶縁電線
1か月前
APB株式会社
蓄電セル
1か月前
個人
フレキシブル電気化学素子
1か月前
マクセル株式会社
電源装置
24日前
ローム株式会社
半導体装置
1か月前
株式会社ユーシン
操作装置
1か月前
株式会社東芝
端子台
24日前
日新イオン機器株式会社
イオン源
1か月前
株式会社GSユアサ
蓄電装置
3日前
株式会社GSユアサ
蓄電装置
25日前
株式会社GSユアサ
蓄電装置
25日前
太陽誘電株式会社
コイル部品
1か月前
三菱電機株式会社
回路遮断器
11日前
株式会社GSユアサ
蓄電設備
1か月前
株式会社GSユアサ
蓄電装置
17日前
株式会社ホロン
冷陰極電子源
1か月前
オムロン株式会社
電磁継電器
1か月前
株式会社GSユアサ
蓄電設備
1か月前
富士電機株式会社
電磁接触器
3日前
日本特殊陶業株式会社
保持装置
16日前
北道電設株式会社
配電具カバー
1か月前
トヨタ自動車株式会社
蓄電装置
1か月前
ノリタケ株式会社
熱伝導シート
1か月前
トヨタ自動車株式会社
蓄電装置
25日前
日本特殊陶業株式会社
保持装置
1か月前
サクサ株式会社
電池の固定構造
1か月前
トヨタ自動車株式会社
バッテリ
1か月前
日新イオン機器株式会社
基板処理装置
27日前
トヨタ自動車株式会社
冷却構造
1か月前
日東電工株式会社
積層体
1か月前
住友電装株式会社
コネクタ
3日前
矢崎総業株式会社
コネクタ
3日前
ローム株式会社
半導体装置
1か月前
株式会社レゾナック
冷却器
11日前
ベストテック株式会社
装置支持具
1か月前
甲神電機株式会社
変流器及び零相変流器
18日前
続きを見る
他の特許を見る