TOP
|
特許
|
意匠
|
商標
特許ウォッチ
Twitter
他の特許を見る
公開番号
2025160783
公報種別
公開特許公報(A)
公開日
2025-10-23
出願番号
2024063565
出願日
2024-04-10
発明の名称
電圧検出回路
出願人
株式会社デンソー
,
トヨタ自動車株式会社
,
株式会社ミライズテクノロジーズ
代理人
弁理士法人 快友国際特許事務所
主分類
G01R
19/00 20060101AFI20251016BHJP(測定;試験)
要約
【課題】 ADコンバータを有する電圧検出回路において断線を検出する。
【解決手段】 電圧検出回路であって、変調信号を生成する変調信号生成器と、第1入力配線と第2入力配線の間に印加される電圧をデジタル値に変換するADコンバータと、前記変調信号に応じて変化する第1電流を前記第1入力配線に供給するとともに前記変調信号に応じて変化する第2電流を前記第2入力配線に供給する電流源と、前記ADコンバータの出力値を微分した値を出力する微分器と、前記変調信号に応じて正負に変化する値に前記微分器の出力値を乗算する乗算器と、前記乗算器の出力値を積分する積分器、を有する。
【選択図】図1
特許請求の範囲
【請求項1】
電圧検出回路であって、
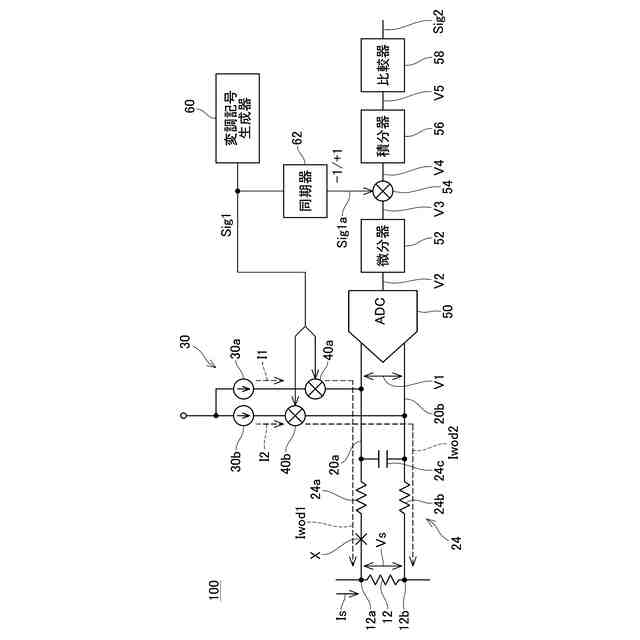
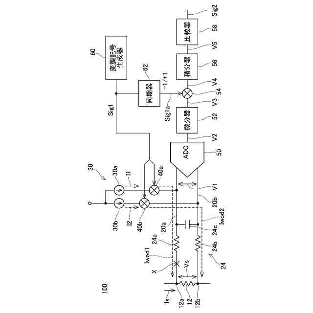
変調信号(Sig1)を生成する変調信号生成器(60)と、
第1入力配線(20a)と第2入力配線(20b)の間に印加される電圧をデジタル値に変換するADコンバータ(50)と、
前記変調信号に応じて変化する第1電流(Iwod1)を前記第1入力配線に供給するとともに前記変調信号に応じて変化する第2電流(Iwod2)を前記第2入力配線に供給する電流源(30)と、
前記ADコンバータの出力値を微分した値を出力する微分器(52)と、
前記変調信号に応じて正負に変化する値(Sig1a)に前記微分器の出力値を乗算する乗算器(54)と、
前記乗算器の出力値を積分する積分器(56)、
を有する電圧検出回路。
続きを表示(約 1,000 文字)
【請求項2】
前記変調信号が基準周波数(fc)で変動する、請求項1に記載の電圧検出回路。
【請求項3】
前記変調信号が複数の周波数成分(fa、fb)を有する、請求項1に記載の電圧検出回路。
【請求項4】
前記電流源が、
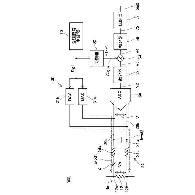
前記変調信号を前記第1電流に変換する第1DAコンバータ(31a)と、
前記変調信号を前記第2電流に変換する第2DAコンバータ(31b)、
を有する、請求項1~3のいずれか一項に記載の電圧検出回路。
【請求項5】
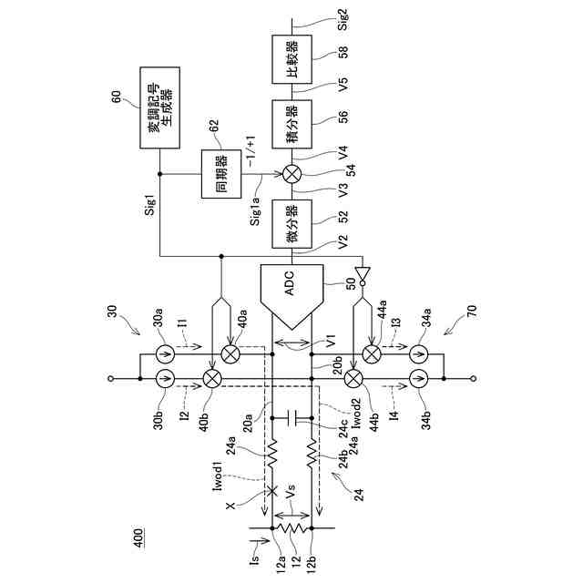
前記第1電流の供給が停止されている期間に前記第1入力配線から電流を引き抜くとともに前記第2電流の供給が停止されている期間に前記第2入力配線から電流を引き抜く電流生成回路(70)をさらに有する請求項1~3のいずれか一項に記載の電圧検出回路。
【請求項6】
前記電流源が、
第1定電流源と、
第2定電流源と、
前記第1定電流源から供給される電流が前記第1電流として前記第1入力配線に供給されるとともに前記第2定電流源から供給される電流が前記第2電流として前記第2入力配線に供給される第1接続状態と、前記第2定電流源から供給される電流が前記第1電流として前記第1入力配線に供給されるとともに前記第1定電流源から供給される電流が前記第2電流として前記第2入力配線に供給される第2接続状態との間で接続状態を切り換えるチョッパ回路(32)、
を有し、
前記チョッパ回路が前記接続状態を切り換える周波数が、前記ADコンバータのサンプリング周波数の整数倍である、
請求項1~3のいずれか一項に記載の電圧検出回路。
【請求項7】
前記電流源が、
複数の定電流源と、
前記複数の定電流源から少なくとも1つの第1定電流源と少なくとも1つの第2定電流源を選択する選択回路(32、36)と、
前記第1定電流源から供給される電流から前記第1電流を生成する第1電流生成回路(40a)と、
前記第2定電流源から供給される電流から前記第2電流を生成する第2電流生成回路(40b)、
を有し、
前記選択回路が、前記複数の定電流源から選択される前記第1定電流源と前記第2定電流源の組み合わせを経時的に変更する、
請求項1~3のいずれか一項に記載の電圧検出回路。
発明の詳細な説明
【技術分野】
【0001】
本明細書に開示の技術は、電圧検出回路に関する。
続きを表示(約 2,300 文字)
【0002】
特許文献1に開示の電圧検出回路は、ADコンバータと、周波数信号生成回路を有している。周波数信号生成回路は、抵抗を介してADコンバータの入力端子に接続されている。周波数信号生成回路は、基準周波数のパルス電圧を生成する。ADコンバータの入力端子が検出対象のデバイスから切断されていると、ADコンバータの入力端子の電位が基準周波数で変動する。この電圧検出回路は、ADコンバータの出力値において、基準周波数に同期した変動電位を検出することにより、断線を検出する。
【先行技術文献】
【特許文献】
【0003】
米国特許第10852360号明細書
【発明の概要】
【発明が解決しようとする課題】
【0004】
特許文献1の技術では、ADコンバータが出力する変動電位(すなわち、基準周波数に同期した変動電位)の振幅が基準値以上となったときに断線を検出するので、周波数電圧生成回路で振幅が大きいパルス電圧を生成する必要がある。このように振幅が大きいパルス電圧がADコンバータの入力端子に印加されると、オフセット電圧が大きくなり、電圧の検出精度が低下する。本明細書では、ADコンバータを有する電圧検出回路においてより好適に断線を検出する技術を提案する。
【課題を解決するための手段】
【0005】
本明細書が開示する電圧検出回路は、変調信号を生成する変調信号生成器と、第1入力配線と第2入力配線の間に印加される電圧をデジタル値に変換するADコンバータと、前記変調信号に応じて変化する第1電流を前記第1入力配線に供給するとともに前記変調信号に応じて変化する第2電流を前記第2入力配線に供給する電流源と、前記ADコンバータの出力値を微分した値を出力する微分器と、前記変調信号に応じて正負に変化する値に前記微分器の出力値を乗算する乗算器と、前記乗算器の出力値を積分する積分器、を有する。
【0006】
この電圧検出回路では、第1入力配線と第2入力配線が電圧検出対象のデバイスを含む外部回路に接続される。また、電流源が、変調信号に応じて変化する第1電流を第1入力配線に供給するとともに変調信号に応じて変化する第2電流を第2入力配線に供給する。
【0007】
第1入力配線及び第2入力配線で断線が生じていない場合には、第1電流と第2電流は外部回路へ流れる。この場合、第1電流と第2電流に起因して第1入力配線と第2入力配線の間に生じる電圧は小さい。すなわち、第1入力配線と第2入力配線の間の電圧に、変調信号に同期した電圧成分はほとんど含まれない。この場合、微分器の出力値(すなわち、ADコンバータの出力値を微分した値)には変調信号に同期した電圧成分はほとんど含まれず、微分器の出力値は比較的平坦な波形となる。したがって、乗算器の出力値(すなわち、変調信号に応じて正負に変化する値に微分器の出力値を乗算した値)は、正負に変化する値となる。このため、積分器の出力値(すなわち、乗算器の出力値を積分した値)は低い値に維持される。
【0008】
第1入力配線及び第2入力配線のいずれかで断線が生じると、断線が生じた入力配線が第1電流または第2電流によってチャージされるので、断線が生じた入力配線の電位が上昇する。このとき、断線が生じた入力配線の電位は、変調信号に同期してステップ状に上昇する。この場合、微分器の出力値(すなわち、ADコンバータの出力値を微分した値)は、変調信号に同期して変動する。したがって、乗算器において変調信号に応じて正負に変化する値に微分器の出力値を乗算すると、乗算器の出力値は正の値または負の値に偏って変動する信号(例えば、ゼロと正の値で変動する信号またはゼロと負の値で変動する信号)となる。このため、積分器の出力値(すなわち、乗算器の出力値を積分した値)の絶対値は時間経過とともに大きくなる。
【0009】
以上に説明したように、断線の有無に応じて積分器の出力値が変化する。したがって、積分器の出力値に基づいて断線の有無を検出できる。また、この電圧検出回路では、第1入力配線に第1電流を流すとともに第2入力配線に第2電流を流すので、第1電流と第2電流に起因して生じるオフセット電圧が小さく、電圧を正確に検出できる。また、断線時には、断線に起因して生じる電位の変化量を積分器で積分するので、入力配線間に生じる電圧がそれほど大きくなくても断線を検出できる。このように、この電圧検出回路では、高い検出精度で電圧を検出可能であるとともに、断線を好適に検出できる。
【図面の簡単な説明】
【0010】
実施例1の電圧検出回路の回路図。
実施例1の正常動作におけるグラフ。
実施例1の断線時におけるグラフ。
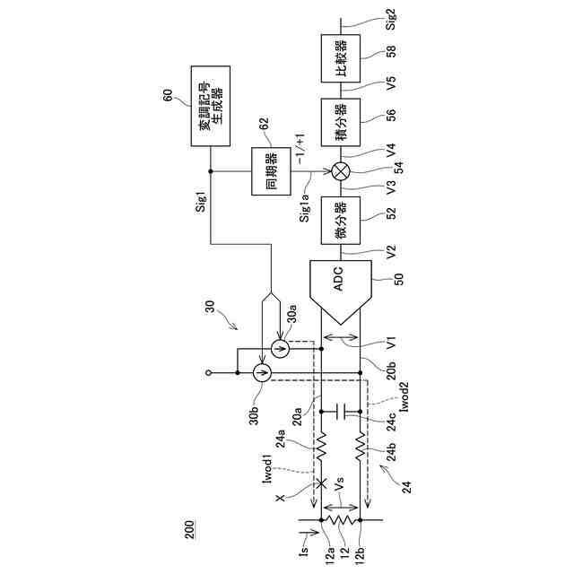
実施例2の電圧検出回路の回路図。
実施例2の正常動作におけるグラフ。
実施例2の断線時におけるグラフ。
実施例3の電圧検出回路の回路図。
実施例4の電圧検出回路の回路図。
実施例4の断線時におけるグラフ。
実施例5の電圧検出回路の回路図。
実施例6の電圧検出回路の回路図。
実施例7の変調信号生成器の回路図。
変形例の断線検出回路の回路図。
変形例の断線検出回路の回路図。
【発明を実施するための形態】
【実施例】
(【0011】以降は省略されています)
特許ウォッチbot のツイートを見る
この特許をJ-PlatPat(特許庁公式サイト)で参照する
関連特許
株式会社デンソーウェーブ
筐体
1か月前
株式会社デンソー
回転機
1か月前
株式会社デンソー
電動弁
11日前
株式会社デンソー
摺動機構
10日前
株式会社デンソー
ステータ
1か月前
株式会社デンソー
検出装置
1か月前
株式会社デンソー
ステータ
1か月前
株式会社デンソー
電子装置
21日前
株式会社デンソー
制御装置
13日前
株式会社デンソー
電解装置
12日前
株式会社デンソー
電子装置
11日前
株式会社デンソー
電子装置
1か月前
株式会社デンソー
熱交換器
10日前
株式会社デンソー
摺動機構
10日前
株式会社デンソー
反力装置
1か月前
株式会社デンソー
撮像装置
10日前
株式会社デンソー
撮像装置
10日前
株式会社デンソー
電子装置
1か月前
株式会社デンソー
電気回路
5日前
株式会社デンソー
ヒータ装置
19日前
株式会社デンソー
半導体装置
12日前
株式会社デンソートリム
鞍乗り車両
19日前
株式会社デンソー
センサ装置
18日前
株式会社デンソー
熱交換部材
12日前
株式会社デンソー
半導体装置
20日前
株式会社デンソー
農業用装置
1か月前
株式会社デンソー
熱交換装置
25日前
株式会社デンソー
半導体装置
27日前
株式会社デンソー
半導体装置
1か月前
株式会社デンソー
半導体装置
10日前
株式会社デンソー
センサ装置
18日前
株式会社デンソー
レーダ装置
1か月前
株式会社デンソーテン
インバータ
1か月前
株式会社デンソー
電流センサ
1か月前
株式会社デンソー
運転支援装置
1か月前
株式会社デンソー
電気化学セル
10日前
続きを見る
他の特許を見る