TOP
|
特許
|
意匠
|
商標
特許ウォッチ
Twitter
他の特許を見る
10個以上の画像は省略されています。
公開番号
2025166596
公報種別
公開特許公報(A)
公開日
2025-11-06
出願番号
2024070739
出願日
2024-04-24
発明の名称
電子装置
出願人
株式会社デンソー
代理人
個人
,
個人
主分類
H05K
7/14 20060101AFI20251029BHJP(他に分類されない電気技術)
要約
【課題】樹脂筐体を備えつつ、移動体のグランドに接続可能な電子装置を提供すること。
【解決手段】電子装置は、回路基板30、樹脂筐体40、および金属部材50を備えている。回路基板30は、グランド配線311を有するプリント基板31と、プリント基板31に実装された電子部品32を有している。樹脂筐体40は、回路基板30を収容する。金属部材50は、樹脂筐体に保持されている。金属部材40は、グランド配線311に電気的に接続された基板接続部51と、移動体においてグランド電位を提供するグランド部材100に電気的に接続されるグランド接続部52を有している。
【選択図】図4
特許請求の範囲
【請求項1】
移動体に搭載される電子装置であって、
グランド配線(311)を有するプリント基板(31)と、前記プリント基板に実装された電子部品(32)と、を有する回路基板(30)と、
前記回路基板を収容する樹脂筐体(40)と、
前記樹脂筐体に保持された金属部材(50)と、
を備え、
前記金属部材は、
前記グランド配線に電気的に接続された基板接続部(51)と、
前記移動体においてグランド電位を提供するグランド部材(100)に電気的に接続されるグランド接続部(52)と、を有する、電子装置。
続きを表示(約 870 文字)
【請求項2】
前記基板接続部は、前記回路基板を前記樹脂筐体に固定し、
前記グランド接続部は、前記樹脂筐体を前記グランド部材に固定する、請求項1に記載の電子装置。
【請求項3】
前記グランド接続部は、前記樹脂筐体を前記グランド部材に締結するための金属カラーである、請求項2に記載の電子装置。
【請求項4】
前記金属部材は、前記樹脂筐体に対するインサート部品である、請求項3に記載の電子装置。
【請求項5】
前記樹脂筐体は、前記回路基板を収容する収容空間を提供する本体部(43)と、前記本体部に連なり、前記グランド部材に向けて延びる延設部(44)を有し、
前記金属部材は、前記グランド接続部と前記基板接続部とをつなぐ部分であり、少なくとも一部が前記延設部に配置された連結部(53)を有する、請求項1~4いずれか1項に記載の電子装置。
【請求項6】
前記基板接続部は、前記収容空間に露出し、
前記グランド接続部は、前記延設部から外部に露出している、請求項5に記載の電子装置。
【請求項7】
前記金属部材は、前記収容空間に露出し、前記電子部品の少なくともひとつに熱的に接続された放熱部(54)を有する、請求項5に記載の電子装置。
【請求項8】
前記プリント基板は、熱伝導部(312)を有し、
前記放熱部は、前記熱伝導部を介して、前記プリント基板において前記放熱部との対向面とは反対の面に配置された前記電子部品に熱的に接続されている、請求項7に記載の電子装置。
【請求項9】
前記プリント基板に電気的に接続された外部接続端子(332,34)を備え、
前記樹脂筐体は、前記外部接続端子を外部機器に接続させるための開口部(45)を有する、請求項4に記載の電子装置。
【請求項10】
前記電子装置は、前記移動体である車両に搭載されるゾーンECU(12)である、請求項9に記載の電子装置。
発明の詳細な説明
【技術分野】
【0001】
この明細書における開示は、電子装置に関する。
続きを表示(約 1,400 文字)
【背景技術】
【0002】
特許文献1は、電子制御装置を開示している。先行技術文献の記載内容は、この明細書における技術的要素の説明として、参照により援用される。
【先行技術文献】
【特許文献】
【0003】
特開2021-68717号公報
【発明の概要】
【発明が解決しようとする課題】
【0004】
特許文献1では、金属板がインサート固定された有底筒状の樹脂ケースに対して、制御基板が挿入配置されている。制御基板の電子部品と金属板との間には、使用環境に応じて熱伝導材が配置される。
【0005】
移動体に搭載される電子装置として、軽量化のために特許文献1に例示されるような樹脂筐体を用いる構成が考えられる。しかしながら、樹脂筐体を用いると、筐体を介して移動体のグランドに接続することができない。上記した観点において、または言及されていない他の観点において、電子装置にはさらなる改良が求められている。
【0006】
開示されるひとつの目的は、樹脂筐体を備えつつ、移動体のグランドに接続可能な電子装置を提供することにある。
【課題を解決するための手段】
【0007】
開示のひとつの態様は、
移動体に搭載される電子装置であって、
グランド配線(311)を有するプリント基板(31)と、プリント基板に実装された電子部品(32)と、を有する回路基板(30)と、
回路基板を収容する樹脂筐体(40)と、
樹脂筐体に保持された金属部材(50)と、
を備え、
金属部材は、
グランド配線に電気的に接続された基板接続部(51)と、
移動体においてグランド電位を提供するグランド部材(100)に電気的に接続されるグランド接続部(52)と、を有する。
【0008】
開示の電子装置によれば、樹脂筐体に保持された金属部材が、基板接続部とグランド接続部を有している。これにより金属部材が、回路基板のグランド配線を移動体のグランド部材に電気的に接続する接地経路として機能する。よって、樹脂筐体を備えつつ、移動体のグランドに接続することが可能な電子装置を提供することができる。
【0009】
この明細書における開示された複数の態様は、それぞれの目的を達成するために、互いに異なる技術的手段を採用する。請求の範囲に記載した括弧内の符号は、後述する実施形態の部分との対応関係を例示的に示すものであって、技術的範囲を限定することを意図するものではない。この明細書に開示される目的、特徴、および効果は、後続の詳細な説明、および添付の図面を参照することによってより明確になる。
【図面の簡単な説明】
【0010】
ゾーンECUを含む車載ネットワークを示す図である。
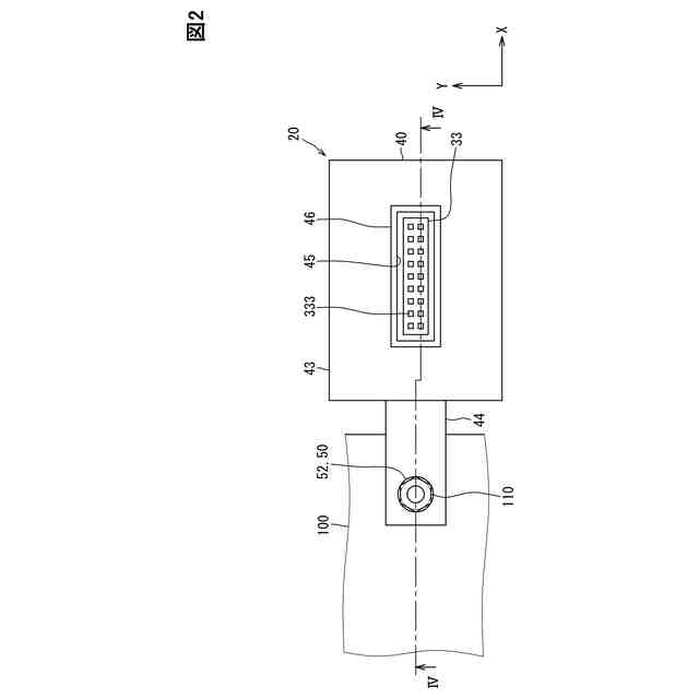
第1実施形態に係る電子装置を示す平面図である。
電子装置の分解斜視図である。
図2のIV-IV線に沿う断面図である。
接地経路および放熱経路を示す図である。
第2実施形態に係る電子装置を示す断面図である。
第3実施形態に係る電子装置を示す断面図である。
第4実施形態に係る電子装置を示す断面図である。
第5実施形態に係る電子装置を示す断面図である。
【発明を実施するための形態】
(【0011】以降は省略されています)
この特許をJ-PlatPat(特許庁公式サイト)で参照する
関連特許
株式会社デンソーウェーブ
筐体
1か月前
株式会社デンソー
端子台
3日前
株式会社デンソー
回転機
1か月前
株式会社デンソー
電動機
1日前
株式会社デンソー
分離体
9日前
株式会社デンソー
車載器
1か月前
株式会社デンソー
電動弁
23日前
株式会社デンソー
撮像装置
22日前
株式会社デンソー
光学部材
9日前
株式会社デンソー
反力装置
1か月前
株式会社デンソー
制御装置
25日前
株式会社デンソー
撮像装置
22日前
株式会社デンソー
検出装置
1か月前
株式会社デンソー
光学部材
9日前
株式会社デンソー
電子装置
1か月前
株式会社デンソー
電子装置
23日前
株式会社デンソー
電子装置
1か月前
株式会社デンソーエレクトロニクス
発音装置
2か月前
株式会社デンソー
ねじ部材
1か月前
株式会社デンソー
熱交換器
22日前
株式会社デンソー
摺動機構
22日前
株式会社デンソー
摺動機構
22日前
株式会社デンソー
ステータ
1か月前
株式会社デンソー
ステータ
1か月前
株式会社デンソー
電気回路
17日前
株式会社デンソー
電子装置
2か月前
株式会社デンソー
電解装置
24日前
株式会社デンソー
トランス
1日前
株式会社デンソー
光学部材
1日前
株式会社デンソー
電子装置
1日前
株式会社デンソー
電子装置
1か月前
株式会社デンソー
電磁継電器
1日前
株式会社デンソー
半導体装置
22日前
株式会社デンソー
半導体装置
1か月前
株式会社デンソーテン
インバータ
1か月前
株式会社デンソー
レーダ装置
1か月前
続きを見る
他の特許を見る