TOP
|
特許
|
意匠
|
商標
特許ウォッチ
Twitter
他の特許を見る
10個以上の画像は省略されています。
公開番号
2025169137
公報種別
公開特許公報(A)
公開日
2025-11-12
出願番号
2024187689
出願日
2024-10-24
発明の名称
電気回路
出願人
株式会社デンソー
,
トヨタ自動車株式会社
,
株式会社ミライズテクノロジーズ
代理人
弁理士法人 快友国際特許事務所
主分類
B60L
58/24 20190101AFI20251105BHJP(車両一般)
要約
【課題】 バッテリの暖機を行う。
【解決手段】 電気回路であって、バッテリと、モータと、前記バッテリと前記モータの間に接続されたインバータと、制御装置を有する。前記インバータが、高電位入力配線と低電位入力配線の間に接続された平滑化コンデンサと、前記高電位入力配線と前記低電位入力配線の間に接続された複数の直列スイッチ回路、を有する。前記制御装置が、前記車両の停車中に暖機指令を受信したときに、少なくとも1つの前記直列スイッチ回路において上側スイッチング素子と下側スイッチング素子の一方を正規オンに制御するとともに前記上側スイッチング素子と前記下側スイッチング素子の他方を前記正規オンよりも高い損失が発生する高損失オンに制御する暖機動作を実行する。
【選択図】図1
特許請求の範囲
【請求項1】
車両に搭載された電気回路であって、
バッテリ(12)と、
モータ(80)と、
前記バッテリと前記モータの間に接続されたインバータ(30)と、
制御装置(90)、
を有し、
前記インバータが、
高電位入力配線(31)と、
低電位入力配線(32)と、
前記モータに接続されている複数の出力配線(33U、33V、33W)と、
前記高電位入力配線と前記低電位入力配線の間に接続された平滑化コンデンサ(38)と、
前記高電位入力配線と前記低電位入力配線の間に接続された複数の直列スイッチ回路(34U、34V、34W)、
を有し、
前記各直列スイッチ回路が、
前記高電位入力配線と対応する前記出力配線の間に接続されている上側スイッチング素子と、
対応する前記出力配線と前記低電位入力配線の間に接続されている下側スイッチング素子、
を有し、
前記制御装置が、前記車両の停車中に暖機指令を受信したときに、少なくとも1つの前記直列スイッチ回路において、前記上側スイッチング素子と前記下側スイッチング素子の一方を正規オンに制御するとともに前記上側スイッチング素子と前記下側スイッチング素子の他方を前記正規オンよりも高い損失が発生する高損失オンに制御する暖機動作を実行する、
電気回路。
続きを表示(約 2,300 文字)
【請求項2】
前記制御装置が、前記暖機動作を実行中の前記直列スイッチ回路において、前記上側スイッチング素子を前記正規オンに制御するとともに前記下側スイッチング素子を前記高損失オンに制御する第1動作と、前記上側スイッチング素子を前記高損失オンに制御するとともに前記下側スイッチング素子を前記正規オンに制御する第2動作を交互に実行する、請求項1に記載の電気回路。
【請求項3】
前記制御装置が、前記車両の停車中に前記暖機指令を受信したときに、前記各直列スイッチ回路のそれぞれにおいて同期して前記第1動作と前記第2動作が実行されるように前記各直列スイッチ回路において前記暖機動作を実行する請求項2に記載の電気回路。
【請求項4】
前記正規オンが、ゲートにゲート閾値よりも高い第1ゲートオン電位が印加された状態であり、
前記高損失オンが、ゲートに前記ゲート閾値よりも高く前記第1ゲートオン電位よりも低い第2ゲートオン電位が印加された状態である、
請求項1~3のいずれか一項に記載の電気回路。
【請求項5】
少なくとも1つの前記直列スイッチ回路において、前記上側スイッチング素子と前記下側スイッチング素子の一方である第1スイッチング素子を前記正規オンから前記高損失オンに切り換えるとともに前記上側スイッチング素子と前記下側スイッチング素子の他方である第2スイッチング素子を前記高損失オンから前記正規オンに切り換えるタイミングにおいて、前記第1スイッチング素子の前記正規オンの期間と前記第2スイッチング素子の前記正規オンの期間の間にデッドタイムが設けられており、
前記デッドタイムでは、前記第1スイッチング素子が前記高損失オンまたはオフに制御されるとともに前記第2スイッチング素子が前記高損失オンまたはオフに制御される、
請求項4に記載の電気回路。
【請求項6】
前記制御装置が、前記高損失オンの対象のスイッチング素子の温度と電流の少なくとも一方に応じて、前記高損失オンの対象のスイッチング素子のゲートに印加する前記第2ゲートオン電位を変更する、請求項4に記載の電気回路。
【請求項7】
前記正規オンが、ゲートにゲート閾値よりも高いゲートオン電位が印加された状態であり、
前記高損失オンが、ゲートに前記ゲートオン電位と前記ゲート閾値よりも低いゲートオフ電位の間で変動する変動電圧が印加された状態である、
請求項1~3のいずれか一項に記載の電気回路。
【請求項8】
前記正規オンにおいてゲートに印加される前記ゲートオン電位が、第1ゲートオン電位であり、
前記高損失オンにおいてゲートに印加される前記ゲートオン電位が、前記第1ゲートオン電位よりも低い第2ゲートオン電位である、
請求項7に記載の電気回路。
【請求項9】
複数のゲート駆動回路をさらに有し、
前記各ゲート駆動回路が、前記上側スイッチング素子及び前記下側スイッチング素子のうちの対応するスイッチング素子のゲートに接続されており、
前記各ゲート駆動回路が、
前記第1ゲートオン電位を出力する電源回路と、
前記ゲートオフ電位を出力するゲートオフ電位出力回路と、
前記電源回路が対応するゲートに接続されている第1状態と前記ゲートオフ電位出力回路が対応するゲートに接続されている第2状態との間で切り換わる切換回路であって、対応するゲートに前記ゲートオン電位を印加するときに前記第1状態となり、対応するゲートに前記ゲートオフ電位を印加するときに前記第2状態となる前記切換回路、
を有し、
前記正規オンでは、前記第1状態の期間の長さが、前記第1状態の期間内に対応するゲートの電位が前記第1ゲートオン電位まで上昇するように設定されており、
前記高損失オンでは、前記第1状態の期間の長さが、前記第1状態の期間の終了時に対応するゲートの電位が前記第2ゲートオン電位となるように設定されている、
請求項8に記載の電気回路。
【請求項10】
複数のゲート駆動回路をさらに有し、
前記各ゲート駆動回路が、前記上側スイッチング素子及び前記下側スイッチング素子のうちの対応するスイッチング素子のゲートに接続されており、
前記ゲート駆動回路が、
前記第1ゲートオン電位を出力する第1電源回路と、
前記第2ゲートオン電位を出力する第2電源回路と、
前記ゲートオフ電位を出力するゲートオフ電位出力回路と、
前記第1電源回路が対応するゲートに接続されている状態と、前記第2電源回路が対応するゲートに接続されている状態と、前記ゲートオフ電位出力回路が対応するゲートに接続されている状態との間で切り換わる切換回路、
を有し、
対応するゲートに前記ゲートオフ電位を印加するときに、前記切換回路が、前記ゲートオフ電位出力回路を対応するゲートに接続し、
前記正規オンにおいて対応するゲートに前記第1ゲートオン電位を印加するときに、前記切換回路が、前記第1電源回路を対応するゲートに接続し、
前記高損失オンにおいて対応するゲートに前記第2ゲートオン電位を印加するときに、前記切換回路が、前記第2電源回路を対応するゲートに接続する、
請求項8に記載の電気回路。
(【請求項11】以降は省略されています)
発明の詳細な説明
【技術分野】
【0001】
本明細書に開示の技術は、車両に搭載された電気回路に関する。
続きを表示(約 2,500 文字)
【0002】
特許文献1には、バッテリの電力を使用して走行する車両が開示されている。この車両は、モータとインバータを有している。インバータは、バッテリが供給する直流電力を交流電力に変換してモータに供給することで、モータを駆動する。
【0003】
バッテリの温度が低下すると、バッテリの充放電性能が低下することが知られている。特許文献1の車両は、停車中であってバッテリの温度が低い場合に、バッテリの暖機動作として、モータにd軸電流を流す。d軸電流を流すと、モータを回転させずにバッテリを放電することができる。バッテリの放電による自己発熱によって、バッテリの温度を上昇させることができる。
【先行技術文献】
【特許文献】
【0004】
特開2012-165526号公報
【発明の概要】
【発明が解決しようとする課題】
【0005】
特許文献1の技術では、d軸電流を流すときにq軸電流をゼロに制御するが、誤差によって微小なq軸電流が発生し、モータで微小なトルクが発生する。その結果、暖機動作中にノイズが発生する。本明細書では、より好適にバッテリの暖機を行う技術を提案する。
【課題を解決するための手段】
【0006】
本明細書が開示する電気回路は、車両に搭載されている。前記電気回路は、バッテリと、モータと、前記バッテリと前記モータの間に接続されたインバータと、制御装置、を有する。前記インバータが、高電位入力配線と、低電位入力配線と、前記モータに接続されている複数の出力配線と、前記高電位入力配線と前記低電位入力配線の間に接続された平滑化コンデンサと、前記高電位入力配線と前記低電位入力配線の間に接続された複数の直列スイッチ回路、を有する。前記各直列スイッチ回路が、前記高電位入力配線と対応する前記出力配線の間に接続されている上側スイッチング素子と、対応する前記出力配線と前記低電位入力配線の間に接続されている下側スイッチング素子、を有する。前記制御装置が、前記車両の停車中に暖機指令を受信したときに、少なくとも1つの前記直列スイッチ回路において、前記上側スイッチング素子と前記下側スイッチング素子の一方を正規オンに制御するとともに前記上側スイッチング素子と前記下側スイッチング素子の他方を前記正規オンよりも高い損失が発生する高損失オンに制御する暖機動作を実行する。
【0007】
この電気回路では、バッテリの暖機が必要な場合に、制御装置が、少なくとも1つの直列スイッチ回路において、上側スイッチング素子と下側スイッチング素子の一方を正規オンに制御するとともに他方を高損失オンに制御する。正規オンに制御されたスイッチング素子と高損失オンに制御されたスイッチング素子によって高電位入力配線と低電位入力配線の間が接続されるので、これらのスイッチング素子を介して平滑化コンデンサが放電される。このとき、高損失オンに制御されたスイッチング素子で高い損失が発生し、このスイッチング素子が発熱する。スイッチング素子で発生した熱によって、バッテリを昇温させることができる。また、この場合の放電経路はモータを通らないので、モータにおけるトルクの発生を抑制できる。したがって、モータでのノイズの発生を抑制しながら、バッテリの暖機を実行できる。
【図面の簡単な説明】
【0008】
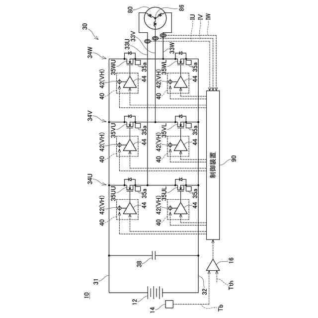
電気回路の回路図。
バッテリ12とインバータ30を冷却する冷却系統を示す図。
実施例1の暖機動作中におけるスイッチング素子35UU、35ULに対する制御信号を示すグラフ。
実施例1の暖機動作中における各スイッチング素子のゲート電位を示すグラフ。
実施例1において、第1動作と第2動作の切り換え時のゲート電位の変化を示すグラフ。
実施例1の変形例において、第1動作と第2動作の切り換え時のゲート電位の変化を示すグラフ。
変形例の電気回路の回路図。
実施例2の暖機動作中における各スイッチング素子のゲート電位を示すグラフ。
実施例2において、第1動作と第2動作の切り換え時のゲート電位の変化を示すグラフ。
実施例3のゲート駆動回路の回路図。
実施例3の暖機動作中における各スイッチング素子のゲート電位を示すグラフ。
実施例4のゲート駆動回路の回路図。
実施例4の暖機動作中におけるスイッチング素子のゲート電位を示すグラフ。
実施例5のゲート駆動回路の回路図。
実施例5のモータを回転させる動作中におけるスイッチング素子のゲート電位を示すグラフ。
実施例5の高損失オン中におけるスイッチング素子のゲート電位とドレイン-ソース間電圧を示すグラフ。
【発明を実施するための形態】
【実施例】
【0009】
図1に示す電気回路10は、車両に搭載されている。電気回路10は、バッテリ12、インバータ30、モータ80、及び、制御装置90を有している。バッテリ12は、車両のメインバッテリであり、直流電力を出力する。モータ80は、三相モータであり、車両の駆動輪を回転させる。インバータ30は、バッテリ12から供給される直流電力を交流電力に変換してモータ80に供給する。これにより、モータ80が駆動輪を回転させ、車両が走行する。制御装置90は、電気回路10の各部を制御する。制御装置90は、1つの回路基板によって構成されていてもよいし、物理的に離れた位置に配置された複数の回路基板によって構成されていてもよい。
【0010】
バッテリ12には、バッテリ温度センサ14が取り付けられている。バッテリ温度センサ14は、バッテリ12の温度Tbを検出する。バッテリ12が検出した温度Tbの値は、比較器16に入力される。比較器16は、温度Tbが閾値Tthよりも低い場合に、制御装置90に暖機指令を送信する。
(【0011】以降は省略されています)
この特許をJ-PlatPat(特許庁公式サイト)で参照する
関連特許
株式会社デンソーウェーブ
筐体
27日前
株式会社デンソー
回転機
27日前
株式会社デンソー
電動弁
6日前
株式会社デンソー
車載器
1か月前
株式会社デンソー
電気回路
今日
株式会社デンソー
ねじ部材
1か月前
株式会社デンソー
電子装置
16日前
株式会社デンソー
検出装置
26日前
株式会社デンソー
制御装置
8日前
株式会社デンソー
電解装置
7日前
株式会社デンソー
反力装置
1か月前
株式会社デンソー
電子装置
1か月前
株式会社デンソー
電子装置
1か月前
株式会社デンソー
ステータ
1か月前
株式会社デンソー
ステータ
1か月前
株式会社デンソー
電子装置
6日前
株式会社デンソー
摺動機構
5日前
株式会社デンソー
撮像装置
5日前
株式会社デンソー
電子装置
1か月前
株式会社デンソーエレクトロニクス
発音装置
1か月前
株式会社デンソー
摺動機構
5日前
株式会社デンソー
撮像装置
5日前
株式会社デンソー
熱交換器
5日前
株式会社デンソートリム
鞍乗り車両
14日前
株式会社デンソー
電流センサ
27日前
株式会社デンソー
センサ装置
13日前
株式会社デンソー
半導体装置
7日前
株式会社デンソー
熱交換部材
7日前
株式会社デンソーテン
インバータ
1か月前
株式会社デンソー
センサ装置
13日前
株式会社デンソー
ヒータ装置
14日前
株式会社デンソー
レーダ装置
1か月前
株式会社デンソー
半導体装置
22日前
株式会社デンソー
農業用装置
1か月前
株式会社デンソー
熱交換装置
20日前
株式会社デンソー
半導体装置
1か月前
続きを見る
他の特許を見る