TOP
|
特許
|
意匠
|
商標
特許ウォッチ
Twitter
他の特許を見る
公開番号
2025158504
公報種別
公開特許公報(A)
公開日
2025-10-17
出願番号
2024061096
出願日
2024-04-04
発明の名称
光触媒を用いた水素ガス製造装置
出願人
トヨタ自動車株式会社
代理人
個人
,
個人
主分類
C01B
3/04 20060101AFI20251009BHJP(無機化学)
要約
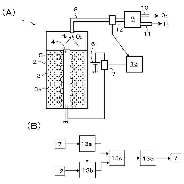
【課題】 光触媒を用いた水素ガス製造装置1に於いて、水槽2内の圧力をできるだけ精度良く推定できるようにする。
【解決手段】 水素ガス製造装置に於いて、水槽内圧力推定手段は、予め調べられた、光源装置4から光触媒体へ光が種々の照射光強度にて照射されたときの水槽内圧力に基づいて決定される現在の照射光強度に於ける水槽内圧力の暫定推定値に、生成ガスの搬送流路に設けられた圧力検知手段12にて検知された圧力の検知値と、その検知値に対応する圧力が水槽内にて発生した時点に於ける照射光強度に於ける水槽内圧力の暫定推定値とに基づいて算出された補正係数を乗じて得られた値を現在の水槽内圧力の現在推定値として決定する。
【選択図】 図1
特許請求の範囲
【請求項1】
水素ガス製造装置であって、
水を貯留する水槽と、
前記水槽内の水中に分散又は配置された光触媒体にして、光が照射されると、励起電子と正孔を発生し、水分子を水素と酸素とに分解する水の分解反応を起こし水素ガスと酸素ガスとを発生する光触媒物質を有する光触媒体と、
前記光触媒体へ照射されて前記水の分解反応を惹起する光を発する光源装置と、
前記水槽内に連通した前記水槽内で発生したガスの搬送流路に於ける圧力を検知する圧力検知手段と、
前記光源装置から前記光触媒体へ照射された光の照射光強度に基づいて前記水槽内圧力を推定するよう構成された水槽内圧力推定手段と
を含み、
前記水槽内圧力推定手段が、
予め調べられた、前記光源装置から前記光触媒体へ光が種々の照射光強度にて照射されたときの前記水槽内圧力に基づいて、任意の照射光強度にて前記光源装置から前記光触媒体へ光が照射されているときの前記水槽内圧力の暫定推定値を決定するよう構成された暫定推定値決定手段と、
前記圧力検知手段にて検知された圧力の検知値と、前記暫定推定値決定手段により決定される、前記検知値に対応する圧力が前記水槽内にて発生した時点に於ける照射光強度にて前記光源装置から前記光触媒体へ光が照射されたときの前記水槽内圧力の暫定推定値とに基づいて補正係数を算出するよう構成された補正係数算出手段と、
前記暫定推定値決定手段により決定される、現在の照射光強度にて前記光源装置から前記光触媒体へ光が照射されたときの前記水槽内圧力の暫定推定値を前記補正係数を用いて補正して現在の水槽内圧力の現在推定値を決定するよう構成された現在推定値決定手段とを含んでいる装置。
続きを表示(約 460 文字)
【請求項2】
請求項1の装置であって、前記水槽内圧力の現在推定値に基づいて前記光源装置からの光の照射光強度を調節する照射光強度制御手段を含む装置。
【請求項3】
請求項2の装置であって、前記照射光強度制御手段が前記水槽内圧力の現在推定値が所定の閾値に達すると、前記光源装置からの光の照射光強度の増大を制限するよう構成されている装置。
【請求項4】
請求項1の装置であって、前記圧力検知手段が前記搬送流路に於ける全圧を検知するよう構成されている装置。
【請求項5】
請求項1の装置であって、前記補正係数が、前記検知値を、前記検知値に対応する圧力が前記水槽内にて発生した時点に於ける照射光強度にて前記光源装置から前記光触媒体へ光が照射されたときの前記水槽内圧力の前記暫定推定値で除して得られる値であり、前記現在推定値が、前記現在の照射光強度にて前記光源装置から前記光触媒体へ光が照射されたときの前記水槽内圧力の前記暫定推定値に前記補正係数を乗じて得られる値である装置。
発明の詳細な説明
【技術分野】
【0001】
本発明は、水素ガス製造装置に係り、より詳細には、光触媒を用いた水の分解反応により水素ガスを製造する装置に係る。
続きを表示(約 4,000 文字)
【背景技術】
【0002】
燃焼しても二酸化炭素を生じないクリーンな次世代の燃料としての利用が期待されている水素ガスは、光触媒を用いた光エネルギーによる水の分解反応により生成できるので、光触媒を用いた水素ガスの製造技術が種々提案されている。例えば、特許文献1には、水を受容する容器部(水槽)と、容器部内の水中に分散又は配置された光触媒体にして、光が照射されると、励起電子と正孔を発生し、水を水素と酸素とに分解する水の分解反応を起こし水素ガスを発生する光触媒物質を有する光触媒体と、光触媒体へ照射されて水の分解反応を惹起する光を発する光源と、光源を担持する筐体とを含み、筐体が容器内の水中に配置されて、水が筐体の表面から放出される光源の排熱によって加温されると共に、筐体の水に接触する表面が光触媒物質にて被覆されている構成の水素ガス製造装置が提案されている。特許文献2に於いては、光触媒を用いた方法を含むいくつかの水素ガス製造方法により水素ガスを製造する装置に於いて、水素ガスの貯蔵量を圧力センサで感知することが開示されている。
【先行技術文献】
【特許文献】
【0003】
特開2023-094488
特開2000-144464
【発明の概要】
【発明が解決しようとする課題】
【0004】
特許文献1の如く、水槽内に光触媒の分散又は配置された水を貯留し、その水へLEDなどの光源装置からの光を照射して水分解反応を惹起して水素ガスを製造する装置の場合、任意の場所に設置できる点で、有利である。また、かかる構成の装置に於いては、光源装置からの照射光の強度を調節することにより、水槽内に於いて生成されるガスの量を調節でき、これにより、水槽内の圧力が調節できることとなる。ところで、上記の如き水素ガス製造装置に於いて、水槽内の圧力は、適正な値の範囲内に制御されるべく、水槽内の圧力を監視できることが好ましい。そのために、水槽内の圧力を検知する圧力センサを水槽内に設置した場合、圧力センサがガスの発生に伴う水しぶきに曝されるなどして故障するといったことが起き得るので、圧力センサの設置部位は、水槽内にて生成され回収されたガス(生成ガス)の、水しぶきの届かない搬送流路内等が好ましい。
【0005】
しかしながら、水槽内の圧力を検知するため圧力センサが生成ガスの搬送経路内等に設けられる場合、水槽内の圧力が圧力センサの位置まで伝達するのに、有意な時間(数秒程度)要するので、圧力センサの検知値は、そのときの水槽内の圧力よりも水槽内圧力が圧力センサの位置まで伝達するのに要した時間だけ遅れた値となる。従って、かかる時間遅れのために、水槽内圧力の調節のための光強度の調節を、生成ガスの搬送経路内等に設置された圧力センサの検知値に基づいて精度良く実行することは困難である。特に、水槽内の圧力に許容限界値があり、水槽内圧力がその許容限界値を超えないように照射光強度を制御する必要がある場合、圧力センサの検知値は、水槽内の圧力よりも時間的に遅れているので、水槽内圧力が既にその許容限界値に達していても圧力センサの検知値が閾値を下回っていることから、照射光強度を上げてしまい、水槽内圧力がその許容限界値を超えてしまうといった状況が起き得る。そのような状況を回避するためには、水槽内圧力がその許容限界値を十分に下回るよう、圧力センサの検知値が許容限界値よりも十分に低く設定された閾値に達すると、照射光強度の増加を抑制するといった対応が取られることとなるところ、その場合、水槽内圧力がその許容限界値までに余裕があっても水槽内の水素ガスの発生量を抑制することとなり、水素ガス製造装置の水素ガスの発生能力を十分に発揮させられないこととなる。従って、水槽内圧力をリアルタイムでできるだけ精度良く推定し、その推定値に基づいて照射光強度を調節し水槽内圧力を制御できるようになっていると有利である。
【0006】
かくして、本発明の主な課題は、光触媒を用いた水素ガス製造装置に於いて、水槽内圧力をリアルタイムでできるだけ精度良く推定できるようにすることである。
【0007】
この点に関し、水槽内圧力を推定する手法として、種々の照射光強度に於ける水槽内圧力を予め調べておき(各照射光強度に於いて、照射光強度を一定に保ち、水槽内圧力が定常的になれば、圧力センサの検知値は、水槽内圧力に対応するので、各照射光強度に対する水槽内圧力を決定することが可能である。)、その予め調べておいた照射光強度と水槽内圧力との関係を用いて、現在の照射光強度から現在の水槽内圧力を推定するといった手法が考えられる。しかしながら、照射光強度に対するガスの生成量は、光触媒の劣化などの状態によって変動し、従って、照射光強度に対する水槽内圧力も光触媒の状態によって変動するので、実際の水槽内圧力を精度良く推定するためには、予め調べておいた照射光強度と水槽内圧力との関係は、光触媒の状態に基づいた補正をしつつ、利用する必要がある。この点に関し、光触媒の現在の状態は、圧力センサの検知値に反映されているので、予め調べられた照射光強度と水槽内圧力との関係に、圧力センサの検知値を加味することにより、光触媒の現在の状態を考慮した、より精度の良い水槽内圧力のリアルタイムの推定ができそうである。本発明に於いては、この知見が利用される。
【課題を解決するための手段】
【0008】
本発明の一つの態様によれば、上記の課題は、水素ガス製造装置であって、
水を貯留する水槽と、
前記水槽内の水中に分散又は配置された光触媒体にして、光が照射されると、励起電子と正孔を発生し、水分子を水素と酸素とに分解する水の分解反応を起こし水素ガスと酸素ガスとを発生する光触媒物質を有する光触媒体と、
前記光触媒体へ照射されて前記水の分解反応を惹起する光を発する光源装置と、
前記水槽内に連通した前記水槽内で発生したガスの搬送流路に於ける圧力を検知する圧力検知手段と、
前記光源装置から前記光触媒体へ照射された光の照射光強度に基づいて前記水槽内圧力を推定するよう構成された水槽内圧力推定手段と
を含み、
前記水槽内圧力推定手段が、
予め調べられた、前記光源装置から前記光触媒体へ光が種々の照射光強度にて照射されたときの前記水槽内圧力に基づいて、任意の照射光強度にて前記光源装置から前記光触媒体へ光が照射されているときの前記水槽内圧力の暫定推定値を決定するよう構成された暫定推定値決定手段と、
前記圧力検知手段にて検知された圧力の検知値と、前記暫定推定値決定手段により決定される、前記検知値に対応する圧力が前記水槽内にて発生した時点に於ける照射光強度にて前記光源装置から前記光触媒体へ光が照射されたときの前記水槽内圧力の暫定推定値とに基づいて補正係数を算出するよう構成された補正係数算出手段と、
前記暫定推定値決定手段により決定される、現在の照射光強度にて前記光源装置から前記光触媒体へ光が照射されたときの前記水槽内圧力の暫定推定値を前記補正係数を用いて補正して現在の水槽内圧力の現在推定値を決定するよう構成された現在推定値決定手段とを含んでいる装置によって達成される。
【0009】
上記の構成に於いて、「光触媒物質」は、上記の如く、光を照射されると、水の分解反応を惹起して、水を還元して水素ガスを発生することのできる物質であってよい。「光触媒体」は、かかる光触媒物質から成り、水中に分散される粒子、或いは、光触媒物質そのもので形成された部材又は任意の基板又は基質上に光触媒物質を固定してなり、水中の任意の位置に配置されたもの、若しくは、それらの両方であってよい(以下、本明細書に於いて、単に「光触媒」という場合には、光触媒物質を指すものとする。)。「光源装置」は、典型的には、電力の供給を受けて、光触媒物質に吸収されて水の分解反応を惹起させる光を発する任意の形式の装置であってよい。「圧力検知手段」は、水槽内で発生したガスの搬送流路に於ける圧力を検知する任意の形式の圧力センサであってよく、その検知値は、搬送流路に於ける全圧又は静圧であってよい。
【0010】
光源装置の発光波長は、光触媒へ照射される光が効率的に光触媒に吸収されて励起電子と正孔とを生成するように、好適には、光触媒の量子収率が(任意に選択されてよい)所定の閾値を超える波長帯域に入るように選択される。この点に関し、典型的な光触媒の量子収率は、照射光の波長が或る波長付近を下回ると急激に増大する。従って、光源の発光波長が、かかる光触媒の量子収率の急激な増大が生ずる波長よりも短波長側となるように、光源が選択されてよい。本発明に於いて利用可能な光触媒としては、例えば、SrTiO3(チタン酸ストロンチウム)、La2Ti2O7(チタン酸ランタン)、Ga2O3(酸化ガリウム)、GaN(窒化ガリウム)、NaTaO3(タンタル酸ナトリウム)、TiO2(酸化チタン)などが利用可能である。なお、これらの光触媒は、適宜、助触媒が付加されて使用されてよい。光源装置の発光素子としては、種々の発光ダイオード(LED)が採用されてよく、具体的には、インジウム窒化ガリウム(InGaN)、ダイヤモンド(紫外)、窒化ガリウム(GaN)/アルミニウム窒化ガリウム(AlGaN)(紫外、青)、セレン化亜鉛(青)、酸化亜鉛(近紫外、紫、青)を用いたものが利用可能である。
(【0011】以降は省略されています)
この特許をJ-PlatPat(特許庁公式サイト)で参照する
関連特許
株式会社タクマ
固体炭素化設備
1日前
三菱重工業株式会社
加熱装置
1日前
東ソー株式会社
CHA型ゼオライトの製造方法
11日前
東ソー株式会社
CHA型ゼオライトの製造方法
11日前
株式会社小糸製作所
水分解装置
19日前
日揮触媒化成株式会社
珪酸液およびその製造方法
4日前
株式会社小糸製作所
水素発生装置
19日前
デンカ株式会社
窒化ケイ素粉末
3日前
デンカ株式会社
窒化ケイ素粉末
3日前
株式会社三井E&S
アンモニア改質装置
11日前
三菱ケミカル株式会社
槽の洗浄方法及びシリカ粒子の製造方法
9日前
デンカ株式会社
窒化ケイ素粉末の製造方法
8日前
大阪瓦斯株式会社
酸化物複合体
9日前
デンカ株式会社
セラミックス粉末の製造方法
8日前
アサヒプリテック株式会社
濃縮方法
9日前
トヨタ自動車株式会社
光触媒を用いた水素ガス製造装置
1日前
トヨタ自動車株式会社
光触媒を用いた水素ガス製造装置
9日前
大阪瓦斯株式会社
水素製造装置及びその運転方法
9日前
デンカ株式会社
窒化ホウ素粉末の製造方法
9日前
アサヒプリテック株式会社
濃縮方法
9日前
トヨタ自動車株式会社
光触媒を用いた水素ガス製造装置
9日前
日揮触媒化成株式会社
粉体及びその製造方法、並びに樹脂組成物
8日前
株式会社レゾナック
球状アルミナ粉末
8日前
株式会社ジェイテクト
水素生成装置
29日前
トヨタ自動車株式会社
二酸化炭素の利用方法、及び利用システム
29日前
日本電気株式会社
繊維状カーボンナノホーン集合体の接着分離方法
4日前
デゾン・ジャパン株式会社
酸素濃度調整システム
23日前
デンカ株式会社
窒化ホウ素粉末及び樹脂組成物
29日前
デンカ株式会社
窒化ホウ素粉末及び樹脂組成物
29日前
南海化学株式会社
塩基性塩化アルミニウム含有組成物
19日前
南海化学株式会社
塩基性塩化アルミニウム含有組成物
19日前
日本化学工業株式会社
コアシェル型負熱膨張材およびその製造方法
23日前
東ソー株式会社
アルカリ金属の除去方法
10日前
日揮触媒化成株式会社
シリカ微粒子分散液およびその製造方法
15日前
デンカ株式会社
窒化ホウ素粉末、及び樹脂成形体
4日前
株式会社大阪チタニウムテクノロジーズ
四塩化チタン製造方法
8日前
続きを見る
他の特許を見る