TOP
|
特許
|
意匠
|
商標
特許ウォッチ
Twitter
他の特許を見る
公開番号
2025158477
公報種別
公開特許公報(A)
公開日
2025-10-17
出願番号
2024061050
出願日
2024-04-04
発明の名称
低温ガス発生装置
出願人
大陽日酸株式会社
代理人
弁理士法人志賀国際特許事務所
主分類
F25D
9/00 20060101AFI20251009BHJP(冷凍または冷却;加熱と冷凍との組み合わせシステム;ヒートポンプシステム;氷の製造または貯蔵;気体の液化または固体化)
要約
【課題】温度制御精度の向上及び流量変動幅を低減可能な低温ガス発生装置を提供する。
【解決手段】低温ガス発生装置は、液化ガスと、液化ガスの沸点よりも高い温度を有する気体状の第1ガスと、を用いて、気体状の低温ガスを得る低温ガス発生装置であって、液化ガスを気化させることで第2ガスを発生し、かつ、第1ガスと第2ガスの混合気体から低温ガスを得る熱交換器と、低温ガスの第1温度と目標温度との差異に基づいて前記液化ガスの供給流量を制御する第1制御手段と、前記液化ガスを液体状態で供給できる第1安定機構と、第1ガスと前記第2ガスとの合流部に設けられる第2安定機構と、を備える。
【選択図】図1
特許請求の範囲
【請求項1】
液化ガスと、
前記液化ガスの沸点よりも高い温度を有する気体状の第1ガスと、
を用いて、気体状の低温ガスを得る低温ガス発生装置であって、
前記液化ガスを気化させることで第2ガスを発生し、かつ、前記第1ガスと前記第2ガスの混合気体から前記低温ガスを得る熱交換器と、
前記低温ガスの第1温度と目標温度との差異に基づいて前記液化ガスの供給流量を制御する第1制御手段と、
前記液化ガスを液体状態で供給できる第1安定機構と、
前記第1ガスと前記第2ガスとの合流部に設けられる第2安定機構と、
を備える低温ガス発生装置。
続きを表示(約 220 文字)
【請求項2】
前記第1安定機構が、気液分離器、サブクーラーまたは向流式熱交換器であることを特徴とする請求項1に記載の低温ガス発生装置。
【請求項3】
前記第2安定機構が、アキュムレーターまたはバッファータンクであることを特徴とする請求項1または2に記載の低温ガス発生装置。
【請求項4】
前記熱交換器に導入する前の前記液化ガスの供給圧力を200 kPa以下とする請求項1または2に記載の低温ガス発生装置。
発明の詳細な説明
【技術分野】
【0001】
本発明は、低温ガス発生装置に関する。
続きを表示(約 1,800 文字)
【背景技術】
【0002】
有機合成などの化学反応プロセスにおいて、低温域での精度の高い温度制御が求められる。例えば、低温反応で用いられる低温反応装置には、反応槽の外側に熱媒が流通可能な独立した槽(ジャケット)を有する2重構造の容器が用いられる。このジャケットに低温に温度制御された熱媒を供給し、反応槽内の反応液を一定温度に冷却調整する。
【0003】
反応槽へ供給する熱媒を供給する方法として、特許文献1には低温液化ガスを貯留する断熱容器内にガスをバブリングすることで低温ガスを発生させる方法が開示されている。
【0004】
熱媒を供給する別の方法として、特許文献2には低温液化ガス、前記気化ガス及び前記気化ガスより温度の高いガス互いに熱交換させることにより、低温ガスを発生させる方法が開示されている。
【先行技術文献】
【特許文献】
【0005】
特開平4-285553号公報
国際公開第2013/054844号
【発明の概要】
【発明が解決しようとする課題】
【0006】
しかし、特許文献1の方法では低温液化ガスを断熱容器内に補充する際に気液二相流で断熱容器内に送られるため、低温液化ガスを補充する際にガス流量が大きくなり、全体のガス流量のコントロールが困難という問題がある。また、特許文献2の方法では液化ガスの流量が全体ガスの流量に大きく影響を与え、液化ガスの気液二相流状態や脈動状態が全体流量や交換熱量に影響し、温度制御精度や流量幅が悪くなる傾向にある。
【0007】
本発明は、上記事情を鑑みなされた発明であり、温度制御精度の向上及び流量変動幅を低減可能な低温ガス発生装置を提供することを目的とする。
【課題を解決するための手段】
【0008】
前記課題を解決するために、本発明は以下の手段を提案している。
<1>本発明の態様1の低温ガス発生装置は、
液化ガスと、
前記液化ガスの沸点よりも高い温度を有する気体状の第1ガスと、
を用いて、気体状の低温ガスを得る低温ガス発生装置であって、
前記液化ガスを気化させることで第2ガスを発生し、かつ、前記第1ガスと前記第2ガスの混合気体から前記低温ガスを得る熱交換器と、
前記低温ガスの第1温度と目標温度との差異に基づいて前記液化ガスの供給流量を制御する第1制御手段と、
前記液化ガスを液体状態で供給できる第1安定機構と、
前記第1ガスと前記第2ガスとの合流部に設けられる第2安定機構と、
を備える。
<2>本発明の態様2は、態様1の低温ガス発生装置において、
前記第1安定機構が、気液分離器、サブクーラーまたは向流式熱交換器であってもよい。
<3>本発明の態様3は、態様1または2の低温ガス発生装置において、
前記第2安定機構が、アキュムレーターまたはバッファータンクであってもよい。
<4>本発明の態様4は、態様1または2の低温ガス発生装置において、
前記熱交換器に導入する前の前記液化ガスの供給圧力を200 kPa以下としてもよい。
【発明の効果】
【0009】
本発明の上記各態様によれば、温度制御精度の向上及び流量変動幅を低減可能な低温ガス発生装置を提供することができる。
【図面の簡単な説明】
【0010】
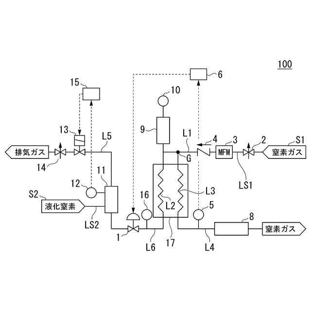
第1実施形態に係る低温ガス発生装置の構成を示す系統図である。
第2実施形態に係る低温ガス発生装置の構成を示す系統図である。
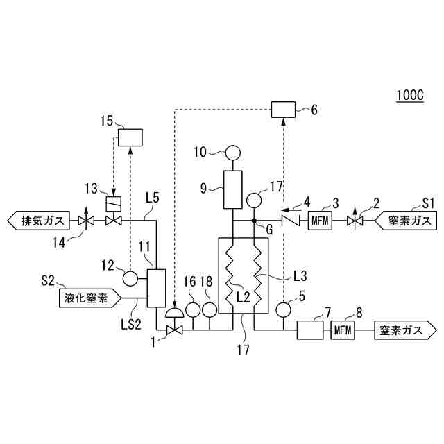
第3実施形態に係る低温ガス発生装置の構成を示す系統図である。
実施例3の低温ガス発生装置の構成を示す系統図である。
比較例1の低温ガス発生装置の構成を示す系統図である。
比較例1の低温ガスの流量および温度の時間変化である。
実施例1の低温ガスの流量および温度の時間変化である。
実施例1の低温ガスの流量および温度の時間変化である。
実施例2の低温ガスの流量および温度の時間変化である。
【発明を実施するための形態】
(【0011】以降は省略されています)
この特許をJ-PlatPat(特許庁公式サイト)で参照する
関連特許
大陽日酸株式会社
ドライ洗浄装置
1か月前
大陽日酸株式会社
低温ガス発生装置
1か月前
大陽日酸株式会社
転写型シート状接合材
1か月前
大陽日酸株式会社
転写型シート状接合材
1か月前
大陽日酸株式会社
洗浄対象物の洗浄方法
1か月前
大陽日酸株式会社
還元剤被覆銅ナノ粒子
1か月前
大陽日酸株式会社
酸素富化ガスの製造方法
1か月前
大陽日酸株式会社
希釈冷凍機及びその制御方法
1か月前
大陽日酸株式会社
ガス分離方法及びガス分離装置
10日前
大陽日酸株式会社
ガス分離方法及びガス分離装置
10日前
大陽日酸株式会社
ガス分離方法及びガス分離装置
10日前
大陽日酸株式会社
基板処理方法及び基板処理装置
25日前
大陽日酸株式会社
エピタキシャル膜の製造方法及び気相成長装置
1か月前
大陽日酸株式会社
液化ガス充填システム及び液化ガスの充填方法
1か月前
大陽日酸株式会社
高炉シャフト部に供給する還元ガスの製造装置
1か月前
大陽日酸株式会社
還元鉄の製造システム、および還元鉄の製造方法
1か月前
大陽日酸株式会社
カバーガスの供給方法及びマグネシウム溶融装置
1か月前
大陽日酸株式会社
圧力変動吸着式ガス分離方法及び圧力変動吸着式ガス分離装置
1か月前
大陽日酸株式会社
エピタキシャル膜の製造方法、気相成長装置及びエピタキシャル膜
1か月前
大陽日酸株式会社
還元鉄の製造装置、還元鉄の製造システム、および還元鉄の製造方法
1か月前
個人
高血圧治療用気体状医薬組成物
1か月前
株式会社三井E&S
水素ガス製造装置、水素ガス供給装置、燃料電池システム、移動体、及び水素ガス製造方法
1か月前
個人
製氷容器
2日前
株式会社不二工機
膨張弁
1か月前
株式会社不二工機
膨張弁
1か月前
アクア株式会社
冷蔵庫
10日前
アクア株式会社
冷蔵庫
10日前
フクシマガリレイ株式会社
断熱扉
1か月前
ホシザキ株式会社
冷凍装置
1か月前
富士電機株式会社
冷却装置
2日前
富士電機株式会社
自動販売機
1か月前
ダイキン工業株式会社
冷凍装置
1か月前
フクシマガリレイ株式会社
冷却貯蔵庫
1か月前
フクシマガリレイ株式会社
冷却貯蔵庫
1か月前
フクシマガリレイ株式会社
ショーケース
1か月前
株式会社ゼロカラ
冷凍装置
18日前
続きを見る
他の特許を見る