TOP
|
特許
|
意匠
|
商標
特許ウォッチ
Twitter
他の特許を見る
公開番号
2025147818
公報種別
公開特許公報(A)
公開日
2025-10-07
出願番号
2024048254
出願日
2024-03-25
発明の名称
カバーガスの供給方法及びマグネシウム溶融装置
出願人
大陽日酸株式会社
代理人
弁理士法人志賀国際特許事務所
主分類
F27D
19/00 20060101AFI20250930BHJP(炉,キルン,窯;レトルト)
要約
【課題】マグネシウム溶湯の燃焼を防止する目的で、安全でコストパフォーマンスに優れたフロロケトンを含むカバーガスを供給する方法を提供する。
【解決手段】炉内に保持されたマグネシウム若しくはマグネシウム合金の溶湯の表面を覆うカバーガスを前記炉内に供給する方法において、フロロケトン及び希釈ガスを含む前記カバーガスを前記炉内に供給しながら、前記炉内の酸素濃度が7%以下となるようにカバーガスの供給流量を調整する第1工程と、前記炉内の前記カバーガスが充満可能な空間容積を求める第2工程と、前記カバーガスの供給流量と前記空間容積とに基づき、前記カバーガス中のフロロケトン濃度を調整し、さらに前記カバーガスを前記炉内に供給する第3工程と、を備えるカバーガスの供給方法。
【選択図】なし
特許請求の範囲
【請求項1】
炉内に保持されたマグネシウム若しくはマグネシウム合金の溶湯の表面を覆うカバーガスを前記炉内に供給する方法において、
フロロケトン及び希釈ガスを含む前記カバーガスを前記炉内に供給しながら、前記炉内の酸素濃度が7%以下となるようにカバーガスの供給流量を調整する第1工程と、
前記炉内の前記カバーガスが充満可能な空間容積を求める第2工程と、
前記カバーガスの供給流量と前記空間容積とに基づき、前記カバーガス中のフロロケトン濃度を調整し、さらに前記カバーガスを前記炉内に供給する第3工程と、
を備えるカバーガスの供給方法。
続きを表示(約 1,200 文字)
【請求項2】
前記第3工程において、次式に基づき、前記カバーガス中のフロロケトン濃度(y2)を調整する、請求項1記載のカバーガスの供給方法。
式1: 66234X―1980<Y<66234X+150
式2: Y=y1・y2
[式中、Xは前記空間容積(単位:m
3
)、y1は前記カバーガスの供給流量(単位:L/分)、y2は前記カバーガス中のフロロケトン濃度(単位:ppm)、Yはy1とy2の積を表す。]
【請求項3】
前記第3工程において、前記カバーガスの供給流量と、前記空間容積と、炉外の最小相対湿度と、に基づき、前記カバーガス中のフロロケトン濃度を調整する、請求項1に記載のカバーガスの供給方法。
【請求項4】
前記第3工程において、炉外の最小相対湿度が75%以上の場合、次式に基づき、前記カバーガス中のフロロケトン濃度(y2)を調整する、請求項3に記載のカバーガスの供給方法。
式3: 66234X-930<Y<66234X+920
式4: Y=y1・y2
[式中、Xは前記空間容積(単位:m
3
)、y1は前記カバーガスの供給流量(単位:L/分)、y2は前記カバーガス中のフロロケトン濃度(単位:ppm)、Yはy1とy2の積を表す。]
【請求項5】
前記炉が設置された地域の過去24時間以内の最小相対湿度に応じて、前記カバーガス中のフロロケトン濃度を調整する、請求項3に記載のカバーガスの供給方法。
【請求項6】
前記溶湯の体積の変化量に応じて、前記カバーガスの供給流量と前記カバーガス中のフロロケトン濃度を補正する、請求項1~5の何れか一項に記載のカバーガスの供給方法。
【請求項7】
マグネシウム若しくはマグネシウム合金を溶融して溶湯とする炉と、
前記炉内に保持された前記溶湯の表面を覆う目的で、フロロケトン及び希釈ガスを所定の割合で混合してなるカバーガスを調製し、これを前記炉内に供給するカバーガス供給部と、
前記カバーガス供給部から前記炉内に供給される前記カバーガスの供給流量を測定するカバーガス流量計と、
前記カバーガス供給部から前記炉内に供給される前記カバーガスの供給流量を調整する流量調整弁と、
前記炉内の酸素濃度を測定する酸素濃度計と、
前記炉内の前記溶湯の湯面位置を測定する湯面センサーと、
を備える、マグネシウム溶融装置であって、
前記カバーガス供給部で調製する前記カバーガス中のフロロケトン濃度、及び、前記流量調整弁で調整される前記カバーガスの供給流量のうち、少なくとも前者を請求項1に記載のカバーガスの供給方法に基づいて制御する制御部と、
を備える、マグネシウム溶融装置。
発明の詳細な説明
【技術分野】
【0001】
本発明は、マグネシウム溶湯の酸化や燃焼を防止するカバーガスの供給方法、及びマグネシウム溶融装置に関する。
続きを表示(約 2,600 文字)
【背景技術】
【0002】
マグネシウム若しくはマグネシウム合金を鋳造するために溶融させる場合、溶融金属の酸化や蒸発を防止するため、溶融金属を覆うガス(カバーガス)が用いられる。
溶解炉内のマグネシウムの燃焼の有無を検知する目的で、溶解炉内のCO濃度を検出し、警報を発するもしくはカバーガスの流量を高める方法が開示されている(特許文献1)。
【0003】
カバーガスとしては、六フッ化硫黄と、不活性ガスなどのキャリアガスとの混合ガスが一般的に用いられているが、 六フッ化硫黄は地球温暖化係数が高い物質である。このため、カバーガスとして地球温暖化係数が六フッ化硫黄よりも低いフロロケトンと炭酸ガスからなるカバーガスが提案されている(特許文献2)。同文献では、溶解炉内の雰囲気中の水分濃度から、溶解炉外の大気中の水分量の値を用いて、溶解炉内の水分濃度を算出し、カバーガス中のフロロケトンの最適な濃度を決める方法が開示されている。
【先行技術文献】
【特許文献】
【0004】
特開2006-200001号公報
特開2008-116108号公報
【発明の概要】
【発明が解決しようとする課題】
【0005】
フロロケトンは六フッ化硫黄と比べて価格が高いため、カバーガス中のフロロケトン濃度を抑えて使用するケースが生じている。しかし、溶解炉内のマグネシウムの燃焼状況が変化して適切なフロロケトン濃度を維持することができないという課題がある。
【0006】
本発明は、上記事情に鑑みてなされたものであり、マグネシウム溶湯の燃焼を防止する目的で、安全でコストパフォーマンスに優れたフロロケトンを含むカバーガスを供給する方法を提供する。
【課題を解決するための手段】
【0007】
[1] 炉内に保持されたマグネシウム若しくはマグネシウム合金の溶湯の表面を覆うカバーガスを前記炉内に供給する方法において、
フロロケトン及び希釈ガスを含む前記カバーガスを前記炉内に供給しながら、前記炉内の酸素濃度が7%以下となるようにカバーガスの供給流量を調整する第1工程と、
前記炉内の前記カバーガスが充満可能な空間容積を求める第2工程と、
前記カバーガスの供給流量と前記空間容積とに基づき、前記カバーガス中のフロロケトン濃度を調整し、さらに前記カバーガスを前記炉内に供給する第3工程と、
を備えるカバーガスの供給方法。
[2] 前記第3工程において、次式に基づき、前記カバーガス中のフロロケトン濃度(y2)を調整する、[1]記載のカバーガスの供給方法。
式1: 66234X―1980<Y<66234X+150
式2: Y=y1・y2
[式中、Xは前記空間容積(単位:m
3
)、y1は前記カバーガスの供給流量(単位:L/分)、y2は前記カバーガス中のフロロケトン濃度(単位:ppm)、Yはy1とy2の積を表す。]
[3] 前記第3工程において、前記カバーガスの供給流量と、前記空間容積と、炉外の最小相対湿度と、に基づき、前記カバーガス中のフロロケトン濃度を調整する、[1]又は[2]に記載のカバーガスの供給方法。
[4] 前記第3工程において、炉外の最小相対湿度が75%以上の場合、次式に基づき、前記カバーガス中のフロロケトン濃度(y2)を調整する、[1]~[3]の何れかに記載のカバーガスの供給方法。
式3: 66234X-930<Y<66234X+920
式4: Y=y1・y2
[式中、Xは前記空間容積(単位:m
3
)、y1は前記カバーガスの供給流量(単位:L/分)、y2は前記カバーガス中のフロロケトン濃度(単位:ppm)、Yはy1とy2の積を表す。]
[5] 前記炉が設置された地域の過去24時間以内の最小相対湿度に応じて、前記カバーガス中のフロロケトン濃度を調整する、[3]又は[4]に記載のカバーガスの供給方法。
[6] 前記溶湯の体積の変化量に応じて、前記カバーガスの供給流量と前記カバーガス中のフロロケトン濃度を補正する、[1]~[5]の何れかに記載のカバーガスの供給方法。
[7] マグネシウム若しくはマグネシウム合金を溶融して溶湯とする炉と、前記炉内に保持された前記溶湯の表面を覆う目的で、フロロケトン及び希釈ガスを所定の割合で混合してなるカバーガスを調製し、これを前記炉内に供給するカバーガス供給部と、前記カバーガス供給部から前記炉内に供給される前記カバーガスの供給流量を測定するカバーガス流量計と、前記カバーガス供給部から前記炉内に供給される前記カバーガスの供給流量を調整する流量調整弁と、前記炉内の酸素濃度を測定する酸素濃度計と、前記炉内の前記溶湯の湯面位置を測定する湯面センサーと、を備える、マグネシウム溶融装置であって、前記カバーガス供給部で調製する前記カバーガス中のフロロケトン濃度、及び、前記流量調整弁で調整される前記カバーガスの供給流量のうち、少なくとも前者を[1]~[6]の何れかに記載のカバーガスの供給方法に基づいて制御する制御部と、を備える、マグネシウム溶融装置。
【発明の効果】
【0008】
本発明によれば、マグネシウム溶湯の酸化や燃焼を防止する目的で、安全でコストパフォーマンスに優れたフロロケトンを含むカバーガスを供給することができる。
【図面の簡単な説明】
【0009】
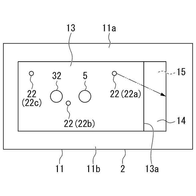
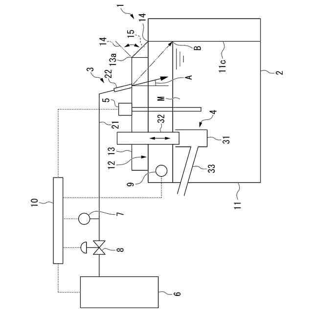
本発明に係るカバーガスの供給方法の一例を実施可能なマグネシウム溶融装置の概略構成を示す側面図である。
図1のマグネシウム溶融装置の概略構成を示す平面図である。
【発明を実施するための形態】
【0010】
以下、本発明に係る装置の実施形態の一例について、図面を用いて説明する。図面は、説明の便宜上特徴となる部分を拡大して示している場合があり、各構成要素の寸法比率などが実際と同じであるとは限らない。
(【0011】以降は省略されています)
この特許をJ-PlatPat(特許庁公式サイト)で参照する
関連特許
大陽日酸株式会社
改質方法
2か月前
大陽日酸株式会社
液面センサ
2か月前
大陽日酸株式会社
気相成長装置
2か月前
大陽日酸株式会社
ドライ洗浄装置
1か月前
大陽日酸株式会社
インジェクター
2か月前
大陽日酸株式会社
インジェクター
2か月前
大陽日酸株式会社
低温ガス発生装置
1か月前
大陽日酸株式会社
金属積層造形方法
2か月前
大陽日酸株式会社
CO2の回収方法
1か月前
大陽日酸株式会社
洗浄対象物の洗浄方法
1か月前
大陽日酸株式会社
還元剤被覆銅ナノ粒子
1か月前
大陽日酸株式会社
転写型シート状接合材
1か月前
大陽日酸株式会社
転写型シート状接合材
1か月前
大陽日酸株式会社
酸素富化ガスの製造方法
1か月前
大陽日酸株式会社
希釈冷凍機及びその制御方法
1か月前
大陽日酸株式会社
回転体および回転体の制御方法
2か月前
大陽日酸株式会社
溶接トーチ装置および溶接方法
2か月前
大陽日酸株式会社
ガス分離方法及びガス分離装置
10日前
大陽日酸株式会社
基板処理方法及び基板処理装置
25日前
大陽日酸株式会社
ガス分離方法及びガス分離装置
10日前
大陽日酸株式会社
ガス分離方法及びガス分離装置
10日前
大陽日酸株式会社
液分配器、充填塔及び空気分離装置
2か月前
大陽日酸株式会社
酸素安定同位体濃縮装置およびその運転方法
2か月前
大陽日酸株式会社
高炉シャフト部に供給する還元ガスの製造装置
1か月前
大陽日酸株式会社
エピタキシャル膜の製造方法及び気相成長装置
1か月前
大陽日酸株式会社
液化ガス充填システム及び液化ガスの充填方法
1か月前
大陽日酸株式会社
還元鉄の製造システム、および還元鉄の製造方法
1か月前
大陽日酸株式会社
カバーガスの供給方法及びマグネシウム溶融装置
1か月前
大陽日酸株式会社
混焼専焼バーナの燃焼方法および混焼専焼バーナ
2か月前
大陽日酸株式会社
圧力変動吸着式ガス分離方法及び圧力変動吸着式ガス分離装置
1か月前
大陽日酸株式会社
エピタキシャル膜の製造方法、気相成長装置及びエピタキシャル膜
1か月前
大陽日酸株式会社
還元鉄の製造装置、還元鉄の製造システム、および還元鉄の製造方法
1か月前
個人
高血圧治療用気体状医薬組成物
1か月前
株式会社三井E&S
水素ガス製造装置、水素ガス供給装置、燃料電池システム、移動体、及び水素ガス製造方法
1か月前
株式会社サンコー
浸漬ヒーター
2か月前
東京窯業株式会社
セッター
6か月前
続きを見る
他の特許を見る