TOP
|
特許
|
意匠
|
商標
特許ウォッチ
Twitter
他の特許を見る
10個以上の画像は省略されています。
公開番号
2025171125
公報種別
公開特許公報(A)
公開日
2025-11-20
出願番号
2024076138
出願日
2024-05-08
発明の名称
ガス分離方法及びガス分離装置
出願人
大陽日酸株式会社
代理人
個人
,
個人
,
個人
主分類
B01D
53/047 20060101AFI20251113BHJP(物理的または化学的方法または装置一般)
要約
【課題】原料ガス中の目的ガスの濃度が変動した場合でも、原料ガスからの目的ガスの分離を継続しやすいガス分離方法及びガス分離装置を提供する。
【解決手段】本発明に係るガス分離方法は、圧力変動吸着法により、原料ガスから目的ガスを分離させるガス分離方法であって、前記原料ガスを吸着部に供給し、前記原料ガス中の前記目的ガスを前記吸着部に吸着させる吸着工程と、目的ガス貯留槽に貯留された前記目的ガスを前記吸着部に供給するパージ工程と、前記吸着部に吸着された前記目的ガスを前記吸着部から脱離させ、前記目的ガス貯留槽に供給して貯留する分離工程と、をこの順に繰り返す分離サイクルを含み、前記パージ工程において前記吸着部に供給される前記目的ガスの量である目的ガス供給量は、前記吸着工程における前記吸着部の圧力に応じて調整される。
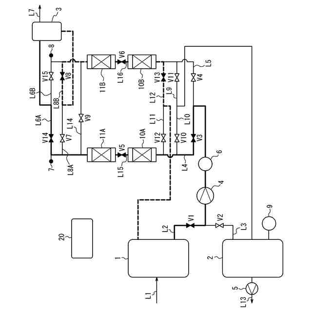
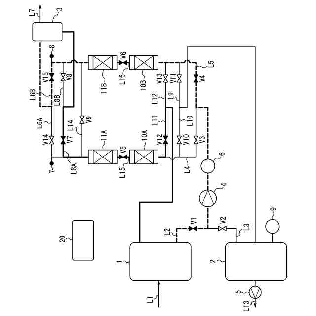
【選択図】図1
特許請求の範囲
【請求項1】
圧力変動吸着法により、原料ガスから目的ガスを分離させるガス分離方法であって、
前記原料ガスを吸着部に供給し、前記原料ガス中の前記目的ガスを前記吸着部に吸着させる吸着工程と、
目的ガス貯留槽に貯留された前記目的ガスを前記吸着部に供給するパージ工程と、
前記吸着部に吸着された前記目的ガスを前記吸着部から脱離させ、前記目的ガス貯留槽に供給して貯留する分離工程と、をこの順に繰り返す分離サイクルを含み、
前記パージ工程において前記吸着部に供給される前記目的ガスの量である目的ガス供給量は、前記吸着工程における前記吸着部の圧力に応じて調整される、ガス分離方法。
続きを表示(約 1,100 文字)
【請求項2】
前記吸着工程における前記吸着部の圧力が、1つ前の前記分離サイクルにおいて実行された前記吸着工程における前記吸着部の圧力より大きい場合、前記パージ工程における前記目的ガス供給量を、1つ前の前記分離サイクルの前記パージ工程における前記目的ガス供給量より大きくする、請求項1に記載のガス分離方法。
【請求項3】
前記吸着工程における前記吸着部の圧力が、1つ前の前記分離サイクルにおいて実行された前記吸着工程における前記吸着部の圧力より小さい場合、前記パージ工程における前記目的ガス供給量を、1つ前の前記分離サイクルの前記パージ工程における前記目的ガス供給量より小さくする、請求項1又は2に記載のガス分離方法。
【請求項4】
前記吸着部の圧力は、前記吸着工程が終了する時点の測定値である、請求項1又は2に記載のガス分離方法。
【請求項5】
圧力変動吸着法により、原料ガスから目的ガスを分離させるガス分離装置であって、
前記目的ガスを吸着可能な吸着部と、
前記目的ガスを貯留可能な目的ガス貯留槽と、
前記目的ガスを含む前記原料ガスを前記吸着部に供給し、前記目的ガスを前記吸着部に吸着させる吸着工程、前記目的ガス貯留槽に貯留された前記目的ガスを前記吸着部に供給するパージ工程、及び、前記吸着部に吸着された前記目的ガスを前記吸着部から脱離させ前記目的ガス貯留槽に供給して貯留する分離工程、をこの順に繰り返す分離サイクルを制御する制御部と、
前記吸着工程における前記吸着部の圧力を測定可能な圧力計と、を備え、
前記制御部は、前記圧力計の測定値に応じて、前記パージ工程において前記吸着部に供給される前記目的ガスの量である目的ガス供給量を調整する、ガス分離装置。
【請求項6】
前記制御部は、前記吸着工程における前記吸着部の圧力が、1つ前の前記分離サイクルにおいて実行された前記吸着工程における前記吸着部の圧力より大きい場合、前記パージ工程における前記目的ガス供給量を、1つ前の前記分離サイクルの前記パージ工程における前記目的ガス供給量より大きくする、請求項5に記載のガス分離装置。
【請求項7】
前記制御部は、前記吸着工程における前記吸着部の圧力が、1つ前の前記分離サイクルにおいて実行された前記吸着工程における前記吸着部の圧力より小さい場合、前記パージ工程における前記目的ガス供給量を、1つ前の前記分離サイクルの前記パージ工程における前記目的ガス供給量より小さくする、請求項5又は6に記載のガス分離装置。
【請求項8】
前記吸着部の圧力は、前記吸着工程が終了する時点の測定値である、請求項5又は6に記載のガス分離装置。
発明の詳細な説明
【技術分野】
【0001】
本発明はガス分離方法及びガス分離装置に関する。
続きを表示(約 1,800 文字)
【背景技術】
【0002】
半導体集積回路等の半導体製品又は液晶パネル等の表示装置を製造する工程では、希ガス雰囲気中で高周波放電により発生させたプラズマを利用する処理が行われている。このような処理において使用される希ガスとして、従来はアルゴンが用いられてきたが、近年はより高度な処理を行うためにクリプトン及びキセノンが注目されている。照明分野においても電球の封入ガスに、従来はアルゴンが用いられてきたが、近年は消費電力低減及び輝度向上のために、クリプトン又はキセノンを使用した高付加価値品が製造されてきている。また、ガラス分野においても複層ガラスの封入ガスに、従来はアルゴンが用いられてきたが、断熱性能の向上のために、クリプトンを使用した高付加価値品が製造されてきている。
【0003】
しかし、クリプトン及びキセノンは、原料となる空気中の存在比及び分離工程の複雑さから極めて希少で高価なガスであり、その使用によって需給バランスが崩れ、コストが著しく増大する問題があった。このようなガスを使用することを経済的に成り立たせるためには、使用済みの希ガスを高回収率で分離回収して再利用することが極めて重要となる。
【0004】
クリプトン又はキセノンを、高濃度、高回収率で分離回収する方法としては、圧力変動式吸着分離法(PSA;Pressure Swing Adsorption)を利用したものが知られている。特許文献1には、この種のガス分離方法が開示されている。
【先行技術文献】
【特許文献】
【0005】
特開2006-61831号公報
【発明の概要】
【発明が解決しようとする課題】
【0006】
特許文献1のガス分離方法によれば、目的ガスを吸着部に吸着させて原料ガスから分離することができる。このようなガス分離方法では、設備から排出されるガスを導入ガスとして含む原料ガスを用いる場合がある。この場合、かかる設備の運転状態によって導入ガス中の目的ガスの濃度が変動し、それに伴い原料ガス中の目的ガスの濃度が変動することがある。原料ガス中の目的ガスの濃度が変動すると、原料ガスから分離される目的ガスの量も変動することが考えられる。
【0007】
特許文献1のガス分離方法では、原料ガスから分離された目的ガスを分離サイクルの過程で用いるために目的ガス貯留槽に貯留する。そのため、原料ガスから分離される目的ガスの量が変動すると、目的ガス貯留槽に貯留されている目的ガスの量が不足するか又は過剰となり、原料ガスからの目的ガスの分離が継続できなくなるおそれがある。
【0008】
本発明は、原料ガス中の目的ガスの濃度が変動した場合でも、原料ガスからの目的ガスの分離を継続しやすいガス分離方法及びガス分離装置を提供することを目的とする。
【課題を解決するための手段】
【0009】
本発明の第1の態様としてのガス分離方法は、
(1)
圧力変動吸着法により、原料ガスから目的ガスを分離させるガス分離方法であって、
前記原料ガスを吸着部に供給し、前記原料ガス中の前記目的ガスを前記吸着部に吸着させる吸着工程と、
目的ガス貯留槽に貯留された前記目的ガスを前記吸着部に供給するパージ工程と、
前記吸着部に吸着された前記目的ガスを前記吸着部から脱離させ、前記目的ガス貯留槽に供給して貯留する分離工程と、をこの順に繰り返す分離サイクルを含み、
前記パージ工程において前記吸着部に供給される前記目的ガスの量である目的ガス供給量は、前記吸着工程における前記吸着部の圧力に応じて調整される、ガス分離方法、である。
【0010】
本発明の1つの実施形態としてのガス分離方法は、
(2)
前記吸着工程における前記吸着部の圧力が、1つ前の前記分離サイクルにおいて実行された前記吸着工程における前記吸着部の圧力より大きい場合、前記パージ工程における前記目的ガス供給量を、1つ前の前記分離サイクルの前記パージ工程における前記目的ガス供給量より大きくする、上記(1)に記載のガス分離方法、である。
(【0011】以降は省略されています)
この特許をJ-PlatPat(特許庁公式サイト)で参照する
関連特許
大陽日酸株式会社
ドライ洗浄装置
1か月前
大陽日酸株式会社
低温ガス発生装置
1か月前
大陽日酸株式会社
CO2の回収方法
1か月前
大陽日酸株式会社
転写型シート状接合材
22日前
大陽日酸株式会社
転写型シート状接合材
22日前
大陽日酸株式会社
洗浄対象物の洗浄方法
1か月前
大陽日酸株式会社
還元剤被覆銅ナノ粒子
28日前
大陽日酸株式会社
酸素富化ガスの製造方法
1か月前
大陽日酸株式会社
希釈冷凍機及びその制御方法
1か月前
大陽日酸株式会社
ガス分離方法及びガス分離装置
1日前
大陽日酸株式会社
ガス分離方法及びガス分離装置
1日前
大陽日酸株式会社
基板処理方法及び基板処理装置
16日前
大陽日酸株式会社
ガス分離方法及びガス分離装置
1日前
大陽日酸株式会社
液分配器、充填塔及び空気分離装置
1か月前
大陽日酸株式会社
エピタキシャル膜の製造方法及び気相成長装置
1か月前
大陽日酸株式会社
液化ガス充填システム及び液化ガスの充填方法
1か月前
大陽日酸株式会社
高炉シャフト部に供給する還元ガスの製造装置
1か月前
大陽日酸株式会社
還元鉄の製造システム、および還元鉄の製造方法
1か月前
大陽日酸株式会社
カバーガスの供給方法及びマグネシウム溶融装置
1か月前
大陽日酸株式会社
圧力変動吸着式ガス分離方法及び圧力変動吸着式ガス分離装置
1か月前
大陽日酸株式会社
エピタキシャル膜の製造方法、気相成長装置及びエピタキシャル膜
22日前
大陽日酸株式会社
還元鉄の製造装置、還元鉄の製造システム、および還元鉄の製造方法
1か月前
個人
高血圧治療用気体状医薬組成物
24日前
株式会社三井E&S
水素ガス製造装置、水素ガス供給装置、燃料電池システム、移動体、及び水素ガス製造方法
1か月前
株式会社西部技研
除湿装置
1か月前
株式会社日本触媒
ドロー溶質
1か月前
プライミクス株式会社
攪拌装置
1日前
日本バイリーン株式会社
フィルタ
15日前
サンノプコ株式会社
消泡剤
28日前
東レ株式会社
遠心ポッティング方法
22日前
トヨタ自動車株式会社
濾過装置
16日前
株式会社切川物産
撹拌装置
2日前
松岡紙業 株式会社
油吸着体の製造方法
1か月前
栗田工業株式会社
ギ酸の回収方法
2日前
個人
気液混合装置
28日前
大和ハウス工業株式会社
反応装置
1か月前
続きを見る
他の特許を見る