TOP
|
特許
|
意匠
|
商標
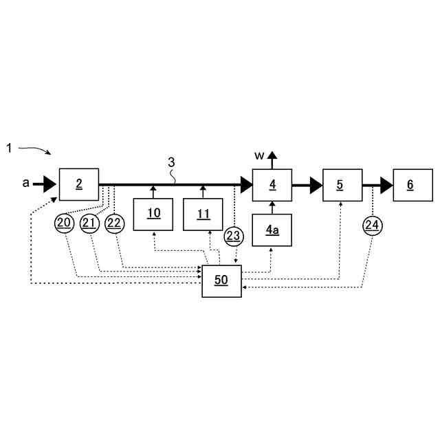
特許ウォッチ
Twitter
他の特許を見る
公開番号
2025179475
公報種別
公開特許公報(A)
公開日
2025-12-10
出願番号
2024086239
出願日
2024-05-28
発明の名称
二酸化炭素回収システム
出願人
トヨタ自動車株式会社
代理人
個人
,
個人
主分類
B01D
53/04 20060101AFI20251203BHJP(物理的または化学的方法または装置一般)
要約
【課題】 気体中のCO
2
を吸着体に吸着させてから、吸着体からCO
2
を放出させて回収するCO
2
回収システムにして、吸着体のCO
2
の回収量が吸着体へ供給する気体の温度によって変化するシステムに於いて、CO
2
の回収に要する回収エネルギーをできるだけ低減する。
【解決手段】 CO
2
回収システムに於いて、吸着体へ送入される気体の温度を調節するよう構成された気体温度調節手段が設けられ、CO
2
の回収エネルギーが吸着体へ送入される気体の温度調節を実行しない場合と実行した場合とでのいずれが小さいかが推定され、気体の温度調節を実行した場合の回収エネルギーが気体の温度調節を実行しない場合の回収エネルギーよりも小さいときのみ気体の温度調節が実行される。
【選択図】 図3
特許請求の範囲
【請求項1】
気体中のCO
2
を回収するシステムにして、吸着モードに於いて前記気体が吸着体へ送入されて前記気体中のCO
2
が前記吸着体に吸着し、脱離モードに於いて前記吸着体を加熱して前記吸着体に吸着していたCO
2
を脱離させて回収容器に回収するよう構成されたシステムであって、
前記吸着体へ送入される前記気体の温度を調節するよう構成された気体温度調節手段と、
前記吸着体へ送入される前記気体の温度調節を実行しない場合のCO
2
の回収エネルギーと、前記吸着体へ送入される前記気体の温度調節を実行した場合のCO
2
の回収エネルギーとのいずれが小さいかを推定するよう構成された回収エネルギー大小推定手段と
を含み、
前記気体温度調節手段が、前記気体の温度調節を実行しない場合の前記回収エネルギーよりも前記気体の温度調節を実行した場合の前記回収エネルギーが小さいときのみ前記気体の温度調節を実行するよう構成されているシステム。
続きを表示(約 860 文字)
【請求項2】
請求項1のシステムであって、更に、前記吸着体へ送入される前記気体の湿度を調節するよう構成された気体湿度調節手段を含み、前記回収エネルギー大小推定手段が、更に、前記吸着体へ送入される前記気体の湿度調節を実行しない場合のCO
2
の回収エネルギーと、前記吸着体へ送入される前記気体の湿度調節を実行した場合のCO
2
の回収エネルギーとのいずれが小さいかを推定するよう構成され、前記気体湿度調節手段が、前記気体の湿度調節を実行しない場合の前記回収エネルギーよりも前記気体の湿度調節を実行した場合の前記回収エネルギーが小さいときのみ前記気体の湿度調節を実行するよう構成されているシステム。
【請求項3】
請求項1のシステムであって、前記吸着体へ送入される前記気体の温度調節を実行しない場合と、前記吸着体へ送入される前記気体の温度調節を実行した場合とのCO
2
の回収エネルギーがいずれも閾値以上であるときには、CO
2
の回収を停止するよう構成されているシステム。
【請求項4】
請求項2のシステムであって、前記吸着体へ送入される前記気体の湿度調節を実行しない場合と、前記吸着体へ送入される前記気体の湿度調節を実行した場合とのCO
2
の回収エネルギーがいずれも閾値以上であるときには、CO
2
の回収を停止するよう構成されているシステム。
【請求項5】
請求項1又は2のシステムであって、前記回収エネルギー大小推定手段が、前記吸着体へ送入される前記気体中のCO
2
の分圧若しくは濃度と、前記気体の温度又は前記気体の温度及び湿度とに基づいて、前記吸着体により回収されるCO
2
の量を推定する予め準備されたマップを用いて前記回収エネルギーを推定するよう構成され、前記マップが前記吸着体の性能の経年変化の反映されたマップであるシステム。
発明の詳細な説明
【技術分野】
【0001】
本発明は、大気、排ガス等の気体中の二酸化炭素CO
2
を回収する技術に係り、より詳細には、気体を固体又は液体の吸着体に通して、気体中のCO
2
を吸着体に吸着させ、しかる後に吸着体からCO
2
を脱離させてCO
2
を回収するよう構成されたシステムに係る。
続きを表示(約 3,900 文字)
【背景技術】
【0002】
地球温暖化防止のために大気中や排ガス中に含まれるCO
2
を回収する技術が種々提案されている。例えば、特許文献1に於いては、二酸化炭素を含む混合ガスを、負に帯電されて還元されている電気活性材料を有する作用極の配置された電気化学セルに導入して、作用極に於ける電気活性材料に、混合ガス中の二酸化炭素を吸着させる吸着モードと、作用極を正に帯電させて二酸化炭素の吸着した電気活性材料を酸化することで二酸化炭素を放出させて回収する回収モードとが実行されるシステムに於いて、二酸化炭素回収量が相対的に大きくなり、所定単位量の二酸化炭素を回収するための吸着モード実行エネルギーと回収モード実行エネルギーの大きさが相対的に低くなる、吸着モード実行時間と回収モード実行時間との組み合わせを選定するよう構成して、二酸化炭素回収量に対して過大なエネルギーが消費されることを抑制することが提案されている。特許文献2では、地熱流体かバイオマスの燃焼熱、または流水のエネルギーで駆動するガス圧縮機またはガス送風機を用いてバイオガスか排気ガスまたは空気の何れかを圧縮または送風し、二酸化炭素分離膜か二酸化炭素吸着分離装置に供給して二酸化炭素を分離回収するとともに、回収した二酸化炭素ガスをガス圧縮機を用いて圧縮した後に、再生可能エネルギー起源の冷熱により冷却して液化またはドライアイス化させるシステムに於いて、ガス分離回収の性能が最適となるよう、供給ガスの温度、湿度、圧力および流量を制御することが提案されている。特許文献3には、地熱流体か水流のいずれかのエネルギーによる回転駆動力により、二酸化炭素ガス分離膜を透過した二酸化炭素ガスの流路に具備された真空ポンプまたは吸引ブロワを直接駆動させることによって、空気かバイオガス、または燃焼排ガスの何れかから二酸化炭素ガスを分離して吸引回収する二酸化炭素ガスの分離回収方法に於いて、二酸化炭素分離膜の上流側の供給ガスの温度が、二酸化炭素膜の分離回収に最も適した条件となるよう、地熱流体か水力による発電電力を用いた電気ヒータの熱か、地熱流体によって駆動する吸収式または吸着式冷凍機から得られる冷熱か、水力発電に用いる水から得られる冷熱の何れか1つ以上を利用することによって制御される構成が提案されている。
【先行技術文献】
【特許文献】
【0003】
特開2023-161483
特開2023-10479
特開2023-36490
【発明の概要】
【発明が解決しようとする課題】
【0004】
大気、排ガス等の気体中のCO
2
を回収する際、CO
2
単位量当たりの回収に要するエネルギーは、できるだけ少ないことが好ましい。ところで、気体中のCO
2
を吸着体に吸着させてから、吸着体からCO
2
を放出させて回収する構成の場合、吸着体へ供給する気体の温度と湿度とによって、吸着体のCO
2
の回収量が変化するので、吸着体へ供給する気体の温度と湿度とをCO
2
回収量が最大となる最適条件に制御すれば、CO
2
回収量を増大することが可能となる。しかしながら、吸着体へ供給する気体の温度と湿度を最適条件とするべく、気体の加熱又は加湿をする場合には、そのためのエネルギーが消費されることとなるので、CO
2
回収量当たりに要するエネルギー(以下、「回収エネルギー」と称する。)が、気体の加熱又は加湿によって増大する場合には、気体の加熱又は加湿は実行しない方が好ましい。即ち、気体の加熱又は加湿は、気体の加熱又は加湿をした場合の回収エネルギーが気体の加熱又は加湿をしない場合よりも小さいときのみ実行する方が有利である。
【0005】
上記の事情に鑑み、本発明の主な課題は、気体中のCO
2
を吸着体に吸着させてから、吸着体からCO
2
を放出させて回収する構成のCO
2
回収システムにして、吸着体によるCO
2
の回収量が吸着体へ供給する気体の温度と湿度とによって変化するシステムに於いて、CO
2
の回収に要する回収エネルギーをできるだけ低減することである。
【課題を解決するための手段】
【0006】
本発明によれば、上記の課題は、気体中のCO
2
を回収するシステムにして、吸着モードに於いて前記気体が吸着体へ送入されて前記気体中のCO
2
が前記吸着体に吸着し、脱離モードに於いて前記吸着体を加熱して前記吸着体に吸着していたCO
2
を脱離させて回収容器に回収するよう構成されたシステムであって、
前記吸着体へ送入される前記気体の温度を調節するよう構成された気体温度調節手段と、
前記吸着体へ送入される前記気体の温度調節を実行しない場合のCO
2
の回収エネルギーと、前記吸着体へ送入される前記気体の温度調節を実行した場合のCO
2
の回収エネルギーとのいずれが小さいかを推定するよう構成された回収エネルギー大小推定手段と
を含み、
前記気体温度調節手段が、前記気体の温度調節を実行しない場合の前記回収エネルギーよりも前記気体の温度調節を実行した場合の前記回収エネルギーが小さいときのみ前記気体の温度調節を実行するよう構成されているシステムによって達成される。
【0007】
上記の構成に於いて、「気体中のCO
2
を回収するシステム」は、上記の如く、吸着モードに於いて、回収されるべきCO
2
を含む大気、排気ガスなどの気体が吸着体へ送入されて気体中のCO
2
が吸着体に吸着し、脱離モードに於いて、吸着体を加熱して吸着体に吸着していたCO
2
を脱離させて回収容器に回収するよう構成された任意の形式のシステムであってよい。吸着体は、例えば、アミンとCO
2
とが可逆的に吸着する反応を利用して気体中からCO
2
ガスを選択的に回収する技術(アミン法)に用いられるアミンを有する固体又は液体であってよい。かかるCO
2
回収システムの基本的な作動に於いては、送風ファン等を駆動して気体を吸着体に流通させて、気体中のCO
2
を吸着体に吸着させる吸着モードと、CO
2
の吸着している吸着体を加熱器等により昇温してCO
2
を吸着体から脱離させると共に、ポンプ等を駆動して、脱離したCO
2
を回収容器へ送出する脱離モードとが交互に実行されて、気体中のCO
2
が回収されることとなる。
【0008】
上記のシステムに於いて、「気体温度調節手段」は、吸着体へ送入される気体の温度を任意の手法にて調節するよう構成された手段であってよく、気体の温度を検出するセンサと気体を加熱する加熱器とを含み、後に説明される態様にて、気体の温度を、適宜設定される温度目標値に調節できるように構成されていてよい。この点に関し、吸着体によるCO
2
の回収量は、気体の温度により変動するので、温度目標値は、具体的には、CO
2
の回収量が最大となる温度(最適温度)に設定されてよい。
【0009】
また、上記のシステムに於いて、「回収エネルギー大小推定手段」は、任意の手法にて、吸着体へ送入される気体の温度調節を実行しない場合のCO
2
の回収エネルギーと、吸着体へ送入される気体の温度調節を実行した場合のCO
2
の回収エネルギーとのいずれが小さいかを推定するよう構成されていてよい。なお、回収エネルギー大小推定手段は、プログラムに従ったコンピュータ装置の作動により実現される。
【0010】
ここで、CO
2
の「回収エネルギー」とは、本発明のシステムに於いて、単位量当たりのCO
2
を回収するのに要するエネルギーの総量である。より具体的には、吸着体へ送入される気体の温度調節を実行しない場合の回収エネルギーは、「吸着モードに於ける気体を吸着体へ送入するための送風ファン等の駆動に要するエネルギー」と、「脱離モードに於ける吸着体からCO
2
を脱離させるための吸着体の加熱に要するエネルギー(吸着体の昇温のためのエネルギーとCO
2
の気化に要するエネルギーとの和)」と、「脱離したCO
2
を回収容器へ送出するポンプ等の駆動に要するエネルギー」との総和を、そのときのCO
2
の回収量で割った値で与えられる。また、吸着体へ送入される気体の温度調節を実行した場合の回収エネルギーは、上記の吸着モードと脱離モードとにてそれぞれ要したエネルギーに、「気体の温度調節(特に、加熱)に要するエネルギー」を足した値を、そのときのCO
2
の回収量で割った値で与えられる。
(【0011】以降は省略されています)
この特許をJ-PlatPat(特許庁公式サイト)で参照する
関連特許
トヨタ自動車株式会社
車体
1か月前
トヨタ自動車株式会社
治具
1か月前
トヨタ自動車株式会社
配管
21日前
トヨタ自動車株式会社
電池
26日前
トヨタ自動車株式会社
電池
1か月前
トヨタ自動車株式会社
車両
1か月前
トヨタ自動車株式会社
方法
1か月前
トヨタ自動車株式会社
方法
1か月前
トヨタ自動車株式会社
車両
1か月前
トヨタ自動車株式会社
電池
12日前
トヨタ自動車株式会社
電池
12日前
トヨタ自動車株式会社
方法
5日前
トヨタ自動車株式会社
車両
21日前
トヨタ自動車株式会社
方法
1か月前
トヨタ自動車株式会社
車両
1か月前
トヨタ自動車株式会社
車両
1か月前
トヨタ自動車株式会社
車体
1か月前
トヨタ自動車株式会社
車両
1か月前
トヨタ自動車株式会社
車両
1か月前
トヨタ自動車株式会社
電池
1か月前
トヨタ自動車株式会社
電池
1か月前
トヨタ自動車株式会社
車両
1か月前
トヨタ自動車株式会社
車両
6日前
トヨタ自動車株式会社
車両
1か月前
トヨタ自動車株式会社
車両
1か月前
トヨタ自動車株式会社
車両
今日
トヨタ自動車株式会社
車両
1か月前
トヨタ自動車株式会社
電池
20日前
トヨタ自動車株式会社
車両
1か月前
トヨタ自動車株式会社
車両
20日前
トヨタ自動車株式会社
方法
1か月前
トヨタ自動車株式会社
方法
1か月前
トヨタ自動車株式会社
モータ
1か月前
トヨタ自動車株式会社
モータ
1か月前
トヨタ自動車株式会社
モータ
1か月前
トヨタ自動車株式会社
正極層
1か月前
続きを見る
他の特許を見る