TOP
|
特許
|
意匠
|
商標
特許ウォッチ
Twitter
他の特許を見る
10個以上の画像は省略されています。
公開番号
2025171121
公報種別
公開特許公報(A)
公開日
2025-11-20
出願番号
2024076131
出願日
2024-05-08
発明の名称
ガス分離方法及びガス分離装置
出願人
大陽日酸株式会社
代理人
個人
,
個人
,
個人
主分類
B01D
53/047 20060101AFI20251113BHJP(物理的または化学的方法または装置一般)
要約
【課題】原料ガス中の目的ガスの濃度が変動した場合でも、原料ガスからの目的ガスの分離を継続しやすいガス分離方法及びガス分離装置を提供する。
【解決手段】本発明に係るガス分離方法は、圧力変動吸着法により、原料ガスから目的ガスを分離させるガス分離方法であって、前記原料ガスを吸着部に供給し、前記原料ガス中の前記目的ガスを前記吸着部に吸着させる吸着工程と、目的ガス貯留槽に貯留された前記目的ガスを前記吸着部に供給するパージ工程と、前記吸着部に吸着された前記目的ガスを前記吸着部から脱離させ、前記目的ガス貯留槽に供給して貯留する分離工程と、をこの順に繰り返す分離サイクルを含み、前記パージ工程において前記吸着部に供給される前記目的ガスの量である目的ガス供給量は、前記吸着工程において前記吸着部に供給される前記原料ガス中の前記目的ガスの濃度である目的ガス濃度に応じて調整される。
【選択図】図1
特許請求の範囲
【請求項1】
圧力変動吸着法により、原料ガスから目的ガスを分離させるガス分離方法であって、
前記原料ガスを吸着部に供給し、前記原料ガス中の前記目的ガスを前記吸着部に吸着させる吸着工程と、
目的ガス貯留槽に貯留された前記目的ガスを前記吸着部に供給するパージ工程と、
前記吸着部に吸着された前記目的ガスを前記吸着部から脱離させ、前記目的ガス貯留槽に供給して貯留する分離工程と、をこの順に繰り返す分離サイクルを含み、
前記パージ工程において前記吸着部に供給される前記目的ガスの量である目的ガス供給量は、前記吸着工程において前記吸着部に供給される前記原料ガス中の前記目的ガスの濃度である目的ガス濃度に応じて調整される、ガス分離方法。
続きを表示(約 1,400 文字)
【請求項2】
前記吸着工程における前記目的ガス濃度が、1つ前の前記分離サイクルにおいて実行された前記吸着工程における前記目的ガス濃度より大きい場合、前記パージ工程における前記目的ガス供給量を、1つ前の前記分離サイクルの前記パージ工程における前記目的ガス供給量より小さくする、請求項1に記載のガス分離方法。
【請求項3】
前記吸着工程における前記目的ガス濃度が、1つ前の前記分離サイクルにおいて実行された前記吸着工程における前記目的ガス濃度より小さい場合、前記パージ工程における前記目的ガス供給量を、1つ前の前記分離サイクルの前記パージ工程における前記目的ガス供給量より大きくする、請求項1又は2に記載のガス分離方法。
【請求項4】
前記目的ガス濃度は、前記吸着工程の2つ以上の時点における前記原料ガス中の前記目的ガスの濃度の平均値である、請求項1又は2に記載のガス分離方法。
【請求項5】
前記目的ガス濃度は、前記吸着工程において所定時間毎に取得した前記原料ガス中の前記目的ガスの濃度の平均値である、請求項4に記載のガス分離方法。
【請求項6】
圧力変動吸着法により、原料ガスから目的ガスを分離させるガス分離装置であって、
前記目的ガスを吸着可能な吸着部と、
前記目的ガスを貯留可能な目的ガス貯留槽と、
前記目的ガスを含む前記原料ガスを前記吸着部に供給し、前記目的ガスを前記吸着部に吸着させる吸着工程、前記目的ガス貯留槽に貯留された前記目的ガスを前記吸着部に供給するパージ工程、及び、前記吸着部に吸着された前記目的ガスを前記吸着部から脱離させ前記目的ガス貯留槽に供給して貯留する分離工程、をこの順に繰り返す分離サイクルを制御する制御部と、
前記吸着工程において前記吸着部に供給される前記原料ガス中の前記目的ガスの濃度である目的ガス濃度を測定可能な濃度計と、を備え、
前記制御部は、前記濃度計の測定値に応じて、前記パージ工程において前記吸着部に供給される前記目的ガスの量である目的ガス供給量を調整する、ガス分離装置。
【請求項7】
前記制御部は、前記吸着工程における前記目的ガス濃度が、1つ前の前記分離サイクルにおいて実行された前記吸着工程における前記目的ガス濃度より大きい場合、前記パージ工程における前記目的ガス供給量を、1つ前の前記分離サイクルの前記パージ工程における前記目的ガス供給量より小さくする、請求項6に記載のガス分離装置。
【請求項8】
前記制御部は、前記吸着工程における前記目的ガス濃度が、1つ前の前記分離サイクルにおいて実行された前記吸着工程における前記目的ガス濃度より小さい場合、前記パージ工程における前記目的ガス供給量を、1つ前の前記分離サイクルの前記パージ工程における前記目的ガス供給量より大きくする、請求項6又は7に記載のガス分離装置。
【請求項9】
前記目的ガス濃度は、前記吸着工程の2つ以上の時点における前記原料ガス中の前記目的ガスの濃度の平均値である、請求項6又は7に記載のガス分離装置。
【請求項10】
前記目的ガス濃度は、前記吸着工程において所定時間毎に取得した前記原料ガス中の前記目的ガスの濃度の平均値である、請求項9に記載のガス分離装置。
発明の詳細な説明
【技術分野】
【0001】
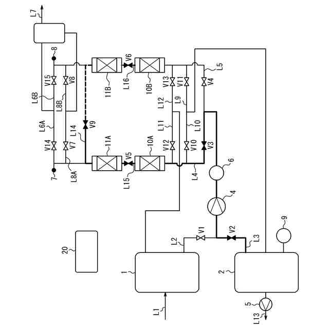
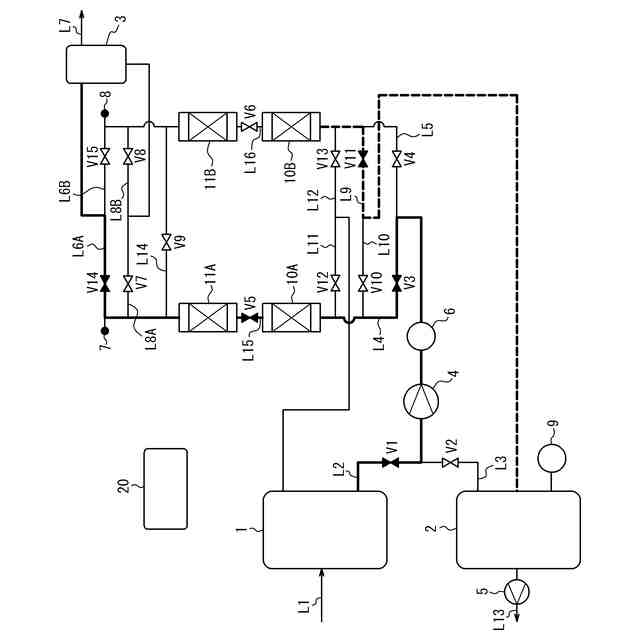
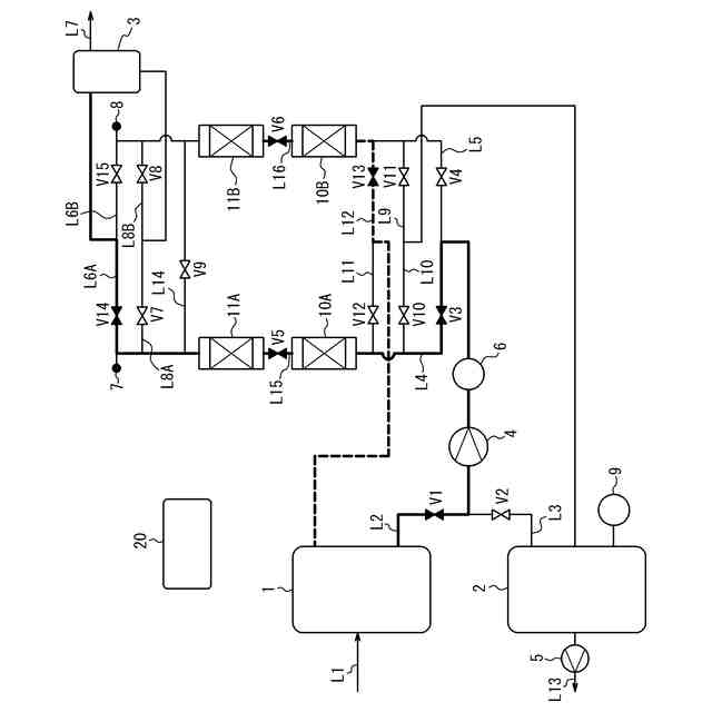
本発明はガス分離方法及びガス分離装置に関する。
続きを表示(約 1,800 文字)
【背景技術】
【0002】
半導体集積回路等の半導体製品又は液晶パネル等の表示装置を製造する工程では、希ガス雰囲気中で高周波放電により発生させたプラズマを利用する処理が行われている。このような処理において使用される希ガスとして、従来はアルゴンが用いられてきたが、近年はより高度な処理を行うためにクリプトン及びキセノンが注目されている。照明分野においても電球の封入ガスに、従来はアルゴンが用いられてきたが、近年は消費電力低減及び輝度向上のために、クリプトン又はキセノンを使用した高付加価値品が製造されてきている。また、ガラス分野においても複層ガラスの封入ガスに、従来はアルゴンが用いられてきたが、断熱性能の向上のために、クリプトンを使用した高付加価値品が製造されてきている。
【0003】
しかし、クリプトン及びキセノンは、原料となる空気中の存在比及び分離工程の複雑さから極めて希少で高価なガスであり、その使用によって需給バランスが崩れ、コストが著しく増大する問題があった。このようなガスを使用することを経済的に成り立たせるためには、使用済みの希ガスを高回収率で分離回収して再利用することが極めて重要となる。
【0004】
クリプトン又はキセノンを、高濃度、高回収率で分離回収する方法としては、圧力変動式吸着分離法(PSA;Pressure Swing Adsorption)を利用したものが知られている。特許文献1には、この種のガス分離方法が開示されている。
【先行技術文献】
【特許文献】
【0005】
特開2006-61831号公報
【発明の概要】
【発明が解決しようとする課題】
【0006】
特許文献1のガス分離方法によれば、目的ガスを吸着部に吸着させて原料ガスから分離することができる。このようなガス分離方法では、設備から排出されるガスを導入ガスとして含む原料ガスを用いる場合がある。この場合、かかる設備の運転状態によって導入ガス中の目的ガスの濃度が変動し、それに伴い原料ガス中の目的ガスの濃度が変動することがある。原料ガス中の目的ガスの濃度が変動すると、原料ガスから分離される目的ガスの量も変動することが考えられる。
【0007】
特許文献1のガス分離方法では、原料ガスから分離された目的ガスを分離サイクルの過程で用いるために目的ガス貯留槽に貯留する。そのため、原料ガスから分離される目的ガスの量が変動すると、目的ガス貯留槽に貯留されている目的ガスの量が不足するか又は過剰となり、原料ガスからの目的ガスの分離が継続できなくなるおそれがある。
【0008】
本発明は、原料ガス中の目的ガスの濃度が変動した場合でも、原料ガスからの目的ガスの分離を継続しやすいガス分離方法及びガス分離装置を提供することを目的とする。
【課題を解決するための手段】
【0009】
本発明の第1の態様としてのガス分離方法は、
(1)
圧力変動吸着法により、原料ガスから目的ガスを分離させるガス分離方法であって、
前記原料ガスを吸着部に供給し、前記原料ガス中の前記目的ガスを前記吸着部に吸着させる吸着工程と、
目的ガス貯留槽に貯留された前記目的ガスを前記吸着部に供給するパージ工程と、
前記吸着部に吸着された前記目的ガスを前記吸着部から脱離させ、前記目的ガス貯留槽に供給して貯留する分離工程と、をこの順に繰り返す分離サイクルを含み、
前記パージ工程において前記吸着部に供給される前記目的ガスの量である目的ガス供給量は、前記吸着工程において前記吸着部に供給される前記原料ガス中の前記目的ガスの濃度である目的ガス濃度に応じて調整される、ガス分離方法、である。
【0010】
本発明の1つの実施形態としてのガス分離方法は、
(2)
前記吸着工程における前記目的ガス濃度が、1つ前の前記分離サイクルにおいて実行された前記吸着工程における前記目的ガス濃度より大きい場合、前記パージ工程における前記目的ガス供給量を、1つ前の前記分離サイクルの前記パージ工程における前記目的ガス供給量より小さくする、上記(1)に記載のガス分離方法、である。
(【0011】以降は省略されています)
この特許をJ-PlatPat(特許庁公式サイト)で参照する
関連特許
他の特許を見る