TOP
|
特許
|
意匠
|
商標
特許ウォッチ
Twitter
他の特許を見る
10個以上の画像は省略されています。
公開番号
2025154298
公報種別
公開特許公報(A)
公開日
2025-10-10
出願番号
2024057215
出願日
2024-03-29
発明の名称
炭素強度演算装置、これを用いた合成燃料製造プラント、炭素強度演算方法及び炭素強度演算プログラム
出願人
三菱重工業株式会社
代理人
個人
,
個人
,
個人
主分類
C01B
3/36 20060101AFI20251002BHJP(無機化学)
要約
【課題】合成燃料の使用による有効性について評価やCO2削減量の申請など利便性を広範囲に向上することができる炭素強度演算装置を提供する。
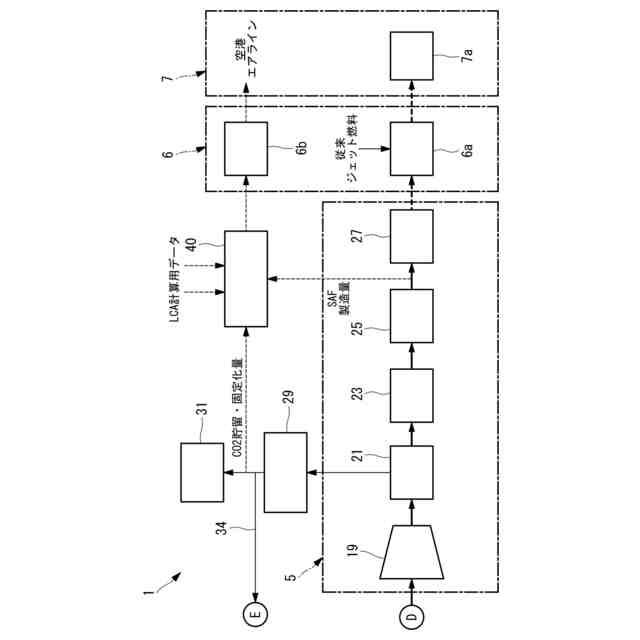
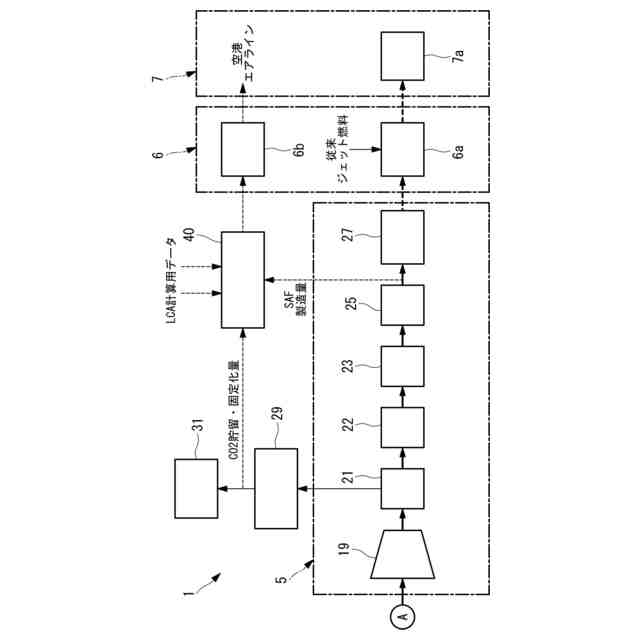
【解決手段】炭素強度演算装置40は、バイオマス原料を用いてガス化を行い、ガス化された生成ガスからSAFを製造する合成燃料製造工程のライフサイクル評価に基づくCO2排出量を演算するCO2演算部と、製造されたSAFとCO2演算部で得られたCO2排出量とを関連付けた関連データを得る関連データ作成部と、関連データ作成部で得られた関連データを出力する出力部と、を備えている。
【選択図】図2
特許請求の範囲
【請求項1】
バイオマス原料を用いてガス化を行い、ガス化された生成ガスから合成燃料を製造する合成燃料製造工程のライフサイクル評価に基づくCO2排出量を演算するCO2演算部と、
製造された合成燃料と前記CO2演算部で得られたCO2排出量とを関連付けた関連データを得る関連データ作成部と、
前記関連データ作成部で得られた関連データを出力する出力部と、
を備えている炭素強度演算装置。
続きを表示(約 920 文字)
【請求項2】
前記CO2演算部は、バイオマス原料の量、バイオマス原料のガス化で発生したCO2を貯留して固定化するCO2排出量、合成燃料の製造量に基づいて演算を行う請求項1に記載の炭素強度演算装置。
【請求項3】
請求項1又は2に記載の炭素強度演算装置と、
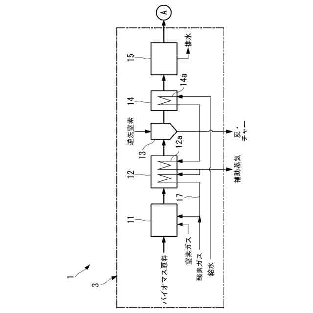
バイオマス原料をガス化するガス化炉と、
前記ガス化炉から排出された生成ガスからCO2を分離する脱炭酸装置と、
前記脱炭酸装置でCO2が分離されたCO及びH2を含む原料ガスから合成燃料を得る合成燃料製造装置と、
を備え、
前記脱炭酸装置で分離され回収されたCO2は、貯留して固定化される合成燃料製造プラント。
【請求項4】
前記ガス化炉から排出された生成ガスを圧縮する圧縮機を備え、
前記脱炭酸装置は、前記圧縮機の上流側に設けられている請求項3に記載の合成燃料製造プラント。
【請求項5】
前記ガス化炉から排出された生成ガスを圧縮する圧縮機を備え、
前記脱炭酸装置は、前記圧縮機の下流側に設けられている請求項3に記載の合成燃料製造プラント。
【請求項6】
前記ガス化炉から排出された生成ガスを濾過するフィルタを備え、
前記脱炭酸装置で分離されたCO2が前記フィルタの逆洗に用いられる請求項3に記載の合成燃料製造プラント。
【請求項7】
水素を製造する水素製造設備を備え、
前記ガス化炉及び/又は前記ガス化炉から排出された生成ガスに対して、前記水素製造設備で製造された水素を供給する請求項3に記載の合成燃料製造プラント。
【請求項8】
前記水素製造設備は、水電解装置とされている請求項7に記載の合成燃料製造プラント。
【請求項9】
前記水電解装置で得られた酸素を前記ガス化炉に供給する請求項8に記載の合成燃料製造プラント。
【請求項10】
前記ガス化炉には、水蒸気を供給する水蒸気供給経路が設けられていない請求項7に記載の合成燃料製造プラント。
(【請求項11】以降は省略されています)
発明の詳細な説明
【技術分野】
【0001】
本開示は、炭素強度演算装置、これを用いた合成燃料製造プラント、炭素強度演算方法及び炭素強度演算プログラムに関するものである。
続きを表示(約 1,300 文字)
【背景技術】
【0002】
特許文献1に示されているように、バイオマス原料をガス化して生成した生成ガスから合成燃料を製造することが知られている。そして、このように製造された合成燃料について、ライフサイクル評価(LCA:Life Cycle Assessment)に基づくCO2排出量(炭素強度)を小さくすることが求められている。
【先行技術文献】
【特許文献】
【0003】
特開2023-166368号公報
【発明の概要】
【発明が解決しようとする課題】
【0004】
しかし、製造された合成燃料を使用するユーザに対してライフサイクル評価に基づくCO2排出量の低下の程度について具体的に伝達されていなければ、ユーザの合成燃料の使用による有効性について評価やCO2削減量の政府機関への申請など広範囲に利便性を向上させることができない。
【0005】
本開示は、このような事情に鑑みてなされたものであって、ユーザの合成燃料の使用による有効性について評価やCO2削減量の政府機関への申請など広範囲に利便性を向上させることができる炭素強度演算装置、これを用いた合成燃料製造プラント、炭素強度演算方法及び炭素強度演算プログラムを提供することを目的とする。
【課題を解決するための手段】
【0006】
本開示の一態様に係る炭素強度演算装置は、バイオマス原料を用いてガス化を行い、ガス化された生成ガスから合成燃料を製造する合成燃料製造工程のライフサイクル評価に基づくCO2排出量を演算するCO2演算部と、製造された合成燃料と前記CO2演算部で得られたCO2排出量とを関連付けた関連データを得る関連データ作成部と、前記関連データ作成部で得られた関連データを出力する出力部と、を備えている。
【0007】
本開示の一態様に係る合成燃料製造プラントは、上記の炭素強度演算装置と、バイオマス原料をガス化するガス化炉と、前記ガス化炉から排出された生成ガスからCO2を分離する脱炭酸装置と、前記脱炭酸装置でCO2が分離されたCO及びH2を含む生成ガスから合成燃料を得る合成燃料製造装置と、を備え、前記脱炭酸装置で分離され回収されたCO2は、貯留して固定化される。
【0008】
本開示の一態様に係る炭素強度演算方法は、バイオマス原料を用いてガス化を行い、ガス化された生成ガスから合成燃料を製造する合成燃料製造工程のライフサイクル評価に基づくCO2排出量を演算するCO2演算ステップと、製造された合成燃料と前記CO2演算部で得られたCO2排出量とを関連付けた関連データを得る関連データ作成ステップと、前記関連データ作成部で得られた関連データを出力する出力ステップと、を有する。
【0009】
本開示の一態様に係る炭素強度演算プログラムは、コンピュータを上記の炭素強度演算装置として機能させる。
【発明の効果】
【0010】
ユーザの合成燃料の使用による有効性について評価やCO2削減量の政府機関へ申請など広範囲に利便性を向上させることができる。
【図面の簡単な説明】
(【0011】以降は省略されています)
この特許をJ-PlatPat(特許庁公式サイト)で参照する
関連特許
三菱重工業株式会社
清掃装置
9日前
三菱重工業株式会社
フィルタ装置
8日前
三菱重工業株式会社
皮膜形成装置
1日前
三菱重工業株式会社
容器解体装置
12日前
三菱重工業株式会社
風力発電装置
8日前
三菱重工業株式会社
超音波探傷方法
1日前
三菱重工業株式会社
ポンプシステム
1日前
三菱重工業株式会社
洗浄水噴射ノズル
3日前
三菱重工業株式会社
バッテリ交換装置
2日前
三菱重工業株式会社
主蒸気管洗浄方法
8日前
三菱重工業株式会社
軌道系交通システム
8日前
三菱重工業株式会社
メタン酸化触媒装置
1日前
三菱重工業株式会社
炉内構造物の解体方法
12日前
三菱重工業株式会社
炭化炉及びその制御方法
1日前
三菱重工業株式会社
電解セル、及び電解装置
2日前
三菱重工業株式会社
デジタル入力モジュール
3日前
三菱重工業株式会社
シール装置および回転機械
3日前
三菱重工業株式会社
水素供給システムおよび方法
12日前
三菱重工業株式会社
バーナ及びこれを備えたボイラ
1日前
三菱重工業株式会社
バーナ及びこれを備えたボイラ
1日前
三菱重工業株式会社
内燃機関の制御装置および方法
8日前
三菱重工業株式会社
蒸気タービン翼及び蒸気タービン
8日前
三菱重工業株式会社
水素製造システム及び水素製造方法
1日前
三菱重工業株式会社
蒸気生成システム及び蒸気生成方法
9日前
三菱重工業株式会社
洗浄装置、分離システム及び洗浄方法
1日前
三菱重工業株式会社
渦電流探傷装置、及び渦電流探傷方法
1日前
三菱重工業株式会社
シール構造の製造方法およびシール構造
3日前
三菱重工業株式会社
電力変換器、および電力変換器の製造方法
8日前
三菱重工業株式会社
移動体、自己位置推定方法及びプログラム
3日前
三菱重工業株式会社
排気設備、及びこれを備えるガスタービン
10日前
三菱重工業株式会社
蓄圧システム及び蓄圧システムの運転方法
2日前
三菱重工業株式会社
シール構造、建屋及びシール構造の製造方法
2日前
三菱重工業株式会社
情報処理装置、情報処理方法及びプログラム
3日前
三菱重工業株式会社
電解モジュールの冷却方法及び電解システム
1日前
三菱重工業株式会社
除去装置、除去装置の制御装置および除去方法
12日前
三菱重工業株式会社
制御装置、ガスタービン、制御方法及びプログラム
4日前
続きを見る
他の特許を見る