TOP
|
特許
|
意匠
|
商標
特許ウォッチ
Twitter
他の特許を見る
公開番号
2025140032
公報種別
公開特許公報(A)
公開日
2025-09-29
出願番号
2024039176
出願日
2024-03-13
発明の名称
容器解体装置
出願人
三菱重工業株式会社
代理人
弁理士法人酒井国際特許事務所
主分類
G21F
9/30 20060101AFI20250919BHJP(核物理;核工学)
要約
【課題】容器解体装置において、容器解体作業の作業性の向上を図る。
【解決手段】放射性物質に汚染された容器を解体する容器解体装置において、容器の内部の下部に支持される架台と、鉛直方向に沿って配置されて下部が架台に支持される支持部材と、支持部材に鉛直方向に沿って移動可能であると共に周方向に移動可能に支持される切断装置と、を備える。
【選択図】図2
特許請求の範囲
【請求項1】
放射性物質に汚染された容器を解体する容器解体装置において、
前記容器の内部の下部に支持される架台と、
鉛直方向に沿って配置されて下部が前記架台に支持される支持部材と、
前記支持部材に鉛直方向に沿って移動可能であると共に周方向に移動可能に支持される切断装置と、
を備える容器解体装置。
続きを表示(約 340 文字)
【請求項2】
前記架台は、円板形状をなし、外周部が前記容器の内周壁部に水平状態で支持される、
請求項1に記載の容器解体装置。
【請求項3】
前記支持部材は、移動体が鉛直方向に沿って移動可能であると共に周方向に移動可能に支持され、前記移動体から径方向の外方に延出する支持アームの先端部に前記切断装置が設けられる、
請求項1に記載の容器解体装置。
【請求項4】
前記容器の内部に貯留された水を外部に排出する排水装置が設けられる、
請求項1に記載の容器解体装置。
【請求項5】
前記切断装置により切断される前記容器の切粉の拡散を抑制する保護シートが設けられる、
請求項1に記載の容器解体装置。
発明の詳細な説明
【技術分野】
【0001】
本開示は、放射性物質に汚染された容器を解体する容器解体装置に関するものである。
続きを表示(約 1,300 文字)
【背景技術】
【0002】
原子力発電プラントにて、原子炉格納容器は、岩盤等の堅固な地盤上に立設され、内部に原子炉が配置される。原子炉は、原子炉容器の内部に燃料などの炉内構造物が配置されて構成される。原子炉を廃棄処分する場合、原子炉容器の内部から炉内構造物を取り出した後、原子炉容器を切断して解体する。原子炉容器を解体する技術としては、例えば、特許文献1,2に記載されたものがある。
【先行技術文献】
【特許文献】
【0003】
特開昭61-67000号公報
特公平7-66079号公報
【発明の概要】
【発明が解決しようとする課題】
【0004】
原子炉容器を解体するとき、クレーンにより解体装置を吊り下げ支持し、解体装置を移動して原子炉容器を切断する。この場合、クレーンにより解体装置を吊り下げ支持するだけでなく、原子炉容器を切断することで発生した切断片をクレーンにより搬出する必要がある。そのため、クレーンは、解体装置を移動して原子炉容器を切断した後、切断片を支持して所定の位置まで移動する必要があり、解体作業に長時間を要してしまうという課題がある。
【0005】
本開示は、上述した課題を解決するものであり、容器解体作業の作業性の向上を図る容器解体装置を提供することを目的とする。
【課題を解決するための手段】
【0006】
上記の目的を達成するための本開示の容器解体装置は、放射性物質に汚染された容器を解体する容器解体装置において、前記容器の内部の下部に支持される架台と、鉛直方向に沿って配置されて下部が前記架台に支持される支持部材と、前記支持部材に鉛直方向に沿って移動可能であると共に周方向に移動可能に支持される切断装置と、を備える。
【発明の効果】
【0007】
本開示の容器解体装置によれば、容器解体作業の作業性の向上を図ることができる。
【図面の簡単な説明】
【0008】
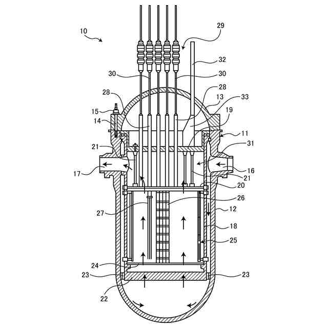
図1は、加圧水型原子炉を表す縦断面図である。
図2は、本実施形態の容器解体装置を表す概略正面図である。
図3は、容器解体装置を表す概略平面図である。
図4は、容器解体装置による容器解体作業を表す概略図である。
図5は、容器解体装置による容器解体作業を表す概略図である。
【発明を実施するための形態】
【0009】
以下に図面を参照して、本開示の好適な実施形態を詳細に説明する。なお、この実施形態により本開示が限定されるものではなく、また、実施形態が複数ある場合には、各実施形態を組み合わせて構成するものも含むものである。また、実施形態における構成要素には、当業者が容易に想定できるもの、実質的に同一のもの、いわゆる均等の範囲のものが含まれる。
【0010】
<加圧水型原子炉>
図1は、加圧水型原子炉を表す縦断面図である。
(【0011】以降は省略されています)
この特許をJ-PlatPat(特許庁公式サイト)で参照する
関連特許
三菱重工業株式会社
皮膜形成装置
6日前
三菱重工業株式会社
超音波探傷方法
6日前
三菱重工業株式会社
ポンプシステム
6日前
三菱重工業株式会社
洗浄水噴射ノズル
8日前
三菱重工業株式会社
バッテリ交換装置
7日前
三菱重工業株式会社
メタン酸化触媒装置
6日前
三菱重工業株式会社
炭化炉及びその制御方法
6日前
三菱重工業株式会社
デジタル入力モジュール
8日前
三菱重工業株式会社
電解セル、及び電解装置
7日前
三菱重工業株式会社
シール装置および回転機械
8日前
三菱重工業株式会社
バーナ及びこれを備えたボイラ
6日前
三菱重工業株式会社
バーナ及びこれを備えたボイラ
6日前
三菱重工業株式会社
水素製造システム及び水素製造方法
6日前
三菱重工業株式会社
燃料噴射装置および往復動内燃機関
今日
三菱重工業株式会社
洗浄装置、分離システム及び洗浄方法
6日前
三菱重工業株式会社
渦電流探傷装置、及び渦電流探傷方法
6日前
三菱重工業株式会社
シール構造の製造方法およびシール構造
8日前
三菱重工業株式会社
電解セルカートリッジおよびその製造方法
1日前
三菱重工業株式会社
移動体、自己位置推定方法及びプログラム
8日前
三菱重工業株式会社
蓄圧システム及び蓄圧システムの運転方法
7日前
三菱重工業株式会社
電解モジュールの冷却方法及び電解システム
6日前
三菱重工業株式会社
シール構造、建屋及びシール構造の製造方法
7日前
三菱重工業株式会社
接着剤の膜厚測定方法、および接合部材の製造方法
1日前
三菱重工業株式会社
経路設定方法、移動体、管理システム及びプログラム
1日前
三菱重工業株式会社
電力変換システム、および電力変換システムの制御方法
7日前
三菱重工業株式会社
タービン架台及びタービン装置並びにタービン架台の製造方法
6日前
三菱重工業株式会社
制御装置、ガスタービンの燃料供給系統、制御方法及びプログラム
2日前
三菱重工業株式会社
粉砕テーブル及び固体燃料粉砕装置並びに粉砕テーブルの補修方法
6日前
三菱重工業株式会社
機器配置設計装置、機器配置設計方法及び機器配置設計プログラム
7日前
三菱重工業株式会社
濃度算出装置、燃焼制御装置、濃度算出方法及び濃度算出プログラム
7日前
三菱重工業株式会社
固体燃料粉砕装置及びボイラ設備並びに固体燃料粉砕装置の運転方法
7日前
三菱重工業株式会社
熱電併給用蒸気生成システム及び熱電併給システム並びに熱電併給用蒸気生成方法
6日前
三菱重工業株式会社
放射性廃棄物収納用セパレータ、放射性廃棄物収納容器および放射性廃棄物収納方法
2日前
三菱重工業株式会社
ガスタービン制御装置、ガスタービン制御方法、及び、ガスタービン制御プログラム
2日前
三菱重工業株式会社
炭素強度演算装置、これを用いた合成燃料製造プラント、炭素強度演算方法及び炭素強度演算プログラム
6日前
三菱重工業株式会社
CO2回収装置用蒸気生成システム及びこれを備えたCO2回収装置並びにCO2回収装置用蒸気生成方法
6日前
続きを見る
他の特許を見る