TOP
|
特許
|
意匠
|
商標
特許ウォッチ
Twitter
他の特許を見る
公開番号
2025152135
公報種別
公開特許公報(A)
公開日
2025-10-09
出願番号
2024053885
出願日
2024-03-28
発明の名称
蓄圧システム及び蓄圧システムの運転方法
出願人
三菱重工業株式会社
代理人
個人
,
個人
,
個人
主分類
H02J
15/00 20060101AFI20251002BHJP(電力の発電,変換,配電)
要約
【課題】気相の作動流体を液化させる際および液相の作動流体を気化させる際のエネルギー効率を向上させる。
【解決手段】液体を貯蔵するとともに気相の作動流体が充填される第1圧力容器10と、第1圧力容器へ液体を供給するとともに第1圧力容器から排出される液体が通過するポンプ20と、ポンプ20を駆動する駆動状態とポンプ20から伝達される動力により発電する発電状態を切り替え可能な電動発電機30と、電動発電機30が駆動状態で動作する際に第1圧力容器10から導かれる気相の作動流体を液化させる液化設備40と、液化設備40により液化した作動流体を貯蔵する第2圧力容器50と、電動発電機30が発電状態で動作する際に第2圧力容器50から導かれる液相の作動流体を気化させて第1圧力容器10へ供給する気化設備60と、を備える蓄圧システム100を提供する。
【選択図】図1
特許請求の範囲
【請求項1】
液体を貯蔵するとともに気相の作動流体が充填される第1圧力容器と、
前記第1圧力容器へ前記液体を供給するとともに前記第1圧力容器から排出される前記液体が通過するポンプと、
前記ポンプを駆動する駆動状態と前記ポンプから伝達される動力により発電する発電状態を切り替え可能な電動発電機と、
前記電動発電機が前記駆動状態で動作する際に前記第1圧力容器から導かれる気相の前記作動流体を液化させる液化設備と、
前記液化設備により液化した前記作動流体を貯蔵する第2圧力容器と、
前記電動発電機が前記発電状態で動作する際に前記第2圧力容器から導かれる液相の前記作動流体を気化させて前記第1圧力容器へ供給する気化設備と、を備える蓄圧システム。
続きを表示(約 1,200 文字)
【請求項2】
前記液化設備は、
前記第1圧力容器から導かれる気相の前記作動流体を圧縮する圧縮機と、
前記圧縮機により圧縮された前記作動流体を第1熱交換媒体との熱交換により冷却する第1熱交換器と、を有する請求項1に記載の蓄圧システム。
【請求項3】
前記気化設備は、前記第2圧力容器から導かれる液相の前記作動流体を加熱媒体との熱交換により加熱する第2熱交換器を有する請求項2に記載の蓄圧システム。
【請求項4】
前記液化設備は、前記第1熱交換器で前記作動流体により加熱された前記第1熱交換媒体を第2熱交換媒体との熱交換により冷却する第3熱交換器を有し、
前記第2熱交換器が前記作動流体を加熱する前記加熱媒体は、前記第3熱交換器で前記第1熱交換媒体により加熱された前記第2熱交換媒体である請求項3に記載の蓄圧システム。
【請求項5】
前記液化設備は、
前記第1熱交換器で前記作動流体により加熱された前記第1熱交換媒体との熱交換により第2熱交換媒体を加熱する第3熱交換器と、
前記第3熱交換器で前記第1熱交換媒体により加熱された前記第2熱交換媒体との熱交換により第3熱交換媒体を加熱する第4熱交換器と、
前記第2熱交換媒体との熱交換により加熱された前記第3熱交換媒体により駆動されるタービンと、を有し、
前記第2熱交換器が前記作動流体を加熱する前記加熱媒体は、前記タービンを通過した前記第3熱交換媒体である請求項3に記載の蓄圧システム。
【請求項6】
前記第1圧力容器は、気相の前記作動流体が充填された複数のアキュムレータを有し、
複数の前記アキュムレータから前記液化設備へ前記作動流体を供給する複数の供給ラインと、
複数の前記供給ラインのそれぞれに配置される複数の開閉弁と、を備える請求項1から請求項5のいずれか一項に記載の蓄圧システム。
【請求項7】
蓄圧システムの運転方法であって、
前記蓄圧システムは、
液体を貯蔵するとともに気相の作動流体が充填される第1圧力容器と、
前記第1圧力容器へ前記液体を供給するとともに前記第1圧力容器から排出される前記液体が通過するポンプと、
前記ポンプを駆動する駆動状態と前記ポンプから伝達される動力により発電する発電状態を切り替え可能な電動発電機と、
液化した前記作動流体を貯蔵する第2圧力容器と、を有し、
前記電動発電機が前記駆動状態で動作する際に前記第1圧力容器から導かれる気相の前記作動流体を液化させて前記第2圧力容器へ供給する液化工程と、
前記電動発電機が前記発電状態で動作する際に前記第2圧力容器から導かれる液相の前記作動流体を気化させて前記第1圧力容器へ供給する気化工程と、を備える蓄圧システムの運転方法。
発明の詳細な説明
【技術分野】
【0001】
本開示は、蓄圧システム及び蓄圧システムの運転方法に関するものである。
続きを表示(約 2,200 文字)
【背景技術】
【0002】
従来、深夜電力を利用して空気を圧縮および冷却して液化空気として圧力タンクに貯蔵し、昼間に圧力タンクに貯蔵された液化空気を気化および膨張させて発電機を駆動してエネルギー回収を行う深夜蓄圧装置が知られている(例えば、特許文献1参照)。特許文献1によれば、空気を液化して深夜に蓄圧を行うことにより、夜間な安価な電力を利用して使用電力の昼夜間の負荷を平準化することができる。
【先行技術文献】
【特許文献】
【0003】
特開平10-225018号公報
【発明の概要】
【発明が解決しようとする課題】
【0004】
しかしながら、特許文献1では、常温の空気を圧縮機兼膨張機により短時間で圧縮しているため、圧縮された空気が高温となる。そのため、圧縮された空気をマイナス二百数十度まで冷却して液化させる必要があり、冷却のために多大なエネルギーが必要となる。また、液化された空気を気化および膨張させて圧縮機兼膨張機に連結される誘導電動機兼誘導発電機を動作させる際に、400℃~450℃の高温ガスで気化した空気を加熱して膨張させる必要があり、膨張のために多大なエネルギーが必要となる。
【0005】
本開示は、このような事情に鑑みてなされたものであって、電動発電機が駆動状態で動作する際に気相の作動流体を液化させることで効率よく作動流体を圧縮し、電動発電機が発電状態で動作する際に液相の作動流体を再度気化させることで効率よく高出力のエネルギーを取り出すことが可能な蓄圧システムおよび蓄圧システムの運転方法を提供することを目的とする。
【課題を解決するための手段】
【0006】
上記課題を解決するために、本開示の蓄圧システム及び蓄圧システムの運転方法は以下の手段を採用する。
本開示の一態様に係る蓄圧システムは、液体を貯蔵するとともに気相の作動流体が充填される第1圧力容器と、前記第1圧力容器へ前記液体を供給するとともに前記第1圧力容器から排出される前記液体が通過するポンプと、前記ポンプを駆動する駆動状態と前記ポンプから伝達される動力により発電する発電状態を切り替え可能な電動発電機と、前記電動発電機が前記駆動状態で動作する際に前記第1圧力容器から導かれる気相の前記作動流体を液化させる液化設備と、前記液化設備により液化した前記作動流体を貯蔵する第2圧力容器と、前記電動発電機が前記発電状態で動作する際に前記第2圧力容器から導かれる液相の前記作動流体を気化させて前記第1圧力容器へ供給する気化設備と、を備える。
【0007】
本開示の一態様に係る蓄圧システムの運転方法において、蓄圧システムの運転方法であって、前記蓄圧システムは、液体を貯蔵するとともに気相の作動流体が充填される第1圧力容器と、前記第1圧力容器へ前記液体を供給するとともに前記第1圧力容器から排出される前記液体が通過するポンプと、前記ポンプを駆動する駆動状態と前記ポンプから伝達される動力により発電する発電状態を切り替え可能な電動発電機と、液化した前記作動流体を貯蔵する第2圧力容器と、を有し、前記電動発電機が前記駆動状態で動作する際に前記第1圧力容器から導かれる気相の前記作動流体を液化させて前記第2圧力容器へ供給する液化工程と、前記電動発電機が前記発電状態で動作する際に前記第2圧力容器から導かれる液相の前記作動流体を気化させて前記第1圧力容器へ供給する気化工程と、を備える。
【発明の効果】
【0008】
本開示によれば、電動発電機が駆動状態で動作する際に気相の作動流体を液化させることで効率よく作動流体を圧縮し、電動発電機が発電状態で動作する際に液相の作動流体を再度気化させることで効率よく高出力のエネルギーを取り出すことが可能な蓄圧システムおよび蓄圧システムの運転方法を提供することができる。
【図面の簡単な説明】
【0009】
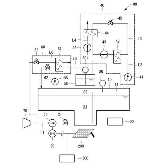
本開示の第1実施形態に係る蓄圧システムを示す概略構成図である。
本開示の第1実施形態に係る蓄圧システムの運転方法を示すフローチャートであり、液化設備により気相の作動流体を液化する動作を示す。
本開示の第1実施形態に係る蓄圧システムの運転方法を示すフローチャートであり、気化設備により液相の作動流体を気化させる動作を示す。
本開示の第2実施形態に係る蓄圧システムを示す概略構成図である。
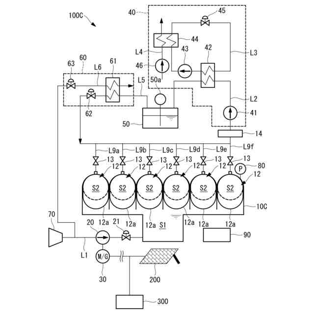
本開示の第3実施形態に係る蓄圧システムを示す概略構成図である。
本開示の第4実施形態に係る蓄圧システムを示す概略構成図である。
【発明を実施するための形態】
【0010】
〔第1実施形態〕
以下に、本開示の第1実施形態に係る蓄圧システム100及び蓄圧システム100の運転方法について、図面を参照して説明する。図1は、本開示の第1実施形態に係る蓄圧システム100を示す概略構成図である。本実施形態の蓄圧システム100は、気相の作動流体を液化させ、液相の作動流体を気化させるシステムである。
(【0011】以降は省略されています)
この特許をJ-PlatPat(特許庁公式サイト)で参照する
関連特許
三菱重工業株式会社
動力装置
13日前
三菱重工業株式会社
加熱装置
17日前
三菱重工業株式会社
ボイラ壁
10日前
三菱重工業株式会社
フィルタ装置
1か月前
三菱重工業株式会社
皮膜形成装置
24日前
三菱重工業株式会社
ポンプシステム
24日前
三菱重工業株式会社
超音波探傷方法
24日前
三菱重工業株式会社
洗浄水噴射ノズル
26日前
三菱重工業株式会社
燃焼筒の取付方法
10日前
三菱重工業株式会社
バッテリ交換装置
25日前
三菱重工業株式会社
メタン酸化触媒装置
24日前
三菱重工業株式会社
蒸気タービンシステム
6日前
三菱重工業株式会社
ガスタービン起動方法
6日前
三菱重工業株式会社
ガスタービン制御方法
17日前
三菱重工業株式会社
デジタル入力モジュール
26日前
三菱重工業株式会社
炭化炉及びその制御方法
24日前
三菱重工業株式会社
電解セル、及び電解装置
25日前
三菱重工業株式会社
ガス処理装置および方法
4日前
三菱重工業株式会社
燃焼設備および制御方法
12日前
三菱重工業株式会社
シール装置および回転機械
26日前
三菱重工業株式会社
計測システムおよび計測方法
4日前
三菱重工業株式会社
バーナ及びこれを備えたボイラ
24日前
三菱重工業株式会社
レドックスフロー電池システム
10日前
三菱重工業株式会社
水素吸蔵材料および原子力設備
5日前
三菱重工業株式会社
バーナ及びこれを備えたボイラ
24日前
三菱重工業株式会社
インバータ装置及びその保護方法
4日前
三菱重工業株式会社
インバータ基板及びインバータ装置
4日前
三菱重工業株式会社
演算方法、プログラム及び演算装置
12日前
三菱重工業株式会社
水素製造システム及び水素製造方法
24日前
三菱重工業株式会社
電動ファンおよび電動垂直離着陸機
7日前
三菱重工業株式会社
燃料噴射装置および往復動内燃機関
18日前
三菱重工業株式会社
RPB装置及び酸性ガス回収システム
4日前
三菱重工業株式会社
洗浄装置、分離システム及び洗浄方法
24日前
三菱重工業株式会社
渦電流探傷装置、及び渦電流探傷方法
24日前
三菱重工業株式会社
炉壁及びガス化炉並びに炉壁の製造方法
13日前
三菱重工業株式会社
シール構造の製造方法およびシール構造
26日前
続きを見る
他の特許を見る