TOP
|
特許
|
意匠
|
商標
特許ウォッチ
Twitter
他の特許を見る
公開番号
2025160955
公報種別
公開特許公報(A)
公開日
2025-10-24
出願番号
2024063719
出願日
2024-04-11
発明の名称
レドックスフロー電池システム
出願人
三菱重工業株式会社
代理人
SSIP弁理士法人
主分類
H01M
8/18 20060101AFI20251017BHJP(基本的電気素子)
要約
【課題】効率を高めることが可能なレドックスフロー電池システムを提供する。
【解決手段】レドックスフロー電池システムは、充電部2と、放電部3と、電解液を貯留する貯留部4とを備え、充電部は、少なくとも1つの充電セルスタックと充電側パワーコンディショナとを備え、放電部は、複数の放電セルの少なくとも2つが電気的に直列に接続されて構成された少なくとも1つの放電セルスタックと、少なくとも1つの放電セルスタックに電気的に接続された放電側パワーコンディショナとを備え、充電側パワーコンディショナは、充電側パワーコンディショナの受け入れ電圧の範囲内において、充電電圧が増加するに従い充電側パワーコンディショナの変換効率が上昇する特性を有し、放電側パワーコンディショナは、放電側パワーコンディショナの受け入れ電圧の範囲内において、放電電圧が低下するに従い放電側パワーコンディショナの変換効率が上昇する特性を有する。
【選択図】図1
特許請求の範囲
【請求項1】
複数の充電セルを含む充電部と、
複数の放電セルを含み、前記充電部により充電された電力を放電する放電部と、
前記複数の充電セル及び前記複数の放電セルのそれぞれを流通する電解液を貯留する貯留部と
を備えるレドックスフロー電池システムであって、
前記充電部は、
前記複数の充電セルの少なくとも2つが電気的に直列に接続されて構成された少なくとも1つの充電セルスタックと、
前記少なくとも1つの充電セルスタックに電気的に接続された充電側パワーコンディショナと
を備え、
前記放電部は、
前記複数の放電セルの少なくとも2つが電気的に直列に接続されて構成された少なくとも1つの放電セルスタックと、
前記少なくとも1つの放電セルスタックに電気的に接続された放電側パワーコンディショナと
を備え、
前記充電側パワーコンディショナは、該充電側パワーコンディショナの受け入れ電圧の範囲内において、充電電圧が増加するに従い前記充電側パワーコンディショナの変換効率が上昇する特性を有し、前記放電側パワーコンディショナは、該放電側パワーコンディショナの受け入れ電圧の範囲内において、放電電圧が低下するに従い前記放電側パワーコンディショナの変換効率が上昇する特性を有する、レドックスフロー電池システム。
続きを表示(約 1,200 文字)
【請求項2】
前記少なくとも1つの放電セルスタックの放電電圧が前記放電側パワーコンディショナの前記受け入れ電圧の範囲内となるような個数の前記放電セルが電気的に直列に接続されて前記少なくとも1つの放電セルスタックが構成され、前記少なくとも1つの充電セルスタックの充電電圧が前記充電側パワーコンディショナの前記受け入れ電圧の範囲内となるような個数の前記充電セルが電気的に直列に接続されて前記少なくとも1つの充電セルスタックが構成されている、請求項1に記載のレドックスフロー電池システム。
【請求項3】
前記電解液は、第1電解液と第2電解液とを含み、
前記充電部は、
前記複数の充電セルのそれぞれにおいて充電側隔膜で仕切られた一方の室である第1室のそれぞれ、及び、前記複数の放電セルのそれぞれにおいて放電側隔膜で仕切られた一方の室である正極室のそれぞれを流通する前記第1電解液を貯留する第1電解液タンクと、
前記複数の充電セルのそれぞれにおいて前記充電側隔膜で仕切られた他方の室である第2室のそれぞれ、及び、前記複数の放電セルのそれぞれにおいて前記放電側隔膜で仕切られた他方の室である負極室のそれぞれを流通する前記第2電解液を貯留する第2電解液タンクと、
前記第1電解液タンクから流出した前記第1電解液が流通する第1出口側ラインと、
前記第1出口側ラインの下流側端部から分岐して前記第1室及び前記正極室のそれぞれに接続される第1充電側分岐ライン及び第1放電側分岐ラインと、
前記第1出口側ラインに設けられた第1ポンプと、
前記第1出口側ラインが前記第1充電側分岐ライン又は前記第1放電側分岐ラインのいずれか一方に連通するように切り換える第1切替装置と、
前記第2電解液タンクから流出した前記第2電解液が流通する第2出口側ラインと、
前記第2出口側ラインの下流側端部から分岐して前記第2室及び前記負極室のそれぞれに接続される第2充電側分岐ライン及び第2放電側分岐ラインと、
前記第2出口側ラインに設けられた第2ポンプと、
前記第2出口側ラインが前記第2充電側分岐ライン又は前記第2放電側分岐ラインのいずれか一方に連通するように切り換える第2切替装置と
を備える、請求項1または2に記載のレドックスフロー電池システム。
【請求項4】
前記第1室と前記正極室との間を前記第1電解液が循環する第1循環ラインと、
前記第1循環ラインに設けられた第1循環ポンプと、
前記第1循環ラインに設けられた第1開閉弁と、
前記第2室と前記負極室との間を前記第2電解液が循環する第2循環ラインと、
前記第2循環ラインに設けられた第2循環ポンプと、
前記第2循環ラインに設けられた第2開閉弁と
を備える、請求項3に記載のレドックスフロー電池システム。
発明の詳細な説明
【技術分野】
【0001】
本開示は、レドックスフロー電池システムに関する。
続きを表示(約 2,400 文字)
【背景技術】
【0002】
レドックスフロー電池は、セルと、セルを流通する電解液を貯留するためのタンクとから構成され、ポンプによって電解液をセルとタンクとの間で循環させることで充放電が行われる。レドックスフロー電池は、出力及び電力貯蔵量をそれぞれセル及びタンクの設計によって個別に設計できるため、高出力及び大電力の貯蔵に適した電池である。また、特許文献1及び2に記載されたシステムのように、充電用セルと放電用セルとを設けることにより、充電と放電とを同時に行うことが可能になる。
【先行技術文献】
【特許文献】
【0003】
特表2014-505976号公報
特開2023-50337号公報
【発明の概要】
【発明が解決しようとする課題】
【0004】
しかしながら、特許文献1及び2には、大規模(kWh規模又はMWh規模の電力貯蔵が可能)なシステムを念頭においた高効率なシステムを実現するための技術的思想は記載されていない。
【0005】
上述の事情に鑑みて、本開示の少なくとも1つの実施形態は、効率を高めることが可能なレドックスフロー電池システムを提供することを目的とする。
【課題を解決するための手段】
【0006】
上記目的を達成するため、本開示に係るレドックスフロー電池システムは、複数の充電セルを含む充電部と、複数の放電セルを含み、前記充電部により充電された電力を放電する放電部と、前記複数の充電セル及び前記複数の放電セルのそれぞれを流通する電解液を貯留する貯留部とを備えるレドックスフロー電池システムであって、前記充電部は、前記複数の充電セルの少なくとも2つが電気的に直列に接続されて構成された少なくとも1つの充電セルスタックと、前記少なくとも1つの充電セルスタックに電気的に接続された充電側パワーコンディショナとを備え、前記放電部は、前記複数の放電セルの少なくとも2つが電気的に直列に接続されて構成された少なくとも1つの放電セルスタックと、前記少なくとも1つの放電セルスタックに電気的に接続された放電側パワーコンディショナとを備え、前記充電側パワーコンディショナは、該充電側パワーコンディショナの受け入れ電圧の範囲内において、充電電圧が増加するに従い前記充電側パワーコンディショナの変換効率が上昇する特性を有し、前記放電側パワーコンディショナは、該放電側パワーコンディショナの受け入れ電圧の範囲内において、放電電圧が低下するに従い前記放電側パワーコンディショナの変換効率が上昇する特性を有する。
【発明の効果】
【0007】
本開示のレドックスフロー電池システムによれば、充電側パワーコンディショナの受け入れ電圧の範囲内において、充電電圧が増加するに従い充電側パワーコンディショナの変換効率が上昇する特性を有する充電側パワーコンディショナを用いることで、充電動作の効率が高まり、放電側パワーコンディショナの受け入れ電圧の範囲内において、放電電圧が低下するに従い放電側パワーコンディショナの変換効率が上昇する特性を有する放電側パワーコンディショナを用いることで、放電動作の効率が高まるので、レドックスフロー電池システムの効率を高めることができる。
【図面の簡単な説明】
【0008】
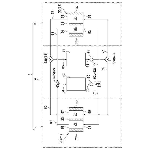
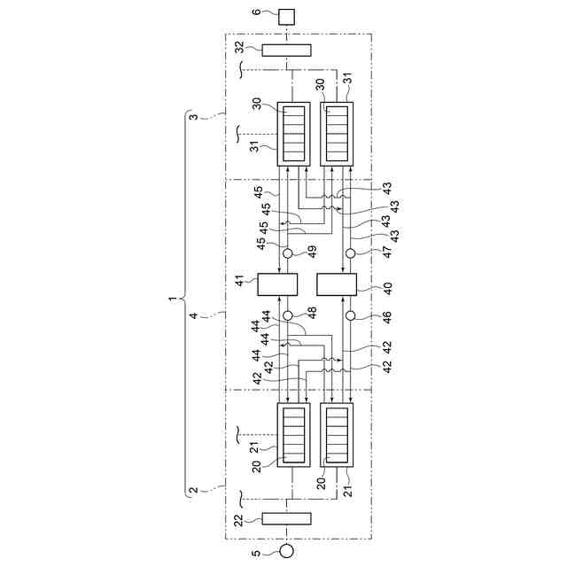
本開示の実施形態1に係るレドックスフロー電池システムの構成模式図である。
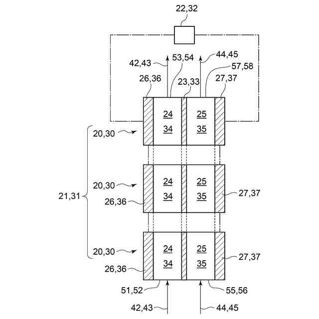
本開示の実施形態1に係るレドックスフロー電池システムの充電セルスタック及び放電セルスタックのそれぞれの構成模式図である。
本開示の実施形態1に係るレドックスフロー電池システムに用いられる充電側PCSのPCS特性を表す模式的なグラフである。
本開示の実施形態1に係るレドックスフロー電池システムに用いられる放電側PCSのPCS特性を表す模式的なグラフである。
本開示の実施形態2に係るレドックスフロー電池システムにおいて第1電解液及び第2電解液のそれぞれが循環する経路を示す構成模式図である。
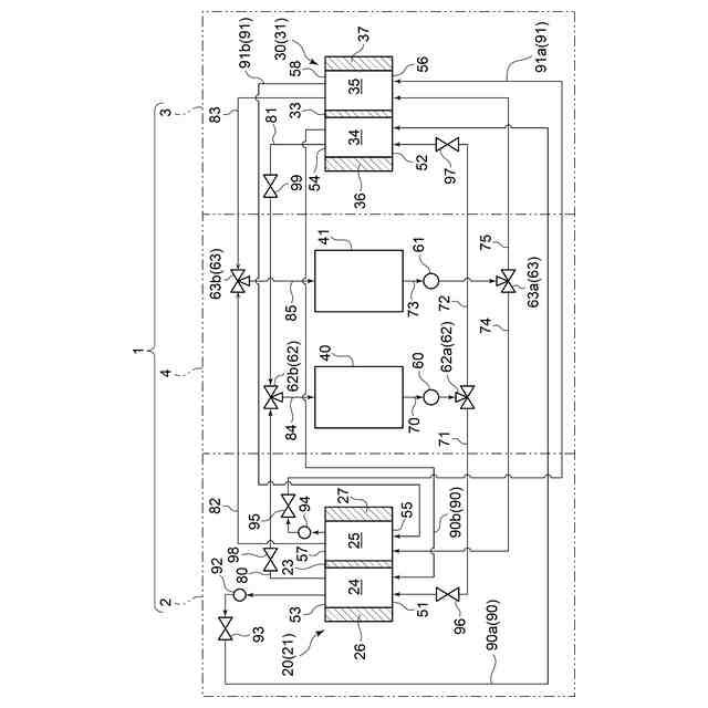
本開示の実施形態3に係るレドックスフロー電池システムにおいて第1電解液及び第2電解液のそれぞれが循環する経路を示す構成模式図である。
【発明を実施するための形態】
【0009】
以下、本開示の実施形態によるレドックスフロー電池システムについて、図面に基づいて説明する。以下で説明する実施形態は、本開示の一態様を示すものであり、この開示を限定するものではなく、本開示の技術的思想の範囲内で任意に変更可能である。
【0010】
(実施形態1)
<実施形態1に係るレドックスフロー電池システムの構成>
図1に示されるように、本開示の実施形態1に係るレドックスフロー電池システム1は、充電部2と放電部3と貯留部4とを備えている。充電部2は、複数の充電セル20を有している。複数の充電セル20のうち、少なくとも2つの充電セル20は電気的に直列に接続されて充電セルスタック21を構成する。充電部2は、少なくとも1つの充電セルスタック21と、充電セルスタック21が電気的に接続される(図1では一点鎖線で接続される)充電側パワーコンディショナ(PCS)22とを備えている。充電部2が複数の充電セルスタック21を備える場合には、各充電セルスタック21は充電側PCS22に並列に接続される。充電側PCS22は電源5に電気的に接続されている。電源5の構成は特に限定するものではなく、例えば、ガスエンジンや風力発電設備、太陽電池等であってもよい。
(【0011】以降は省略されています)
この特許をJ-PlatPat(特許庁公式サイト)で参照する
関連特許
三菱重工業株式会社
原子炉
3日前
三菱重工業株式会社
原子炉
25日前
三菱重工業株式会社
炭化炉
4日前
三菱重工業株式会社
施工方法
1か月前
三菱重工業株式会社
加熱装置
1か月前
三菱重工業株式会社
動力装置
1か月前
三菱重工業株式会社
ボイラ壁
1か月前
三菱重工業株式会社
遠心圧縮機
9日前
三菱重工業株式会社
原子力システム
10日前
三菱重工業株式会社
石膏脱水システム
1か月前
三菱重工業株式会社
燃焼筒の取付方法
1か月前
三菱重工業株式会社
支持金物除去方法
2日前
三菱重工業株式会社
配管端部用閉止装置
4日前
三菱重工業株式会社
蒸気タービンシステム
1か月前
三菱重工業株式会社
ガスタービン起動方法
1か月前
三菱重工業株式会社
ガスタービン制御方法
1か月前
三菱重工業株式会社
燃焼設備および制御方法
1か月前
三菱重工業株式会社
アンモニア除害システム
1か月前
三菱重工業株式会社
シール装置及び回転機械
1か月前
三菱重工業株式会社
原子炉炉心および原子炉
25日前
三菱重工業株式会社
評価装置および評価方法
10日前
三菱重工業株式会社
ガス処理装置および方法
1か月前
三菱重工業株式会社
軸流圧縮機、及びその動翼
1か月前
三菱重工業株式会社
計測システムおよび計測方法
1か月前
三菱重工業株式会社
レドックスフロー電池システム
1か月前
三菱重工業株式会社
支持部材及び接着剤の監視方法
1か月前
三菱重工業株式会社
支持金物の溶接装置および方法
2日前
三菱重工業株式会社
水素吸蔵材料および原子力設備
1か月前
三菱重工業株式会社
ドライアイス貯留部、及び船舶
4日前
三菱重工業株式会社
インバータ装置及びその保護方法
1か月前
三菱重工業株式会社
水位制御方法および水位制御装置
10日前
三菱重工業株式会社
インバータ基板及びインバータ装置
1か月前
三菱重工業株式会社
評価方法、評価装置及びプログラム
3日前
三菱重工業株式会社
電動ファンおよび電動垂直離着陸機
1か月前
三菱重工業株式会社
燃料噴射装置および往復動内燃機関
1か月前
三菱重工業株式会社
演算方法、プログラム及び演算装置
1か月前
続きを見る
他の特許を見る