TOP
|
特許
|
意匠
|
商標
特許ウォッチ
Twitter
他の特許を見る
公開番号
2025159479
公報種別
公開特許公報(A)
公開日
2025-10-21
出願番号
2024062066
出願日
2024-04-08
発明の名称
炉壁及びガス化炉並びに炉壁の製造方法
出願人
三菱重工業株式会社
代理人
個人
,
個人
,
個人
主分類
C10J
3/46 20060101AFI20251014BHJP(石油,ガスまたはコークス工業;一酸化炭素を含有する工業ガス;燃料;潤滑剤;でい炭)
要約
【課題】炉内ガスに含まれる成分が耐火材を通って浸透したとしても水冷壁に腐食が発生しにくい炉壁を提供する。
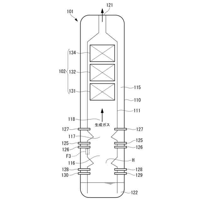
【解決手段】ガス化炉の炉壁111であって、複数の伝熱管112aを有する水冷壁112と、水冷壁112の表面に設けられ、水冷壁112よりも耐腐食性が高い保護膜113と、保護膜113の表面に設けられた保護材114と、を備えている。また、保護材114は、ガス化炉で生成されたスラグを含んでいてもよい。
【選択図】図3
特許請求の範囲
【請求項1】
炭素含有燃料をガス化するガス化炉の炉壁であって、
複数の伝熱管を有する水冷壁と、
前記水冷壁の表面に設けられ、前記水冷壁よりも耐腐食性が高い保護膜と、
前記保護膜の表面に設けられた保護材と、
を備えている
炉壁。
続きを表示(約 360 文字)
【請求項2】
前記保護材は、前記ガス化炉で生成されたスラグを含んでいる
請求項1に記載の炉壁。
【請求項3】
前記保護膜の材料は、ニッケル系金属とされている
請求項1に記載の炉壁。
【請求項4】
前記保護膜は、炭素含有燃料の燃焼若しくはガス化反応が行われる領域又は生成ガスに触れる領域に設けられている
請求項1に記載の炉壁。
【請求項5】
請求項1に記載の炉壁を備えている
ガス化炉。
【請求項6】
炭素含有燃料をガス化するガス化炉の炉壁の製造方法であって、
複数の伝熱管を有する水冷壁の表面に炉内ガスの浸透を防ぐ保護膜を形成し、
形成された前記保護膜の表面に保護材を設置する
炉壁の製造方法。
発明の詳細な説明
【技術分野】
【0001】
本開示は、炉壁及びガス化炉並びに炉壁の製造方法に関するものである。
続きを表示(約 1,100 文字)
【背景技術】
【0002】
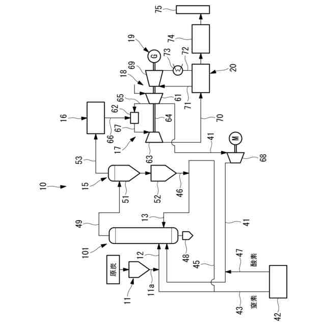
ガス化炉として、石炭等の炭素含有燃料をガス化炉内に供給し炭素含有燃料を部分燃焼させてガス化することで可燃性ガスを生成するガス化設備が知られている。
【0003】
ガス化炉の炉壁が備えている水冷壁には耐火材が設けられているが、ガス化炉の運転中、炉内ガスに含まれる硫化水素(H2S)や塩化水素(HCl)が多孔質である耐火材の空隙やき裂を通って浸透して水冷壁まで到達することがある。この場合、水冷壁にガス腐食が発生することがある。また、塩化水素が水冷壁の金属と反応することで塩化鉄(FeCl2)が生成され、水冷壁に溶解塩腐食が発生することがある。更に、ガス化炉の停止中、塩化鉄が潮解することで水冷壁が濡れ、高濃度の塩素を含んだ水が水冷壁と耐火材との隙間(境界面)を流下してすきま腐食が発生することがある。
【0004】
ガス化炉の炉壁に採用されるものではないが、特許文献1には、金属材料に設けた耐火物の表面に被膜を形成することで、耐火材へのガスの浸透を抑制して金属材料の腐食を防ぐ技術が開示されている。
【先行技術文献】
【特許文献】
【0005】
特開昭60-155588号公報
【発明の概要】
【発明が解決しようとする課題】
【0006】
しかしながら、ガス化炉の炉壁の場合、耐火材の表面に被膜を形成したとしても被膜が高温のスラグによって溶融してしまい、耐火材へのガスの浸透を許し、金属材料に腐食が発生する可能性がある。
【0007】
本開示は、このような事情に鑑みてなされたものであって、炉内ガスに含まれる成分が耐火材を浸透したとしても水冷壁に腐食が発生しにくい炉壁及びガス化炉並びに炉壁の製造方法を提供することを目的とする。
【課題を解決するための手段】
【0008】
上記課題を解決するために、本開示の炉壁及びガス化炉並びに炉壁の製造方法は以下の手段を採用する。
本開示の一態様に係る炉壁は、炭素含有燃料をガス化するガス化炉の炉壁であって、複数の伝熱管を有する水冷壁と、前記水冷壁の表面に設けられ、前記水冷壁よりも耐腐食性が高い保護膜と、前記保護膜の表面に設けられた保護材と、を備えている。
【0009】
本開示の一態様に係るガス化炉は、炉壁を備えている。
【0010】
本開示の一態様に係る炉壁の製造方法は、炭素含有燃料をガス化するガス化炉の炉壁の製造方法であって、複数の伝熱管を有する水冷壁の表面に炉内ガスの浸透を防ぐ保護膜を形成し、形成された前記保護膜の表面に保護材を設置する。
【発明の効果】
(【0011】以降は省略されています)
この特許をJ-PlatPat(特許庁公式サイト)で参照する
関連特許
個人
液体化石燃料の改質方法
25日前
日油株式会社
潤滑油組成物
11日前
株式会社クボタ
竪型の反応炉
19日前
三洋化成工業株式会社
導電剤及び潤滑剤組成物
1か月前
三菱重工業株式会社
炭化炉
6日前
株式会社ニッペコ
潤滑組成物
1か月前
ENEOS株式会社
グリース組成物
1か月前
日本製鉄株式会社
コークスの粉化量予測方法
1か月前
株式会社アイシン
潤滑油
4日前
出光興産株式会社
ディーゼル燃料油組成物
5日前
旭化成株式会社
炭素数6~8の炭化水素含有留分の製造方法
1か月前
三菱重工業株式会社
燃料製造システム、及び燃料製造方法
1か月前
ENEOS株式会社
炭化水素製造装置
19日前
日本製鉄株式会社
煉瓦プレハブブロックの配置構造、配置方法
6日前
日本製鉄株式会社
電気炉用炭材および電気炉用炭材の製造方法
11日前
ENEOS株式会社
グリース組成物
1か月前
協同油脂株式会社
グリース組成物及びそれを封入した等速ジョイント
今日
住友重機械プロセス機器株式会社
気吹き装置、装炭車、炉頂の清掃方法
今日
株式会社シーヴイテック
合成燃料製造方法及び合成燃料製造装置
1か月前
日鉄環境株式会社
安水中の懸濁物質及び油分の除去方法、並びに安水用高分子凝集剤
1か月前
株式会社ブリヂストン
熱分解油、エラストマー、ゴム製品、及び樹脂製品
1か月前
株式会社ダイセル
アルミニウム合金製摺動部材用潤滑剤
4日前
株式会社ブリヂストン
熱分解油、エラストマー、ゴム製品、及び樹脂製品
1か月前
株式会社ブリヂストン
熱分解油、エラストマー、ゴム製品、及び樹脂製品
1か月前
日鉄エンジニアリング株式会社
コークス乾式消火設備及びそのスローピングフリュー部構造
19日前
日本製鉄株式会社
煉瓦プレハブブロック、及びその製造方法、配置構造、配置方法
6日前
鉄建建設株式会社
ガス化方法及び半炭化燃料材の製造方法
19日前
株式会社デンソー
摺動機構
1か月前
株式会社デンソー
摺動機構
1か月前
個人
加熱処理装置および高炭化物の製造方法
25日前
日新電機株式会社
油入電気機器用の電気絶縁油基油、これを含有する電気絶縁油及び油入電気機器
1か月前
株式会社神鋼環境ソリューション
炭化物処理装置及び炭化物処理方法
4日前
個人
添加剤、添加剤の製造方法、添加剤含有潤滑油および添加剤含有潤滑油の製造方法。
27日前
一般財団法人カーボンニュートラル燃料技術センター
原油サンプルの特性情報をコンピュータにより予測する方法
19日前
アフトン・ケミカル・コーポレーション
ギア流体及び湿式ブレーキ用潤滑組成物
1か月前
ペトロリアム ナショナル ブルハド (ペトロナス)
摩擦及び摩耗低減添加剤
1か月前
続きを見る
他の特許を見る