TOP
|
特許
|
意匠
|
商標
特許ウォッチ
Twitter
他の特許を見る
公開番号
2025165119
公報種別
公開特許公報(A)
公開日
2025-11-04
出願番号
2024069002
出願日
2024-04-22
発明の名称
合成燃料製造方法及び合成燃料製造装置
出願人
株式会社シーヴイテック
,
新千里産業株式会社
代理人
弁理士法人R&C
主分類
C10G
2/00 20060101AFI20251027BHJP(石油,ガスまたはコークス工業;一酸化炭素を含有する工業ガス;燃料;潤滑剤;でい炭)
要約
【課題】活性化水を効率よくラジカル状態として、合成燃料の収率を向上可能な合成燃料製造方法及び合成燃料製造装置を提供する。
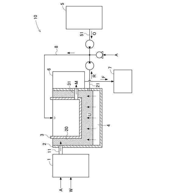
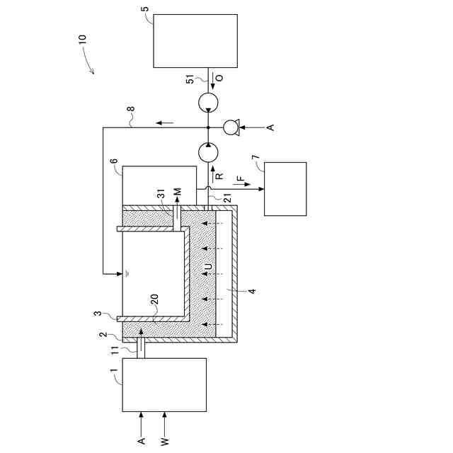
【解決手段】合成燃料製造方法は、超微細気泡を水W中に生成する超微細気泡生成工程と、超微細気泡を含む水Wに超音波Uを照射して活性化水Rを生成する活性化水生成工程と、活性化水R、元油O、及び二酸化炭素を混合して反応させる反応工程と、を有する。また、合成燃料製造装置10は、超微細気泡を水W中に生成する超微細気泡生成部1と、触媒20を有し、超微細気泡を含む水Wに超音波Uを照射して活性化水Rを生成する活性化水生成部2と、活性化水R、元油O、及び二酸化炭素を混合して反応させ、合成燃料Fを製造する合成燃料製造部3と、を備え、合成燃料製造部3と活性化水生成部2とは、超音波Uの照射方向に沿って並列に配置されている。
【選択図】図1
特許請求の範囲
【請求項1】
超微細気泡を水中に生成する超微細気泡生成工程と、
前記超微細気泡を含む水に超音波を照射して活性化水を生成する活性化水生成工程と、
前記活性化水、元油、及び二酸化炭素を混合して反応させる反応工程と、を有する合成燃料製造方法。
続きを表示(約 360 文字)
【請求項2】
前記反応工程において、前記活性化水、前記元油、及び前記二酸化炭素の混合物に対して前記超音波の照射を行う請求項1に記載の合成燃料製造方法。
【請求項3】
前記活性化水生成工程は、触媒を流通する前記水に対して前記超音波の照射を行うものである請求項1又は2に記載の合成燃料製造方法。
【請求項4】
超微細気泡を水中に生成する超微細気泡生成部と、
触媒を有し、前記超微細気泡を含む水に超音波を照射して活性化水を生成する活性化水生成部と、
前記活性化水、元油、及び二酸化炭素を混合して反応させ、合成燃料を製造する合成燃料製造部と、を備え、
前記合成燃料製造部と前記活性化水生成部とは、前記超音波の照射方向に沿って並列に配置されている合成燃料製造装置。
発明の詳細な説明
【技術分野】
【0001】
本発明は、合成燃料製造方法及び合成燃料製造装置に関する。
続きを表示(約 1,300 文字)
【背景技術】
【0002】
従来、活性酸素を含む活性化水と、二酸化炭素と元油とを混合撹拌させて合成燃料を得る技術が知られている(例えば、特許文献1~2参照)。
【0003】
特許文献1には、超音波を照射した水に触媒であるトルマリンを接触させて活性化水を生成し、当該活性化水と、二酸化炭素と、超音波の照射された元油とを撹拌混合させて合成燃料を得る合成燃料製造方法が記載されている。
【0004】
特許文献2には、二酸化炭素を含む水に酸素を供給して酸素のナノバブルを生成し、光触媒の存在下において、ナノバブルを含む水に紫外線を照射することにより活性酸素を含む活性化水を生成して、当該活性化水と元油とを二酸化炭素雰囲気下で撹拌混合して合成燃料を得る合成燃料製造方法が記載されている。
【先行技術文献】
【特許文献】
【0005】
特開2019-189870号公報
国際公開第2016/103762号
【発明の概要】
【発明が解決しようとする課題】
【0006】
合成燃料の収率は、活性化水に含まれるラジカルの量が多いほど高くなることが知られている。しかしながら、特許文献1に記載の合成燃料製造方法は、活性化水を効率的にラジカル状態とするものではなかった。また、特許文献2に記載の合成燃料製造方法ではナノバブルを含む水に紫外線を照射して活性化水を生成するものの、紫外線には混合作用がないために活性化水が効率よくラジカル状態とならなかった。
【0007】
本発明は、上記の課題に鑑みてなされたものであり、その目的は、活性化水を効率よくラジカル状態にして、合成燃料の収率を向上可能な合成燃料製造方法及び合成燃料製造装置を提供することにある。
【課題を解決するための手段】
【0008】
本発明に係る合成燃料製造方法の特徴構成は、超微細気泡を水中に生成する超微細気泡生成工程と、前記超微細気泡を含む水に超音波を照射して活性化水を生成する活性化水生成工程と、前記活性化水、元油、及び二酸化炭素を混合して反応させる反応工程と、を有する点にある。
【0009】
本構成によれば、超微細気泡を含む水に超音波を照射することにより、活性化水を生成すると共に活性化水を効率よくラジカル状態とすることができる。そして、ラジカル量の多い活性化水と、元油及び二酸化炭素とを混合して反応させることにより、合成燃料を収率よく生成することが可能となる。
【0010】
また、本発明に係る合成燃料製造装置の特徴構成は、超微細気泡を水中に生成する超微細気泡生成部と、触媒を有し、前記超微細気泡を含む水に超音波を照射して活性化水を生成する活性化水生成部と、前記活性化水、元油、及び二酸化炭素を混合して反応させ、合成燃料を製造する合成燃料製造部と、を備え、前記合成燃料製造部と前記活性化水生成部とは、前記超音波の照射方向に沿って並列に配置されている点にある。
(【0011】以降は省略されています)
この特許をJ-PlatPat(特許庁公式サイト)で参照する
関連特許
合同会社双晶
製炭方法
1か月前
個人
液体化石燃料の改質方法
26日前
日油株式会社
潤滑油組成物
12日前
株式会社クボタ
竪型の反応炉
20日前
三洋化成工業株式会社
導電剤及び潤滑剤組成物
1か月前
三菱重工業株式会社
炭化炉
7日前
株式会社ニッペコ
潤滑組成物
1か月前
ENEOS株式会社
グリース組成物
1か月前
日本製鉄株式会社
処理装置、処理方法、およびプログラム
今日
日本製鉄株式会社
処理装置、処理方法、およびプログラム
今日
日本製鉄株式会社
コークスの粉化量予測方法
1か月前
株式会社アイシン
潤滑油
5日前
出光興産株式会社
ディーゼル燃料油組成物
6日前
株式会社ダイゾー
グリース組成物
1か月前
三菱重工業株式会社
炉壁及びガス化炉並びに炉壁の製造方法
1か月前
旭化成株式会社
炭素数6~8の炭化水素含有留分の製造方法
1か月前
三菱重工業株式会社
燃料製造システム、及び燃料製造方法
1か月前
ENEOS株式会社
炭化水素製造装置
20日前
日本製鉄株式会社
電気炉用炭材および電気炉用炭材の製造方法
12日前
日本製鉄株式会社
煉瓦プレハブブロックの配置構造、配置方法
7日前
協同油脂株式会社
グリース組成物及びそれを封入した等速ジョイント
1日前
ENEOS株式会社
グリース組成物
1か月前
住友重機械プロセス機器株式会社
気吹き装置、装炭車、炉頂の清掃方法
1日前
株式会社シーヴイテック
合成燃料製造方法及び合成燃料製造装置
1か月前
日鉄環境株式会社
安水中の懸濁物質及び油分の除去方法、並びに安水用高分子凝集剤
1か月前
株式会社ダイセル
アルミニウム合金製摺動部材用潤滑剤
5日前
株式会社ブリヂストン
熱分解油、エラストマー、ゴム製品、及び樹脂製品
1か月前
株式会社ブリヂストン
熱分解油、エラストマー、ゴム製品、及び樹脂製品
1か月前
株式会社ブリヂストン
熱分解油、エラストマー、ゴム製品、及び樹脂製品
1か月前
日本製鉄株式会社
煉瓦プレハブブロック、及びその製造方法、配置構造、配置方法
7日前
日鉄エンジニアリング株式会社
コークス乾式消火設備及びそのスローピングフリュー部構造
20日前
株式会社デンソー
摺動機構
1か月前
株式会社デンソー
摺動機構
1か月前
鉄建建設株式会社
ガス化方法及び半炭化燃料材の製造方法
20日前
個人
加熱処理装置および高炭化物の製造方法
26日前
日新電機株式会社
油入電気機器用の電気絶縁油基油、これを含有する電気絶縁油及び油入電気機器
1か月前
続きを見る
他の特許を見る