TOP
|
特許
|
意匠
|
商標
特許ウォッチ
Twitter
他の特許を見る
公開番号
2025171806
公報種別
公開特許公報(A)
公開日
2025-11-20
出願番号
2024077490
出願日
2024-05-10
発明の名称
ガス化方法及び半炭化燃料材の製造方法
出願人
鉄建建設株式会社
,
国立大学法人東京科学大学
代理人
個人
,
個人
,
個人
,
個人
,
個人
主分類
C10B
53/02 20060101AFI20251113BHJP(石油,ガスまたはコークス工業;一酸化炭素を含有する工業ガス;燃料;潤滑剤;でい炭)
要約
【課題】この発明は、木質系材料及び草本系材料の少なくとも一方を半炭化処理した半炭化燃料材を効率よくガス化できるガス化方法及び半炭化燃料材の製造方法を提供することを目的とする。
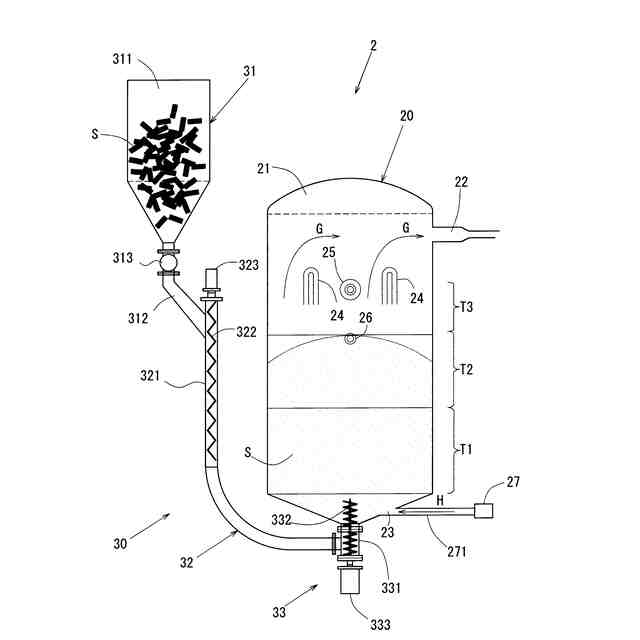
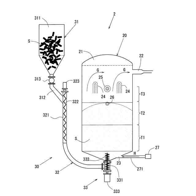
【解決手段】木質系材料及び草本系材料を過熱蒸気Vで過熱して半炭化燃料Sを生成する半炭化工程と、半炭化燃料Sを下方から投入するとともに、上方から生成ガスGを放出するガス化システム2を用いて、半炭化燃料Sをガス化するガス化工程を行うガス化方法
【選択図】図2
特許請求の範囲
【請求項1】
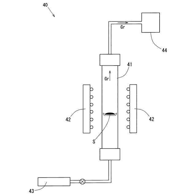
木質系材料及び草本系材料の少なくとも一方を過熱蒸気で過熱して半炭化燃料材を生成する半炭化工程と、
前記半炭化燃料材を投入するとともに、ガスを放出するガス化装置を用いて、前記半炭化燃料材をガス化するガス化工程を行う
ガス化方法。
続きを表示(約 830 文字)
【請求項2】
前記半炭化工程において、300度の前記過熱蒸気で前記木質系材料及び前記草本系材料の少なくとも一方を過熱した
請求項1に記載のガス化方法。
【請求項3】
前記ガス化装置は、半炭化処理された前記半炭化燃料材を下方から投入する投入機構と、前記半炭化燃料材をガス化する反応塔とが備えられ、
前記投入機構は、
前記反応塔の底部から内部に前記半炭化燃料材を搬送する、垂直方向に沿った管状の縦方向搬送路を備え、
前記反応塔には、
前記半炭化燃料材からガス化されたガスを放出する放出管が上方に設けられ、
前記縦方向搬送路は、
上下方向に沿って立設するとともに、前記反応塔の底部に設けられた挿通孔と連結された管状の縦方向搬送管と、
前記縦方向搬送管に内装され、垂直方向に沿って螺旋状に形成されるとともに、垂直方向に沿った軸を回転軸として回転可能な縦方向スクリュー羽根とが備えられ、
前記縦方向スクリュー羽根が、
ガス化されずに前記反応塔の底部に落下した前記半炭化燃料材を循環するように、前記縦方向搬送管よりも上方に向けて突出するとともに、前記反応塔の底部よりも上方に露出した
請求項1に記載のガス化方法。
【請求項4】
前記ガス化工程において、
前記反応塔に、ガス化剤として二酸化炭素を導入する
請求項3に記載のガス化方法。
【請求項5】
前記二酸化炭素は、前記反応塔の底部から導入する
請求項4に記載のガス化方法。
【請求項6】
木質系材料及び草本系材料の少なくとも一方を過熱蒸気で過熱して、半炭化処理し、半炭化燃料材を製造する
半炭化燃料材の製造方法。
【請求項7】
前記過熱蒸気の温度が300度である
請求項6に記載の半炭化燃料材の製造方法。
発明の詳細な説明
【技術分野】
【0001】
この発明は、木質系材料及び草本系材料の少なくとも一方を半炭化処理した半炭化燃料材を用いてガス化するガス化方法及び半炭化燃料材の製造方法に関する。
続きを表示(約 1,400 文字)
【背景技術】
【0002】
近年、環境問題が大きく取り上げられる中、石油や石炭といった化石燃料を用いた発電の代わりに、自然由来のバイオマス燃料から、効率的にエネルギー源となるガスを得る方法の研究が進められている。
【0003】
例えば、バイオマス燃料をガス化するガス化装置として、反応塔の上方からバイオマス燃料を投入し、前記反応塔の内部において前記バイオマス燃料から生成されたガスを上方から送出する、いわゆるアップドラフト式のガス化装置が特許文献1に開示されている。
【0004】
しかしながら、前記ガス化装置を用いたガス化方法において、木質系材料や草本系材料のバイオマス燃料を用いた場合、完全にガス化できなかった灰分が前記反応塔の内部に蓄積される可能性があった。このように反応塔の内部に残った灰分は溶融してクリンカを形成し、反応塔内でのガス化効率を低減させるおそれがあった。
【先行技術文献】
【特許文献】
【0005】
特開2008-101215号公報
【発明の概要】
【発明が解決しようとする課題】
【0006】
この発明は、木質系材料及び草本系材料の少なくとも一方を半炭化処理した半炭化燃料材を効率よくガス化できるガス化方法及び半炭化燃料材の製造方法を提供することを目的とする。
【課題を解決するための手段】
【0007】
この発明は、木質系材料及び草本系材料の少なくとも一方を過熱蒸気で過熱して半炭化燃料材を生成する半炭化工程と、前記半炭化燃料材を投入するとともに、ガスを放出するガス化装置を用いて、前記半炭化燃料材をガス化するガス化工程を行うガス化方法であることを特徴とする。
またこの発明は、木質系材料及び草本系材料の少なくとも一方を過熱蒸気で過熱して、半炭化処理し、半炭化燃料材を製造する半炭化燃料材の製造方法であることを特徴とする。
【0008】
前記木質系材料は、木材からなる生物由来の有機資源であり、例えば、針葉樹、広葉樹、落葉樹、果樹剪定材、竹、早生樹及び流木など含む。
前記草本系材料は、木にならない植物由来の有機資源であり、例えば、ソルガム、竹、コーヒー滓、もみ殻、雑草、葦、イネ科植物などを含む。
【0009】
前記半炭化燃料材とは、木質系材料又は草本系材料を過熱蒸気で過熱して半炭化処理したもの、木質系材料及び草本系材料を過熱蒸気で過熱して半炭化処理したものである。換言すると、前記半炭化燃料材は、過熱蒸気で過熱して半炭化処理されたものであり、木質系材料及び草本系材料の一方を過熱蒸気で過熱して半炭化処理したものと、半炭化処理されていない木質系材料及び草本系材料の他方とを含むものではない。
【0010】
前記半炭化燃料材とは、酸素を遮断した状態において、所定の温度(約250~350℃)の過熱蒸気で加熱して木質系材料及び草本系材料の少なくとも一方を炭素成分の多い及び含有酸素を低減させた燃料材をさす。
前記ガス化装置は、いわゆるアップドラフト式やダウンドラフト式であっても構わない。また、前記半炭化燃料材の投入は下方からでもよいし、上方からでもよい。
(【0011】以降は省略されています)
この特許をJ-PlatPat(特許庁公式サイト)で参照する
関連特許
鉄建建設株式会社
ガス化方法及び半炭化燃料材の製造方法
2日前
鉄建建設株式会社
柱梁接合部の設計方法、及びラーメン高架橋
25日前
他の特許を見る