TOP
|
特許
|
意匠
|
商標
特許ウォッチ
Twitter
他の特許を見る
10個以上の画像は省略されています。
公開番号
2025179536
公報種別
公開特許公報(A)
公開日
2025-12-10
出願番号
2024086362
出願日
2024-05-28
発明の名称
ボイラの制御装置、これを備えたボイラシステム、ボイラの制御方法及びボイラの制御プログラム
出願人
三菱重工業株式会社
代理人
個人
,
個人
,
個人
主分類
F22B
35/00 20060101AFI20251203BHJP(蒸気発生)
要約
【課題】ボイラの負荷変化時におけるボイラの給水流量の応答性の改善を図ることができるボイラの制御装置、これを備えたボイラシステム、ボイラの制御方法及びボイラの制御プログラムを提供する。
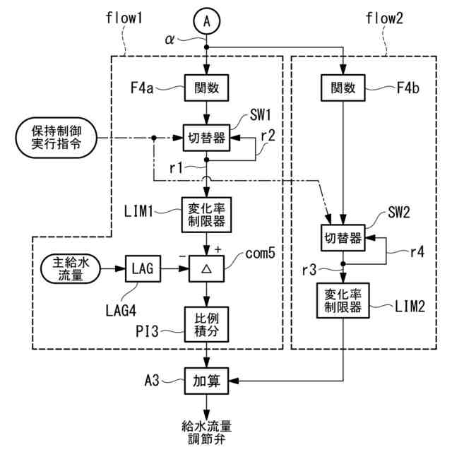
【解決手段】ボイラの負荷変化に対応して流量が変化する水壁管を流れる流体の状態パラメータを取得する取得部210と、ボイラの計画性能に基づく状態パラメータの計画値と、取得部によって取得された状態パラメータの現在値との偏差を演算する演算部211と、偏差に応じて、ボイラの給水流量に関するフィードバック制御を実行するとともに、偏差が所定の閾値以上である場合に、フィードバック制御に代わって給水流量の指令値を所定の値に保持する保持制御を実行する制御部212とを備える。
【選択図】図4
特許請求の範囲
【請求項1】
ボイラの負荷変化に対応して流量が変化する水壁管を流れる流体の状態パラメータを取得する取得部と、
ボイラの計画性能に基づく前記状態パラメータの計画値と、前記取得部によって取得された前記状態パラメータの現在値との偏差を演算する演算部と、
前記偏差に応じて、ボイラの給水流量に関するフィードバック制御を実行するとともに、前記偏差が所定の閾値以上である場合に、前記フィードバック制御に代わって前記給水流量の指令値を所定の値に保持する保持制御を実行する制御部と
を備えるボイラの制御装置。
続きを表示(約 790 文字)
【請求項2】
前記状態パラメータは、水壁管を流れる水の水壁管出口における温度である請求項1に記載のボイラの制御装置。
【請求項3】
前記状態パラメータは、前記水壁管出口における圧力をさらに含み、
前記計画値及び前記現在値は、前記水壁管出口におけるエンタルピーである請求項2に記載のボイラの制御装置。
【請求項4】
前記制御部は、負荷変化開始時から所定時間経過後である場合に前記保持制御を実行する請求項1に記載のボイラの制御装置。
【請求項5】
前記制御部は、燃料流量及び空気流量の各変化率を、ボイラの目標負荷変化率より大きい値に設定する請求項1に記載のボイラの制御装置。
【請求項6】
請求項1から5のいずれか1項に記載のボイラの制御装置と、
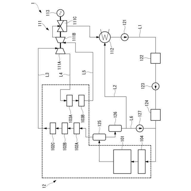
固体燃料を粉砕した微粉燃料をバーナにより燃焼させ、燃焼により発生した熱を給水や蒸気と熱交換して過熱蒸気を生成するボイラと
を備えるボイラシステム。
【請求項7】
ボイラの負荷変化に対応して流量が変化する水壁管を流れる流体の状態パラメータを取得する取得工程と、
前記ボイラの計画性能に基づく前記状態パラメータの計画値と、前記取得工程において取得された前記状態パラメータの現在値との偏差を演算する演算工程と、
前記偏差に応じて、ボイラの給水流量の指令値に対するフィードバック制御を実行するとともに、前記偏差が所定の閾値以上である場合に、前記フィードバック制御に代わって前記給水流量の指令値を所定の値に保持する保持制御を実行する制御工程と
を有するボイラの制御方法。
【請求項8】
コンピュータを請求項1から請求項5のいずれか1項に記載のボイラの制御装置として機能させるボイラの制御プログラム。
発明の詳細な説明
【技術分野】
【0001】
本開示は、ボイラの制御装置、これを備えたボイラシステム、ボイラの制御方法及びボイラの制御プログラムに関するものである。
続きを表示(約 1,900 文字)
【背景技術】
【0002】
発電用ボイラなどの大型のボイラは、中空形状をなして鉛直方向に設置される火炉を有し、この火炉壁に複数のバーナが火炉の周方向に沿って配設されている。また、大型のボイラは、火炉の鉛直方向上方に煙道が連結されており、この煙道に蒸気を生成するための熱交換器が配置されている。そして、バーナが火炉内に燃料と空気(酸化性ガス)との混合気を噴射することで火炎が形成され、燃焼ガスが生成されて煙道に流れる。燃焼ガスが流れる領域に熱交換器が設置され、熱交換器内を流れる水や蒸気を加熱して過熱蒸気が生成される。
【0003】
特許文献1には、ボイラのフィードバック制御において、主蒸気圧力偏差に応じて燃料流量を設定する際に、主蒸気温度偏差に応じて燃料流量の設定を調整することが開示されている。同様に、主蒸気温度偏差に応じて給水流量を設定する際に、主蒸気圧力偏差に応じて給水流量を設定することが開示されている。すなわち、特許文献1に開示のフィードバック制御は、主蒸気圧力と主蒸気温度の各制御系統間での干渉を調節することが開示されている。
【先行技術文献】
【特許文献】
【0004】
特開平9-79006号公報
【発明の概要】
【発明が解決しようとする課題】
【0005】
バイオマスや石炭などの固体燃料焚きボイラは、燃料バンカよりミルへ燃料が供給されてから、ミルで粉砕された固体燃料がボイラの火炉へ投入される迄に、所定の時間を要することから、気体燃料焚き或いは液体燃料焚きのボイラに対し、ボイラへの燃料投入量(ボイラへの入熱量)の増減に時間を要する。すなわち、固体燃料焚きボイラは、他の種類の燃料を用いるボイラと比べて負荷応答性が低い傾向にある。
【0006】
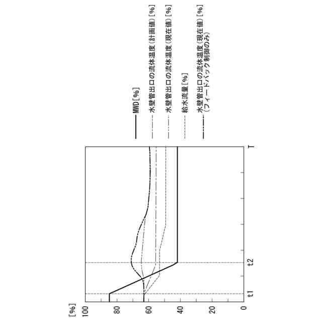
ボイラの負荷上昇時において、ボイラの給水流量、燃料流量、空気流量の応答速度はそれぞれ異なる。例えば、給水流量は、燃料流量よりも早く所定量へ変更することが可能である。このため、給水流量と燃料流量との比率が適切な状態でなくなってしまい、この結果、ボイラの火炉壁を構成する水壁管の出口における流体(水)の温度が一時的に低下してしまう。さらに、ボイラの燃焼ガスが流れる方向において火炉の後段に位置する過熱器や再熱器に流入する蒸気の温度も低下してしまう。反対に、ボイラの負荷低下時には、ボイラ入熱量の応答遅れにより、過熱器の出口における蒸気の温度が想定に反して上昇してしまう場合がある。これらの傾向は、前述の理由により固体燃料焚きボイラにおいて特に顕著となる。このため、ボイラの負荷変化時における温度特性への影響を抑制し、ボイラの制御を安定化する必要がある。
【0007】
本開示は、このような事情に鑑みてなされたものであって、ボイラの負荷変化時におけるボイラの負荷応答性の改善を図ることができるボイラの制御装置、これを備えたボイラシステム、ボイラの制御方法及びボイラの制御プログラムを提供することを目的とする。
【課題を解決するための手段】
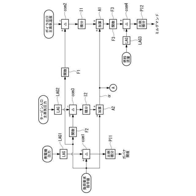
【0008】
本開示の一態様に係るボイラの制御装置は、ボイラの負荷変化に対応して流量が変化する水壁管を流れる流体の状態パラメータを取得する取得部と、ボイラの計画性能に基づく前記状態パラメータの計画値と、前記取得部によって取得された前記状態パラメータの現在値との偏差を演算する演算部と、前記偏差に応じて、ボイラの給水流量に関するフィードバック制御を実行するとともに、前記偏差が所定の閾値以上である場合に、前記フィードバック制御に代わって前記給水流量の指令値を所定の値に保持する保持制御を実行する制御部とを備える。
【0009】
本開示の一態様に係るボイラシステムは、上記ボイラの制御装置と、固体燃料を粉砕した微粉燃料をバーナにより燃焼させ、この燃焼により発生した熱を給水や蒸気と熱交換して過熱蒸気を生成するボイラとを備える。
【0010】
本開示の一態様に係るボイラの制御方法は、ボイラの負荷変化に対応して流量が変化する水壁管を流れる流体の状態パラメータを取得する取得工程と、ボイラの計画性能に基づく前記状態パラメータの計画値と、前記取得工程において取得された前記状態パラメータの現在値との偏差を演算する演算工程と、前記偏差に応じて、ボイラの給水流量に関するフィードバック制御を実行するとともに、前記偏差が所定の閾値以上である場合に、前記フィードバック制御に代わって前記給水流量の指令値を所定の値に保持する保持制御を実行する制御工程とを有する。
(【0011】以降は省略されています)
この特許をJ-PlatPat(特許庁公式サイト)で参照する
関連特許
三菱重工業株式会社
補修方法
今日
三菱重工業株式会社
回転機械
今日
三菱重工業株式会社
電動飛行体
今日
三菱重工業株式会社
支持金物除去方法
6日前
三菱重工業株式会社
支持金物の溶接装置および方法
6日前
三菱重工業株式会社
圧縮比変更装置、およびエンジン
1日前
三菱重工業株式会社
測定用セル及び測定用セル作成方法
今日
三菱重工業株式会社
評価方法、評価装置及びプログラム
7日前
三菱重工業株式会社
圧縮機の静翼セグメント、及び圧縮機
6日前
三菱重工業株式会社
制御システム、制御装置および制御方法
今日
三菱重工業株式会社
物体認識装置、物体認識方法、及びプログラム
今日
三菱重工業株式会社
測定値の再構築方法、再構築装置及びプログラム
6日前
三菱重工業株式会社
制御装置、電解システム、制御方法、制御プログラム
今日
三菱重工業株式会社
原子炉非常停止装置および原子炉並びに原子炉の制御方法
今日
三菱重工業株式会社
進路制御装置、自動操舵装置、進路制御方法、およびプログラム
今日
三菱重工業株式会社
ポリエステルリサイクルシステム、及びポリエステルリサイクル方法
6日前
三菱重工業株式会社
制御システム、これを備える発電システム、制御方法及び制御プログラム
2日前
三菱重工業株式会社
ボイラの制御装置、これを備えたボイラシステム、ボイラの制御方法及びボイラの制御プログラム
1日前
三菱重工業株式会社
電力系統安定化装置、電力系統安定化方法、およびプログラム
今日
三浦工業株式会社
ボイラ
5か月前
三浦工業株式会社
台数制御装置
2か月前
三浦工業株式会社
水蒸気発生装置
2か月前
三浦工業株式会社
ボイラシステム
6日前
三菱重工業株式会社
ボイラ壁
1か月前
日精オーバル株式会社
蒸気発生装置
2か月前
三浦工業株式会社
管理装置
5か月前
三浦工業株式会社
貫流ボイラ
1か月前
三浦工業株式会社
蒸気発生装置
5か月前
株式会社ミヤワキ
蒸気プラント
3か月前
栗田工業株式会社
ボイラ水処理装置および処理方法
5か月前
三浦工業株式会社
電極式ボイラ
21日前
三菱重工業株式会社
蒸気生成システム及び蒸気生成方法
2か月前
三菱重工業株式会社
伝熱管の検査装置および方法
7か月前
三浦工業株式会社
水素ボイラシステムの制御装置
5か月前
神鋼検査サービス株式会社
スケール除去ユニット
2か月前
株式会社ヒラカワ
ボイラからの排ガスの温度制御方法
5か月前
続きを見る
他の特許を見る