TOP
|
特許
|
意匠
|
商標
特許ウォッチ
Twitter
他の特許を見る
公開番号
2025145096
公報種別
公開特許公報(A)
公開日
2025-10-03
出願番号
2024045105
出願日
2024-03-21
発明の名称
台数制御装置
出願人
三浦工業株式会社
代理人
個人
主分類
F22B
35/00 20060101AFI20250926BHJP(蒸気発生)
要約
【課題】蒸気圧力の変動を抑えつつデマンドレスポンスを行うことができる台数制御装置を提供することである。
【解決手段】1つ以上の電気ボイラおよび1つ以上の燃料ボイラを含む複数のボイラを制御する台数制御装置であって、蒸気圧がボイラの燃焼状態の変更を要しない値であっても、電力情報に基づいて1つ以上の電気ボイラにより生成する蒸気量を減少させる減少制御を行う場合は、減少制御を開始するまでに、1つ以上の燃料ボイラの少なくとも1台の燃焼状態を変更する燃焼状態変更制御を行う。
【選択図】図2
特許請求の範囲
【請求項1】
1つ以上の電気ボイラおよび1つ以上の燃料ボイラを含む複数のボイラを制御する台数制御装置であって、
前記複数のボイラにおいて生成された蒸気の蒸気圧を取得する蒸気圧取得部と、
前記複数のボイラで使用可能な電力情報を取得する電力情報取得部と、
前記蒸気圧および前記電力情報に基づいて前記複数のボイラ各々を制御する制御部と、を備え、
前記制御部は、前記蒸気圧がボイラの燃焼状態の変更を要しない値であっても、前記電力情報に基づいて前記1つ以上の電気ボイラにより生成する蒸気量を減少させる減少制御を行う場合は、前記減少制御を開始するまでに、前記1つ以上の燃料ボイラの少なくとも1台の燃焼状態を変更する燃焼状態変更制御を行う、台数制御装置。
続きを表示(約 1,200 文字)
【請求項2】
前記制御部は、前記燃焼状態変更制御として、燃焼していない燃料ボイラの燃焼状態を圧力保持燃焼に変更する、請求項1に記載の台数制御装置。
【請求項3】
前記1つ以上の燃料ボイラは、第1の燃焼位置と、生成可能な蒸気量が前記第1の燃焼位置よりも多い第2の燃焼位置とを有する燃料ボイラを含み、
前記制御部は、前記燃焼状態変更制御として、前記燃料ボイラのうち燃焼状態が前記第1の燃焼位置となる燃料ボイラの台数を増加させる、請求項1に記載の台数制御装置。
【請求項4】
前記制御部は、前記1つ以上の燃料ボイラすべてにより生成可能な蒸気量と、前記1つ以上の燃料ボイラのうち稼働許可対象の燃料ボイラにより生成している蒸気量との差分蒸気量と、前記1つ以上の電気ボイラのうち稼働許可対象の電気ボイラにより生成している蒸気量とのうちの少ない量を前記減少制御により減少可能な上限蒸気量として特定し、当該上限蒸気量の範囲で前記減少制御を行う、請求項1に記載の台数制御装置。
【請求項5】
1つ以上の電気ボイラおよび1つ以上の燃料ボイラを含む複数のボイラを制御する台数制御装置であって、
前記複数のボイラにおいて生成された蒸気の蒸気圧を取得する蒸気圧取得部と、
前記複数のボイラで使用可能な電力情報を取得する電力情報取得部と、
前記蒸気圧および前記電力情報に基づいて前記複数のボイラ各々を制御する制御部と、を備え、
前記制御部は、前記蒸気圧がボイラの燃焼状態の変更を要しない値であっても、前記電力情報に基づいて前記1つ以上の電気ボイラにより生成する蒸気量を増大させる増大制御を行う場合は、前記1つ以上の電気ボイラにより生成する蒸気量が増大したタイミングで、前記1つ以上の燃焼ボイラにより生成する蒸気量を減少させる減少制御を行う、台数制御装置。
【請求項6】
前記1つ以上の電気ボイラにより生成する蒸気量が増大したタイミングは、一つの電気ボイラ内の圧力が所定値以上となったタイミングである、請求項5に記載の台数制御装置。
【請求項7】
前記制御手段は、前記1つ以上の電気ボイラすべてにより生成可能な蒸気量と、前記1つ以上の電気ボイラのうち稼働許可対象の電気ボイラにより生成している蒸気量との差分蒸気量と、前記1つ以上の燃料ボイラのうち稼働許可対象の燃料ボイラにより生成している蒸気量とのうちの少ない量を前記増大制御により増大可能な上限蒸気量として特定し、当該上限蒸気量の範囲で前記増大制御を行う、請求項5に記載の台数制御装置。
【請求項8】
前記複数のボイラで使用可能な電力情報は、外部から供給される電力のみならず、当該ボイラが設置されている施設内において発電している発電量をも含めて特定される情報である、請求項1または請求項5に記載の台数制御装置。
発明の詳細な説明
【技術分野】
【0001】
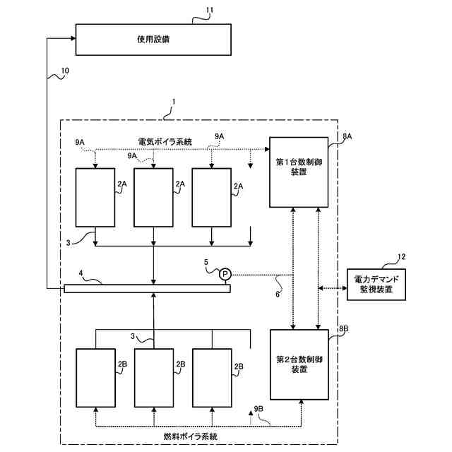
本発明は、複数のボイラを制御する台数制御装置に関する。
続きを表示(約 1,400 文字)
【背景技術】
【0002】
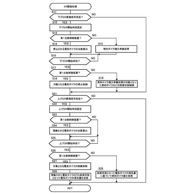
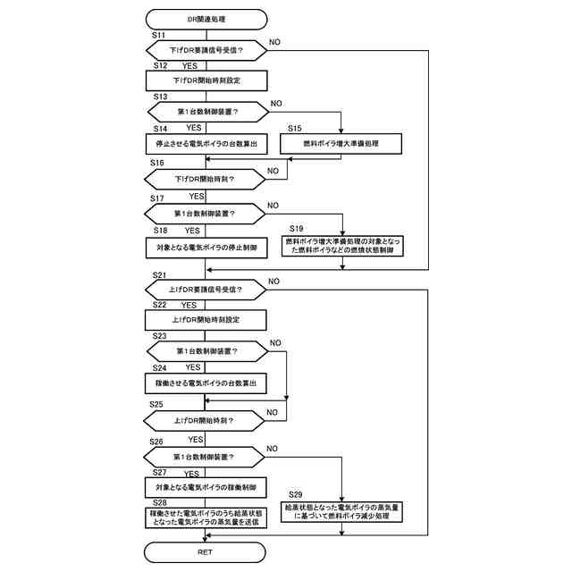
従来より、アグリゲータシステムなどからの電力の需給調整指令であるDR(デマンドレスポンス)指令に基づき、施設内に設置されている複数のボイラなどを制御するものがあった(例えば、特許文献1)。
【先行技術文献】
【特許文献】
【0003】
特開2022-188498号公報
【発明の概要】
【発明が解決しようとする課題】
【0004】
台数制御装置は、例えば、使用電力を下げるため下げDR指令を受信したときに、施設内に設置されている電気ボイラの稼働台数を減少させる制御が行われて蒸気発生量が減少するため、別途、燃料ボイラを起動してその減少分を補うこととなる。しかしながら、台数制御装置は、蒸気圧力の変動に応じて複数のボイラを制御する。このため、電気ボイラが停止して蒸気圧力が低下したことに応じて燃料ボイラを稼働することとなり、給蒸するまでの間、さらに蒸気圧力を低下させてしまう虞があった。
【0005】
また、台数制御装置は、例えば、使用電力を上げるため上げDR指令を受信したときに、施設内に設置されている電気ボイラの稼働台数を増加させる制御が行われて蒸気発生量が増加する。しかしながら、台数制御装置は、電気ボイラを稼働させて蒸気圧力が上昇したことに応じて燃料ボイラを停止することとなり、燃料ボイラが完全に停止するまでの間、さらに蒸気圧力を上昇させてしまう虞があった。
【0006】
本発明は、かかる実情に鑑み考え出されたものであり、その目的は、蒸気圧力の変動を抑えつつデマンドレスポンスを行うことができる台数制御装置を提供することである。
【課題を解決するための手段】
【0007】
上記目的を達成するために、本発明のある局面に従う台数制御装置は、1つ以上の電気ボイラおよび1つ以上の燃料ボイラを含む複数のボイラを制御する台数制御装置であって、
前記複数のボイラにおいて生成された蒸気の蒸気圧を取得する蒸気圧取得部と、
前記複数のボイラで使用可能な電力情報を取得する電力情報取得部と、
前記蒸気圧および前記電力情報に基づいて前記複数のボイラ各々を制御する制御部と、を備え、
前記制御部は、前記蒸気圧がボイラの燃焼状態の変更を要しない値であっても、前記電力情報に基づいて前記1つ以上の電気ボイラにより生成する蒸気量を減少させる減少制御を行う場合は、前記減少制御を開始するまでに、前記1つ以上の燃料ボイラの少なくとも1台の燃焼状態を変更する燃焼状態変更制御を行う。
【0008】
上記の構成によれば、電力情報に基づいて減少制御が開始されるまでに燃料ボイラの少なくとも1台の燃焼状態が変更されるため、減少制御が行われたときに蒸気圧を低下させてしまうことを抑制できる。
【0009】
また、前記制御部は、前記燃焼状態変更制御として、燃焼していない燃料ボイラの燃焼状態を圧力保持燃焼に変更する。
【0010】
上記の構成によれば、燃焼していない燃料ボイラの燃焼状態が圧力保持燃焼に変更されるため、減少制御の開始とともに燃料ボイラにより生成する蒸気量を増大させることができる。
(【0011】以降は省略されています)
この特許をJ-PlatPat(特許庁公式サイト)で参照する
関連特許
三浦工業株式会社
燃焼装置
今日
三浦工業株式会社
洗浄システム
1か月前
三浦工業株式会社
真空冷却装置
1か月前
三浦工業株式会社
流体供給装置
1か月前
三浦工業株式会社
真空冷却装置
1か月前
三浦工業株式会社
汚泥減容方法
6日前
三浦工業株式会社
台数制御装置
5日前
三浦工業株式会社
劣化検出装置
5日前
三浦工業株式会社
水素燃焼ボイラ
20日前
三浦工業株式会社
熱媒供給システム
12日前
三浦工業株式会社
船舶用発電システム
5日前
三浦工業株式会社
固液分離器及び濾過方法
1か月前
三浦工業株式会社
ヒータ装置及び貫流ボイラ
21日前
三浦工業株式会社
ダイオキシン類の分画方法
1か月前
メタウォーター株式会社
焼却システム及び燃焼制御方法
19日前
メタウォーター株式会社
焼却システム及び熱媒供給制御方法
19日前
国立大学法人九州大学
水電解装置、水素製造システム及び水電解方法
1か月前
三浦工業株式会社
台数制御装置
5日前
三浦工業株式会社
ボイラ
3か月前
三浦工業株式会社
ドレン回収装置
7か月前
三浦工業株式会社
給水装置、および、ボイラ
6か月前
日精オーバル株式会社
蒸気発生装置
21日前
三浦工業株式会社
管理装置
3か月前
三浦工業株式会社
ボイラ水の水質評価用試料水の調製装置
6か月前
栗田工業株式会社
ボイラ水処理装置および処理方法
3か月前
三浦工業株式会社
蒸気発生装置
3か月前
株式会社ミヤワキ
蒸気プラント
1か月前
株式会社日本汽罐
ボイラーシステム及びボイラーの稼働方法
7か月前
三菱重工業株式会社
蒸気生成システム及び蒸気生成方法
6日前
三菱重工業株式会社
ガスバーナ及びこれを備えたボイラ
6か月前
三菱重工業株式会社
伝熱管の検査装置および方法
5か月前
三浦工業株式会社
水素ボイラシステムの制御装置
3か月前
神鋼検査サービス株式会社
スケール除去ユニット
6日前
株式会社ヒラカワ
ボイラからの排ガスの温度制御方法
3か月前
株式会社JERA
ボイラ炉内の伝熱管の管壁温度解析方法
7か月前
丸高工業株式会社
加熱装置の制御方法及び加熱装置
4か月前
続きを見る
他の特許を見る