TOP
|
特許
|
意匠
|
商標
特許ウォッチ
Twitter
他の特許を見る
公開番号
2025162630
公報種別
公開特許公報(A)
公開日
2025-10-28
出願番号
2024065919
出願日
2024-04-16
発明の名称
ガスタービン起動方法
出願人
三菱重工業株式会社
代理人
SSIP弁理士法人
主分類
F02C
9/18 20060101AFI20251021BHJP(燃焼機関;熱ガスまたは燃焼生成物を利用する機関設備)
要約
【課題】起動時に静止側部材と回転側部材との接触の発生を抑制しながら、圧縮機におけるサージングを防止する。
【解決手段】ガスタービンの状態に基づいて、起動モードとして、通常起動モード又はホット起動モードのいずれか一方が選択される。起動モードに基づいて起動制御が開始されると、ガスタービンの回転数は次第に上昇する。低回転数領域では、ガスタービンの圧縮機が備える入口案内翼の開度を第1開度に維持するとともに、抽気弁の開度を第2開度に維持する。高回転数領域では、入口案内翼の開度を第1開度より大きい第1中間開度に制御するとともに、抽気弁の開度を第2開度より小さい第2中間開度に制御する。第1中間開度は、通常起動モードよりホット起動モードで大きくなるように設定される。第2中間開度は、通常起動モードよりホット起動モードで大きくなるように設定される。
【選択図】図2
特許請求の範囲
【請求項1】
ガスタービンの状態に基づいて、起動モードとして、通常起動モード又はホット起動モードのいずれか一方を選択する工程と、
前記起動モードに基づいて起動制御を開始することにより、前記ガスタービンの回転数を次第に上昇させる工程と、
前記ガスタービンの回転数が第1回転数未満である低回転数領域では、前記ガスタービンの圧縮機が備える入口案内翼の開度を第1開度に維持するとともに、前記圧縮機のうち前記入口案内翼より下流に設けられた抽気弁の開度を第2開度に維持する工程と、
前記回転数が前記第1回転数より高い第2回転数を含む高回転数領域では、前記入口案内翼の開度を前記第1開度より大きい第1中間開度に制御するとともに、前記抽気弁の開度を前記第2開度より小さい第2中間開度に制御する工程と、
を備え、
前記第1中間開度は、前記起動モードとして前記ホット起動モードが選択された場合の値が、前記起動モードとして前記通常起動モードが選択された場合の値に比べて大きくなるように設定され、
前記第2中間開度は、前記起動モードとして前記ホット起動モードが選択された場合の値が、前記起動モードとして前記通常起動モードが選択された場合の値に比べて大きくなるように設定される、ガスタービン起動方法。
続きを表示(約 540 文字)
【請求項2】
前記回転数が前記第1回転数から前記第2回転数に上昇する間、前記入口案内翼の開度は、前記回転数に対して単調に増加するように制御される、請求項1に記載のガスタービン起動方法。
【請求項3】
前記回転数が前記第1回転数から前記第2回転数に増加する間、前記抽気弁の開度は、前記第2中間開度に維持される、請求項1又は2に記載のガスタービン起動方法。
【請求項4】
前記ガスタービンの状態は、前記圧縮機の車室温度、又は、前記圧縮機によって生成される圧縮空気のフローパスに連通するキャビティの温度の少なくとも一方に基づいて特定される、請求項1又は2に記載のガスタービン起動方法。
【請求項5】
前記ガスタービンの状態は、前記ガスタービンの前回停止時からの経過時間に基づいて特定される、請求項1又は2に記載のガスタービン起動方法。
【請求項6】
前記第1回転数は、前記ガスタービンの定格回転数の65~75%である、請求項1又は2に記載のガスタービン起動方法。
【請求項7】
前記第2回転数は、前記ガスタービンの定格回転数の85~95%である、請求項1又は2に記載のガスタービン起動方法。
発明の詳細な説明
【技術分野】
【0001】
本開示は、ガスタービン起動方法に関する。
続きを表示(約 2,400 文字)
【背景技術】
【0002】
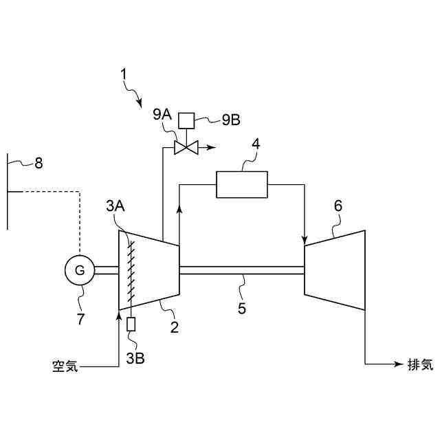
ガスタービンでは、燃料供給系統から供給される燃料を燃焼用空気と混合燃焼して生成した燃焼ガスを用いて、タービンが駆動される。燃焼ガスの生成に用いられる燃焼用空気は、ガスタービンが備える圧縮機によって生成される。特に、圧縮機の入口には、開度調整によって吸気流量を可変とするための入口案内翼(IGV:Inlet Guide Vane)が設けられるとともに、入口案内翼より下流側には圧縮機で生成される圧縮空気の一部を外部に抽気するための抽気弁を有するものが知られている。
【0003】
この種のガスタービンの起動方法に関する技術として、例えば特許文献1がある。この文献では、まず、停止状態にあるガスタービンが起動用モータによって駆動される際に、入口案内翼の開度を所定の開度に設定するとともに、抽気弁の開度を比較的大きく設定することで、起動初期の低回転数時では圧縮空気の大部分を抽気として外部に放出する。そして回転数が十分に上昇した際に、抽気弁の開度を全閉まで減少させて定常運転に移行する。この文献では特に、抽気弁として開閉操作だけでなく、連続的な開度調整を可能とすることにより、起動初期の低回転時において、抽気弁を所定の中間開度に設定することにより、抽気弁を全開状態に設定した場合に比べて、起動中に抽気として外部に無駄に放出される圧縮空気を低減することでガスタービン効率を向上させるとともに、起動時における流体の不安定現象を回避することが提案されている。
【0004】
ここで圧縮機を構成する回転側部材と静止側部材との間には熱容量に差がある。典型的には、回転側部材は静止側部材に比べて熱容量が大きいため、ガスタービンの停止後、回転部材は静止側部材に比べて冷却されにくい。そのため前回停止時からの経過期間が比較的短いホット状態からの再起動時では、回転側部材が静止側部材に比べて熱膨張した状態にあるため、両者間のクリアランスが狭まっており、接触のおそれがある。そのため通常はこの状態が緩和するまでの起動禁止時間を設定したり、そもそもの設定クリアランスを大き目にする対策をとる。しかしながら前者はガスタービンの使用制限となり、後者は効率を低下させるものである。
【0005】
このような課題に対して特許文献2では、ガスタービンの起動時に、入口案内翼の開度を一時的に増加させることにより、圧縮機における吸気流量及び圧力比を高める。これにより、圧縮機のフローパスを通過する圧縮空気の温度が高くなり、当該フローパスに隣接するように配置された圧縮機の静止側部品及び回転側部品の冷却が緩和され、起動時における加熱が促進される。その結果、静止側部品及び回転側部品間のクリアランスを適切な値に戻りやすくなり、静止側部材と回転側部材との接触を抑制できるとしている。
【先行技術文献】
【特許文献】
【0006】
特開2000-291449号公報
特開2022-30038号公報
【発明の概要】
【発明が解決しようとする課題】
【0007】
上記特許文献2では、起動時における静止側部材と回転側部材との接触を回避するために、入口案内翼の開度が一時的に増加するように制御される。このような一時的な入口案内翼の開度増加は、ガスタービンの回転数が次第に上昇する起動シーケンスのうち、回転数が比較的高い範囲に至った段階において実施されている。この回転数範囲では、前述の抽気弁の開度が小さく制御されるため、特許文献2のように入口案内翼の開度を増加させると、圧縮機の前方段における負荷が増え、空力が不安定となり、サージングが発生する可能性が有る。
【0008】
本開示の少なくとも一実施形態は上述の事情に鑑みなされたものであり、起動時に静止側部材と回転側部材との接触の発生を抑制しながら、圧縮機におけるサージングを好適に防止可能なガスタービン起動方法を提供することを目的とする。
【課題を解決するための手段】
【0009】
本開示の少なくとも一実施形態に係るガスタービン起動方法は、上記課題を解決するために、
ガスタービンの状態に基づいて、起動モードとして、通常起動モード又はホット起動モードのいずれか一方を選択する工程と、
前記起動モードに基づいて起動制御を開始することにより、前記ガスタービンの回転数を次第に上昇させる工程と、
前記ガスタービンの回転数が第1回転数未満である低回転数領域では、前記ガスタービンの圧縮機が備える入口案内翼の開度を第1開度に維持するとともに、前記圧縮機のうち前記入口案内翼より下流に設けられた抽気弁の開度を第2開度に維持する工程と、
前記回転数が前記第1回転数より高い第2回転数を含む高回転数領域では、前記入口案内翼の開度を前記第1開度より大きい第1中間開度に制御するとともに、前記抽気弁の開度を前記第2開度より小さい第2中間開度に制御する工程と、
を備え、
前記第1中間開度は、前記起動モードとして前記ホット起動モードが選択された場合の値が、前記起動モードとして前記通常起動モードが選択された場合の値に比べて大きくなるように設定され、
前記第2中間開度は、前記起動モードとして前記ホット起動モードが選択された場合の値が、前記起動モードとして前記通常起動モードが選択された場合の値に比べて大きくなるように設定される。
【発明の効果】
【0010】
本開示の少なくとも一実施形態によれば、起動時に静止側部材と回転側部材との接触の発生を抑制しながら、圧縮機におけるサージングを好適に防止可能なガスタービン起動方法を提供できる。
【図面の簡単な説明】
(【0011】以降は省略されています)
この特許をJ-PlatPat(特許庁公式サイト)で参照する
関連特許
三菱重工業株式会社
原子炉
7日前
三菱重工業株式会社
ボイラ壁
26日前
三菱重工業株式会社
施工方法
13日前
三菱重工業株式会社
動力装置
29日前
三菱重工業株式会社
加熱装置
1か月前
三菱重工業株式会社
燃焼筒の取付方法
26日前
三菱重工業株式会社
石膏脱水システム
13日前
三菱重工業株式会社
ガスタービン起動方法
22日前
三菱重工業株式会社
ガスタービン制御方法
1か月前
三菱重工業株式会社
蒸気タービンシステム
22日前
三菱重工業株式会社
アンモニア除害システム
13日前
三菱重工業株式会社
燃焼設備および制御方法
28日前
三菱重工業株式会社
原子炉炉心および原子炉
7日前
三菱重工業株式会社
ガス処理装置および方法
20日前
三菱重工業株式会社
シール装置及び回転機械
12日前
三菱重工業株式会社
軸流圧縮機、及びその動翼
14日前
三菱重工業株式会社
計測システムおよび計測方法
20日前
三菱重工業株式会社
水素吸蔵材料および原子力設備
21日前
三菱重工業株式会社
支持部材及び接着剤の監視方法
13日前
三菱重工業株式会社
レドックスフロー電池システム
26日前
三菱重工業株式会社
インバータ装置及びその保護方法
20日前
三菱重工業株式会社
燃料噴射装置および往復動内燃機関
1か月前
三菱重工業株式会社
インバータ基板及びインバータ装置
20日前
三菱重工業株式会社
演算方法、プログラム及び演算装置
28日前
三菱重工業株式会社
電動ファンおよび電動垂直離着陸機
23日前
三菱重工業株式会社
RPB装置及び酸性ガス回収システム
20日前
三菱重工業株式会社
燃料製造システム、及び燃料製造方法
15日前
三菱重工業株式会社
補修方法、プログラム、及び補修装置
14日前
三菱重工業株式会社
圧縮機の静翼セグメント、及び圧縮機
13日前
三菱重工業株式会社
炉壁及びガス化炉並びに炉壁の製造方法
29日前
三菱重工業株式会社
超音波探傷装置、および超音波探傷方法
12日前
三菱重工業株式会社
合流支援システム、および合流支援方法
15日前
三菱重工業株式会社
ガスタービン発電プラント、及びその運転方法
26日前
三菱重工業株式会社
静翼セグメント、及びこれを備える蒸気タービン
5日前
三菱重工業株式会社
水電解システム、及び水電解システムの運転方法
20日前
三菱重工業株式会社
制御装置、制御方法、監視システム及びプログラム
21日前
続きを見る
他の特許を見る