TOP
|
特許
|
意匠
|
商標
特許ウォッチ
Twitter
他の特許を見る
公開番号
2025159584
公報種別
公開特許公報(A)
公開日
2025-10-21
出願番号
2024062269
出願日
2024-04-08
発明の名称
動力装置
出願人
三菱重工業株式会社
代理人
個人
,
個人
,
個人
,
個人
,
個人
主分類
F02M
27/02 20060101AFI20251014BHJP(燃焼機関;熱ガスまたは燃焼生成物を利用する機関設備)
要約
【課題】発電用の内燃機関において、所定のターボ効率の中で改質手段の機能向上を図ることができる動力装置を提供する。
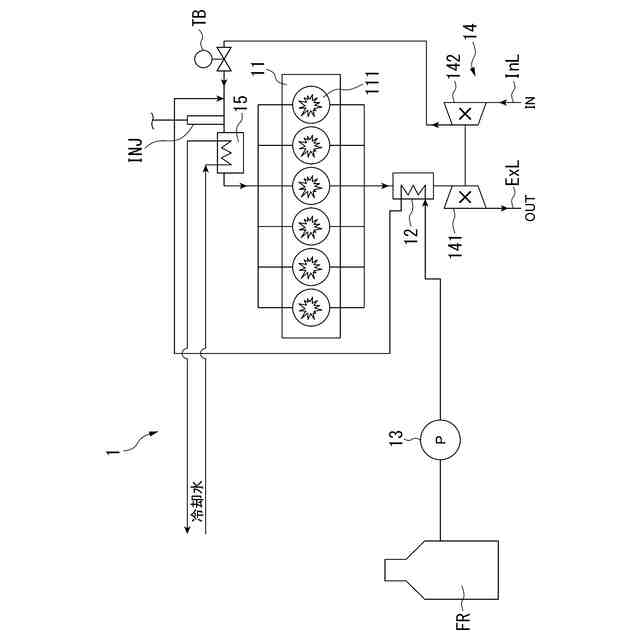
【解決手段】動力装置は、発電用の内燃機関と、内燃機関の燃焼室から排出される排気ガスを利用した吸熱反応により、燃焼室にて燃焼可能な改質ガスを生成する改質手段と、改質ガスの元となる改質用燃料を供給する供給手段と、排気ガスによって駆動することにより、内燃機関に対して圧縮空気を供給可能な過給機と、を備え、改質手段は、内燃機関と、過給機との間に配置される。
【選択図】図1
特許請求の範囲
【請求項1】
発電用の内燃機関と、
前記内燃機関の燃焼室から排出される排気ガスを利用した吸熱反応により、前記燃焼室にて燃焼可能な改質ガスを生成する改質手段と、
前記改質ガスの元となる改質用燃料を供給する供給手段と、
前記排気ガスによって駆動することにより、前記内燃機関に対して圧縮空気を供給可能な過給機と、
を備え、
前記改質手段は、前記内燃機関と、前記過給機との間に配置される
動力装置。
続きを表示(約 610 文字)
【請求項2】
前記内燃機関に供給される前記圧縮空気を冷却する冷却器と、
をさらに備える
請求項1に記載の動力装置。
【請求項3】
生成された前記改質ガスは、前記冷却器の上流にて、前記圧縮空気に供給される
請求項2に記載の動力装置。
【請求項4】
前記排気ガスを加熱する加熱促進手段と、をさらに備える
請求項1から3のいずれか1項に記載の動力装置。
【請求項5】
前記加熱促進手段は、追加燃料供給弁であり、
前記追加燃料供給弁は、前記排気ガスに追加燃料を供給する
請求項4に記載の動力装置。
【請求項6】
前記加熱促進手段は、ヒータであり、
前記ヒータは、前記改質手段を加熱する
請求項4に記載の動力装置。
【請求項7】
前記加熱促進手段の制御を行う制御手段と、をさらに備え
前記制御手段は、前記改質用燃料から前記改質ガスを生成可能な温度である改質可能温度より前記改質手段の温度が小さい場合に、前記加熱促進手段を介して前記排気ガスを加熱させる
請求項4に記載の動力装置。
【請求項8】
前記内燃機関は、理論空燃比あるいは前記理論空燃比よりも燃料リーンな状態で運転している
請求項1から請求項3のいずれか1項に記載の動力装置。
発明の詳細な説明
【技術分野】
【0001】
本開示は、動力装置に関する。
続きを表示(約 1,800 文字)
【背景技術】
【0002】
排気ガスを利用した改質手段により、内燃機関にて燃焼可能な改質ガスを生成することが知られている。
【0003】
例えば、特許文献1には、「改質させる元になる燃料である改質用燃料を、内燃機関の燃焼室から排出された排気ガスに対して供給する改質用燃料供給手段と、改質用燃料供給手段で改質用燃料を供給する排気ガスの流れ方向における改質用燃料供給手段の下流側に位置しており、改質用燃料を排気ガスの熱を利用して吸熱反応させることにより燃焼室で燃焼可能な改質ガスを生成する改質手段と、排気ガスによって作動することにより内燃機関に対して大気圧よりも圧力を向上させて空気を供給可能なターボチャージャと、前記内燃機関と前記ターボチャージャとの間に設けられると共に内燃機関からターボチャージャに向かう排気ガスが流れる通路である第1主排気通路と、ターボチャージャを通過した排気ガスが流れる通路である第2主排気通路と、第1主排気通路から分岐すると共に第1主排気通路から改質手段に向かう排気ガスが流れる第1副排気通路と、第2主排気通路から分岐すると共に第2主排気通路から改質手段に向かう排気ガスが流れる第2副排気通路と、第1副排気通路を開閉可能に設けられた第1副排気通路開閉手段と、第2副排気通路を開閉可能に設けられた第2副排気通路開閉手段と、ターボチャージャに流れる前の排気ガスの温度が改質手段で改質用燃料から改質ガスを生成可能な温度である改質可能温度より高く、且つ、ターボチャージャを通過した後の排気ガスの温度が改質可能温度未満の場合には第1副排気通路開閉手段を開くと共に第2副排気通路開閉手段を閉じ、ターボチャージャに流れる前の排気ガスの温度が改質可能温度以下の場合には第1副排気通路開閉手段を閉じる共に第2副排気通路開閉手段を開く制御をする排気通路開閉手段制御手段と、を備える燃料改質装置」が開示されている。
【先行技術文献】
【特許文献】
【0004】
特開平8-135457号公報
【発明の概要】
【発明が解決しようとする課題】
【0005】
特許文献1に開示された燃料改質装置の内の改質手段がターボチャージャの下流側に位置することで、ターボチャージャを通過した排気ガスの温度は低下するが、ターボチャージャに流れる排気ガスの流量を確保し、ターボチャージャで内燃機関に送る空気の流量も併せて確保している。これにより、高いターボ効率を担保し、内燃機関の負荷変動が生じた際の応答性を担保できる。
しかしながら、上述の燃料改質装置が、車両用の内燃機関に比べて負荷変動が小さいとされる発電用の内燃機関に適用される際には、所定のターボ効率の中で改質手段の機能を向上させたいという事情があった。
【0006】
本開示の目的は、上述した課題を解決する動力装置を提供することにある。
【0007】
本開示の目的は、発電用の内燃機関において、所定のターボ効率の中で改質手段の機能向上を図ることができる動力装置を提供することにある。
【課題を解決するための手段】
【0008】
本開示の動力装置は、発電用の内燃機関と、前記内燃機関の燃焼室から排出される排気ガスを利用した吸熱反応により、前記燃焼室にて燃焼可能な改質ガスを生成する改質手段と、前記改質ガスの元となる改質用燃料を供給する供給手段と、前記排気ガスによって駆動することにより、前記内燃機関に対して圧縮空気を供給可能な過給機と、を備え、前記改質手段は、前記内燃機関と、前記過給機との間に配置される。
【発明の効果】
【0009】
本開示の動力装置によれば、発電用の内燃機関において、所定のターボ効率の中で改質手段の機能向上を図ることができる。
【図面の簡単な説明】
【0010】
本開示の第一実施形態に係る動力装置の構成を示す模式図である。
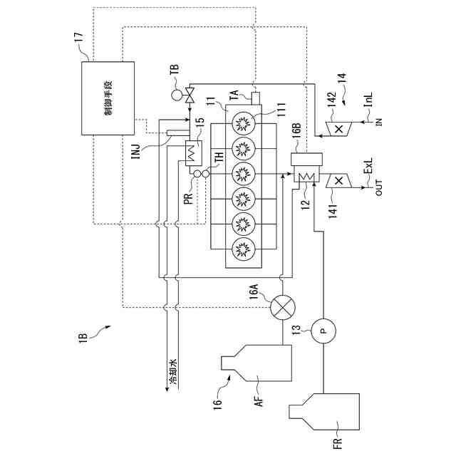
本開示の第二実施形態に係る動力装置の構成を示す模式図である。
本開示の第二実施形態に係る制御手段の構成を示すブロック図である。
本開示の第二実施形態に係る制御手段の処理を示すフローチャートである。
【発明を実施するための形態】
(【0011】以降は省略されています)
この特許をJ-PlatPat(特許庁公式サイト)で参照する
関連特許
三菱重工業株式会社
ボイラ壁
今日
三菱重工業株式会社
加熱装置
7日前
三菱重工業株式会社
動力装置
3日前
三菱重工業株式会社
皮膜形成装置
14日前
三菱重工業株式会社
ポンプシステム
14日前
三菱重工業株式会社
超音波探傷方法
14日前
三菱重工業株式会社
燃焼筒の取付方法
今日
三菱重工業株式会社
洗浄水噴射ノズル
16日前
三菱重工業株式会社
バッテリ交換装置
15日前
三菱重工業株式会社
メタン酸化触媒装置
14日前
三菱重工業株式会社
ガスタービン制御方法
7日前
三菱重工業株式会社
デジタル入力モジュール
16日前
三菱重工業株式会社
燃焼設備および制御方法
2日前
三菱重工業株式会社
炭化炉及びその制御方法
14日前
三菱重工業株式会社
電解セル、及び電解装置
15日前
三菱重工業株式会社
シール装置および回転機械
16日前
三菱重工業株式会社
レドックスフロー電池システム
今日
三菱重工業株式会社
バーナ及びこれを備えたボイラ
14日前
三菱重工業株式会社
バーナ及びこれを備えたボイラ
14日前
三菱重工業株式会社
水素製造システム及び水素製造方法
14日前
三菱重工業株式会社
燃料噴射装置および往復動内燃機関
8日前
三菱重工業株式会社
演算方法、プログラム及び演算装置
2日前
三菱重工業株式会社
洗浄装置、分離システム及び洗浄方法
14日前
三菱重工業株式会社
渦電流探傷装置、及び渦電流探傷方法
14日前
三菱重工業株式会社
シール構造の製造方法およびシール構造
16日前
三菱重工業株式会社
炉壁及びガス化炉並びに炉壁の製造方法
3日前
三菱重工業株式会社
移動体、自己位置推定方法及びプログラム
16日前
三菱重工業株式会社
蓄圧システム及び蓄圧システムの運転方法
15日前
三菱重工業株式会社
電解セルカートリッジおよびその製造方法
9日前
三菱重工業株式会社
シール構造、建屋及びシール構造の製造方法
15日前
三菱重工業株式会社
情報処理装置、情報処理方法及びプログラム
16日前
三菱重工業株式会社
電解モジュールの冷却方法及び電解システム
14日前
三菱重工業株式会社
ガスタービン発電プラント、及びその運転方法
今日
三菱重工業株式会社
制御装置、ガスタービン、制御方法及びプログラム
17日前
三菱重工業株式会社
接着剤の膜厚測定方法、および接合部材の製造方法
9日前
三菱重工業株式会社
経路設定方法、移動体、管理システム及びプログラム
9日前
続きを見る
他の特許を見る