TOP
|
特許
|
意匠
|
商標
特許ウォッチ
Twitter
他の特許を見る
公開番号
2025171725
公報種別
公開特許公報(A)
公開日
2025-11-20
出願番号
2024077356
出願日
2024-05-10
発明の名称
内燃機関の制御装置
出願人
トヨタ自動車株式会社
代理人
個人
,
個人
主分類
F02D
41/06 20060101AFI20251113BHJP(燃焼機関;熱ガスまたは燃焼生成物を利用する機関設備)
要約
【課題】ハイブリッド車両の特性を考慮してプレフィードを実行する。
【解決手段】車両500は、原動機として内燃機関11及び電動機を有する。内燃機関11は、燃料噴射弁と、燃料噴射弁に燃料を供給する燃料通路と、燃料通路を介して燃料噴射弁に燃料を供給するフィードポンプ41とを有する。そして、内燃機関11では、既定の条件が成立する場合に自動停止及び自動始動が実施される。制御装置100は、システムオンされてからの初回の機関始動時及び自動停止中において燃料通路内の燃料温度の低下がある旨判定された後の自動始動時のいずれかの機関始動時には、内燃機関11のクランキングを開始する前にフィードポンプ41を駆動するプレフィードを実行する。
【選択図】図1
特許請求の範囲
【請求項1】
原動機として内燃機関及び電動機を有する車両の前記内燃機関を制御する装置であって、
前記内燃機関は、燃料噴射弁と、前記燃料噴射弁に燃料を供給する燃料通路と、前記燃料通路を介して前記燃料噴射弁に燃料を供給する燃料ポンプと、を有して、既定の条件が成立する場合に自動停止及び自動始動が実施されるとともに、
システムオンされてからの初回の機関始動時及び前記自動停止中において前記燃料通路内の燃料温度の低下がある旨判定された後の自動始動時のいずれかの機関始動時には、前記内燃機関のクランキングを開始する前に前記燃料ポンプを駆動するプレフィードを実行する
内燃機関の制御装置。
発明の詳細な説明
【技術分野】
【0001】
本発明は、内燃機関の制御装置に関する。
続きを表示(約 1,400 文字)
【背景技術】
【0002】
例えば特許文献1に記載の内燃機関は、燃料噴射弁と、燃料噴射弁に燃料を供給する燃料通路と、燃料通路を介して燃料噴射弁に燃料を供給する燃料ポンプと、を有している。そして、内燃機関のクランキングを開始する前に燃料ポンプを駆動するプレフィードを、クランキング開始前の温度等の条件に応じて実行することにより、燃料通路内のベーパによる始動不良を抑えるようにしている。
【先行技術文献】
【特許文献】
【0003】
特開2007-285128号公報
【発明の概要】
【発明が解決しようとする課題】
【0004】
ところで、原動機として内燃機関及び電動機を有するハイブリッド車両では、原動機として内燃機関のみを有する車両と異なり、内燃機関が運転を停止している時間は長くなる傾向がある。従って、ハイブリッド車両が有する内燃機関では、そうした特性を考慮してプレフィードを実行することが望まれる。
【課題を解決するための手段】
【0005】
上記課題を解決する内燃機関の制御装置は、原動機として内燃機関及び電動機を有する車両の前記内燃機関を制御する。前記内燃機関は、燃料噴射弁と、前記燃料噴射弁に燃料を供給する燃料通路と、前記燃料通路を介して前記燃料噴射弁に燃料を供給する燃料ポンプと、を有して、既定の条件が成立する場合に自動停止及び自動始動が実施される。制御装置は、システムオンされてからの初回の機関始動時及び前記自動停止中において前記燃料通路内の燃料温度の低下がある旨判定された後の自動始動時のいずれかの機関始動時には、前記内燃機関のクランキングを開始する前に前記燃料ポンプを駆動するプレフィードを実行する。
【発明の効果】
【0006】
この発明によれば、ハイブリッド車両の特性を考慮してプレフィードを実行することができる。
【図面の簡単な説明】
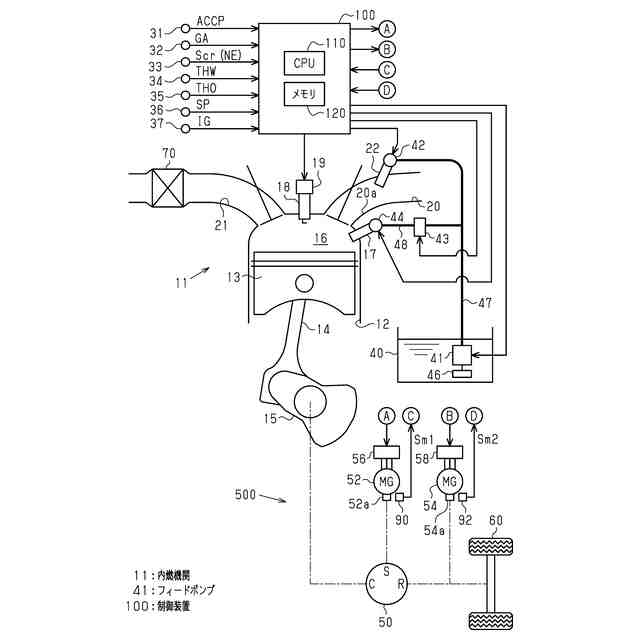
【0007】
図1は、一実施形態における内燃機関及び駆動系及び制御装置の構成を示す模式図である。
図2は、同実施形態の制御装置が実行する処理についてその手順を示すフローチャートである。
【発明を実施するための形態】
【0008】
以下、内燃機関の制御装置を具体化した一実施形態について、図1及び図2を参照して説明する。なお、本実施形態の内燃機関は、原動機として内燃機関及び電動機を有するハイブリッド車両、いわゆるHEV(Hybrid Electric Vehicle)に搭載される。
【0009】
<内燃機関及び駆動系及び制御装置の構成>
図1に示すように、車両500は内燃機関11を搭載している。内燃機関11の気筒12内にはピストン13が備えられている。ピストン13は、内燃機関11の出力軸であるクランクシャフト15にコネクティングロッド14を介して連結されており、コネクティングロッド14によりピストン13の往復運動がクランクシャフト15の回転運動に変換される。
【0010】
気筒12内にあってピストン13の上方には燃焼室16が区画形成されており、この燃焼室16には、燃料及び空気の混合気に対して点火を行う点火プラグ18が取り付けられている。この点火プラグ18による混合気への点火タイミングは、点火プラグ18の上方に設けられたイグナイタ19によって調整される。
(【0011】以降は省略されています)
この特許をJ-PlatPat(特許庁公式サイト)で参照する
関連特許
トヨタ自動車株式会社
電池
21日前
トヨタ自動車株式会社
車両
21日前
トヨタ自動車株式会社
車両
7日前
トヨタ自動車株式会社
電池
13日前
トヨタ自動車株式会社
電池
13日前
トヨタ自動車株式会社
車両
1日前
トヨタ自動車株式会社
車両
22日前
トヨタ自動車株式会社
方法
6日前
トヨタ自動車株式会社
配管
22日前
トヨタ自動車株式会社
電池
27日前
トヨタ自動車株式会社
方法
今日
トヨタ自動車株式会社
電動車
21日前
トヨタ自動車株式会社
電動車
22日前
トヨタ自動車株式会社
ロータ
22日前
トヨタ自動車株式会社
タンク
6日前
トヨタ自動車株式会社
蓄電装置
13日前
トヨタ自動車株式会社
蓄電装置
13日前
トヨタ自動車株式会社
蓄電装置
13日前
トヨタ自動車株式会社
蓄電装置
13日前
トヨタ自動車株式会社
受電装置
今日
トヨタ自動車株式会社
蓄電装置
13日前
トヨタ自動車株式会社
蓄電装置
13日前
トヨタ自動車株式会社
蓄電装置
13日前
トヨタ自動車株式会社
蓄電装置
13日前
トヨタ自動車株式会社
車両装置
13日前
トヨタ自動車株式会社
蓄電セル
29日前
トヨタ自動車株式会社
制御装置
22日前
トヨタ自動車株式会社
制御装置
22日前
トヨタ自動車株式会社
学習装置
21日前
トヨタ自動車株式会社
コネクタ
21日前
トヨタ自動車株式会社
エンジン
13日前
トヨタ自動車株式会社
蓄電装置
1日前
トヨタ自動車株式会社
蓄電装置
1日前
トヨタ自動車株式会社
制御装置
21日前
トヨタ自動車株式会社
監視装置
27日前
トヨタ自動車株式会社
製造設備
27日前
続きを見る
他の特許を見る