TOP
|
特許
|
意匠
|
商標
特許ウォッチ
Twitter
他の特許を見る
公開番号
2025180216
公報種別
公開特許公報(A)
公開日
2025-12-11
出願番号
2024087392
出願日
2024-05-29
発明の名称
受電装置
出願人
トヨタ自動車株式会社
代理人
弁理士法人酒井国際特許事務所
主分類
H02J
50/10 20160101AFI20251204BHJP(電力の発電,変換,配電)
要約
【課題】再導通時のサージを抑制することができる受電装置を提供すること。
【解決手段】送電装置から非接触で伝送された電力を受け取る受電装置であって、保護制御時に使用され、受電コイルと電池とを電気的に遮断する遮断回路を備え、遮断回路は、受電コイルと電池との間に設けられた第1リレーと、受電コイルと第1リレーとを繋ぐ第1電力線から分岐した第2電力線に設けられた第2リレーと、第2リレーとグランドとの間に設けられた放電抵抗と、電圧が所定の出力閾値を超えた場合に第1リレーを開くように第1リレーに出力する第1コンパレータと、電圧が所定の出力閾値を超えた場合に第2リレーを閉じるように第2リレーに出力する第2コンパレータと、を有し、第2コンパレータの出力閾値は、第1コンパレータの出力閾値よりも低い電圧に設定されている。
【選択図】図1
特許請求の範囲
【請求項1】
送電装置から非接触で伝送された電力を受け取る受電装置であって、
保護制御時に使用され、受電コイルと電池とを電気的に遮断する遮断回路を備え、
前記遮断回路は、
前記受電コイルと前記電池との間に設けられた第1リレーと、
前記受電コイルと前記第1リレーとを繋ぐ第1電力線から分岐した第2電力線に設けられた第2リレーと、
前記第2リレーとグランドとの間に設けられた放電抵抗と、
電圧が所定の出力閾値を超えた場合に前記第1リレーを開くように前記第1リレーに出力する第1コンパレータと、
電圧が所定の出力閾値を超えた場合に前記第2リレーを閉じるように前記第2リレーに出力する第2コンパレータと、を有し、
前記第2コンパレータの出力閾値は、前記第1コンパレータの出力閾値よりも低い電圧に設定されている
ことを特徴とする受電装置。
発明の詳細な説明
【技術分野】
【0001】
本発明は、受電装置に関する。
続きを表示(約 1,000 文字)
【背景技術】
【0002】
特許文献1には、受電装置に非接触で電力を伝送する送電装置について、インバータの出力を停止する送電停止制御を実行する制御部を備えることが開示されている。
【先行技術文献】
【特許文献】
【0003】
特開2022-158066号公報
【発明の概要】
【発明が解決しようとする課題】
【0004】
しかしながら、特許文献1に記載の構成では、異常発生時に生じるサージ電圧が大きく、受電装置とその周辺機器内の部品破損を引き起こす虞がある。
【0005】
本発明は、上記事情に鑑みてなされたものであって、再導通時のサージを抑制することができる受電装置を提供することを目的とする。
【課題を解決するための手段】
【0006】
本発明は、送電装置から非接触で伝送された電力を受け取る受電装置であって、保護制御時に使用され、受電コイルと電池とを電気的に遮断する遮断回路を備え、前記遮断回路は、前記受電コイルと前記電池との間に設けられた第1リレーと、前記受電コイルと前記第1リレーとを繋ぐ第1電力線から分岐した第2電力線に設けられた第2リレーと、前記第2リレーとグランドとの間に設けられた放電抵抗と、電圧が所定の出力閾値を超えた場合に前記第1リレーを開くように前記第1リレーに出力する第1コンパレータと、電圧が所定の出力閾値を超えた場合に前記第2リレーを閉じるように前記第2リレーに出力する第2コンパレータと、を有し、前記第2コンパレータの出力閾値は、前記第1コンパレータの出力閾値よりも低い電圧に設定されていることを特徴とする。
【発明の効果】
【0007】
本発明では、再導通時のサージを抑制することができる。
【図面の簡単な説明】
【0008】
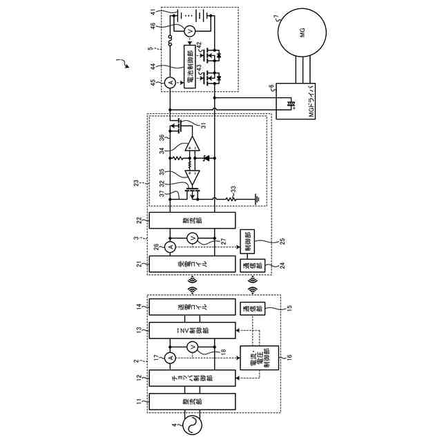
図1は、実施形態における非接触充電システムを示す図である。
図2は、再導通時の状態を説明するためのタイムチャート図である。
【発明を実施するための形態】
【0009】
以下、本発明の実施形態における受電装置について具体的に説明する。なお、本発明は、以下に説明する実施形態に限定されるものではない。
【0010】
図1は、実施形態における非接触充電システムを示す図である。非接触充電システム1は、送電装置2と、受電装置3とを備える。
(【0011】以降は省略されています)
この特許をJ-PlatPat(特許庁公式サイト)で参照する
関連特許
個人
高圧電気機器の開閉器
22日前
個人
電気を重力で発電装置
1か月前
キヤノン電子株式会社
モータ
1か月前
カヤバ株式会社
制御装置
今日
株式会社東光高岳
充電器
2日前
東洋アルミニウム株式会社
発電体
1日前
株式会社アイドゥス企画
減反モータ
22日前
トヨタ自動車株式会社
モータ
1か月前
株式会社デンソー
端子台
15日前
株式会社デンソー
回転電機
6日前
株式会社ダイヘン
充電装置
1日前
株式会社ダイヘン
送配電装置
6日前
株式会社不二越
空冷式油圧装置
6日前
富士電機株式会社
電力変換装置
6日前
富士電機株式会社
電力変換装置
6日前
本田技研工業株式会社
回転電機
8日前
ローム株式会社
半導体集積回路
13日前
矢崎総業株式会社
給電装置
14日前
株式会社東光高岳
充電対象切換システム
2日前
株式会社TMEIC
制御装置
14日前
株式会社日立製作所
回転電機
13日前
矢崎総業株式会社
電源回路
21日前
トヨタ自動車株式会社
ステータの製造装置
1か月前
株式会社大林組
電力管理用制御装置
今日
日産自動車株式会社
ロータシャフト
29日前
日産自動車株式会社
ロータシャフト
29日前
ローム株式会社
モータドライバ回路
29日前
大和ハウス工業株式会社
敷設用機器
14日前
株式会社イノコンバンク
無線給電システム
6日前
個人
非対称鏡像力を有する4層PWB電荷搬送体
29日前
アズビル株式会社
タービン式流量制御装置
1日前
西芝電機株式会社
緊急切断方法及び軸発電機
2日前
株式会社TMEIC
電力変換装置
14日前
株式会社アイシン
電力変換装置
1か月前
株式会社デンソー
電子制御装置
今日
京商株式会社
模型用非接触電力供給システム
22日前
続きを見る
他の特許を見る