TOP
|
特許
|
意匠
|
商標
特許ウォッチ
Twitter
他の特許を見る
公開番号
2025158408
公報種別
公開特許公報(A)
公開日
2025-10-17
出願番号
2024060916
出願日
2024-04-04
発明の名称
加熱装置
出願人
三菱重工業株式会社
代理人
個人
,
個人
主分類
C01B
3/26 20060101AFI20251009BHJP(無機化学)
要約
【課題】熱交換部において炭化水素と排気とを仕切る部材が炭化水素によって腐食することを抑制できるようにした加熱装置を提供する。
【解決手段】炭素と水素とに熱分解される炭化水素の加熱装置であって、バーナと、バーナから排出される排気と炭化水素とを仕切りつつ、排気から炭化水素へと熱を伝える熱交換部と、を備え、バーナは、空気比を1よりも小さくして燃料を燃焼させるように構成されている加熱装置である。
【選択図】 図1
特許請求の範囲
【請求項1】
炭素と水素とに熱分解される炭化水素の加熱装置であって、
バーナと、
前記バーナから排出される排気と前記炭化水素とを仕切りつつ、前記排気から前記炭化水素へと熱を伝える熱交換部と、を備え、
前記バーナは、空気比を1よりも小さくして燃料を燃焼させるように構成されている加熱装置。
続きを表示(約 680 文字)
【請求項2】
前記バーナは、第1バーナであり、
第2バーナを備え、
前記第1バーナの排気は、前記第2バーナに燃料として供給される請求項1記載の加熱装置。
【請求項3】
前記熱交換部は、第1熱交換部であり、
前記第2バーナから排出される排気と前記炭化水素とを仕切りつつ、前記排気から前記炭化水素へと熱を伝える第2熱交換部を備え、
前記炭化水素は、前記第1熱交換部および前記第2熱交換部の2つのうちのいずれか一方によって加熱された後、他方によって加熱される請求項2記載の加熱装置。
【請求項4】
前記熱交換部は、第1熱交換部であり、
前記第2バーナから排出される排気と前記炭化水素とを仕切りつつ、前記排気から前記炭化水素へと熱を伝える第2熱交換部を備え、
前記第1熱交換部によって加熱された前記炭化水素と、前記第2熱交換部によって加熱された前記炭化水素とが、反応器に並列に供給されるように構成され、
前記反応器は、前記炭化水素を炭素と水素とに熱分解するように構成されている請求項2記載の加熱装置。
【請求項5】
前記熱交換部に供給される前記炭化水素の圧力は大気圧よりも高く、
前記排気の圧力を大気圧よりも高くした請求項1記載の加熱装置。
【請求項6】
前記燃料は、水素である請求項1記載の加熱装置。
【請求項7】
前記バーナにおける空気比は、着火部と比較してそれ以外の方が小さく設定されている請求項1記載の加熱装置。
発明の詳細な説明
【技術分野】
【0001】
本発明は、加熱装置に関する。
続きを表示(約 1,300 文字)
【背景技術】
【0002】
たとえば下記特許文献1には、触媒を用いてメタン等の炭化水素ガスを熱分解することによって、水素を取り出す装置が記載されている。
【先行技術文献】
【特許文献】
【0003】
特開2022-24997号公報
【発明の概要】
【発明が解決しようとする課題】
【0004】
炭化水素ガスを熱分解するうえでは、炭化水素ガスを加熱する必要がある。ここで、燃焼ガスを用いて炭化水素ガスを間接的に加熱する場合、燃焼ガスの熱を炭化水素ガスに伝える部材が腐蝕するおそれがある。すなわち、同部材の温度が過度に高くなると炭化水素によって同部材が腐蝕するおそれがある。
【課題を解決するための手段】
【0005】
以下、上記課題を解決するための手段およびその作用効果について記載する。
炭素と水素とに熱分解される炭化水素の加熱装置であって、バーナと、前記バーナから排出される排気と前記炭化水素とを仕切りつつ、前記排気から前記炭化水素へと熱を伝える熱交換部と、を備え、前記バーナは、空気比を1よりも小さくして燃料を燃焼させるように構成されている加熱装置である。
【0006】
上記構成では、バーナの空気比を1よりも小さくする。これにより、空気比を1以上とする場合と比較して、排気の温度が過度に高くなることを抑制できる。そのため、熱交換部において炭化水素と排気とを仕切る部材が炭化水素によって腐食することを抑制できる。また、空気比を1以上とする場合と比較して、仕切る部材が破損することによってバーナ側の空気が炭化水素側に漏洩した場合であっても発熱反応が生じることを抑制できる。
【図面の簡単な説明】
【0007】
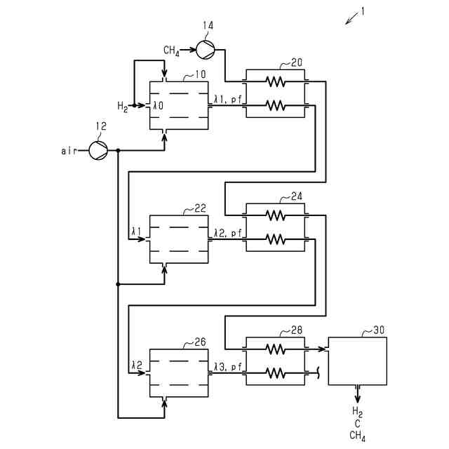
第1の実施形態にかかる水素精製システムの構成を示す図である。
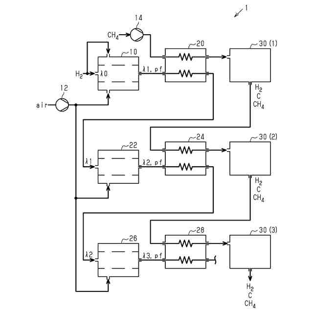
第2の実施形態にかかる水素精製システムの構成を示す図である。
第3の実施形態にかかる水素精製システムの構成を示す図である。
【発明を実施するための形態】
【0008】
<第1の実施形態>
以下、第1の実施形態について図面を参照しつつ説明する。
図1に、水素生成システム1の構成を示す。図1に示すバーナ10には、燃料としての水素と、圧縮機12によって加圧された空気とが供給される。なお、水素についても大気圧よりも高圧で供給されることが望ましい。
【0009】
バーナ10は、水素を、空気比λ1で燃焼させる。空気比λ1は、「1」よりも小さい。ただし、バーナ10において燃料を着火させる着火部における空気比λ0は、局所的に空気比λ1よりも大きい。これは、水素を確実に燃焼させるための設定である。なお、空気比λ0は、「1」以上であってもよい。
【0010】
バーナ10において燃焼に供された水素と空気との混合気である排気は、熱交換器20に供給される。ここで、熱交換器20に供給される排気の圧力pfは、大気圧よりも高い。また、排気中には、未燃燃料である水素が多量に含まれている。
(【0011】以降は省略されています)
この特許をJ-PlatPat(特許庁公式サイト)で参照する
関連特許
個人
一酸化炭素の製造方法
4日前
株式会社タクマ
固体炭素化設備
24日前
三菱重工業株式会社
加熱装置
24日前
東ソー株式会社
CHA型ゼオライトの製造方法
1か月前
株式会社トクヤマ
酸性次亜塩素酸水の製造方法
12日前
日揮触媒化成株式会社
珪酸液およびその製造方法
27日前
デンカ株式会社
窒化ケイ素粉末
26日前
デンカ株式会社
窒化ケイ素粉末
26日前
住友化学株式会社
無機アルミニウム化合物粉末
11日前
デンカ株式会社
窒化ケイ素粉末の製造方法
1か月前
三菱ケミカル株式会社
槽の洗浄方法及びシリカ粒子の製造方法
1か月前
浅田化学工業株式会社
アルミナ水分散液の製造方法
3日前
デンカ株式会社
セラミックス粉末の製造方法
1か月前
大阪瓦斯株式会社
酸化物複合体
1か月前
JFEエンジニアリング株式会社
ドライアイス製造システム
12日前
トヨタ自動車株式会社
光触媒を用いた水素ガス製造装置
24日前
アサヒプリテック株式会社
濃縮方法
1か月前
アサヒプリテック株式会社
濃縮方法
1か月前
トヨタ自動車株式会社
光触媒を用いた水素ガス製造装置
19日前
トヨタ自動車株式会社
光触媒を用いた水素ガス製造装置
1か月前
大阪瓦斯株式会社
水素製造装置及びその運転方法
1か月前
デンカ株式会社
窒化ホウ素粉末の製造方法
1か月前
トヨタ自動車株式会社
光触媒を用いた水素ガス製造装置
1か月前
日揮触媒化成株式会社
粉体及びその製造方法、並びに樹脂組成物
1か月前
株式会社レゾナック
球状アルミナ粉末
1か月前
日本電気株式会社
繊維状カーボンナノホーン集合体の接着分離方法
27日前
東ソー株式会社
アルカリ金属の除去方法
1か月前
デンカ株式会社
窒化ホウ素粉末、及び樹脂成形体
27日前
エヌ・イーケムキャット株式会社
ゼオライトの製造方法
26日前
デンカ株式会社
窒化ホウ素粉末、及び樹脂成形体
27日前
株式会社大阪チタニウムテクノロジーズ
四塩化チタン製造方法
1か月前
デンカ株式会社
窒化ケイ素粉末、及びその製造方法
1か月前
デンカ株式会社
窒化ケイ素粉末、及びその製造方法
1か月前
日揮触媒化成株式会社
多孔質の三次粒子を含む粉体、及びその製造方法
27日前
デンカ株式会社
無機粉末及びそれを用いた樹脂組成物
3日前
日本特殊陶業株式会社
アンモニアの合成システム
13日前
続きを見る
他の特許を見る